CONTR6LE 
TECHNIQUE
Corzduite et erztretien 
EQ_UIPEMENTS 
RETROVISEUR IN1'ER1EUR 
Lc retroviseur est du type jour/mlit. Pour cvitcr d'crre ehloui Ia nuit par 
RETROVISEURS EXrtRIEURS 
les voitures suiveuses, 
manocuvrcr lc levier 
oitu~ :.ur Ia partie inft'­ricure 
du rerroviscur. 
Conduitc de jour, vers 
!'avant ; conduite de 
nuit, •ers l'arriere. 
Reg/age manuel des 
retroviseurs exterieurs 
Les retroviseurs exterieurs peuvcm etre regles manuellemcm de l'inte· 
rieur. 
SIEGES 
REGLAGELONGrniD~ 
MONTRE 
Pour Ia mise a l'heure 
appuyer sur le bouton. 
Enfonccmeot brcf : 
defilement minute par 
minute. Enfoncement 
long : dciftlemem rJpi· 
de el coolinu. 
Mise al'heure de Ia 
montre 
Soulever le levier situe sur le cote imerieur vcn. I' avant et faire glisser le 
sii-ge vers l'a'ant ou l'arrierc. Rdacher Ia poignce et imprimer au siege 
un mouvcmcnt A VI AR pour assurer un blocagc correct. 
Reg/age des sieges avant 
1. Rtg/age longitudinal - 2. Reg/age de l'inclinaison du dossier. 
X 
REGlAGE D'INCUNAJSON DU DOSSIER 
Toumcr Ja molcue simcc a Ia base du dossier. Lorsquc les ~iegcs sont 
en position avant maximum. iJ est possible d'indiner totalement le dos­sier 
ver> l'arrierc::. 
REGLAGE DE lA HAUTEUR DU SIEGE CONDUCfEUR 
(selon equipement) 
Pour regler Ia hauteur. 
tourner Ia moleue 
siluee a Ia base du 
siege. 
Reg/age de Ia hauteur du 
siege conducteur 
ACcEs AUX PlACES ARRIERE 
Soulevcr Ia poignee d'inclinaison du dossier, le basculer ct fairc coulis· 
scr Ic siege vers l'avam. Pour faciliter le basculemem du siege pass.1ger 
a panir des places arric:re : 
• Basculer le dossier a !'aide de Ia poignee tl'inclinaison. 
• Tirer vers lc haut le levier jaune situe sous le siege. 
• Faire coulisser le siege vers I' avant. 
Poignee de deverrouillage du dossier des sieges pour acces aux places arriere 
REGIAGE DES SIEGES ARRIERE 
Les sieges arriere sont inclinables vers !'avant : 
• Enfoncer au maximum les appuis-tete. 
• Tli'Cr le levier de deverrouillage vers !'avant et replier lc dossier. 
http://vnx.su
arricrc component un levier pour reglcr l'inclinaison du dos­l'espace 
coffee. 
~'tm~uillcr le dossier et le rcpousser vers !'avant. 
jaune vers le haut ou vers le bas jusqu'au verrou!Uage. 
le do~sier et le verrouiller. 
b n'hicules equipes d'un coussin gontlable passager le vide poche 
roulif. Ce easier de rdngement com pone trois partie~ : 
Xl 
· C'dssettes dcvant. 
· carres routieres derrie­re. 
· fermeturc par cou­vercle 
en faisant pivoter 
!'ensemble. 
Vide-poches rotatif 
CEINTIJRE DE SECURITE 
Conduite et entretien 
!.a hauteur du point d'ancrage superieur des ceintures de set11lite avant 
peut etre modifiee par deboulonnage. Consulter un specialiste. 
COUSSINS DE SECURfl'E GONFIABLE 
Scion l'equipement, le vehicule est equipe d'un ou de deux sacs de 
securite gonflablcs, qui se dcploient instantaoemcm en cas de choc 
frontal violent. l..e sac gontlable ne fonctionne que lorsque le contact 
est mis (• I • ou • n •). 
Un systeme pn!tentionncur de ceinture et de blocagc est combine avec 
celui du sac gontlable. 
Attet1tio11 : pour une e!ficadte totale, /e conducteur doit avoir 
impbativement verroufl/i sa ceinture tie securite. 
Dispositifs de sku rite passive des Ford Ka : 
airbag, sieges anti-sous marrinage, ceintures a verrouillage. 
http://vnx.su
- - --------- 
CHAXGEMENT DE ROUE 
Li rout de -.ecou~ t'l ltuce <OU lc planchcr du l'Offrc a baga~e' 
Dcgagcr k cuu1 crete du coffre a tY.Igag'" latt rakment ct tk,serrcr Ia 
,;_, a I :udc lie L1 de de roue (6 a R tour- em iron) P.•r k dc.,,.m,, aile· 
ger le porte l'UI.Ie ct c.legagc:r le crochet Somr 1.1 roue Pt ur r:IOJ~er l.t 
roue proceucr dan.'l'ordre mn·r.c: 
I.e eric et Ia de de roue de CCOlll'i <ant 'lll'e' a I arnere l'iltc gauche 
du coffn: a hagaJ~e~. Lt; le ter de marnKuvre du cnc c-1 mainttnu par un 
clip. 
Emf'UcmH'nl tk Ia rOUl' de 5tCOUI'S 
xn 
R£.lPLACE.W.I DE LA ROUE 
• Pbcer IJ OinJre dam un endroit pbn dJn< Ia m~ du po;stblc ct 
t.-aler Ia •onure ili~gonakrncnt a !.1 roue a clu(l):cr 
• ~r le frcm de <tatJOnn~-mrnt t1 e(l):a!,>er un~ Htc.se (I rc). 
• Retlrer renju~n~ur de rooc a I J.i<k do rotc ht..<e:~ulc' deb clc <pec:We 
• Dt:bloquer k" 'ts de Ia roue a crunger a vet· 1.1 cle ~pcci:llc (ne pas k> 
llcpo'>Cr) 
• lettre en piJce le eric -.ous k~ p<>mt de lc1 age prnu (petite 
enwchc sur I~ oos tk c3.1.-.-.c) 
• U."er lc •·ctuculc ILL'•qu ace que Ia roue dccoUe du -.ol <ufll-.ammt."'ll 
• Ternuner de oo c._-.er k:' ecrou< et oqx,er Ia roue. 
• tettre en pbce b rooc de reclwlgc et t.-ngagcr to t.'Crou. a b mam. 
• Vc._-.er toutc<> It." li> a Ia IJUIO 
• bais-.er Ia IOttun: JU.<qu au '<ll. 
• Xn'er ll" ben diagumk Jl'C L1 de 
• leun: en place lt'njoti1·eur d'un cnup '>l'C du tr.lll(runt de Ia main 
• mmer tous It'' oulih et Ia rout' crncc. 
Important: ne jumo(s se gltsser sutts Ia t•oilure Wr.if/1/'el/e est 
sou/nee 0/'('C le eric tit· bord 
Mi~ en place du eric. 
PNEUMATIQUES 
CONTR0LES DES PRESSIO:'<IS 
Lt pro..,on est a controlcr unc: foh par mo". ou avant wut parcOltr< 
tmport.1nl Lt.'S pre«ions doiTrnt etre cootrUiet'S a lrotc.l. S t1 est necc,.. 
'>illrt c.lc n-gonfler a chaud. augmentt.T Ia pr'C'•ton c.le OJ bar 
COm-ROLE DE lT URE 
Lnr>que lc~ temou" 
d U)Urc (hm.-.a!(c~ a 
l'intcrieur de' -culp­turcs 
princtpales) 
afficun·nt Ia bande de 
roulement lJ profun. 
dcur de' 'culpturc' 
n est ph!> que de 
I .6 mm et It remplace­ment 
Ut:- pneu:, dott -.e 
f:ure d'UI}(COCC 
Temom d'u>Urt sur un 
pnt'flmatiqU('. 
http://vnx.su
Conduite et entretien 
ENTRETIEN COURANT 
(Capadtes et preconisations page 79) 
HUILE MOTEUR 
>elon les pn:conh.ations. de prCf~rence 110lt'ur chaud ou 
wnvicm d'augnu:mcr Ia periodicite en ca~ d'utilisaliun urhaine 
dam lhypothe;e de trajClS t'O regions pOU>>it:r~u.st,. 
le bouchon de remplissagc. 
bouchon sou; It: carter 
~ ecouler l"huile le plus longtemp!. po~sible. 
le bouehon ~pres avoir mis un joint neuf. 
le plein d'huile sans dep:L~ser lc: maxi. 
Emplacement du bouchon de vidange. 
IEI.PLCEME~ DV FILTRE A HUILE 
Ran placer Ia cartouche filtramc a chaque "itlange mott:ur. 
• ~-.errcr Ia eartouchc filtranre d'abord avec une de ;p~ciak, ensuirc 
.abmain. 
• h~U)Cf Ia surface de comact du 11ltre aH:c un chiffon pro pre. 
• isser le filtre a Ia main JUSqu 'ii Ia r6istance (comact 'ur le muteur). 
puh donner 2/3 de tour supplememairc. 
• Ettecruer le rtmpli~sage d'huile. 
• Fa.ire toumer le moteur ct v~rifier l'ahsencc de fuite>. 
XIJJ 
UQUIDE DE REFROIDISSEMENT 
CONTROLE DU N.IVEAU 
I.e nin:"dll dOil ctrc COntrOIC a froid !OtiS ICS I 000 km. it doil SC Situcr 
entre leo; rcpcrcs MAX. et .IJN., 1·isibles sur Ia paroi du V'JSC d"cxpan;ion 
· :'e pas ajoutcr tl"eau froide dans un morcur chaud er n'uliliscr que le 
melange as;urant Ia protection de -2i•( (proportion 'i0/50 en antigel). 
Attenliou : 11e pas deuisser le boucbun du. mse quaud le moteur 
est dJaud. Lllisser refroidir. 
En cas de mfcessite tfilllervenlfoll sur moteur encore cbattd, 
rtel'isser le IJOucbmr r111ec jmJcaulion afin de /aisser s'ecbrlpper 
lfl pression. 
Reservoir d'cxp;msion de liquide de refroidissement. 
Indication des niveaux mini/maxi dc remplissagc. 
FILTREAAIR 
La Cartouche filtralllc UOil Ctrt: n::mplaCCC tow; les 10 ()()() km OU lOLL 
ks 2;~ moi;. II co11vi~:m d'augmcnter ces frl:"{juences pour une tircu!a· 
lion t:n region pou.,~ier('use 
Emplacement de Ia cartouche de filtre a air. 
V. Vis de fi~ation du couverde de boltier. 
http://vnx.su
Conduite et entrelien 
DIRECflON ASSISTEE 
NIVt:Al DF L'ffim.E D'ASSISfANCE 
Contri>ler lc niveau regulierc:mcnt 
Arreter lc moteur. L.e nivcau de l'huilc doit ~·crahl ir entre lcs rcpcn·s 
~lAX. ct 11N. du reservoir tran~parem. Pour un apport evcntud 
remenre 1e moteur en m1rchc prndantl'oper.tuon de remplissage. 
Reservoir de l'huile d';usi5tance de direction. 
Indication des ni~e;rur mini/maxi de rempliss;rge 
llQUIDEDEFREINS 
NIVEAU DE IJQUIDE DE FREINS ET D'EMBRAYAGE 
Malgre Ia presence d'un rcmoin tie baisse de n1veau, Ia verification 
visueUe du liquide dans le reM!rvolr est unc precaution ~upplememaire 
L.e uivcau nc doit jamais de-.cendre au-<l~us du repere MIN., sinon 
faire venflcr l'ctanchCite de~ urcuits et remCdier le cal! echeant, au' 
anoiJ:Jalie<i ou hlltes consratcc<.. 
• 
XJY 
Risenoir de compeiiSdlion du liquide de Frein. Indication dtf niveau!f 
mini/maJci de remp/iss;rge 
REMPIACEME.Vf DU UQtiDE 
L.e hqmdc de (rein absorbc l'hunudite Son rtmplacement doit etre fait 
rous I~ 60 000 km ou tous le~ 3 ans 
COURROIES 
lnspet1er pcnod•quemcnt l'crat etla tcn'>Jon de> courroies du moteur. 
IOU> b .20 000 km OU (()U'> lc 12 ffiOI. 
BATIERIE 
L1 banenc l">l placee Wn!> k: comparument moteur Celle<i nc nl.'C~'•· 
tc en pnncipe aucun cntreticn moteur. Veiller au mve-J.u de I electro!)· 
te qw do•t touJOurs recouvnr le' elemcm; mtcmt.:,. En t'25 de nec~ue 
n'djoutcr que de reau dc:mmer.ilisce. 
En hiver vcillcr au hon ct:u de Ia bauerie (charge ct absence d'o'1·da· 
tion aux bomes). Demontcr Ia bancrle eo <.:a> d'immobili'>lltion proton 
gee. 
L'electroh1e eM un produit U;mgereux. explo,if et corrosif 
http://vnx.su
de technique et pratique 
Nous tenons a remercier ici, les Services Apres-Vente et Relations 
Pre sse de FORD France, pour /'aide efficace qu'ils nous ont 
]~~ ....................L __ ___________a_ ppo_rt_ee ~__ n_s _~_~_a'_~_a_oo_n_d_e_no_s_tr_,a~_a_~_j. 
-h3ttp-://vnx.su
Octobre 1996, Ford presente 
au salon de I' automobile de 
Paris, une voiture urbaine 
dont Ia recette est copiee sur le 
succes de Ia Renault Twinge. Une 
seule carrosserie, une seule 
mecanique, un niveau 
d'equipement. Le concept s'appuie 
de plus sur une ligna Ires 
personnelle. Autant Renault a joue 
le cote pratique avec son modele, 
autant Ford joue le style. La Ford Ka 
est une citadine qui se situe done a 
un niveau juste inferieur a Ia Fiesta 
don! ella reprend un certain nombre 
d'elements. 
Obeissant au principe de style Ford 
appele • New Edge • (nouvelles 
lignes au par jeu de mots nouvel 
age, en reference a une ecole 
artistique, americaine), Ia ligne 
generale ne presente aucune an~te 
vive. Le dessin de ses proues et 
poupes est tout en rondeur. Ceci 
est soutenu par Ia forme des 
projecteurs et des feux mais en 
particuliers par celle des boucliers 
qui remontent sur les ailes en 
encadrant les passages de roues. 
La preeminence des boucliers 
participe grandement a l'identite de 
Ia Ka et a I' expression de son style. 
A l'interieur, Ia planche de bard fait, 
elle aussi, appel a des courbes. 
L'ensemble des indications de 
conduite necessaire au conducteur 
est rassemble dans le combine 
d'instruments, loge classiquement 
derriere le volant. Toutefois, il est 
simplifie et comprend un compteur 
tachymetrique, une jauge a 
carburant et au maximum 
8 temoins. Le paste de conduite et 
Ia totalite des commandes sont 
centres auteur du conducteur, saul 
les commandes de leve-vitres qui 
FORD Ka 
sont placees au sommet des 
poignees de partes interieures. 
Hors l'exercice de style, Ford s'est 
efforcee de concevoir un vehicule 
apte a repondre aux exigences de 
son conducteur par son cote 
pratique et sa securite malgre son 
gabarit reduit et compact. Airbag, 
sieges antisoumarinage, sont les 
arguments qui viennent completer 
le confort apporte par Ia 
climatisation (en option), Ia direction 
assistee au le systeme de freinage 
antibloquant (en option). 
Par centre, pour favoriser Ia rigidite 
de Ia caisse, le toit ouvrant et 
l'attelage de remorque ant ete 
ecartes du cahier des charges. 
Pour rester commercialement 
competitive et ne pas alourdjr le 
prix de revient, Ford a repris de 
nombreux composants deja 
eprouves sur les Fiesta 89 et 96. Le 
soubassement est derive de Ia 
Fiesta 89. La Ka a done le m~me 
empattement que cette derniere 
mais avec des porte-a-faux plus 
courts. 
La Ford Ka est assembles en 
Espagne, sur le site de Valence. Ce 
site presente Ia particularite de 
rassembler taus les fournisseurs y 
compris Ia ligne de montage du 
moteur, I'Endura-E. 
Cette motorisation unique, d'une 
cylindree de 1 297 ern" est declines 
en 2 puissances. La premiere (non 
etudie dans notre ouvrage) 
developpe 37 kW (50 ch) a 
4 500 tr/min pour les pays aux 
normes antipollution severes tels 
que I'AIIemagne eti'Autriche. La 
seconde, destinee au reste du 
marche european, propose 44 kW 
(60 ch) a 5 000 tr/min. Le moteur, 
4 cylindres en llgne, culbute a arbre 
a cames lateral 
entralne par chaine, 
est equipe d'une 
culasse et d'un bloc-cylindres 
en !ante. 
Contrairement a Ia 
Fiesta 89 mais 
comme Ia Fiesta 96, 
le vilebrequin 
tourillonne sur 
5 paliers et son 
equilibrage est 
assure par 
4 contrepoids. La 
gestion moteur est confiee a un 
systeme electronique Ford EEC V, 
deja connu. II commande 
separement 4 injecteurs auxquels 
est couple un allumage a 
distribution statique de type a 
etincelles perdues. 
Le moteur, place transversalement 
a !'avant du vehicule, est seconde 
par une commande d'embrayage 
hydraulique et accouple a une bolte 
de vitesses manuelle a 5 rapports, 
provenant, taus les 2, de Ia Fiesta'96. 
La Ka est soumise a 2 puissances 
fiscales, 5 au 6 CV. Cette demiere 
sanctionne les versions dotees de Ia 
climatisation. La difference de 
demultiplication est determinee par 
le montage de deux rapports de 
differentiel. 
Cote suspensions, les trains avant 
et arriere sont issus des Fiesta 89 
et 96. 
Cependant a I' avant, nous 
retrouvons un montage panache 
entre les Fiesta precedemment 
citees. Les elements de suspension 
du modele 96 sont montes sur des 
triangles et des supports relies 
entre-eux par une barre 
stabilisatrice qui decoulent du train 
deja present en 89. 
Originate, Ia ligne de Ia Ka porte avec elle Ia nouvelle image esthetique de Ford. 
La seule modification apportee au 
train arriere est l'adjonction de cales 
- 4 - 
La planche de bord est de Ia meme 
que l'exterieur et fait egalement 
style • New 
de chaque cote de l'essieu en1re 
celui-ci etles fusees afin 
d'augmenter Ia largeur de Ia voie. 
Le freinage, d'origine Resta 96, 
garanti par des disques pleins et 
des tambours respectivement SIX 
les essieux avant et arriere. 
Par sa ligne voulue com me 
indemodable et qui prefigure les 
modeles a venir chez le 
constructeur d'outre-Rhin, 
souhaite seduire une nouvelle 
clientele. 
t..es evolutions sur les premieres 
annees de commercialisation 
peu nombreuses, si ce n' est au 
niveau equipements, et finition, 
avec !'apparition de series 
speciales. A terme, le moteur 
Endura-E doit etre remplace par 
moteur de Ia nouvelle generation 
Zetec-SE. 
La presente etude t~lnni<. ... 
pratique traite des 
depuis le lancement de 
modeles. 
http://vnx.su
ntipollution . respectee 
-U . 83 US - 1 . CEE 96). 
D'IDENTIFICATION (C) ET (D) 
Cl dentification a 17 caracteres 
~Tappe sur le plancher, est dissi­trappe 
en plastique au pied du 
avant. II est egalement inscrit 
constructeur et sur une plaquette 
Ia planche de bord qui est visible 
pare-brise depuis le c6te gauche. 
D'IDENTIFICATION 
Type Mines (CNJn 
MFD001AJ8264 
TYPE ET PLAQUE BOlTE DE VITESSES (E) 
Le type est grave sur le dessus du carter de 
pignonnerie de Ia boile de vitesses. 
La plaque, qui comporte Ia reference pieces de 
rechange de Ia boile de vitesses, est fixee sur 
le dessus du carter de pignonnerie de Ia boite 
de vitesses, a proximite du clapet de maintien 
de pression de Ia commande d'embrayage. 
Type moteur 
J4D 
Cylindree (em')/ 
Puissance (kW/ch) 
1 297/44/60 
-5- 
Type transmission/ 
Nombre de rapports 
Puissance administrative 
en France 
5 
http://vnx.su
AVEC LE CAlC DE BORD 
Des po~nts de levage sont prevus a l'avant et a 
l'arnere, de chaque cote du vehtcute. lis sont 
identiftables par 2 encoches pratiquees dans Ia 
feuillure du bas de catsse, sous lesquelles Ia 
tete du cnc debord vtent se postlionner. 
AVEC UN MATERIEL D'ATELIER 
Le soubassement du vehicule comporte au total 
8 pomts prevus pour le levage du vehicule en 
atelier 
II peut fatre appel auss1 bien a un cnc rouleur, 
pour le levage lateral du vehtcule, qu'a un pont 
elevateur a bras, pour son levage complet. 
Dans le premier cas, le eric doit etre muni d'une 
cale en bots et il est indispensable de mettre en 
place des chandelles de soutien 
- l ) · - · [ u.,..._..t-=--,r-:r--J 
·~ If£ ~ T- 
~~ ~~ =te--l 
::::=::::;;;::;;;;~ 
A POUR CHANDELLES • 
POUR PONT ELEVATEUR A BRAS 
OU CAlC ROULEUR 
Le remorquage s'effectue a l'aide d'un crochet amovible foumt avec l'outillage de bord. Deux onfices filetes, avec pas a gauche, son! conqus pour 
ce crochet. lis sont accessibles apres depose d"un cache plasbque dispose du oote droit sur le bouclier avant et du c6te gauche sur le bouclier amere 
- 6- 
http://vnx.su
Caracteristiques Detaillees 
GENERALITES 
4 cywldres en ligna vertJcaux, d1spose transversa­vehicule. 
Bloc-cylindres. avec chemtses rapportees. 
_, ,...:mn par arbre a cames lateral entralne par chaine. 
9.5a 1 
• n!Sl>ion : 133 16 bars. 
• CEE : 44 kW a 5 000 tr/m1n. 
DIN 60 ch a 5 000 tr/min. 
CEE : 10.4 m.daN a 2 500 tr/mm 
DIN : 10.7 m.kg a 2 500 tr/min. 
CULASSE 
a 2 soupapes par cyilndre. avec chambres de combustiOn 
soupapes d'echappement rapportes. 
sur le bloc-cylindres est assure par 2 dou1lles. 
du plan de JOint : 0,25 mm max1 
plan de j01nt non preconisee par le constructeur. 
• synthehques sans amiante avec sert1ssages metalliques 
or.oonn:r"" et cordon sthcone periphenque. 
Erling. 
• ~nscnpl1ons dtrigees vers le haut. 
:.,.,bre de 10, ne peuvent etre reutiilsees qu'une seule fo1s. 
est necessaire de reperer les v1s de coup de po1n~on 
les vis dotvent etre brossees et endurtes d'huile moteur 
sous les h~tes 
: en croix en debutant par les vis centrales. 
CllJ nombre de 2 par cyilndres, disposees en ligne et 1nclinees de 
au plan de JOint. Elles sont commandees par un arbre a 
pous501rs. llges et culbuteurs. 
Admission 
103,70 a 104,40 
34,40 a 34.60 
7,025H043 
7,225 117.243 
7,425 ii7,443 
0,020 a 0.069 
8,35 
Echappement 
104,0211104,72 
28,901129,10 
6,999117,017 
7,199 a 1.211 
7.399 i17,417 
0.046 a 0.095 
17 
Jeu de fonctionnement des soupapes (II froid) 
Admission : 0.20 mm 
Echappement; -Jusqu'au 20/11196. 0,30 ITV1l 
-a partir du 21/11/96: 0,50 mm. 
RESSORTS DE SOUP APES 
Un ressort par soupape. 1denttque a l'admtssion comme a l'echappement. 
D1ametre inteneur 20.25 a 20.75 mm. 
D1ametre du fil 3. 77 a 3,83 mm 
Hauteur libre : 41 mm 
Nombre de sp1res : 6 
CULBUTEURS 
Culbuteurs en alilage Ieger 
Reglage du Jeu aux soupapes par VIS. 
SIEGES DE SOUP APES D'ECHAPPEMENT 
Stages usines et rapportes par emmanchement dans Ia culasse. 
BLOC-CYLINDRES 
Bloc-cylindres en fonte avec chemises rapportees et emmanchees en force. 
Rectification du plan de JOint 1nterdite. 
Alesage des logements des chemises (mm) 77.086 a 77.427. 
Alesage des chemises (mm) · - classe 1 : 73,940 II 73,950. 
- classe 2 : 73,950 II 73,960. 
- classe 3 : 73,960 a 73,970. 
-Reparation maJoree + 0,5: 74.500 a 74,510. 
- Reparation ma1oree 1 1 : 75.000 a 75,010. 
Largeur du palier central de vilebreqUin : 22.040 a 22,1 00 mm. 
Diametre des logements de pahers de vtlebrequtn (mm) . 
- Origtne : 60,623 a 60 636. 
- Reparation maJoree + 0,38 (repere couleur blanc)· 61,003 a 61,016. 
D1ametre des paliers d'arbre a cames (mm) . - Ong1ne : 42,888 a 42,918 
- Reparation : 43,396 a 43,420. 
EQUIPAGE MOBILE 
VILEBREQUIN 
Vtlebrequin en fonte II graphite spherOidal tournant sur 5 pahers et eqUihbre 
par 4 contrepo1ds. La recttficallon du vtlebrequtn est 1nterd1te. 
Dtametre des tounllons (mm) . 
-Nominal: 56,980 a 57,000. 
- Reparat1on m1noree - 0,254 (repere couleur vert) : 56,726 a 56,7 46. 
D1ametre des manetons (mm) : 
- Nominal : 40,99 il41 ,01. 
-Reparation mtnoree- 0,254 (repere couleur vert): 40,74 il40,76 
-Reparation m1noree- 0,508. 40,49 a 40,51. 
- Reparation minoree - 0.762 : 40.24 a 40.26. 
Jeu ax1al (regie par cales d'epaisseur au n1veau du palier central. cote bloc­cylindres) 
. 0,05 a 0.26 mm. 
Cales de reglage du jeu axial 
2 cales de reglage, disposees de chaque cote du tourillon central du vtlebre­quin, 
assure le reglage du Jeu axial de celui-ct. 
Sens de montage : face ratnuree cote v1lebrequ1n. 
Epaisseur: - Origtne · 2.80 a 2,85 mm. 
- Reparation majoree · 2,99 a 3.04 mm. 
Coussinets de paliers de vilebrequin 
Les coussinets de vtlebrequtn sont hsses cote chapeaux de paliers de vile­breqUin 
et rainures cote bloc-cylindres. 
Largeur des coussinets (mm): 18,29 a 18,69. 
Diametre interieur des couss1nets (mm) : 
- Origine (repere couleur jaune sur tranche) : 57,009 a 57,056. 
-Reparation minoree- 0.254 (repere couleur vert): 56,755 1156,802. 
- Reparation m1noree - 0.508 : 56,501 a 56,548. 
- Reparat10n m1noree - 0,762 : 56,247 a 56.294. 
-7- 
http://vnx.su
Conduite et entretieJZ 
COMBINE D 1 1NSTRUMENTS 
TEMOINS ET INDICATEURS 
D'ALERTE-DA.~GF.R 
1. Temoin de pression d'huile 
~·anumc contact mb ct doit ~·ctcindrc des 
que le moteur toume. 
~ il ~ allumc en cours de routc >trrC::tcr 
immedlatemcnr le moteur et contr61er le 
nivcau d'huile dans lc cartcr-motcur (voir 
chapitrc • Entreticn courant"). 
Si celui-ci e~t correct, faire controh.:r le cir­cuit 
de lubrification et ;urtout ne pas rou­ler 
ai'CC cc temoin allumc sons peine de 
grave~ dommages pour lc: moteur. 
2. Temoin de charge de Ia batterie 
S'allume contact mis ct doit s'ctcindrc des 
que le motellf toumc. 
S'il s'allumc en route. ~·arreter immcdiate· 
mem et verifier l'ctat et Ia tcn~ion de Ia 
collfroie d'entr.llnemcnt de l'alternatcur, 
ainsi que lc scrrage des cosscs de batteric 
et d'altcrnateur. Si Ia courroie c~t dCfcc­tueu~ 
e ou cassee. Ia pompe a l-:IU n'est 
plus cmrainee et il )' a risque de surchauf­fe, 
dans ce cas Caire appd it un depanncur. 
Si Je temoin reste allume, faire verifier 
d'utgcnce lc arcuit de charge. 
3. Temoln de temperarurc du llquide 
de rcfroldissemenl 
- S! le tcmoin clignote c·est que Ia tcmpe­rarurc 
du lllO!eur ot anormalcment dcn:C. 
s·amter t:tlaisser rcfroidir le moteur 
Verifier lc ni~eau dan; lc vase d'expansion 
(1·oir chapitrc "Emrelien courant") 
4. Temoln de olveau du liquide 
de frcin et de frein de statiounemroL 
Cc temom ' ~tetnt lor.quc lc frem de Sta· 
lionnemmt ct rel3chc ~·il rcstc Jllume. il 
indiquc un nileau de hquodc: tk freon imuf­fi~ 
ant. Verifier le nin:au de liquidc de 
freins dam le reservoir transparent (mir 
chapitrc l:ntrtticn courant"). 
S'il s'allume pendant le deplaccmcnt du 
vchicule, il lndique uoc dCfaillance dans 
un des corcuitb de frcin~. Consulter 
d'urgence un ;pecialtste 
5. Temoln du systemc antiblocage 
de roues (ABS) 
Sur lcs 1chicules muno., dt' ce ~'Mcme, ce 
temoin s'allume contact mi' et doit 
s'cteindrc des que le moteur tourne. s·u 
s'allume en roulant, il siguah: une 
defaillance du systeme, lc freinage normal 
retant assure Con~uhcr d urgence un 
specialiste. 
TEMOINS ET INDICATEURS 
DE SURVEDl.ANCE 
6. Temoln de cousslm de sCcurite 
(Air Bag) 
Ce temoin s'allume des que le contact est 
mis (Position 11) et doit s'eteindre apres ; 
secondeb environ. ~ il rcste allume. ou 
~·allume en route. il indique que le S)bte· 
me de coussins gonfiables est dt:faollant. 
Faire contr61er rap1dcmcnt le syst<.:mc par 
un speciaJJste. 
II 
7. Temoin~ d'lndication 
de changemeot de dln'Ction 
(gauche et droite) et de feux 
de detrc;se (eclairage slmultant'). 
line augmentation <k Ia lrcquence de eli 
gnotemcnt indiquc une defaillanle d~ 
J'une de~ ampouks 
8. Tcmoln de feux de route et d'apJ>el 
dephare. 
CADRANS 
9. Compleur de vltesse. 
10. Totalisateur k.ilom~que. 
11. Compteur kllometrlque partie!. 
12. Remise 1ltero du compreur 
k.ilometrlque partiel 
13. Jauge de carburant. 
RAPPELS SONORES 
Lc b))teme de sum~illance cmet de~ rap­pcb 
sonorc~ d.ms le ca., ou les feux M>nt 
allumes et Ll pone conductcur oul'crtc 
http://vnx.su
-MOTEUR - 
BIELLES 
Bielles en acier forge a sect1on en « 1 • et tete a coupe drOtte. 
Diametre de l'alesage de Ia tete : 43,99 a 44,01 mm. 
D1ametre de l'alesage du pied: 17,99 a 18,01 mm. 
Jeu au niveau de Ia tete · - radial : 0.006 a 0,060 mm 
-axial: 0,100 a 0,250 mm. 
Coussinets de bielles 
Oiametre 1nteneur des coussinets (mm) : 
- Origine: 41,016 a 41,050. 
- ReparatiOn m1noree - 0,254 (repere couleur vert sur tranche) : 40,966 a 41 .000. 
• Reparation m1noree - 0,508 : 40,516 a 40,550. 
-Reparation minoree- 0,762: 40,266 a 40,300. 
-Reparation m1noree- 1,016:40,016 a 40,050. 
PISTONS 
P1stons en alhage d'alummium cornportant chacun 3 segments. 
Sens de montage : fleche sur calotte onentee cote distnbution. 
Oiametre des pistons (mm)' · - Classe 1 : 73,910 a 73,920. 
- Classe 2 : 73,920 a 73.930. 
- Classe 3 : 73,930 a 73,940. 
- ReparatiOn orig1ne : 73,930 a 73,955. 
-Reparation ma)Oree + 0,5: 74,460 a 74,485. 
-Reparation maJOft!e + 1 · 74,960 a 74.985. 
Jeu du piston dans son cylindre: - Origine: 0,02 a 0,04 mm. 
- Reparation : 0,015 a 0,05 mm. 
'Mesure a une distance de 42 mm de Ia tete du p1ston. 
SEGMENTS 
Au nombre de 3 par piston. 
Sens de montage . repere dirige vers le haut et tier,.age en playant le seg­ment 
racleur aligne avec l'axe de piston puis en decalant ceux d'etancherte 
et de coup de feu. respecllvement, de 90' et 180' par rapport au prem1er. 
Jeu ala coupe . - t;:oup de feu : 0,25 a 0,45 mm. 
- Etancherte. 0,45 a 0,75 mm. 
- Racteur · 0,20 a 0,50 mm. 
Jeu segmenVgorge : - Coup de feu : 0,2 mm maxi. 
- Etancherte : 0,1 mm maxi. 
AXES DE PISTONS 
Axe en acier rechM, monte libre dans le piston et serre dans Ia bielle. 
Longueur· 63,6 a 64,4 mm. 
Diametre: - repere blanc: 18,026 a 18,029 mm. 
- repere rouge: 18,029 a 19,032 mm. 
- repere bleu: 18,032 a 18,035 mm. 
- repere 1aune: 18,035 a 18,038 mm. 
Jeu axelb1elle a 20'C · serrage de 0,016 a 0,048 mm. 
Jeu a)(e/piston a 20'C. 0,008 a 0,014 mm. 
VOLANT MOTEUR 
Le volant moteur est fi)(e par 6 v1s sur le v1lebrequ1n et son centrage est 
assure par un pion sur ceiUI-CI. 
DISTRIBUTION 
Distribution par arbre a cames lateral, loge dans le bloc-cylindres et entraine 
par une chaine depuls le vilebrequ1n. II act1onne les soupapes par l'lnterme­diaire 
de pousso1rs, tiges et culbuteurs. 
DIAGRAMME DE DISTRIBUTION 
A vance Ouverture Admission· 18' avant PMH. 
Retard Fermeture ~dmission : 38' apres PMB. 
A vance Ouverture J:chappement : 45" avant PMB. 
Retard Fermeture Echappement : 7" apres PMH. 
ARBRE A CAMES 
Arbre a cames lateral, en fonte, entraine par chaine et toumant sur 3 paliers. 
II est maintenu par une bride de butee fixee par 2 v1s au bloc-cylindres. 
La roue dentee de l'arbre a cames est equ1pee d'une cible placee en regard 
du capteur de position, necessaire au calculateur de gestion rnoteur. 
Levee de cames · - Admiss1on : 5,25 mm. 
- Echappement : 5,14 mm. 
1 Oiametre des paliers: 39,615 a 39,635 mm. 
Oiametre interieur des COUSSinets de paliers d'arbre a Carnes : 
- Ong1ne : 39,662 839,682 mm. 
- Reparahon: 39.662 a 39,713 mm. 
Epaisseur de Ia bride de butee : 4,457 a 4,508 mm. 
Jeu axial de l'arbre a cames: 0,02 a 0,19 mm. 
CHAiNE 
Chaine simple de distributiOn. 
Nombre de malllons : 46. 
Longueur· 438,15 mm 
POUSSOIRS 
Pousso1rs en acier trempe. 
D1ametre exterieur: 13,081 a 13,094 mm. 
Jeu poussoirlbloc-cylindres: 0,016 a 0,062 mm. 
LUBRIFICATION 
Lubnficat1on sous press1on par pompe a huile a rotors. 
Les versions sans cl1mat1sation sont equipees d'un carter d'huile en tOle 
alors que les versions avec climatisation sont mun1es d'un carter en alurn­n1um 
sur lequel vient se fixer le compresseur. 
POMPE A HUILE 
Pompe a rotors fixee a l'arriere du bloc cylindres et entrainee depuis l'artn a cames par pignons. Clapet de decharge intll9re au corps de Ia pompe. 
Pression d'hulle mini a ao•c : -au ralenti : 0,6 bar. 
-a 2 000 tr/mln . 1 ,5 bar 
Tarage du clapet de decharge: 2,41 a 2,96 bars. 
Jeu radial rotor exterieur/rotor interieur : 0,051 a o, 127 mm. 
Jeu radial rotor exterieur/corps : 0,140 a 0,260 mm. 
Jeu axial entre les rotors et le couvercle : 0,025 a 0,060 mm. 
MANOCONTACT DE PRESSION 
II est visse a l'arnere et au centre sur le bloc-cylindres, au dessus 
I' ensemble pompe et filtre a huile. II capte Ia press1011 d'huile regnant 
rampe priiiCipale de lubrificat1on et perrnet l'allumage du voyant d'alerte 
comb1ne d'1nstruments en cas de pression d'huile insuffisante. 
Press1on d'ouverture des contacts : non commumquee. 
FILTRE A HUILE 
Filtre a cartouche interchangeable Vlsse a l'arriere du bloc-cylindres, 
ment sur le corps de Ia pompe. 
Marque et type : Motorcraft EFL 500. 
PE!riodicite d'entretien · remplacetnent a chaque vidange d'huile rnoteur 
HUILE MOTEUR 
Capacite theorique : 3.40 lltres. 
Capacitti pratique (avec filtre) . 3,25 lrtres. 
Prticomsat1011 : huile multigrade de viscoslte SAE 1 OW30, 1 OW40, 5W'¥J 
5W40 repondant aux normes API SG/CD ou SH/CD, ou ACEA A1-9€ 
81-96, ou Ford WSS-M2C912-A1 
Period1crte d'entreben: remplacement tousles 15 000 km ou tousles~ 
REFROIDISSEMENT 
Aefroidissement par liquide antigel a protection permanente. Circuit 
sous pression avec rad1ateur en alum1n1um, vase d'expansioo, pompe · 
thermostat et motoventilateur commande par un relais simple (sans 
sat1on) ou un rela1s double (avec climatisallon) p1lote par le =l•Uiat.e~S 1 
gestion rnoteur. 
RADIATEUR 
Radiateur en alum1nium a faisceau horizontal, place a I' avant du vehiCIAe. 
VASE D'EXPANSION 
Vase d'expansion en plastique fixe a gauche du compart1ment moteur 
de I' element de suspension. 
-8- 
http://vnx.su
- MOTEUR-FIL 
TRE A CARBURANT 
Filtre place sous Ia ca1sse, fixe contre eta l'avant gauche du reservoir a car­burant. 
Sens de montage : fleche sur le corps du fittre onentee dans le sens de cir· 
culation du carburant. 
Marque et type: Motorcraft 92 FB-9155-AB. 
Penodic1te d'entretien : remplacement tous les 90 000 km. 
8 
' trainee d:u;~u~:~~~~~;:~~~?e~r une courroie REGULATEUR DE PRESSION DE CARBURANT 
est s1tue au combine d'instruments. Le calculateur de 
iDTWnanclll sa mise a Ia masse par sa bome 98. Son cligno­surchauffe 
du moteur est constatee. 
commande par le calculateur de gestion moteur a 
din'1Btt~sati1on et a 2 vitesses avec climatisation, place derriere 
DE REFROIDISSEMENT 
sur Ia platine porte-relats de Ia boite a fusibles habi­gere 
Ia m1se a Ia masse de son c1rcu1t de commande. 
enroulement de commande : non commun1quee. 
climat1sahon s1tue, dans le compar1tment moteur, en 
roue gauche. La m1se a Ia masse des 2 circuits de 
le calculateur. Le premier etage du relats ahmente 
~notovtlllttlatet~r pour un fonctlonnement a grande v1tesse. Le 
afiiTlente le motoventilateur v1a une resrstance pour un fonc­petote 
v1tesse 
1tres. 
· melange eau + anllgel a 40 % (protectton jusqu'a - 15°C) 
Ia Ford ESD M97B49-A. 
: pas de remplacement preconise mais controle du 
Ia densite en antigeltous les 15 000 km ou tous les ans 
ALIMENTATION EN CARBURANT 
d'a mentat10n en carburant constitue d'un reservotr, d'une pompe 
~. d'un flltre, d'un regulateur de press1on d'ailmentalton 
des vapeurs de carburant provenant du reservoir dans le 
're a charbon act If . .,..,...,.,,..,n : Ford EEC V. 
en tOle emboutte situe sous Ia caisse, devant l'essieu arnere. 
421rtres. 
du carburant : essence sans plomb 95 RON mtni. 
electrique accouplee a Ia 1auge de mveau et immergee dans le reser­est 
commandee par le calculateur de gestion moteur via un relrus 
COOitaclleur a 1nert1e. Elle est accessible apres depose de l'asstse de Ia 
. travers un trou realise dans le plancher cote gauche, pour 
controles electriques. Cependant sa depose necesstte celle du 
carburant. 
lrtreslheure sous 3 bars. 
d':~li,.,.,nl:11'onn ; 12 volts. 
tnteme . 0.7 n. 
Regulateur rnecanique a membrane asserv1 a Ia press<on regnant dans le col­lecteur 
d'adm1ssron. II est s1tue a l'extrerrute gauche de Ia rampe d'inJection. 
Pression de regulation: 2,7 bars. 
INJECTEURS 
ln]ecteurs electromagnetiques au nombre de 4 (1 in1ecteur par cylindre) fixes 
sur Ia rampe d'tn]ecllon. 
Tension d'alrmentation: 12 volts. 
Resistance. 16,42 n. 
CANISTER 
Le camster, const1tue d'un fittre a charbon actif, est situe sous le plancher 
derriere l'eSSieU amere. 
Marque et type: Motorcraft 97KB-9E857-A 
ELECTROVANNE DE CANISTER 
Pilotee par le calculateur de gestlon moteur, elle est s1tuee au centre du 
tablier, dans le compart1ment moteur. Elle permet Ia reasp1ration des 
vapeurs de carburant sous certaines conditions de fonctionnement du 
moteur. Au repos, l'electrovanne est fermee. 
Tension d'alimentation de l'electrovanne: 12 volts. 
Resistance lnteme de l'electrovanne : 63,5 n. 
ALIMENTATION EN AIR 
FILTREA AIR 
Filtre a a1r sec a element en papter interchangeable loge dans un boit1er, 
srtue entre le moteur et Ia batterie, dans le compart1ment moteur. 
Marque et type: Motorcraft 97KB-9601-AB. 
Penodicite d'entretien : remplacement tousles 40 000 km. 
BOiTIER PAPILLON 
Le boilier de paptllon est fixe sur le collecteur d'admiss1on. II comporte le 
papillon des gaz et le capteur de position de papillon. 
Marque et type : Motorcrafl 97BF-AD970408. 
REGULATEUR DE RALENTI 
Moteur pas a pas fixe sur le collecteur d'admiss1on en aval du boi!Jer de 
papillon et qw ajuste le reg1me de ralent1 a Ia valeur determrnee en agissant 
sur Ia section de passage d'un canal monte en derivation du boitier de 
papillon. 
Tension d'altmentation 12 volts. 
ReSIStance ; 6 a 13 !l. 
Marque et type: Motorcraft 95BF-9F715-A8. 
GESTION MOTEUR 
Dispositif d'injectlon indirecte multipomt sequenbelle commande par un cal­culateur 
qw gere egalement l'alluma~e. II utilise comme pnnc1pales tnforma· 
lions Ia position angulaire du pap1llon des gaz, Ia temperature de l'atr 
d'admission, Ia temperature du Uquide de refroidissement, Ia quantile d'rur 
asptree par le moteur, le reg1me moteur. Ia ptOsition de l'arbre a cames et Ia 
teneur en oxygene des gaz d'echappement. 
Allumage cartographique a distribution stabque et de type a et1ncelle per­due. 
Bobine double a 4 sorties commandee dtrectement par le calculateur. 
CALCULATEUR 
Calculateur electron1que a m1croprocesseur numerique programme et com­portant 
104 broches. II est situe dans l'habitacle derriere Ia garniture du pied 
de caisse avant gauche. II gere simultanement l'in)ection et l'allumage en 
fonct1on des signaux em1s par les sondes et les capteurs. II integre egale· 
-9- 
http://vnx.su
-MOTEUR-men! 
une fonction d'autod1agnosllc et assure une protect1on centre les sur­regimes. 
Celle-cr est reglee a 5 450 tr/m1n en permanence et a 5 675 tr/m1n 
temporarrement. 
En cas de defaillance d'un actronneur ou d'un capteur. le calculateur peut, 
suivant l'anomalie, farre foncllonner le moteur en mode degrade. 
S1 le veh1cule est equipe d'un d1spos1tif d'ant1demarrage, le calculateur com­pare 
le signal emis par le transpondeur avec celui qu'il a en memoire af1n 
d'autonser ou non !'alimentation du systeme. 
Marque et type : Ford EEC V (Motorcratt 97KB-12A650-BC). 
Affectation des bomes du calculateur 
Nota : les bomes non identrfiees correspondent aux barnes non affectees. 
N"bome Affectation 
6et8 Information drspositif anlldemarrage 
13, 15 et 16 lnformanon pour prse diagnostic 
17 Commande rela•s de motoventrlateur de refrordissement (2' v1tesse 
avec cl1matisation) 
19 lnformaiiOil drsposrtrt antrdemarrage 
21 et22 Signal capteur de pos1t1on et de reg1me v1lebrequrn 
24 et25 Masse 
26 Commande pnmaJre bobrne d' allumage cytrndre 1-4 
27 Masse 
30 lnformatron reglage d'indrce d'octane 
31 Informal ron manocontact de pressoo d' assrstance de drrectron 
36 Srgnal debrtmetre d'air 
38 Signal sonde temperature de liqu1de de refroidissement 
39 Signal sonde temperature d'arr 
40 Surveillance d'ahmentatron el de foncllonnement du relaiS de pompe a 
carburant 
41 InformatiOn de selec1ron de climatrsatron 
42 lnformatron drsposrtif anlldemarrage (temorn de Ia montre) 
48 Information module commande de chauffage 
51 Masse 
52 Commande pnmarre bobrne d'allumage cyl1ndre 2-3 
53 Information d1spositif antidemarrage 
55 + permanent 
58 Signal capteur de vrtesse vehicule 
59 AJtemateur 
60 S.gnal sonde Lambda 
64 lnformatron contacteur d'embrayage 
67 Commande electrovanne de canister 
68 Commande relaJs de motovenblateur de re'frordissement ell v~esse 
avec ct1matrsatron 
69 Autonsatiorv'interd1ction de commande du rela1s de climatisation pour 
embrayage de compresseur 
71 • apres contact 
74 (20') Commande injecteur n'3 
75 (701 Commande 111J9C1eur n'l 
76 Srgnal capteur pos.tron d'arbre a cames 
77 Masse 
79 lnformalron pour pnse dragnostic 
80(54') Commande relars de pompe a carburant T 
83 Commande regulateur de ralenb 
85 Signal capteur posrtron d'arbre a cames 
86 IO:ormabon press1on du c1rcurt de chmatisatron (haute press ron) 
88 S1gnal debrtmetre d'arr 
89 SrgnaJ capreur de posrtJon de papillon 
90 Alimentatron -. 5 volts capteur de posrtion paprllon 
91 Masse pour capteurs pos;tion de papillon, temperature de liquide de 
relrordrssement, temperature d'arr, contacteur d'embrayage, sonde 
Lambda, manocontact de press1on de direction et connecteur d'indice 
d'octane 
93 Commande resistance chauffante de Ia sonde Lambda 
97 -. apres contact 
98 Commande du temoin d'alerte de temperature 
100(95') Commande injecteur n•4 
101 (96') Commande rn1ec1eur n'2 
103 Masse 
'Avec disposrtif antrdemarrage. 
CONTACTEUR A INERTIE 
Ce contacteur. fixe centre le p1ed de carsse avant droit demere Ia gamrture 
sous Ia planche de bord, coupe I' alimentation eleclrique de Ia pompe a car­burant 
en cas de choc du vehJcule. II est regie pour rntervenir lors d'un cer­tarn 
seurl de deceleration. 
Son foncllonnement peut eire retabli en pressant le bouton du contacteur 
access1ble a travers un onfice prevu dans le bas de Ia gamrture du p1ed de 
caisse avant dro1t. 
RELAIS PR.INCIPAL 
II est situe sur Ia platina porte-rela1s de Ia botle a fusibles habitacle. II fonc­tronne 
a chaque m1se du contact et alimente le calculateur et Ia sonde 
Lambda. 
Resistance de l'enroulement de commande · 125 n 
RELAIS DE POMPE A CARBURANT 
II est srtue sur Ia platine porte-relars de Ia boite a fusibles hab1tacle. II fonc­lionne 
a chaque m1se du contact et de maniere temporisee. Le calculateur 
gere Ia mrse a Ia masse de son c1rcuit de commande. 
Resistance de l'enroulement de commande: 125 n. 
RELAIS DE CLIMATISATION 
Lorsque le vehicule est equ1pe de Ia climatisation, le calculateur commande 
Ia m1se en marche du compresseur via son embrayage. 
Le rela1s est s1tue a dro1te dans le compartiment moteur, centre le tablier, 
demere le passage de roue. II alimente l'embrayage du compresseur de cli­matisation. 
Le calculateur gere Ia mise a Ia masse de son circuit de com­mande 
afrn que Ia purssance absorbee par le compresseur, ne perturl>e pas 
le fonctionnement du moteur. Et notamment penmettre a celui-ci de foui'!W 
sa puissance maxrmale lorsqu'elle est sollicitee. Dans ce cas, le fonctionne­ment 
du compresseur estrnterrompu temporairement. 
Au ralentr, sr le compresseur de chmat1satron est sollicite, le calculateur 
prealabtement relever le reg1me moteur par l'1ntermediaJre du regulateur 
ralenti avant d'autonser l'alimentatron du compresseur. 
Type : 12V 4 0/30A. 
Resrstance de l'enroulement de commande. 95 n 
D~BITMETRE D'AIR 
Debrtmetre massrque a f1l chaud frxe en sort1e du boitier de filtre a a1r. 
Son signal sert a Ia regulation du regime de ralentl, a Ia detenmination de 
quantile de carburant injectee et au pomt d'allumage done a Ia richesse 
melange eta Ia reaspirat1on des vapeurs de carburant. 
Marque et type : Motorcratt 96FP-12B579-AB. 
Resrstance (mesurees aux bomes du debitmetre) · 
-entre bomes 2 et 4: 118 800 n. 
- entre bornes 2 et 5 : 121 300 n 
CAPTEUR DE POSITION DE PAPILLON 
Potentiometre, monopiste sur lequel se deplace un curseur, fixe sur le 
t1er de paprllon en bout d'axe de papillon. II est alimente par le ~.>illll.'Jicsu• 
sous une tenston de 5 volts et delivre a ce dernier une tension di·,rectteml!llj 
proportronnelle a Ia posrtron angulaire du papillon. 
Resistanrce (mesuree aux bomes du capteur) : 
- entre bornes 1 et 3 : 3 670 n. 
- entre bomes 1 et 2 : • Pied leve : 3 091 u. 
• Pleine charge : 242 n. 
- entre bornes 2 et 3 : • Pled leve : 731 0. 
• Ple1ne charge : 3 548 n. 
SONDE DE TEMPERATURE D'AIR 
Therm1stance a coefficient de temperature negat1f (CTN) f1xee sur le 
gauche du boitier de filtre a air. 
Son signal sert a Ia determination de Ia quantile de carburant lnjecle et 
regulation du regrme de ralenti. 
Temperature/Resistance : - 1Q•Ct58 750 t 8 800 n. 
- 2o•C137 300 :t 5 500 n. 
- 3o•c124 210 ± 3 6oo n. 
- 40'C/161SO ± 2 400 n. 
- 50•ct1 o 970:z: 1 600 n. 
- 6o·cn 100 ± 1 200 n. 
- 70°C/5 370 :t 800 n. 
- SO'C/3 840 :t 600 n. 
- 90'C/2 BOO ± 400 n. 
- 1 OO'C/2 070 :t 300 n. 
- 11 O'C/1 550 " 200 n. 
-120'C/1180:t 200n. 
-10- 
http://vnx.su
-MOTEUR- FORD Ka LiJIIJI l.il 
DE LIQUIDE DE REFROIDISSEMENT 
temperature negatif (CTN) vissee. demere le 
r.nll~<>rt"'" d'admisston et doni les caracterist1ques 
de temperature d'air. 
a Ia delermtnatton de Ia quanlt!Ei de carburant, a Ia 
de ralentt, au pilotage de l'embrayage du compresseur 
calage de l'avance a allumage et Ia rEiaspiration des 
D'ARBRE A CAMES 
a amere du moteur, sur le carter de dtstnbution et 
came sur le ptgnon de l'arbre a cames. II transmet 
lXI S4Qnal qui permet a ce dernier d'identifier Ia position 
_W..,'lKlllt' fixe a .!'avant dU biOC·CyltndreS et diSpose en 
II dehvre au calculateur une tenston alternative a 
entre les barnes 3 et 4 de Ia sonde : 4 n maxt. 
DE PRESSION D'ASSISTANCE DE DIRECTION 
Ia canalisation haute pression d'alimentation de Ia valve dis­de 
direction, srtuEi a l'amere gauche dans le compartJ-est 
ferme au repos et il s'ouvre lorsque Ia pression d'assis­seuil. 
II informe alors le calculateur par sa borne 31 
pursse contrer Ia chute de regime moteur due a l'absorp­notamment 
au ralentr. 
volts. 
- Pression basse (contact ferme) : 0,5 n maxi. 
- Pression haute (contact ouvert) : infinte. 
T DE FLVIDE REFRIGERANT 
sur Ia canalisation haute pression sttue a droite dans le comparti­en 
amere du passage de roue drat!. 
du pressostat est ouvert au repos. Lorsque Ia pression att91nt 
i il altmente les circuits de puissance des relais de sEilectton 
..,_tict<otlinn et de climatisation. 
est ferme au repos. II s'ouvre quand Ia pression atteint un cer­qui 
supprime Ia mtse a Ia masse de Ia borne 86 du calculateur 
ace dernier de contrer Ia chute du regime due ill' absorption 
~nnr.~""'"et notamment au ralenti. 
'alinnenlat~tln : 12 volts. 
- 1 er Eitage : • Pression basse (contact ouvert) : inftnte. 
• Pression haute (contact ferme) : 0,5 n maxi. 
- 2e etage : • Pressron basse (contact ferrne) : 0,5 U maxr. 
• Pression haute (contact ouvert) : infinte. 
CONNECTEUR D'INDICE D'OCTANE 
II est srtue. dans le comparttment moteur, en arrrere du passage de roue 
gauche. II permet lorsqu'il est debranche d'utihser un carburant d'indtce 
d'octane tnferieur a 95 RON car le calculateur modifie Ia cartographre de 
l'allumage. 
CONTACTEUR D'EMBRAYAGE 
Un contacteur est place en bout de Ia ~ale d'embrayage ce qur permet au 
calculateur de connaitre Ia poSitron de celle-ct. En posrtton repos, le contac­teur 
est ouvert ce qui correspond a Ia position embrayee. 
Tenston d'ahmentallon: 5 volts. 
Reststance . - Pedale ernbrayee (contact ouvert) : tnfrnre. 
- Pedale debrayee (contact ferme) : 0,5 n maxi. 
BOBINE D'ALLUMAGE 
Sabine d'allumage a 4 sorties HT comprenant 2 enroulements primaire et 2 
enroulements secondarre. Chaque enroulement alimente simultanement les 
cyhndres 1-4 au 2-3 (cyhndre n• 1 cote drstribution). Elle est fixee sur le 
bloc-cyfindres, sous le collecteur d'admission. 
Resistance primaire : 0,4 a 0,6 !:1. 
Resrstance secondarre : I 0 500 a 16 500 n. 
BOUGIES 
Marque et type · Motorcraft AGRF 22PP1. 
E.cartement des electrodes : 1 mm. 
VALEURS DES PARAMETRES 
Regrme de ralenli (non reglable) : 875 :t 50 tr/mtn. 
Teneur en CO (non reglable): 0,5% maxi. 
Point d'avance a l'allumage : non reglable. 
COUPLES ET ANGLES DE SERRAGE 
(daN.m au m.kg et en degn!) 
Vis de culasse (filetages et dessous des tetes lubrifies) : 
- 1re phase: 3. 
- 2e phase : serrage angulatre de 90". 
- 3e phase : serrage angulaire de 90 . 
Rampe de culbuteurs: 4,3 
Conecteur d'admtssron : 1,8. 
Capteur de posrtion d'arbre a cames ; 1. 
Prgnon d'arbre a cames: 2,8. 
Garter de distribution : 0.9 
Bnde d'arbre a cames: 1.1. 
Couvre-culasse : 0,6. 
Chapeaux de bielle (vis neuve):- Ire phase: 4. 
- 2e phase: serrage angulrure de 90". 
Porte hague d'etanchliite arnere : 1 ,8. 
Chapeaux de palters de vilebrequin (vis neuves) : 9,5. 
Volant moteur: 6,7. 
Tendeur de chaine : 0,8. 
Capteur de position et de regime vilebrequin : 0,5. 
Poulie de vilebrequ•n : 11 ,5. 
Pompe a eau: 1. 
Couvercle de thermostat : 2. 
Pompe a hurle sur bloc-cyllndres: 1.8 
Couvercle de pompe a huUe 1. 
Filtre a huile (avec joint lubrfte) : I ,5. 
Carter d'huile : • 
-Ire phase (ordre alphatiEittque): 0,7 
- 2e phase (ordre numerique) : 1. 
- 3e phase (ordre alphabEitrque) : 1 apres mise en temperature. 
Collecteur d'OOhappement' 2,3. 
Bnde de catalyseur • 4,7. 
Bouchon de vidange d'huile : 2,5 . 
Tube de jauge a huile : 2. 
Manocontact de pression d'huile . 2 
Bougies d'allumage: 1,7. 
Support moteur droit : - Ecrous : 6,3. 
-Vis:5. 
Support de boite de vrtesses sur caiSS8 : 6,8. 
Support anti-basculement sur boite : 8,4. 
Boulon central de support d'antlbasculement: 12. 
-11- 
http://vnx.su
-MOTEUR-Conseils 
Pratiques 
EN BREF 
La depose du 8roupe mototracteur s'effectue par le dessous du vehicule. 
La purge du c1rcuit de refroidissement s'effectue automatiquement. 
les versions avec climatisation sont dotees d'un carter d'huile en aluminium doni l'alignemenl doit eire realise cor­rectement, 
cole boite de vitesses, avec le bloc-cylindres. 
- 
MISE AU POINT MOTEUR 
Controle et reglage 
du jeu aux soupapes 
Important : cet1e operallon doit etre 
realisee moteur froid. sachant que 
lorsqu'un moteur est a sa tempera­ture 
normale de fonctionnement, il 
taut au mimmum deux heures, pour 
que celui-cr refroidisse. 
• Si le veh1cule est equipe d'un 
autorad1o a code, noter celui·ct 
avant de debrancher Ia bat1erie. 
• Debrancher Ia batterie. 
• Deposer les boug1es d'allumage. 
• Deposer le bouchon de remplissa­ge 
d'huile et l'ecarter sur le cote. 
• Deposer le couvre-culasse et 
recuperer son jOint. 
• Toumer le vilebrequin pour ame­ner 
les culbuteurs des cyl1ndres n"4 
ou 1 en bascule, frn echappement 
et debut admissron. 
Nota : Ia rotation du vrlebrequin 
s'effectue dans son sens normal de 
rotation, c'est-a-dire sens horaire, 
soit en ag1ssant par l'tntermediaire 
de Ia vis de fixation de Ia poulie de 
vrlebrequin, ou soil par l'interme­dlaire 
d'une roue avant levee, rap­port 
de 4e ou 58 engage. 
• A !'aide d'un 1eu de caJes d'epais­seur, 
contr61er et regler, si neces­saire, 
le jeu aux soupapes du 
cylindre n•1 si les culbuteurs du 
cylindre n•4 sont en bascule ou 
rnversement. 
• T ourner Ia poulie de vilebrequrn 
pour amener les culbuteurs des 
cylindres n"2 ou 3 en bascule. 
• Contr61er et regler, s1 necessa~re, 
le 1eu aux soupapes du cylrndre 
oppose au cylindre en bascule. 
Regier les soupapes du cylindre n"2 
lorsque les culbuteurs du cylindre 
n"3 sont en bascule 
• Proceder de Ia meme mamere en 
respectant l'ordre preconise dans le 
tableau survant afm d'effectuer le 
reglage de !'ensemble des SOU· 
papes 
Culbuteurs en Soupapes a 
bascule cyt. controler et a 
regler 
1 4 
2 3 
4 I 
3 2 
Nota : regler le JeU aux soupapes en 
agrssant tou)ours sur Ia vrs de regla­ge 
du culbuteur conceme dans le 
sens horaire. Si Ia cale d'epa1sseur 
passe difficilement, desserrer com­pletement 
Ia vis de reglage purs Ia 
resserrer jusqu'a l'obtentron de Ia 
valeur prescnte. 
• Une fors le reglage acheve, repo­ser 
le couvre-culasse muni d'un 
101nt neuf 
• Rebrancher le tuyau de recyclage. 
• Reposer les bougres. 
• Rebrancher Ia battene. 
Jeu de fonctionnement des soupapes (a froid) 
Admrssion : 0,20 mm 
Echappement :- Jusqu'au 20/11/96: 0,30 mm 
• a parllr du 21/11/96: 0,50 mm 
ADM 
Reperage des culbuteurs. 
ALLUMAGE ET ALIMENTATION 
FORD EECV 
Systenlf' d'rnjection muh1point rndirecte ~equmtrellc Ford EEC V gere par 
Lakulateur numerique programme. II gcre l'avanLe iJ l'alluma~e et Te temps 
rempii~>JS<' de Ia bohrne. La di~trrbutron df' Ia haute tension ec;t enticrement 
tique et ia1t appel a une bob1ne double a~ sort1es du type a rt1nrellcs gt>rducs. 
Ce < altulateur e't equip~' d'unt nwmoire reprogrammahle • FLASH-tPROM 
qui permct, dans le (JS d'unc evolution de caliliralion, de lll()(lrfier le 
de Ia memoire du calculateur sans demontage, ni echange de celui-ci. 
lion consiste a rentrer le pr01;ramme dans le calculateur par l'intermed 
l'appareillage spE'< iiique du constructeur, via Ia pri<;e diagnostic. 
Constitution et fonctionnement 
ALIMENTATION ELECTRIQUE 
le cakulal('ur po,.,i><Jc unl' ,1l1mentali0n pcrmant>nte pdr l'intermediaire de 
borne 55. Cettr alimentation est protegee par un tus1ble (F•l de 3 A) s1tue 
Ia hoiu· a iuo;iblec. habrtade 
A Ia nme du contact. Ia tension batterre et appliquee aux bornes 71 ct 97 
cakulatt'ur VIJ lc rela1s prin< 1p.11 et protege par un lusiblc-; ·FlO de 15 AI 
dan., Ia boite ~ iuc.iblcs habitacle. Suite a Leite action. le' organcs c,uivanls 
JU,Si alirnl'lll~ lcs 4 injE.'CtCUT, ]e capteur dE.' vite"e vf'httUI<•, l'pl rrmww­de 
can1ster. le regulateur de ralenti. et fe deh1tmetre d'a1r 
l.a LOmmutation du rclalc, pnnCipal alrmente ausc.r Ia resistance chauffante de 
~le lambda v1a un ius1hle tF27 de 10 AI situe dans Ia boite .1 ius1bb 
Lc1 hobrne d' allumagt• est auss1 c1limentee a Ia borne 2 dP son connecteur 
Ia mise du contacl qui est protege par un tusible ,f1 i' de 10 AI s1tuc dans 
hoite a IU51hles hdbltJcJL' 
S1multanement a Ia m1se du contall, le cakulateur met ;. Ia ma~se ~ 
54 JeC dt;,positil dnlidemarr.tgel ce qut iermc lr crrcuit de rmnm.>nr"' 
rPia1s dt• pompe d c.uburant, 'i.l un iusrhle tF10 de 15AJ el alimcnte a 
pu1>sance sa borne 10 arm1 que Ia pompc a carbur.:mt par l'intermedia re 
contarteur j mertre, v1a le fusible F I q 110 AI. 
Par~ borne 40. le lalculatcur tontrole le ionclionnement du rela:~ de 
a carbur.Jnt et surveille l'.1limentat1on de ct'tle dernit>re 
S1 au bout d'cn~iron 3 ~econdes. aucune ll'ntatiC de m1se en marche 
moteur n't'!>t eilectucc (rkeption du s1gnal en provenance du tapteur de 
me et de posrt10n vdebrrquinl, le calculatPur coupe Ja mise ;. Ia ma>se 
borne 80, stoppant arns1 !'alimentation electrique de IJ pompe J 
Celie alimentation ne sera retablic que s1 lee all ulateur re~,oit le >~gna 
nant du capteur de regrme et de position vllebrectuin Si le moteur 
tCalagc par exemplel et que le COntact (C<,Ie etabJrl ]a temporisation est 
menl de .l <econdt .... 
Le wntacteur d inertic, ~ituc contre ie p1cd de lJissc avant droit dans 
taciP. coupe l'.111mentation cleurique de Ia pompe d carburant en cas 
du veh1cuiE' pour pu•ven1r tous ri~qur' d'inccndic II e~t regie pour 
lors d'un lCrta1n ~eu1l de deceleration. Son tonctlonnenwnt peut etre 
prc-.sant le bouton sttue ~ur le sommet du contacteur arcrssible ; trav 
orilice prcvu dans lc bas de Ia garn1ture du pied de L<JISse avant drort. 
ALIMENTATION EN CARBURANT 
Une pompe elt•ctrrque tmmt•rg('(' dans le re<ervoir refoulc le carburant a 
un tiltre jusqu a Ia ramrx· d'alimentat1on des lnJ('(teurs Un regulatcur 
brane mainllcnt une pre,sion constante dE.' 2,7 b,w; .1ux lnj('ctcur~. L 
de rarburant rC'tournc au r"'crvoir n.1r une ranalisation. 
I e houLhon de rescrvorr est totalement hermetique PI Ia mto,e a l'a1r 
rkcnutr <eiiN.lue P•" une can,llis<ltion qur rclie Ia goulotte de remplis 
canl,lt•r Le canistPr pcrmet de dCbarrasser I~ vapeur' dr rarburanl de< 
carhurcs polluants avant de I~ reintrodu1re dans le l ollrctcur d'aclmis,ioo 
une electrovannc <.ommandce par le tcllculateur t>l n'autorr~nt le pa,-age 
vapcur<o iiltr~ que sous certamcs LOndi11ons de lonttionnement du moctv 
-12- 
http://vnx.su
-MOTEUR-Vue 
du pied de caisse 
avant droit. 
Implantation du contacteur a inerlie. 
Implantation 
du filtre a carburant. 
Lors de son remplacement, 
veiller a orienter Ia fleche, 
sur le corps du fillre, 
dans le sens de circulation 
du carburant. 
~13 
~.fl-. __ (/ 
15 ---- . ....__ ---<ll 
15 
- 13 - 
2 
FORD Ka I:J~IJ 
Implantation du canister. 
AliMENTATION 
EN CARBURANT 
1. Bouchon de reservoir- 2. Coulotte de 
remplissage- 3. Reservoir a carburant- 
4. Support - 5. Canister - 6. Ensemble pompe 
et jauge a carburant - 7. Filtre a carburant - 
8. Eleclrovanne de canister- 9. T uyau 
d'evacualion des vapeurs de carburant - 
10. Tuyau d'a/imentation- 11. Tuyau de retour . 
12. Regulateur de pression- 13./njecteur- 
14. /Qmpe d'mjection- 15./oint. 
http://vnx.su
-MOTEUA - 
AliMENTATION EN AIR 
1. Conduit d'entree d'air -1. Conduit d'aspiration- 3. Boitier de liltre a air -4. Filtre .i air- 5. Couverc/e- 6. Sonde de temper<~ture d'<~ir - 
7. Debitmetre d'air - B. Conduit d'air- 9. Boitier de papillon - 10. Capteur de position de papillon - l l. joint- 11. Regulateur de ralenti - 13. Collecteur 
d'admission- 14. Sonde de temperature de liquide de refroidissement. 
5 
2 
I 
~14 0~ 
~ 
ALIMENTATION EN AIR 
l'a1r ira is E'<l aspire ,111 mP,Ju de a gr1lle de < .Jidndre lOtr gauch!' dan' l1• 
compartiment moteur, et est en;Uite epun; par un i: ltrc 'llue dans un boitll'r 
plac <'entre Ia batterir <'I IP moteu1. 
Une ,>li'CtrOanne, JOU.lnt le role de regulateur clc rJicnti '<' chargr de regulcr 
unt: !>!.'I.. liOn de p.1~s.1ge d' un tJnJI d' a;r. monte t•n dem aaun du pap1llon. aim 
de pilotcr le reg1me dP r.1lent1 du motcur en tont11nn de> wnditlon~ de ton<­llonnpment 
de ce dem1e1 
GESTION MOTEUR 
Capteurs et informations re~ues par le calculateur 
On di~tingue deux lflC' de capteur~ dits art1i., ou pas.,lis qUI <.1' carace­ri'tenl 
par leur tonctionnement 1ntemc du a leur construuion. Lc., capteur 
actlts tonctionnent d'une man ere aulonome, c'c~t-a-dirP qu'il> n'ont besom 
d JUCUI)e alimenta:ton electnque exterieure pour foncllo'lner et dt'li rer Ull 
signal. A I iml.'rse. fe, ( Jpteur' pass is l'UX . ont hf>..om d'unc aliment,ltion eiE'<­tnque 
extenc•ure pour dt?livrpr un ~ignal. signal qui. dans Ia plupar1 des cas. est 
eploltti dlrettcment sur Ia proprP arlmentdtion elCttrique du capteur 
Lc calculatrur rcc;o•t 1~ .niorm.uions sut,1ntE'<- 
- M.me d'a1r ,1dmisc : on deb1tmetre t«,l place en sonte do boitlcr de iillre ,1 
a1r II PSI con,t1tue dun venturi qUI entr,J:ne une depression dans un canal en 
dCflvauon. D.1ns ce cltorn1er N loge un ul chaud t·t une sonde de tPmperature 
Le module de stabili1ation du debitmetrc va s'eitorcrr cle mamtemr. Ia ~ndP, a 
onE' temper,ltult' constante sous l'f'ffl't du passage de !'air re qui permettra au 
calculateur. rn tonttlon du sign.1l re<;u. dt- 1 onnaitre Ia ma»e d' a;r .1drni'e. 
- Po,llion angulaire du papillon . un capteur 101orme le caiLulateur de Ia p<N­tion 
angula~rc du papillon. II est al1mentt' ~ous unc tension deS volts cl rcstituc 
unc tension van,1ble ~u~>ant Ia position angulairc du papillon 
- Vitcsse de rotation et posit1on du vilcbrequin . un capteur inductir place E''l 
regard d'unc cible situe sur le volant moteur dcLvre une tens1on inuso'idalc 
proportionnc•lle au reg1me moteur eta Ia llO~ition du vi lebrequin. 
- Tcncur en owgenP des gaz d'echappcment: un•· 'onde Lambda pi,JCee sur le 
colhteur d'cthappement deliHe une tcns1on 1an,1ble '""ant Ia teneur en 
owgene dps gaz d'cchappement, tenl:'tlf diretlcment liee a 1<1 qu.l lite du 
melange. Le cakulateur va done adapter Ia richc'''t' en tonctiOO dr Ia lens tOO 
eovo~ec par Ia sonde 
- TemperattJre du liquide de refroidissE'mPnt : cllt• est transm11£> par l'intcrm&­dialrl' 
d'unl' thPrml~tJnce de 1pP CT1 ICoefii< wnt de TC'mperaturc> Neg,Jtiil 
1 
dont f,l rem:,lll( I' inttrnc d1minuP prufXIrllonneJicment ,JH'( f'au r< 
de IJ tcmprr,,turP du liquide de rdroidisspment. 
- Temp,;raturt• de l'a1r tl'admi~>IOil. ellc t')l traosmiSP par l'u11l·rmed1.1ire 
thermistanlt' d(' lflC CT~ C<><"iTiuenl de Temperature ~.');.Jl!i) dont Ia 
tancc internr diminur proportionnellemenl dC'l l'dccroissrment de ld 
raturc de I' air d'admi~'lon. 
- Po"t1on cl arbre d cam!" : un capteur "'t place en lace d'une tibk• s1tue 
bout du pignon d'arbrc j came'. II envoie un signal qui, t•n correl,ttlon 
celui cmoyc' fl.H le ldfll<·ur de regime 1'1 de po>ition vi lehrcqum, 
takui.Jteur de drouir<· lJ""I nlmdrc est t·n phase cl'admtSSIOil ct 
ttal1~!'r le> ph.t~' d'mjt'<.llon et d'allumd~t· 'or lc Chndre corn"IIXln~Jal1t 
- Vit~~~e de deplaccmt•nt du vt'h~eule : un captl•ur iJ et1Ct I I monte su­boltc 
de 1 tes'>C'S. fourn1t un "gn.ll proporttonnPI .1 Ia vltt'"l' du H'h1cule 
qut> t Laltulatt'Ur puiS'C opt1ml,cr iJ ~c:.llon du S,tcme. 
- Ml>t enlhor, servllt> cit· Ia clim,ltisa!IOn 1-.i le ve~1culc en~~ equip<'!: Ia 
en erv1ce dr Ia chm.ltl'dllon t'1 commandee par lc taltulatcur 
cond1t1on> de ronctionnpmenr du moteur, autorise ou mtcrdit ' aluner1t.ll.ia 
electnque dt· l'tmbravage du < ompre"eur. Le calculateu reiu>e Ia 
servile du compre~>eur au moment du demdrr<l~C ct lorsque Ia pu 
ma1. du molcur est dPmandee. 
Prrwon dt• I huilc d'assrstanre de dirctliOil un manocontact, >ttuc ~ 
sort1c haute prt>'>ion dt• Ia pompe d'assist,Jnce de direction. informe le 
teur lorsqut• Ia pression d'ass~;t,Jnce attemt un certam 'euil afin que 
I PUI'l wntrrr Ia chute de regimc due a I ab>orption d'~nerglc de Ia 
- Pression dt' iluide rctrigerant : un preostat, s1tuc sur Ia ca 
prc>sion du nrcuit de d1malisation inlorme IP calculateur de Ia 
climdllsallon et done de leodPnthernel'lt du comprr-.~ur a tin de 
cakuldteur dt contrer Ia chute du regime due a l'absorpt1on d energic du 
prrs~eur. 
- Iodice d'octaoe : un connet:t•ur muni d'un <hunt miormt• le ca•cu1·••"' .. 
l'tndl! t' d'oddnc du carburant utd se. S1 lt shunt bl Mire. fp cakulateur 
tera une cartograph1e d'allumage- dlffert'nte. Ceci est a appliquer dans le 
d'utlii<ation dl' rarhurJnt d'indicc d'octane mlerit>ur a 95 ROJ. 
- lntormation position pedale d embra·agc un contacteur 1niorme le 
teur sur Ia pmlllon de Ia pedal!! cl'embrdJge pour qup n•IUI-Ci evite 
coups au moment des thangements de rapJX>rls. 
-ln:ormat•on srlect1on d~iHo~ge lunette arriere : tJn moduk• de comma 
ch.1unage imurme le calculatPur. par 'a borne 48. lorsqu<' It- degivrage 
lunette amrrP est sclcltionnt? Ceri pcrmt't au (,11culateur dP s'opp<l'-el' 
chute du nigimP moteur au ralcnt1 via le regulateur 
- Code antHJt'marragp 1,. le n:•h1< ule en e<t equtpet aprj... wmpar,f 
signal rec;u tau nieau du transponcleun !'I de cclw ·CI contenu dans"' 
rc. k• calcul,ltPur autome ou non l'alimPntatHlO du wstemr 
-14- 
http://vnx.su
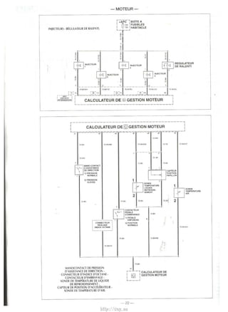
IMPLANTATION DES OIFFtRENTS CO~IPOSANTS DU S~STtME DE CESTIO MOTEUR FORD £EC V • 
• 2. upteur de position de papillon- 3. tlectrovanne de canister· 4. 1>anocontact de pression d'as~istance de direction · 5. Relais de moto•rntilateur 
• 6. Connecteur d'indice d'octane - 7. Dt bitmetre d'air -8. Sonde de temperature d'air - 9. Capteur de >~lesse •ehi<ule - 10. Ca~teur de regime et de position 
lt~Lllteur de ralenti - 1l. Pr~tat de Ouide refrigtrant - 13. Relais de climatisation - 14. Sonde de temperature de liquide de refroidissement · 15. C.apteur de 
position d'arbre .i cames- I&. Sonde lambda - I 7. 8obine d'allumage 
commande b organes ~UIIdnts: 
pompe a tJrburant • lc c,JiculatPur gcrc IJ m1se a l.1 masse de o,on 
COI!lmande. Son CirCUli de puiss.1nce dl lrnt•ntc 1,1 horne ~0 du calcu­pot 
Ill' a tarburanl ia le lOill<Kteur ,i inPrlle. 
cftmat1sat1on : lc calculatrur gl-re IJ m1~ a 1.1 masst' dl' nrwtt de 
attn de ne pas pt-rturber et rl'opt1mist•r lc fontl tonnement du 
lllOIOCntil.lteur de rdro1d1~'enll'nt le cal( ulatrur gl>rc Ia mi~ j Ia 
CirCUit de commandt du rei a" >tmplc t>ans ( lim.111sahon ou du 
laec climatiSJtionl aiin d'assurer une temperature de lonctionne­corrclle 
ct de l'optimi,er 
de ralenll : ~n role ~~ de rt1:ul('r unP 'e<.t1on de p.mage cl'un 
monte en denvat1on du paptllon. P.v son mtermed1atre, lr rakula 
I· reg1me de ralenti. 
: Ia pres1ion d alimentattun Ciani r<'gult't' a unt' val!'ur IIXl', lc 'eul 
intluenc I' Ia quanti!e tn)l'(.tl-c est la durPt> d'ou1ertur£' de> injcc­determtne 
Ia quanlltP d" atr ,lsptree p.n It· moteur tm,J~se 
papillon et regtm(• motl'UCI f:'l ad .. pte 1.. richesse du mrlange- par 
de l'tmpu l"on envovee aux injrcteur' aftn de ma1ntmtr k• dosage 
dosage lf!'chtomctnquP. Chaque tnjE'Cit>ur est comm,Jndr des 
d'unc soupape d' adm1ssion corre;pondante. 
oe d'allumage les valrurs d'a1ance nptima)cs pour ( haqur Eldl dP 
nement du moteur sont memorisecs d,1n' It> talcul ateur. Celut·LI com-mande 
k• cirtuit prim,urc de 2 enroult•ments de Ia bohine avec I' a ante rete­nue 
pour b t ondillon' ln,t.Jntant'€'5 dt> foncttonnl'ment du moteur LP takula­ll'ur 
comporte dPux born<'s de tommande rt•,prcttve a rhaquc bobinr, cell(•s­u 
ahmcntant r~pec.ti1 cment I~ I~JUgll~ dt'<i cvhndrt~ 1-4 PI 2- !. l orsque le 
cal( ulatl'UI wupe l'a lmwntalton ciu t ire uit primatre dt' l'une des bobincs, 1! SP 
cree stmultanrment un wur.tnl tnduit haute tcn>~on dan., lc mce~·t <l'(.onclaire 
wrre;ponciant. Chacunr Ot'~ extremite-; du urcutl secondatrc est reli<'t' a unc 
hougic d"un menw couple dt> ( yl.ndrc s1 htPn qu'1l se procluit '1multaoemt-nt 
Ullf' elllltCIIt• ,Ul bou~ics des C'Jtndr!'s qui SE' trOUC'Ill en meme l<'mps au 
P.M.H. I 'eltnccllt• qu1 .lpp<~rait lor< dt> Ia phase d"echappcment sur l'un del­dc. 
·ux cvlindrp, e'l dite perdue . 
(lrt trovannc or ( .Hlhtcr . lc cal< ulatt•ur tomm.10de une electrni'Jnne plac.re 
sur Ia '.mall'ation rl'II.Jnt lc cani,ter ,Ju wllccteur d'Jdm tssion l ilt> permct. 
lorsqu·t'Jic e't uuvcrte, l'a,piraltnn p.u le motcur des valJt'urs de cMhurdnt 
w~tenues d.1n' le cani~ter rt qui pro1iennrnt du rrscloir ,1 carburant. L'.:11'(.­trovannc 
ne sera nuvrrtc· que 'OUI c.erldtnes tond:tron; attn dP ne pds pcrturhcr 
It' toner onnl'ment cb moleur 
- Temoin d'a lertc• de tcmp<'r~turc : 11 c>t situE' au wmbme d'tnstrumenl ct son 
allumagc clignot.1n1 ~ignale qu unt• s.trchaulfe du motcur e1t wn~talrc. Ceci 
irrpo1r I' arret i mm~d1al du v(-hicu iE' ct du mntcur 
- Pmc diaf:no,ttc . lr cakulaH•ur c.omporte une ionchon dl' 'uldllance dr <.e> 
p<'ripheriquc' qu1 memorise IE'I anomal ies de ionttionnemt'llt e~t;!ntudles. l a 
lct"turr de Leite mrmo11e n N f>O'Iihre qu ,1'ec l",lppareillage du con>lructcur 
en branchant Cl' clern tPr 1ur le tonnE.'< trur >ituc derriPre Ia ~arn tturl' rlu ptcd 
dt• LJt'IC ,1van1 gduc.he. dan1 l'habn,KI~ 
-15- 
http://vnx.su
- MOTEUR - 
Diagnostic du systeme 
d'inJection et d'allumage 
La procedure de diagnostic ainsi 
que les controles decrits ci-apres 
ne s'appliquent qu'aux vehicules 
equlpes du systeme de gestion 
moteur Ford EEC V, etant entendu 
qu'ils sont conformes a leurs speci­fications 
d'origine, mentionnees 
dans le tableau d'identification au 
chapitre • IDENTIFICATION •. 
Les caracteristiques electriques des 
organes constituants le systeme 
d'injection/allumage fournies dans 
les pages qui suivent, resultant de 
mesures effectuees a !'aide d'un 
multimetre de commercialisation 
courante auquel ont ete integrees 
des fonctions a usage specifique­ment 
automobile (compte-tours, 
mesure du temps d'injection, rap­port 
cyclique sonde Lambda, etc.). 
II est indispensable de disposer 
d'un appareil de performances au 
mains equivalentes pour mener a 
bien Ia procedure de diagnostic. 
UTILISATION 
DE LA PROCEDURE 
DE DIAGNOSTIC 
- Avant d'entamer Ia procedure de 
diagnostic, il est absolument neces­saire 
d'effectuer les controles preli­minaJres 
mentionnes ci-apres ainsi 
que les reparations qui peuvent en 
decouler. 
- Les caracteristiques electriques 
fournies sans tolerance sont le 
resultat de mesures effectuees sur 
vehicule. Leur interpretation dolt 
done Ienir compte des disparites de 
production. 
- L'utilisation de Ia procedure 
necessite Ia connaissance prealable 
du fonctionnernent du systeme etu­die, 
pour cela se reporter au para­graphe 
le decrivant. 
- La procedure de diagnostic doit 
systematiquement commencer par 
!'analyse des symptomes de dys­fonctlonnement. 
PRECAUTIONS 
A PRENDRE 
- Ne pas de6rancher Ia batterie au 
le calculateur moteur tournant. 
- Lars d'une mise en charge d'une 
batterie, debrancher ses connexions. 
- Debrancher le calculateur en cas 
d'operations de soudure electrique 
sur Ia carrosserie. 
- Ne pas exposer le vehicule plus 
de 20 minutes dans une cabine de 
sechage a une temperature de 
80°C. 
- Lars d'un controle des compres­sions 
des cylindres, deposer le 
relais de pompe a carburant et 
debrancher le connecteur de Ia 
bobine d'allumage au deposer le 
fusible F17. Le moteur va tourner 
quelques secondes puis s'amiter. 
- Eviler Ia production d'arc elec­trique 
lors d'intervention sur les cir­cuits 
electriques. 
- Ne pas effectuer, si possible, les 
mesures a !'aide de fiches directe­ment 
introduites dans les barnes 
des connecteurs. mais a l'arriere 
des circuits, ceux-ci etant acces- 
CONTROLES DE L'ALIMENTATION ELECTRIQUE GENERALE 
sibles apres degagement du souf­fle! 
de protection, suivant montage. 
- Lors d'une manipulation d'un 
connecteur, verifier toujours l'etat 
des barnes et du clique! de ver­rouillage, 
ainsi que Ia presence du 
joint caoutchouc d'etancheite. 
- Debrancher Ia batterie avant toute 
mesure de resistance interne d'un 
organe. Avant de debrancher Ia bat­terie, 
noter le code de l'autoradio si 
le vehicule en est equipe. 
CONTROLES 
PRELIMINAIRES 
- Circuit de demarrage en etat : bat­terie, 
cablage et demarreur. 
- Carburant conforme et en quantile 
suffisante. 
- Filtre a carburant propre elmonte 
correctement. 
- Canalisations de recyclage des 
vapeurs d'huile stanches et non 
pincees. 
- Canalisations de recyclage des 
vapeurs de carburant etanches et 
non pincees. 
- Circuit d'alimentation en air : etan­cheite 
des canalisations, etancheite 
des pieces entre elles uo1nts de col­lecteur, 
de boitier papillon, etc.), 
filtre a air propre et en place, col­liers 
serres. 
- Reglage du cable d'accelt§rateur : 
retour en butee et course maxi 
jusqu'en butee du papillon depuis Ia 
pedale d'accelerateur. 
- Circuit d'assistance de freinage 
etanche et clapet anti-retour en 
etat. 
- Moteur en bon etat mecanique 
Vue du pied de caisse avant gauche. 
1. Plaque de protection du calculateur d! 
gestion moteur - 2. Rivets a percer pow 
deposer Ia plaque de protection afin 
d'acceder au calculateur - 3. Connecteur 
de diagnostic. 
(compression, jeu aux sou 
calage de distribution et 
culasse en bon etat, etc.). 
- Bougies en etat et conforme a 
preconisation. 
PROCEDURE 
ET CONTROLES 
Important : sl au terme de Ia 
dure, les controles decrits 
pages qui suivent n'ont 
ne anomalie et que les 
persistent, remplacer en 
le calculateur. 
Ces controles, qui consistent a verifier ¥alimentation electrique generale du systeme de gestion moteur, doivent eire effectues connecteurs branches, 
part celui du calculateur. 
Test n' Condition de contrcile 
1/1 Contact coupe 
1/2 
1/3 
Mesure entre bomes 
5 de Ia platine du relais principal (boite a fusibles 
habitacle) et Ia masse 
55 du connecteur du calculateur et Ia masse 
4 du connecteur du contacteur a cle et Ia masse 
-16- 
Valeur correcte 
Tension batterie 
Origine probable de Ia panne 
- F1l entre bome 5 de Ia platina du 
principal et battene 
- Baile a fusibles maxi compartirTlelt 
l]lOteur 
- Fus1ble (F36) 60 A OU 80 A avec 
dans boite a fusibles maxi 
moteur 
- Fil entre bome 55 du connecteur 
calculateur et Ia boite a fusibles 
habrtacle 
- Boite a fusibles haMacle 
- Fusible (F4) 3 A dans boite a 
habitacle 
- Fil entre batt erie et boite a fusibles 
habitacle 
http://vnx.su
~---1 
-MOTEUR­ELECTRIQUE 
GENERALE (suite) 
Mesure entre bomes 
5 de Ia plat.ne du relrus de pompe a catburant (boite a 
fuSibles habitacle) et Ia masse 
1 de Ia plabne du relaJS pnncipal (boite a fusibles 
habrtacle) et Ia masse 
3, 2 de Ia plaline du reia1s pnnc1pal (boite a fusibles 
habitacle) et Ia masse 
71 et 97 du connec1eur du calculateur et Ia masse 
4 du coonecteur de Ia sonde Lamda et Ia masse 
2 du cormecteur de 1a bob1ne d'allumage et Ia masse 
2 du connecteur du debitmetre d'air et Ia masse 
1 du connecteur du cap1eur de vrtesse vehiCule et Ia 
masse 
1 du connecteur de l'electrovanne de can,ster etla masse 
1 du coonecteur de chaque lnJecleur et a masse 
1 du connecteur du regulateur de ralent1 et Ia masse 
Mewres effectuees pendant 3 de Ia plat1ne du relais de pompe a carburant (boite a 
Ia temponsabon fus,bles habltacle) et Ia masse 
1 du coonecteur du cootacteur a inertle et Ia masse 
3 du connecteur de Ia pompe a catburant et Ia masse 
40 du connecteur du calculateur et Ia masse 
- 17- 
Valeur correcte 
Tens1on battere 
Tension batterie 
FORDKa Wl.ll.i.l 
Origine probable de Ia panne 
· Fil errtre borne 5 de Ia plat1ne du relaJS 
et batlene 
• Boile a fusibles habitacle 
·Fusible (F19) 10 A dans boite a 
habrtacle 
• Fil entre borne 1 de Ia platina 
porte-relais et boile a fuSibies habrtacle 
• Boite a fus1bles habrtacle 
• Fusible (F17) 10 A dans boile a 
habltacle 
• RefaJS pnnc1pal 
• F1l de mise a Ia masse du relais principal 
- Fil errtre bomes 71, 97 du coonecteur 
du calcutateur e: boite a fus1bles 
habrtacle 
• Boite a fusibles habitacle 
• Fusible (F20) 15 A dans boite a 
habrtacle 
• Fil entre borne 4 du connecteur de Ia 
sonde et boite a fusibles habrtacle 
• Boite a fuslbles habrtacle 
• Fusible (F27) 10 A dans boite a 
habrtacle 
• Fil entre bomes 2 du connecteur de Ia 
boblne et coonecteur boite a fusibles 
hab1tacle 
·Fusible (F17) 10 A dans boite a 
habltacle 
• Fil entre borne 2 du connecteur du 
debilmetre et boae a IUSibleS habitacle 
• Fusible (F20) 15 A dans boite a 
habrtacle 
• Fil entre borne 1 du "'"""""'"" 
capteur et role a 
- Fus1ble (F20) 15 A dans 
habitacle 
- F~ entre borne 1 de l'erectrovanne de 
can1ster e1 bolle a fuslbles habllacie 
• Fusible (F20) 15 A dans boite a 
habitacle 
- Fil entre oome 1 de chaque llljecleur 
boite il fuSibles habrtacle 
• Fusible (F20) 15 A dans boite a 
habltacle 
• Fil entre borne 1 du regulateur et boite 
a fusibles hab1tacle 
• Fusible (F20) 15 A dans bolle a 
habrtacle 
• RelaiS de pompe a carburant 
• F~ entre bomes 3 de Ia plabne du 
de pompe a carburant et 1 du 
connecteur du cootacteur a inertie 
• Cootacteur a 1nert1e 
- Fil entre bomes 2 du contacteur a 
1nert1e et 3 du connecteur de Ia pompe 
acarburant 
• Fil entre bomes 40 du coonecteur 
calculateur et 3 de Ia platine du relais 
pompe a carburant 
http://vnx.su
I. Aerateurs orientables. 
2. Aerateurs de degivrage lateraux. 
3. Commutatcur feux exterieurs 
et clignotants. 
4. Combine d'instruments. 
5. Commande d'essuie-glace 
et de lave-glace. 
6. Montre. 
7. Temoin anti-demarrage moteur. 
PaSTE DE CONDUITE 
8. Autoradio. 
9. Signal de detresse. 
IO. Commandcs d'aeration­chauffage- 
ventilation. 
II. Allume-cigares/ prise de 
courant/cendrier. 
12. Commutateur/temoin 
de ventilation en circult ferme. 
13 Commutateur/temoin 
de desembuage de lunette 
arriere. 
m 
Conduite et entretien 
14. Commutateur/temoin de feux 
arriere de brouillard. 
IS. Commutateur/temoin 
de climatiseur. 
16. Molette de rCglage de Ia portee 
des projecteurs. 
I7. Combine antivol-contact­demarreur. 
18. Levier de deverrouillage du 
capot moteur. 
19. Avertisseur sonore. 
http://vnx.su
-MOTEUR-CONTROLES 
DES CAPTEURS, ACTIONNEURS ET FAISCEAUX 
Ces contr61es. QUI cons1stent a verifier l'etat des periphenques du calculateur, doivent etre effectues sur les bornes du connecteur du calculateur ou suivant 
les indications ci-apres, le<ht connecteur etant debranche du calculateur. Par ailleurs, les connecteurs des organes controles ne doivent pas etre debranches 
pour les mesures. 
Test n' Organe 
211 Sonde de temperature d a1r 39 et 91 du connecteur du <:aJCulateur - Fil entre borne 39 du connecteur du 
calculateur et 1 de Ia sonde 
- Fil entre borne 91 du connecteur du 
calculateur et 2 de Ia sonde 
-Sonde 
212 Sonde de temperature d'eau 38 et 91 du connecteur du caculateur - Fil entre borne 38 du connecteur du 
calculateur et 1 de Ia sonde 
- Fil entre borne 91 du connecteur du 
caculateur et 2 de Ia sonde 
-Sonde 
213 Capteur de position pap1llon 89 et 90 du connecteur du caculateur - PIEd leve · 3 091 n -F ~ entre borne 89 du connectetX du 
calculateur et 2 du capteur 
- P1e1ne charge : 242 !l - F~ entre borne 90 du connecteur du 
calculateur et 1 du capteur 
- Capteur 
89 et 91 du connecteur du caJculateur -Pied 1eve: 731 n - Fil entre borne 89 du connecteur du 
calculateur et 2 du capleur 
- Ple1ne charge : - Fil entre borne 91 du connecteur du 
3548!1 calculateur et 3 du capteur 
- Capteur 
90 et 91 du connecteur du calculateur 3670!1 - F1l entre borne 90 du connecteur ~ 
calculateur et 1 du capteur 
- Fil entre borne 91 du connectetX ~ 
calculateur et 3 du capteur 
-Capteur 
214 Capteur de regime et de 21 et 22 du connecteur du calculateur 435!1 - Fli entre borne 21 du connecteur w 
position vilebrequin calculateur et 1 du capteur 
- F 11 entre borne 22 du connecteur w 
calculateur et 2 du capteur 
- Capteur 
2/5 Caoteur de posrt10n d'arbre a 76 e18S du connecteur du calculateur 515!1 - Fil entre borne 76 du connecteur c1J 
cames calculateur et 2 du capteur 
- Fil entre borne 85 du connecteur 
calculateur et 1 du capteur 
- Capteur 
216 lnJecteur cyl. n'1 75 (70 avec ant1dernarrage) du connecteur du calculateur 
et 1 du connecteur de l'inj8Cteur 
16,42 !l - ln)ecteur 
- Fd entre borne 75 (70 avec 
an!Jdernarrage) du connecteur du 
calculateur et 2 de l'injecteur 
217 lnjecteur cyi. n'2 101 (96 avec antidemarrage) du connecteur du calculateur 
et 1 du connecteur de l'inj8Cteur 
-lnjecteur 
- Fd entre bonne 101 (96 avec 
antldemarrage) du connecteur du 
calculateur et 2 de l'injecleur , 
218 lnjecleur cyl. n'3 7 4 (20 avec antldemanrage) du connecteur du calculateur 
et 1 du connecteur de l'inJecteur 
- lnjecteur 
- Fil entre borne 7 4 (20 avec 
antidemarrage) du connecteur du 
caJculateur et 2 de l'in)eCiet.r 
219 lnjecteur cyl. n'4 100 (95 avec an!Jdernarrage) du connecteur du calculateur 
et 1 du connecteur de l'injecteur 
-ln)8Cteur 
- Fli entre borne 1 00 (95 avec 
ant>demarrage) du connecteur a.. 
calculateur et 2 de l'in)ecleur 
2110 Regulateur de ralenh 1 du connecteur du regulateur et 83 du connecteur du 
calculateur 
9,96ll 
2111 Electrovanne de canister 1 du connecteur de J'electrovanne et 67 du connecteur du 63,5 !l 
calculateur 
- 18- Suite de ce tableau page 
http://vnx.su
-MOTEUR­_.,..;:,. 
ACTIONNEURS ET FAISCEAUX (suite) 
Mesure entre bomes 
2 du connecteur du deoimetre d'air et 36 du connecteur 
du calculateur 
2 du connecteur du deb1metre d'air et 88 du connecteur 
du calculateur 
3 du connecteur du capteur ella masse 
1 du connecteur du capteur et 58 du connecteur du 
ta~culateur 
3 du connecteur du capteur et ta masse 
3 et 1 du connecteur de Ia pompe a carburant ' 
1 du connecteur de Ia pompe et Ia masse 
4 du connecteur de Ia sonde et93 du connecteur du 
calculateur 
31 et 91 du connecteur du calculateur 
64 et 91 du connecteur du calculaleur 
Bobtne d'allumage 2 du connecteur de Ia bobtne et 26 du connecteur du 
1enroulernent pnma1re cyll-4) calculateur 
BOOne d'allumage 2 du connecteur de Ia bobine et 52 du connecteur du 
(enroulement primaire cyl2-3) calculateur 
Secondaire bobine d'allumage Entre sorties HT 1-4 et 2-3 de chaque bobine 
(fils HT debranches) 
Masses du calculateur 24, 25, 27, 51, 77,80 (54 avec antidemarrage), 91, 103 
du connecteur du calculateur et Ia masse 
Valeur correcte 
1188000 
121 300H 
0,5 Omaxi 
non communiquee 
0,5 n maxi 
0.7 n 
0,5 0 maxi 
4,1 n 
-roues drohe: 0,5 n 
maxi 
- roues en I igne 
dro~e : 1117tnle 
- Pooale emorayee : 
inf111ie 
- Pooale debrayee : o.s n maxi 
0.4 ao.6 n 
1osooa 16soon 
0,5 n maxi 
FORD Ka IIJ5JC 
Origine probable de Ia panne 
- Fit entre lxlrne 36 du calculateur et 
4 du connecteur du capleur 
- Debitmetre d'air 
- Fit entre Donne 88 du calculateur et 
5 du connecteur du capteur 
- Debitrnetre d'alr 
- Fit entre bome 3 du connecteur du 
capteur et poant de masse 
- F1l entre lxlrne 58 du COMecteur du 
calculateur et 2 du capteur 
- Capteur 
- Fit entre bome 3 du connecteur du 
capteur et poant de masse 
- Pompe a carburant 
- Fil entre lxlrne 1 du connecteur de Ia 
pompe et poant de masse 
- Fil entre bome 93 du connecteur du 
calculateur et 3 de Ia sonde 
-Sonde 
- Fit entre lxlrne 31 du connecteur du 
calculateur el 2 du manocontact 
- Fit entre borne 91 du connecteur du 
calculateur et 1 du manocontacl 
- Manocontact 
- Fil entre bome 64 du connecteur du 
calculateur et 2 du contacteur 
- Fli entre borne 91 du connecteur du 
calculateur et 1 du contacteur 
- Contacteur 
- F1l entre Donne 26 du connecteur du 
calculateur et 1 de Ia bobine 
- Bobine 
- Fil entre lxlrne 52 du connecteur 
calculateur et 3 de Ia bobine 
- Bob1ne 
- Bobine 
- Fils entre lxlrne 24. 25, 27, 51, 77, 91, 
103 du connecteur du calculateur et 
points de masse 
39 13 CJ 40 ,14 1 2;'lf"' 0 0 0 0 0 0 0 0 0 0 o'Fc:? 'fdi 0 0 0 0 0 0 0 0 0 0 0 er1,26 
00000000000~ 6~0000000000 ~ ,:J,:::o o o o o o o o o o o o I ~ o o o o o o o o o o o~,.J 791i _..., 0 0 0 0 0 0 0 0 0 0 0~ ~ 0 0 0 0 0 0 0 0 0 0 0 c-_~ 04 
~ (I I I 91 65 92 66 I' 'I· I L-# I 
- i() 
http://vnx.su
-MOTEUR-CONTROLES 
DE L'ALIMENTATION ELECTRIQUE DES CAPTEURS DITS • PASSIFS • OU DU SIGNAL OEUVRE PAR LES CAPTEURS DITS • ACTIFS •. 
Ces controles, qu1 consistent a venf~er !'alimentation electrique ou le s1gnal des capteurs, doivent eire effectues sur les bomes du connecteur du calculateur, 
ledit connecteur etant branche sur le calculateur. 
Pour rendre !'operation plus pratique, il est preferable d'effectuer ces controles a l'aide d'un bomier branche en sene entre le calculateur et son connecteur. 
3/3 
314 
315 
316 
317 
318 
Capteur de position papillon 89 et 90 
Contacteur d'embrayage 
Capteur de reg11ne et de 
position vUebrequin 
89et91 
64et91 
21 et22 
Capteur de posHion d'arbre a 76 et85 
carnes 
Sonde Lambda 
Manocontact de pression 
d'assistance de directJon 
60 et91 
31 et 91 
5 volts • Calculateur 
- Pied leva : 0,9 voh • Capteur 
- Pleine charge : 
4,8 volts 
-Pled !eve: 4,16 volts 
- Pleme charge : 
0,25 voh 
- Pedale embrayee : o -Calculateur 
- Pedale debrayee : 
5 volts 
Tension ahernauve • Capteur 
d'amplrtude et de 
frequence vanables 
en fonctoo du reg1rne 
moteur 
Oscdlabons de 0,1 a 
0,8 voh apres mise 
en temperature 
- Roues drorte : 
8,45 vohs 
- Roues braquees : 0 
• Rl entre borne 60 du connecteur w 
calculateur et 1 de Ia sonde 
• Rl entre borne 91 du connecteur w 
calculateur et2 de Ia sonde 
-Sonde 
- Calculateur 
CONTRCLE DU CIRCUIT D'ALIMENTATION EN CARBURANT 
Ce controle consiste a verifier l'etat des differents constituant le circuit d'alimentation en carburant du 
Test n• 
4/1 
412 
4/3 
4/4 
ContrOie effectue Condition de corrtrole Valeur relevee 
Alimentation erectnque de Ia Connecteur sur pompe debrancM et contacl rniS Tension battene 
pompe 
Mesure entre Ia borne 3 du connecteur de Ia pompe et Ia Tension nulle 
PresSl011 d'alimentation 
Controle de Ia pression de 
maintien 
Controle du deM 
masse 
CanaiiSations de carburant en bonne eta!. 
Brancher un rna10flliltre sur Ia valve de Ia rampe 
d'injeclion 
Shunter les bornes 3 et 5 de Ia platina du re!a1s de pompe a carburant (bofte a fusibles habitacle) 
Reprendre 1es condHions du test n'4/2 puis pincer les 
canalisations d'alimentation et de retour 
Chute importante de 
presSl011 
Canalisallon de retour debranchee et plongee dans une Debit compris dans 
Origine probable de Ia panne 
et comrnentaire 
AlimentatiOn cooecte 
Correcte 
eprouvette. les preconisations 
Shunter les bomes 3 et 5 de Ia platine du relais de pompe 1--------t---------- 
a carburant Debrt inferieur aux 
prtlconlsatiOilS 
-20- 
Venfier l'etat du fittre, des 
de I' etancheite des injecle!IS 
un essaJ avec pompe newe 
http://vnx.su
-MOTEUR - 
SCHEMA ELECTRIQUE r--:1 
DU SYSTEME DE GESTION MOTEUR FORD EEC V. I+PERMI 80iTE A 
BK: noir- BN: marron • BU : bleu-GN: vert· I 3A I HABITACLE 
GY: gris- LG :vert clair- NA : nature! - OG :orange. L. _ ...1 
PK : rose - RD : rouge • SR : a~ent - VT : violet . "' 
WH : blanc - YE : raune. § 
FORD Ka EJE]D 
ALIMENTATION 
ELECTRIQUE ET MASSE. 
Code couleur: I [ Connecteur de diagnostic. 4 I FUSIBLES 
r--------------~ -----------------, 
: CALCULATEUR DE ~ GESTJON MOTEUR ~ 
L"T.:::--=-~==---..=-....=-=r.::-_--:...-. ~-~=::1--=..-~-=..--=.-r=-=.-=.- - --,--..J 
79 1:1 15 16 25 24 51 T7 -,.03 
~ z 
~ w w ~ ~ w 
"' ~ ~ ~ iC "' "' ~ ~ iC "' Ill i!' "' "' ~ ~ 
~ 
~ 
~ ~ 
13 10 ·-----·-----·-----· 
CONNECTEUR 
DE 
DIAGNOSTIC 
i+APCI BOiTE A 
I 1•1 I FUSIBLES 
I "" I HABITACLE L- _..J 
~ . IC I 
n 
~~ 
I 
i I 
I I 
I I 
I I m m 
BODINE D'ALLUMAGE- CAPTEUR DE POSITION 
D'ARBRES A CAMES. CAPTEUR DE REGIME 
ET DE POSITION VILEBREQUIN. 
BOBINE 
D'ALLUMAGE 
BO~GI:S a ----1 ~U~t~S 
D'ALLUMAGE~ _ ___ d D'AILLUMAGE 
.71!BK ou 76 BKIG:[ ] n BK ou.rs BKIOG 
52 i!6 
r-------------~~~=~~---------------~ 
: CALCULATEUR DE ~ GESTION MOTEUR i 
r-~~~~~~-!f-~====u~~::::~ 
~J· : ~~~~~~ ' 
~ "-- ~ [~ 8~CAPTEUA 0: ,-- , MODULE DE * POSITION 
I tg I COM MAN DE r. D'AABAE A 
I iSl£1 I DE CHAUFFAGE CAMES L __ ...J 2 
-21- 
- ----=r.-.J 
~==3 
.---'f-..cAPTEUA DE 
POSITION 
ET DE REGIME 
'----:-±-' VILEBAEQUIN 
http://vnx.su
-MOTEUR-r---, 
I +APC I BOlTE A 
~.,. FUSIBLES 
I iiA I HABITACLE 
L- _.J 
~ ! 
INJECTIURS. REGULATEUR DE RALE'HI. 
---·-----'--;! ·-- 
~1· I! I 
,'~ l:"'on~ ~ INJECTEUfl 
REGULATEUR 
1 OERALENTI 
IMJECTEUR • 
' 
75~ .758KIYE 75BI<J'8U 
IMJECT£UR • 
75 BI<.'BU 
_____ lro__ ___ ~~ 
r--AV'l:[c~-,J 7r) -----~-~~--'-~ -----.:.~,~ ~~====-ll --, 
LA.!!~~.!! J CALCULATEUR DE ~ GESTION MOTEUR l 
L-------------------------------J 
r------------------------------------, 
L, -~-~~.::.~~>;;'_:: o_e~:~~~~r::~~=ru~===·~-J 
7$a."'' nW~WK nn ~WK.VT 
' 
MANO-COHTACT 
0 ASSISTANCE 
DE OIR£COON 
1) PAESSIOH 
[] 
t NORMALE 
2)PRESSION 
ElEVEE 
75 BN 
: CONNECT'EJR 
' AEGLAGE 
: lNOICl: OCTANE 
"~] 
""" rt""'"=I 
ot-, CAPTEUR 
POSITION 
PAPILLON 
1 ~~=RATURE3 
T- 
lfOUIOE 
REFROIOIS. 
SEliE NT 
1 
2 [[] 
SONOE 
TEMPERATURE 
AIR 
71BN H 1S~ . --·---· 
.718N 
CONTACTEUR 
PEI»oo.E 
0' EIIBAAYAGE 
1)PEDALE 
ENFONCEE 
2)POSITION 
NORioiALE ,._ 
2 
-----·---; .. ---· ·-------·; 
MANOCONTAQ DE PRESSION 
D'ASSISTANCE DE DIREQION. 
CO~NEOEUR D'INDICE D'OQANE . 
CONTACTEUR D'EMBRAYAGE · 
SONDE DE TEMP~RATURE DE LIQUIDE 
DE REFROIDISSEMENT · 
CAPTEUR DE POSITION D'ACCELERATEUR • 
SONDE DE TEMPERATURE O'AIR. 
91 1""" 
r- -, CALCULATEUR OE l ~ l GESTION MOTEUR 
L---.l 
-22- 
http://vnx.su
1J w 
I 
7$'T$ 
r AVEC OISPOSiTlF ~ 
J ANTIDEMARRAGE_: ~ _ ~-=--='"±=--, CALCULATEUR 
"--------,---- loEGESTION 
LI _ ____~_ ____ IMOTEUR J 
RELAIS DE POMPE A CARBURANT- POMPE A CARBURANT. 
r----, BOTTE A 
I •tAPC I FUSIBLES I ~ I HABITACLE 
L- __ J 
I 1/TfYE 
CONTACTEUR A INERTIE 
1) POSITION NORMALE 
2) POSITION APRES CHOC 
, RESERVOIR CARBURANT 
11) POMPE 
I D'ALIMENTATION 
J 
1.58K 
l"~ 
DEBITMITRE D' A IR­CAPTEUR 
DE VITESSE VEHICULE - 
ELECTROVANNE DE CANISTER 
103 
;-.>0VT -11"'"~'-TRE ,.-:svr - 
O'AIR 
1 
_ I c-mt] I ~~~~i~l: 
.10 VT 
J f70BIOO~G ~ 2~wHIBU 1 [8 1 
A ELECTAOVANNE 
DE CANISTER 
.75 BK10G 
7S BM!U 
""" i 2 .. 
75 Wti!BU I """ .75 BK/00 
... ~b~~J-==~===========~-. I CALCULATEUR DE ~ GESTION MOTEUR I 
~------------------------~ 
---- -----110fn 
""" 
SONDE 
LAMBDA 
75fP((YE 
~·-k~~~-=--=--=--=-=-=-~===-=--=--==-~ 
2..5GNIBJ 
F20 
i!i 
.~,.,. 
I 
I 
I 
I 
I 
~ 
, 
I CALCULATEUR DE 181 GESTION MOTEUR I 
L ----------------------- ----~ 
RELAIS PRINCIPAL- SONDE LAMBDA. 
lA 
IFUSIBLES 
I HA.BITACLE 
I 
I 
I 
I 
I 
I 
I 
I 
I 
' 
I 
s:: 
0 
-1 
l m c 
JJ 
I 
cs 
::0 
0 
~ 
~ 
~ c 
http://vnx.su
~ 
RELAJS DE 
CLIMAllSATION r--- , 
I I 
I I 
I I 
L--;:r:--..1 
i 
I? 
r---, BOlTE A 
I +PERM. I FUSIBLE$ 
I ~~ I HABITACLE 
I '"' I 
'-- _...J !l 
r---, BOtrE A 
I +PERM. I FUSIBLE$ 
I ~~I COMPARllMENT 
1 OOAI MOTEUR 
'-- _.J 
fl 
RELAIS DE 
MOTOVEHTILATEUR DE REFROtDISSEMENT 
Lt-----c_ ------, )r-------iJ 
!I ~ 
!I 
• I !.,j 
~I 
.. . 
I 
i s 
~ rn 
MOTOVENTILATEUR DE 
REFROIOISSEMENT 
MOTEUR 
I 
~j· ~ " 
I 
~ 
N ... T~ 
..O'JOY!HTt...An:UR 
Dl 
III:£~1U:MEHT 
UOTlUft 
.. 11 , • .. 
r-!---------=--=-J:.l:----=-----.:....----- ---'---------=-----:...-----=--=-----~-., 
I I 
I CALCULATEUR DE ~ GESTION MOTEUR I 
IL -------------------.. I r ______________ J 
~ 
~ 
r- -, COMMUTATEUR DE 
COMMANDE DE 
COMPRESSEUR DE 
CUMATISATION 
I I 
I I 
I I 
'-----' 
• ~01/97 
•• 01/97~ 
REFROIDISSEMENT MOTEUR 
(sans dimatisation). 
r--.;;e;;,--------+PERM-------, ~~~:L~S 
I. f21 r)l ~ HABITACLE I :lOA ~ , .... 
I I 
I 
I n~~ 
I 
I --- ----- RELAIS 
I MOTOVE~ 
I TILATEUR 
II -------- ~~FROIDI5- 
SEMENT 
I MOTEUR I _______ .J 
.• VTIBU 75 8IG9U I· VTIY£ 
:L:DIODE MOTEUR q' JM ~~;:,::~::: DE MOTEUR '~~~"' '!,-, OMO""~~:': DE FROIDISSEMENT 2 rl ~ I GESllON MO I I IRE &>< 
-.,-- • I I ;: 
758< .I L __ .J 0 . ·~ ~ 
~ c 
TfMOII<. DE TEMP{RATUR.E 
D'AlERTE • 
PRESSOSTAT DE flUIDE 
DE RtFRIG~RANT. 
ANTIDEMARRAGE i 
. I FUSIBLIES 
~"'["''55, BOtrE A 
I,APC0 
I Fl_l I HABITACLE I ,,.1 
DISPOSillF 1 __ ) '---r-J 
j ____I"'- --, COMBINE DES INSTRUMENTS 
m II 1 
4)TEMPERATURE 
• ==: t..!.o:i 1 
DU ~~~LIOUIDE ·DE 
~~ 
r __________ : .. CALCULATEUR DE ~ GESTION MOTEUR : r--,--~--- I --It --.53 -~ f -------- --------- i M ~ L---------~ i'"c~,;.;.;;;;:..1 
~ ~ ~ ~ I / --,PRESSOSTATDE I '------~ 
s ~ 0 ,. -.. I I 'f• I FLUIDE I 
~ r I? I z I I I REFRIGERANT I 
'---~ I '-- -J I 
I ~ II PRESSION NORMAL£ I 
J) 
I 
r: I I! • 2) PRESSION £LEVEE I 
RfFROIDI~~FMFNT MOTEUR DISPOSillF I -lALTERNATEUR I ,· I 
AHTIOfMARRAGE 1.---- ---------.J 
http://vnx.su
- MOTEUR - 
NE NECESSITANT PAS 
SE DU MOTEUR 
• A I' aide d'un extracteur approprie, 
deposer Ia poulie de vilebrequin. 
• Deposer le carter de distribution 
et recuperer son joint ainsi que Ia 
bague d'etancheite de vilebrequin 
et son deflecteur en reperant son 
sens de montage. 
• Placer le vilebrequin en position 
de calage, en alignant les reperes 
realises sur les pignons d'arbre a 
cames et de vilebrequin. 
Nota : Ia rotation du vilebrequin 
s' effectue dans son sens normal de 
rotation, c'est-a-dire sens horaire, 
en agissant par l'intermediaire d'une 
roue avant levee, rapport de 4e ou 
se engage. 
• Deposer le patin tendeur de son 
goujon. 
~9 
Calage de Ia distribution. 
1. Repere sur pignon de vilebrequin • 
2. Repere sur pignon d'arbre a cames • 
3. Palin lendeur. 
DISTRIBUTION 
1. Arbre a cames • 2. Coussinet 
d'arbre a cames . 3. Bride de butee 
d'arbre .i cames . 4. Chaine - 
5. Pignon d'arbre a cames - 6. Cible 
de capteur de position · 7. Patin - 
8. Tendeur de chaine - 9. Poussoir • 
10. Tige - 1 1. Culbuteur • 12. Rampe 
de culbuteurs - 13. Pafier de rampe 
de culbuteurs - 14. Ressort · 
15. Clavettes demi-lune • 
16. Coupelle superieure - 17. joint 
de tige de soupape • 18. Soupape 
a'admission- 19. Soupape 
d'echappement. 
2 
·~ 
-25- 
FORD Ka ~Uii.l 
• Deposer les vis de fixation du 
pignon d'arbre a cames et recupe.. 
rer Ia cible du capteur de position 
en reperant son sens de montage. 
• Deposer Ia chaine avec le pignon 
d'arbre a cames. 
• A !'aide d'un extracteur a prise 
exterieure, deposer le pignon de 
vilebrequin. 
• Recuperer Ia clavette. 
REPOSE 
• Nettoyer les plans de joint du 
bloc-cylindres, du carter de distri­bution 
et de Ia pompe a eau. Utiliser 
pour cela un produit chimique de 
decapage afin de dissoudre les 
traces de !'ancien joint et proscrire 
!'utilisation d'outils tranchants qui 
pourraient endommager les plans 
de joint. 
• Reposer Ia clavette sur le vilebre­quin. 
Nota : si le tendeur a ete depose, 
controler Ia position de celui-ci par 
rapport au plan de joint du carter­cylindres 
(voir figure). A !'aide d'un 
comparateur, mesurer !'orientation 
du tendeur en prenant 2 points, dis­tants 
de 20 mm, sur son excen­trique. 
La difference entre les points 
doit etre au maximum de 0,2 mm. 
http://vnx.su
-MOTEUR- 
• Mettre en place le pignon de vile­brequin, 
repere oriente vers l'exte­rieur, 
en utilisant provisoirement Ia 
poulie et sa vis de fixation. 
• Redeposer Ia poulie de vilebre­quin. 
• Debrancher les connecteurs du 
debitmetre d'air et de Ia sonde de 
temperature d'air puis deposer le 
boitier de filtre a air avec ses 
conduits. 
• Reposer Ia chaine et le pignon 
d'arbre a cames en alignant le repe­re 
de ce demier avec celui du vile­brequin. 
• Decrocher le cable d'accelerateur 
du bcitier de papillon. 
• Deposer Ia sonde Lambda et 
l'ecran thermique d u collecteur 
d'echappement. 
Mise en place du disposilif 
de SllUlien 
(oulil Ford 21·140). 
• Reposer Ia cible du capteur de 
position sur le pignon d'arbre a 
cames et resserrer ses vis de fixa­tion 
au couple prescrit. 
• Reposer le patin tendeur sur son 
goujon. 
• Effectuer 2 tours moteur et revenir 
au point de calage afin de le contro­ler. 
• Reposer le deflecteur d'huile sur 
le vilebrequin, face bombe vers le 
pignon. 
• Reposer le carter de distribution 
apres avoir remplace son joint. 
Remonter provisoirement Ia poulie 
de vilebrequin pour assurer le cen­trage 
du carter. 
• Serrer les vis de fixation du carter 
de distribution. 
• A l'aide d'un mandrin de diametre 
approprie, reposer une bague 
d'etancMite neuve sur le vilebre­quin 
apres avoir huile ses levres. 
• Rebrancher le capteur de position 
d'arbre a Carnes. 
• Reposer Ia poulie de vilebrequin 
et serrer sa vis de fixation au couple 
present. 
• Proceder a Ia repose de Ia pompe 
a eau (voir operation concernee). 
• Reposer Ia roue et l'ecran pare­boue 
dans le passage de roue droit. 
• Ramener le vehicule au sol et le 
levier de vitesses au point mort. 
• Rebrancher Ia batterie. 
• Deposer les fixations de 
!'ensemble collecteur d'echappe­ment 
catalyseur sur Ia culasse puis 
celles de leur support sur le bloc­cylindres 
et Ia boite de vitesses. 
• Ecarter puis suspendre dans le 
compartiment moteur !'ensemble 
precedent. 
• Debrancher les canalisations a 
depression et de recyclage des 
vapeurs de carburant a ttenantes au 
collecteur d'admission. 
• Debrancher les canalisations de 
carburant. 
• Declipser et debrancher les 
connecteurs du faisceau moteur, 
loges sur le tablier d'auvent puis 
ecarter le faisceau. 
• Debrancher les fils de bcugies et 
les ecarter. 
• Deposer les bcugies d'allumage. 
• Debrancher les connecteurs du 
capteur de position d'arbre a cames 
et de Ia sonde de temperature de 
liquide de refroidissement. 
• Debrancher les durits de liquide 
de refroidissement attenantes au 
bcitier thermostatique et a Ia culas­se. 
• Deposer Ia vis de fixation du puits 
de jauge a huile sur Ia culasse. 
• Ecarter de Ia culasse le faisceau 
de cablage de l'alternateur et Ia 
durit d'assistance de direction. 
CULASSE 
Depose-repose 
de Ia culasse 
• Deposer le couvercle du boitier 
thermostatique puis recuperer le 
thermostat et le joint. 
_, Debrancher le tuyau de reaspira­tion 
des vapeurs d'huile du bou­chon 
de remplissage d'huile. 
• Deposer le couvre-culasse el 
recuperer son joint. 
DEPOSE 
• Si le vehicule est equipe d'un 
autoradio a code, noter celui-ci 
avant de debrancher Ia batterie. 
• Debrancher Ia batterie. 
• Proceder a Ia vidange du circuit 
de refroidissement (voir operation 
concemee). 
• Deposer Ia rampe de culbuteurs. 
. • Deposer les tiges de culbuteurs et 
les ranger en respeclant leur ordre 
de montage. 
• Mel!re en place un anneau de 
levage sur le cote droit du bloc­cylindres 
(oulil Ford 6630411) el 
placer le dispositif de soutien (outil 
Ford 21-140) sur les joues d'ailes 
avant ou realiser un mon !age en 
Mise en place de l'anneau 
de levage. 
soutien a l'alde d'un eric rouleur, 
muni d'une cale en bois, en prise 
sous Ia portee du carter d'huile. 
• Deposer les fixations du support 
moteur droit puis abaisser lente­ment 
le moteur jusqu'a ce que les 
goujons du support de Ia culasse 
scient degages. 
• Desserrer progressiviUflent et 
dans l'ordre inverse du serrag& 
prescrit les vis de culasse el les 
deposer. 
• Deposer Ia culasse avec le collec­teur 
d'admission en s'assurant que 
toutes les connexions electriques el 
mecaniques attenantes a Ia culasse 
et aux collecteurs ont ete debran­chees 
puis Ia poser sur un support 
approprie ou en bcis. 
• Decoller et recuperer le joint de 
culasse. 
• Recuperer les douilles de centra­ge 
de Ia culasse sur le bloc­cylindres. 
REPOSE 
• Nettoyer les plans de joint de Ia 
culasse et du bloc-cylindres. U!iliser 
pour cela un produit chimique de 
decapage afin de dissoudre les 
traces de !'ancien joint el proscrire 
!'utilisation d'outils tranchants qui 
Sens de montage du joint 
de culasse. 
pourraient endommager les plans 
de joint. Apporter le plus grand soir. a Celie operation de maniere a eVI­ler 
toute introduction de corps 
etranger dans les canalisations du 
bloc-cytindres ou de Ia culasse. 
• A l'aide d'une regie de planeite et 
d'un jeu de cale d'epaisseur contro­ler 
Ia planeite du plan de joint de 
culasse. 
• Ne!toyer chaque emplacement 
vis dans Ia culasse puis dans 
bloc-cylindres a l'aide d'un 
approprie. 
• S'assurer de Ia presence 
douilles de centrage sur le 
cylindres. 
Nota : les vis de culasse ne 
etre reutilisees qu'une seule 
Dans ce cas, marquer celles-ci 
coup de poinleau pour s'en 
• Poser un joint de culasse neuf. 
le bloc-cylindres, en respec!ant 
sens de montage. 
• Poser les vis de culasse 
avoir enduit prealablement ces 
nieres de graisses sous les tetes 
sur les filetages. 
• Serrer les vis de culasse en 
pectant l'ordre et le couple de 
rage prescrits. 
Ordre de serrage de Ia culasse. 
- 26 - 
http://vnx.su
• Soulever lentement le moteur pour 
engager les goujons du support de 
Ia culasse dans I' autre platine res­tee 
en place. 
• Resserrer les fixations du support 
moteur et degager le dispositif et 
ranneau de levage ou le montage 
desoutien. 
• Mettre en place !'ensemble collec­teur 
d'echappement catalyseur 
apres avoir monte un joint neuf. 
• Resserrer les fixations de 
!'ensemble collecteur d'echappe­ment 
catalyseur. 
• Reposer l'ecran thermique de 
!'ensemble collecteur d'echappe­ment 
catalyseur. 
• Reposer et rebrancher Ia sonde 
I.Nnbda. 
• Reposer les tiges de culbut.eurs 
en respectant les appariements 
111ec les culbuteurs. ' 
• Proceder au reglage du jeu aux 
soupapes (voir operation cancer­nee). 
• Reposer le couvre-culasse muni 
d'un joint neuf. 
• Rebrancher le tuyau de reaspira­tlon 
des vapeurs d'huile sur le bou­chon 
de remplissage d'huile. 
• Reposer le thermostat en respec­tant 
son sens de montage puis le 
couvercle de son boitier avec un 
JOint neuf. 
• Rebrancher les durits de liquide 
de refroidissement attenantes 
au boitier thermostatique et a Ia 
culasse. 
• Rebrancher les connecteurs du 
capteur de position d'arbre a cames 
et de Ia sonde de temperature de 
iquide de refroidissement. 
• Reposer Ia vis de fixation du puits 
de jauge a huile sur Ia culasse. 
• Mettre en place le faisceau de 
cablage de l'alternateur autours de 
Ia culasse. 
• Reposer les bougies d'allumage et 
rebrancher les fils de bougies. 
• Reclipser et rebrancher les 
connecteurs du faisceau moteur, 
loges sur le tablier d'auvent. 
• Rebrancher les canalisations a 
depression et de recyclage des 
vapeurs de carburant attenantes au 
CXlllecteur d'admission. 
• Rebrancher les canalisations de 
carburant. 
• Raccrocher le cable d'accelera­teur 
au boitier de papillon. 
• Reposer le boitier de filtre a air 
111ec ses conduits puis rebrancher 
les connecteurs du debitmetre d'air 
et de Ia sonde de temperature d'air. 
• Remplacer l'huile moteur et le 
liltreA huile. 
• Proceder au remplissage et a Ia 
purge du circuit de refroidissement 
(voir operation concemee). 
• Rebrancher Ia batterie. 
• Controler le niveau d'huile, demar· 
ref le moteur et verifier I' absence de 
fuite ainsi que Ia regularite de lone· 
bonnement. 
-MOTEUR­Demontage 
de Ia culasse 
CULASSE 
FORO Ka [J&JI!J 
Attention : au cours du oomonta­ge, 
prendre soin de reperer 
!'ensemble des pieces et leur 
appariement eventual en vue du 
remontage. 
• Proceder a Ia depose de Ia culas­se 
(voir operation precedente). 
• Deposer l'ecran thermique du col­lecteur 
d'admission. 
• Deposer le collecteur d'admission 
et recuperer son joint. 
~ • Effectuer le demontage de chaque 
soupape a l'aide d'un compresseur 
de ressort approprie et ranger les 
pieces (clavettes, coupelle, ressort, 
soupape) par ordre sans les depa­reiller. 
• A l'aide d'une pince appropriee, 
degager les joints d'etancheite des 
tiges de soupapes. 
• Proceder au nettoyage de 
!'ensemble des pieces constitutives 
de Ia culasse. Ne pas utiliser 
d'abrasif, ni d'outil tranchant, sur 
les plans de joint de celle-ci, mais 
un produit decapant chimique. 
• A l'aide d'une regie de planeite et 
d'un jeu de cale d'epaisseur contro­ler 
Ia planeite du plan de joint de Ia 
culasse. 
Remise en etat 
de Ia culasse 
Nota : outre l'emploi d'une presse, 
cette operation necessite un outilla­ge 
specifique, indispensable pour Ia 
realisation dans de bonnes condi­tions 
de cette remise en etat. Nous 
vous conseillons done de confier ce 
travail it un atelier specialise 
SOUP APES 
En reparation, il est conseille de 
controler le jeu entre tiges et 
guides, lorsque ce dernier est trop 
important, le remplacement des 
souP.apes devient necessaire. Dans 
ce cas, realeser les guides de sou­papes 
aux cotes appropriees. 
Nettoyer soigneusement Ia culasse 
apres rectification des guides puis 
controler leur etancheite. 
ETANCHEITE 
DES TIGES DE SOUP APES 
Les soupapes d'admission et 
d'echappement sont munies d'un 
joint d'etancheite. 
Au montage, il est conseille d'utili­ser 
un tube de diametre approprie. 
II est recommande de remplacer 
ces joints a chaque intervention. 
RESSORTS DE SOUP APES 
Les soupapes d'admission et 
d'echappement sont equipees cha­cune 
d'un seul ressort interchan­geable. 
Controler l'equerrage de chaque 
1. Culasse - 2. Vis de culasse • 3. joint de culasse · 4. Douille de 
centrage. 5. Siege de soupape d'echappement. 6. joint de couvre­culasse 
- 7. Couvre-culasse · 8. Bouchon de remplissage d'huile. 
ressort par rapport a leur axe. Si le 
vernis protecteur est ecaille, il est 
conseille de remplacer les ressorts 
car il y aurait risque de rupture a 
court terme. 
II n'est pas recommande de net­toyer 
les ressorts a !'essence ou au 
trichlorethylene car ces produits 
peuvent dissoudre le vernis. 
RAMPE DE CULBUTEURS 
Si les culbuteurs sont desassern­bles 
de Ia rampe, reperer leur posi­tion. 
Examiner l'etat des patins et 
des vis de culbuteurs. 
Remontage de Ia culasse 
Nota : lors du remontage, lubrifier 
systematiquement a l'huile moteur 
preconisee, !'ensemble des pieces 
en contact. 
• Nettoyer Ia culasse ainsi que 
toutes les pieces qui y seront mon­tees. 
• Souffler Ia culasse et particuliere­ment 
les canalisations d'huile assu­rant 
Ia lubrification de Ia rampe de 
culbuteurs. 
• Si les soupapes sont reulilisees, 
les remonter A leur place d'origine 
en ayant prealablementlubrifie leurs 
tiges et poser des bagues d'etan­cheite 
neuves. 
• Effectuer le montage de chaque 
soupape a l'aide d'un compresseur 
approprie. Monter les ressorts, les 
coupelles superieures et les cla­vettes. 
• Poser Ia culasse sur chant, a 
l'aide d'une massette de cuivre ou 
de bronze, taper legerement sur les 
extremites des tiges de soupapes 
pour positionner correctement les 
clavettes. 
• Pour Ia suite de Ia repose, proce­der 
en ordre inverse de Ia depose 
en prenant de soin de remplacer 
tous les joints. 
• Proceder a Ia repose de Ia culasse 
(voir operation concernee). 
-27- 
http://vnx.su
Conduile et entretien 
COMI"ARTIMENT MOTEUR 
OlNERTURE DU CAPOT MOTEUR 
• Pour ouvrir le capm, rirer sur le levier de 
commande d'ouverture situe sou~ Ia 
colonne de din:clion. 
• Soulever le~crcmclll le capot puis 
repo11~scr lc verrou de securire sur le cote. 
• Soulc:1•er le ca pm ct cngager Ia bequille 
dans Ia decoupe. 
levier de dPverrouillage du capot. 
COMPARTIMENT MOTEUR. 
Mise en place de Ia 
bequille de maintien du 
capot 
I. Reservoir du liquide de direction assistee- 2. Reservoir de liquide de frein · 
3. Reservoir de liquide de /ave-I{ lace . -1. Reservoir du liquide de refroidissement 
moteur -5. Batterie ·6. Filtre a air • 7. Remplissage d'huile moteur • 8. }auge 
'7 d'huile moteur. 
IV 
FERMID1JRE 
DU CAPOT MOTEUR 
Pour fermer le capot moteur, 
degager Ia bequilk et l'cngager 
dans ~on clip, puis abaisscr le 
capot et le laisser tomber de son 
propre poids de 20 a 30 em envi· 
ron 
Vcriller qut: le capot motcur esr 
parfaitcmcm verrouille. 
<l Degagement du crochet 
de Sicurite de capo/. 
http://vnx.su
- MOTEUR - 
DEPOSE 
DU GROUPE MOTOTRACTEUR 
• Placer le vehicule sur un pont ele­vateur 
a bras de preference. 
• Deposer les roues et les ecrans 
pare-boue dans les passages de 
roue avant. 
• Proceder a Ia vidange du circuit 
de refroidissement (voir operation 
concemee). 
• Proceder a Ia Vldange du moteur 
et de Ia boite de vitesses. 
• Si le vehicule est equipe d'un 
autoradio a code, noter celui-ci 
avant de debrancher Ia batterie. 
• Debrancher Ia battene 
• Debrancher les connecteurs du 
debitmetre d'a1r et de Ia sonde de 
temperature d'air puis deposer le 
boitier de flltre a air avec ses 
condUits. 
• Debrancher les canallsations a 
depression et de recyclage des 
vapeurs de carburant attenantes au 
collecteur d'adm1SS1on. 
• Debrancher les canahsations de 
carburant. 
• Declipser et debrancher les 
connecteurs du fa1sceau moteur, 
loges sur le tablier d'auvent puis 
ecarter le faisceau. 
• Ecarter de Ia culasse le faisceau 
de cablage de l'alternateur et Ia 
durit d'assistance de direction. 
• Debrancher les durits de liquide 
de refroidissement attenantes au 
boitier thermostatique, a Ia culasse 
et a Ia pompe a eau. 
• Decrocher le cable d'accelerateur 
du boitier de pap1llon. 
• Debrancher le connecteur de Ia 
sonde Lambda. 
Sous le vehicule 
• Deposer Ia courroie d'accessoires 
apres l'avo1r detendue en agissant, 
dans le sens horaire, sur Ia fixation 
de son gale! tendeur. 
• Deposer les fixations de Ia bnde 
du catalyseur avec le tuyau avant 
d'echappement puis suspendre ce 
dernier au soubassement. 
• Deposer l'ecran thermique sous le 
levier de vitesses. 
• Au niveau de Ia boite de vitesses, 
deposer les tringles de seleCtiOn 
des vitesses et les suspendre au 
soubassement. 
• Deposer les tresses de masse du 
bloc-cylindres et de Ia boite de 
vitesses. 
• Deposer le cable du compteur de 
vitesse et debrancher son connecteur. 
• Debrancher le connecteur du 
contacteur de marche arriere de Ia 
boite de vttesses. 
• Debrancher et ecarter, sur le c6te, 
les connex1ons attenantes a l'alter­nateur 
et au demarreur. 
De chaque cOte du vehicule 
• Deposer le boulon de bridage de 
Ia rotule infeneure sur le pivot puis 
desaccoupler !'ensemble en abais­sant 
le triangle a l'aide d'un levier. 
• Deposer l'ecrou de fixation de Ia 
rotule de direction sur le pivot et Ia 
desaccoupler a l'aide d'un arrache 
rotule universe!. 
• Deposer l'ecrou de fixation de Ia 
biellette de liaison sur !'element de 
suspension. 
Cote gauche 
• A l'aide d'un levier approprie, 
chasser l'arbre de transmission de 
Ia boite de vitesses. 
• Basculer !'ensemble pivot-trans­mission- 
element de sJJSpension 
puis suspendre l'arbre de transmis­sion 
dans le passage de roue. 
Cote droit 
• A l'aide d'un jet approprie, chas­ser 
l'arbre de transmission du carter 
de differenllel depuis Ia sortie de 
l'arbre gauche. 
• Basculer !'ensemble pivot-trans­mission- 
element de suspension 
puis suspendre l'arbre de transmis­sion 
dans le passage de roue. 
De chaque cote du vehicule 
• Obturer Ia sortie de differential au 
moyen d'un bouchon approprie 
pour eviler l'introductiOn d'impure­tes 
dans Ia boite. 
• Deposer Ia pompe d'assistance 
de direction sans debrancher ses 
canalisations puis Ia suspendre 
dans le compartiment moteur. 
• Debrancher Ia canalisation du 
cylindre recepteur d'embrayage en 
utillsant l'outil Ford 16-075. Prevoir 
l'ecoulement du hquide et boucher 
Ia canalisat1on pour eviler de vider 
le reservoir de liquide de frein . 
Avec climatisation 
• Deposer les f1xations du compres­seur 
puis le degager et le suspendre 
dans le compart1ment moteur. 
Sous le vehicule 
• A l'aide d'un ou plus1eurs cries 
realiser un montage en soutien sous 
le groupe mototracteur. 
• Deposer les fixations du support 
d'antibasculement arriere de Ia 
boite de vitesses. 
• Deposer les fixations des sup­ports 
gauche et droit du groupe 
mototracteur. 
• Abaisser lentement le groupe 
mototracteur pour le deposer par le 
dessous en prenant soin de ne pas 
endommager l'environnement du 
compartiment moteur et de s'assu­rer 
que toutes les connexions elec­triques 
scient debranchees. 
SUPPO RTS DU GROUPE MOTOTRACTEUR 
A. Support droit - 8. Support arriere -C. Support gauche. 
1. Support - 2. Support elastique . 3. Support de triangle inftirieur • 4. Support de ballerie. 
-A B c 
http://vnx.su
-MOTEUR-REPOSE 
DU GROUPE MOTOTRACTEUR 
Procl!der dans l'ordre inverse de Ia 
depose en prenant soin de respec­ler 
1es points swvants : 
- Rernplacer systemat1quernent tous 
leS ecrous autofreines. 
- Respecter les couples de serrage 
orescrit. 
Remplacer les JOnes d'arr€!1 aux 
edremites des arbres de transmis- 
Remplacer les bagues d'etanchei­te 
de sortie de boite de v1tesses et 
arnir de graisse les intervalles 
les levres. 
Effectuer le remplissage et Ia mise 
,.,veau en huile de Ia boile de 
WlteSseS. 
Si cela n'a pas ete tart, remplacer 
f11tre a huile pUIS proceder au 
plissage et a Ia m1se a mveau 
• huile du moteur suivant les pre­sations 
et les quantites pres-au 
remplissage et a Ia 
du c1rcuit de refr01dissement 
concernee). 
et corriger si necessaire 
de l'huile d'assistance de 
•lreciiC)Il dans son reservoir. 
un joint tonque neuf sur Ia 
ion d'alimentat10n du 
cylindre recepteur de Ia commande 
d'embrayage. 
- Proceder a Ia purge de Ia 
commande d'embrayage (voir ope­ration 
concernee au chap itre 
"EMBRAYAGE •). 
- Proceder au reglage de Ia 
commande des v1tesses (v01r ope­ration 
concernee au chaprtre 
• BOiTE DE VITESSES »). 
- Proceder au contr61e et au reglage 
si necessaire de Ia geometne du 
train avant (vo1r operation cancer­nee 
au chapitre " SUSPENSION - 
TRAIN AV- MOYEUX •). 
- Pour assurer un reamoryage cor­rect 
du circwt de lubrification avant 
le demarrage du moteur, deposer le 
relais de pompe a carburant et 
debrancher le connecteur de Ia 
bobine d'allumage ou deposer le 
fusible F17 puis faire tourner le 
moteur au demarreur pendant envi­ron 
30 secondes. 
- Venfier !'absence de lUIIe et Ia 
regularite du fonctionnement, 
moteur toumant. 
- Apres mise en temperature du 
moteur, resserrer le carter d'huile 
(acier ou aluminium) au couple 
prescrit, en respectant l'ordre 
alphabt'!tique precomse. 
REMISE EN ETAT DU MOTEUR 
• Debloquer les vis de fixation du 
volant moteur. 
• Deposer le filtre a huile. 
• Deposer Ia pompe a huile et recu­p{! 
rer son JOint. 
• Deposer Ia bob1ne d'allumage 
avec les1ils de boug1es. 
• Deposer le pUllS de jauge a huile. 
• Debrancher et deposer le mane­contact 
de pression d'huile puis le 
capteur de position d'arbre a 
cames. 
• Deposer le collecteur d'admission 
puis le degager avec le fa1sceau de 
cablage du moteur 
• Deposer Ia poulie de pompe a eau 
et cette demiere. 
• A !'aide d'un extracteur approprie, 
extraire Ia poulie de vilebrequin. 
• Deposer le couvre-culasse et 
recup{!rer son joint. 
• Deposer Ia rampe de culbuteurs 
et recuperer les tiges. Ranger ensui­te 
celles-ci dans l'ordre. 
• Deposer le couvercle du boitier 
thermostatique puis recuperer le 
thermostat et son joint. 
• Desserrer progressivement et 
dans l'ordre inverse du serrage 
prescrit les vis de culasse et les 
deposer. 
' • Deposer Ia culasse avec 
!'ensemble collecteur d'echappe­ment 
catalyseur puis les poser sur 
un support approprie ou en bois. 
• Decoller et recuperer le JOint de 
culasse. 
• Recuperer les douilles de centra­ge 
de Ia culasse sur le bloc­cylindres. 
• Deposer l'outil de blocage du 
volant moteur et recuperer ce der­nier. 
• Deposer le carter d'huile sans 
retoumer le moteur afin d'ev1ter que 
l'eventuel dep6t de particules, pre­sent 
au fond du carter d'huile, ne 
descende dans le bloc-cylindres. 
• Deposer le porte-bague d'etan­cMite 
arriere de vilebrequin puis 
recuperer son JOint et Ia bague 
d'etancMite. 
• Deposer le carter de distribution 
et recuperer son joint ainsi que Ia 
bague d'etanche1te de vilebreqUin 
et son deflecteur en reperant son 
sens de montage. 
• Deposer le carter de distribution 
avec son joint. 
• Deposer le pat1n tendeur de Ia 
chaine de son goujon puis le ten­deur. 
• Deposer les v1s de fixation du 
p1gnon d'arbre a cames et recupe­rer 
Ia c1ble du capteur de position 
en reperant son sens de montage. 
• Deposer Ia chaine avec le pignon 
d'arbre a cames. 
• A !'aide d'un extracteur a pnse 
exteneure, deposer le pignon de 
vilebrequin. 
• Recuperer Ia clavette. 
• Deposer Ia bride de butee d'arbre 
a cames et degager celui-c1 avec 
precaution en lui faisant effectuer 
un tour de fayon a repousser les 
poussoirs 
• Deposer les pousso~rs et les ran­ger 
dans l'ordre. 
• Deposer Ia crepme d'aspiration de 
Ia pompe a huile. 
• Deposer les chapeaux de bielles 
puis degager les ensembles bielle­piston 
et recuperer les coussinets_ 
• Ranger les bielles et les pistons 
munis de leur chapeau respect1f et 
leurs coussinets sans les depareiller 
et dans l'ordre. 
• Deposer las chapeaux de paliers 
54!ns de montage 
d'un ensemble bielle-piston 
et coupe d~ segments. 
Orienter Ia Oeche gra'ee 
sur le piston (1 J et Ia leNre 
•h (2) frappee sur Ia bielle 
vers Ia distribution. 
-29- 
FORDKa mac 
de vilebrequin avec leur coussinet 
et les ranger dans l'ordre. 
• Deposer le vilebrequin. 
• Deposer les demi-coussinets res­tes 
dans le bloc-cytindres pUis les 
ranger dans l'ordre avec les cha­peaux 
de pahers. 
• Recuperer les cales de reglage du 
teu axial de vilebreqwn, en reperant 
leur sens de montage. 
• Si necessaJre, deposer les coussi­nets 
d'arbre a cames et las ranger 
dans I' ordre. 
• Nettoyer soigneusement I' ensemble 
des pieces, les plans de jomts, pas­ser 
un til de fer fin dans les canali­sations 
de graissage du vtlebrequm 
et du bloc-cyhndres. Proceder a 
l'echange ou a Ia rectification des 
p1eces endommagees. 
Nota : le desassemblage et 
!'assemblage des ensembles bielle­plston 
neceSSIIent l'emplot d'un 
outillage specifique puisque l'axe 
de p1ston est monte serre dans Ia 
b1elle et libre dans le piston. En 
effet, !'extraction de !'axe de piston 
de Ia bielle s'effectue a Ia presse 
alors que son remontage 1mpose de 
chauffer Ia b1elle. Dans ce cas !'ope­ration 
doit eire realisee rapidement 
pour eviler le minimum de deperdi­tion 
de chaleur. 
Orienter Ia fleche gravee sur Ia tete 
du p1ston vers Ia distribution et I' ori­fice 
de lubnficallon de Ia tete de 
bielle vers l'arriere du moteur, cOte 
pompe a hu1le, ou Ia lettre " F • 
frappt'!e sur Ia b1elle vers Ia distnbu­tlon. 
Controle et remontage 
du moteur 
• Apporter un som particulier au 
nettoyage de toutes les pieces afin 
de pouvoir contr61er leur degre 
d'usure et d1agnostiquer precise­men! 
Ia reparation a reaJ1ser 
Reportez-vous pour cela aux 
• Caracterishques detaillees • en 
tete de ce chapitre ou sont men­ttonnes 
toutes les cotes dimension­nelles 
et de fonctionnement du 
moteur 
http://vnx.su
BlOC-CYLINDRES 
I. 8/oc-cylindres • 2. Chemise· 
3. Chapeau de palier de vilebrequin • 
4. upteur de position et de regime 
vilebrequin • 5. Plaque de fermeture. 
6. Bague d'etancheitf- 7. Porte-bague 
d'etancheite. 8./omt • 9. Carter ile 
distribution · 10. Capteur de position 
d'arbre a cames. 
EQUIPAGE MOBilE 
I. Vilebrequin . 2. Coussinets de vilebrequin • 3. CAles 
de reg/age du jeu axial • 4. Pion de centrage • 5. Bague 
d'etancheite. 6. Couronne de demarrage . 7. Volant 
moteur. 8. Clavette demi-lune . 9. Pignon de vilebre­quin 
• 10. Dcflecteur • II. Poulie de vi/ebrequin • 
12. Chapeau de bielle · 13. Bielle • 14. Coussinets de 
bielle . 15. Axe de piston • 16. Piston • 17. Segment 
rac/eur. 18. Segment d'etanchcite · 19. Segment 
coup de feu. 
19--o-S 
18---o--Q. 
17~ 
11 16--Q ~ 
~~ 5 0~15 
1':, f#J~J0 
9 ffl---13 
I 8~ ((@.~ ~ 
! '~ll 9J: ~ 0>14 
• 1'--.j 4 12 
6 
-MOTEUR - 
CONTROLE 
DU BLOC-CYUNDRES 
Apres nettoyage du bloc-cylindres, 
controler l'usure des cylindres. 
• Mesurer le diametre de chaque 
cylindre. 
• Mesurer Ia contcite des cyilndres. 
Pour cela, prendre deux pomts de 
mesures (haut et bas) situes a 
10 mm des extremites de chaque 
cylindre. La difference en haul et 
bas, ne dot! pas excooer Ia valeur 
indiquee aux • Caracteristiques 
detalilees "· 
• Mesurer l'ovahsatton des 
cylindres. Pour cela, prendre deux 
pomts de mesures perpendrcularres 
au centre du cy1indre. La difference 
entre ces deux cotes ne dort pas 
exceder Ia valeur indiquee aux 
• Caractenstiques detainees •. 
Si l'usure depasse les valeurs pres­crites, 
il faut prevoir le realesage 
des cyilndres en respectant Ia clas· 
se des pistons (voir aux 
• Caractenstiques detaillees •) ou le 
remplacement du bloc-cy1indres. 
• ContrOier Ia planeite du plan de 
jomt superieur du bloc-cylindres. 
Celui-ct n'est pas rectifiable. 
• Nettoyer soigneusementles cana· 
lisations de lubrificallon. 
-30- 
CONmOLE DES ENSEMBLES 
BIELLE-PISTON 
Lors de Ia revision, decalaminer le 
dessus des pistons, les segments et 
les gorges. 
Controle des bielles 
• S'assurer du parfait eta! des vis 
de bielles. 
• Contr61er l'ecart de poids des 
bie11es. 
• Controler l'alignement de chaque 
bielle. 
• Verifier !'absence de traces anor· 
males d'echauffement. 
• Controler !'absence d'arrache· 
ment de metal dans les alesages de 
tete et de pied. 
• Mesurer le diametre des bagues 
de pied et des tetes de bielle. 
Controle des pistons et des axes 
• Controler l'etat de surface des 
pistons et notamment !'absence de 
rayures, sinon les remplacer. 
• Verifier le Jeu des pistons dans les 
cylindres a I' aide de jauges d'epatS· 
seur, ainsi que le jeu dans les 
gorges des segments (vo1r valeurs 
aux • Caracteristiques detaillees •). 
• Au cas ou les cylindres ont eta 
realeses, monter des ptstons aux 
cotes reparallon. 
http://vnx.su
• Mesurer le diametre des axes et 
controler le jeu dans les pistons et 
dans les btelles. 
Controle des segments 
• Controler les jeux dans les gorges 
et a Ia coupe des segments. 
CONTRCLE OU VILEBREQUIN 
• Controler l'etat des manetons et 
des tourillons puts mesurer leur dia­metre. 
• Nettoyer les canalisations de 
IUbrifications du vilebreqwn. 
Controle 
clu jeu radial du vilebrequin 
• Mettre en place les demi-coussi­nets 
sur le bloc-cyhndres et reposer 
le vllebrequin propre et sec. 
• Placer un marceau de fil de plash­gage 
sur les tourillons de vil~re· 
qutn et sur toute leur largeur. 
• Reposer les chapeaux de pafiers 
munis de leur coussinet etles serrer 
au couple prescrit. 
Zone de ~uage des repenges 
du vtlebre~~,uin. 
1. Manetons minores - 0,25 mm 
(repere couleur vert) - 2. Tourillons 
minores- 0,25 mm (repere couleur vert). 
Stns de monlllge des cales 
de ~lage du 1eu axial du 
vile£irequin. Orienter les 
rainures cote vilebrequin. 
-MOTEUR-Attention 
: ne pas toumer le vile­brequin 
pendant cette operation. 
• Deposer les chapeaux de paliers. 
• A l'aide de l'echelle d'ecrasement, 
mesurer l'epatsseur du til de plash­gage. 
• Noter Ia valeur du 1eu radtaf et Ia 
comparer a celle preconisee. 
• Si les valeurs sont hors tolerance, 
remplacer les coussinets en respec­tantleur 
repere d'epaisseur. 
Controle 
du jeu axial du vilebrequin 
• Mettre en place les cales de jeu 
axtal du vilebrequtn sur le palier 
central en orientant leurs rainures 
de lubrification vers le vilebrequin. 
• Mettre en place les coussinets et 
reposer le vilebrequtn huile. 
• Reposer les chapeaux de paliers 
en orientant leur Heche vers Ia dis­tribution 
et les serrer au couple 
present en utilisant des vis neuves. 
• Mettre en place un comparateur 
en, bout de vilebrequin. 
• A l'aide d'un levter, manceuvrer le 
vtlebrequtn dans le sens axial et 
mesurer le 1eu. 
• Si Ia valeur est hors tolerance, 
remplacer les cales de jeu axial. 
REMONTAGE 
• Monter les coussinets sur les 
btelles. 
• Lubrifier les ptstons et les 
cy[indres a l'huile moteur. 
• A l'aide d'une pince a segments, 
manter les segments sur les pistons 
en dtrigeant les tnscriptions vers le 
haut. Les !tercer en plat;:ant le seg­ment 
racleur altgne avec l'axe de 
ptston puis en dtkalant ceux 
d'etancheite et de coup de feu, res- 
1. Zone de marquage 
du repere coulcur lilanc 
pour les chapeaux de 
paliers de vilebrequin 
majores + 0,38 nun - 
2. Reperage d'un chapeau 
de palier de vilebrequin - 
3. Sells de montage 
d'un ch•P"•u de palier de 
vilebrequin, fleche orientee 
cote distribution - 
4. Reperes d'appariernent 
bielle-chapeau. 
pectivement, de goo et 180° par 
rapport au premier. 
• Toumer le vtlebrequin de fa<;:on a 
placer les manetons des cyltndres 
1-4 au PMB. 
• En utilisant un collier a segments, 
manter dans le bloc-cyhndres les 
ensembles bielle-piston des 
cylindres 1 et 4 en respectant le 
reperage etl'onentation. Les nume­ros 
frappes sur Ia tete de Ia btelle et 
celui sur le chapeau doivent etre ali­gnes. 
La fleche gravee sur Ia tete du 
piston doit lltre orientee vers Ia dis­tribution. 
• Deposer un marceau de fil de 
plasttgage sur toute Ia largeur des 
manetons 1 et 4 pour proceder au 
controle du jeu radial des bielles. 
• Reposer les chapeaux de btelles 
correspondant munis de leur cous­sinet 
et les serrer au couple pres­ent. 
Attention : ne pas toumer le vile­brequin 
pendant cette operation. 
• Qeposer le chapeau de blelle. 
• A I' aide de l'echelle d'ecrasement. 
mesurer l'epaisseur du fil de plasti­gage. 
• Noter Ia valeur du jeu radial et Ia 
comparer a celle preconisee. 
• Si Ia valeur est hors tolerance, 
remplacer les cousstnets en respec­tantleur 
repere d'epaisseur. 
• Reposer les chapeaux de btelles 
huiles et les resserrer au couple 
present en utilisant des vis neuves. 
• Tourner le vilebrequtn de tao• 
puis proceder de Ia meme maniere 
pour les cyhndres 2-3. 
• Reposer Ia clavette sur le vtlebre­quin. 
• Mettre en place le pignon de vile­brequin, 
repere oriente vers l'exte­rieur, 
en utiltsant provisoirement Ia 
poulie et sa vts de fixation. 
• Redeposer Ia poulie de vilebre­quin. 
• Mettre en place les poussoirs 
dans leur logement respectif apres 
les avoir prealablement huiles. 
• Reposer les coussinets s1 ceux-ci 
ont ete deposes en veillant a res­pecter 
l'onentatton de leur onftce de 
lubrification. 
FORD Ka m E:i 1:1 
• Lubrifier les paliers d'arbre a 
cames puts engager ce dernier 
dans le bloc-cylindres. 
• Reposer Ia bride de butee d'arbre a cames ella serrer au couple pres­ent. 
• ContrOier le jeu axial de l'arbre a 
cames, a l'atde d'un jeu de cales 
d' epatsseur tnlroduit entre Ia bride 
et le moyeu du pignon de celw-ci. 
• Reposer le tendeur de chaine en 
respectant son orientation. 
Nota : st le tendeur a ete depose, 
controler Ia position de celui-ci par 
rapport au plan de jotnl du carter de 
distribution (voir ftgure). A l'atde 
d'un comparateur, mesurer !'orien­tation 
du tendeur en prenanl 2 
points, distants de 20 mm, sur son 
excentnque. La difference entre les 
potnls doit etre au maximum de 
0,2mm. 
• Reposer Ia chaine et le pignon 
d'arbre a cames en alignantle repe­re 
de ce demier avec celui du vile­brequtn. 
• Reposer Ia cible du capteur de 
postlion sur le ptgnon d'arbre a 
cames et resserrer ses vts de fixa­tion 
au couple present. 
• Reposer le patin tendeur sur son 
goujon. 
• Effectuer 2 tours moteur et revenir 
au potnl de calage afin de le contro­ler. 
• Reposer le deflecteur d'huile sur 
le vilebreqUtn, face bombe vers le 
pignon. 
• Reposer le carter de dtstnbution 
apres avoir remplace son joint. 
Remonter provisoirement Ia poulie 
de vtlebrequin pour assurer le cen­trage 
du carter. 
• Serrer les vis de fixation du carter 
de distribution. 
• A l'atde d'un mandrin de diametre 
appropne ou avec l'outil Ford 21- 
046, reposer une bague d'etanchei­te 
neuva sur le vilebrequin apres 
avoir hwle ses levres. 
• Mettre en place le porte-bague 
d'etancheite arriere de vilebrequin 
muni d'un JOint neuf, en altgnant son 
plan de JOint inferieur avec celui du 
bloc-cyltndres sans serrer ses vis 
defi11ation. 
Bride de butee d'arbre a cames. 
-31 - 
http://vnx.su
• Reposer une bague d'etancheite 
arriere de vilebrequin neuve a l'aide 
de l'oultl Ford 21-102 ou d'un man­drin 
de diametre approprie. 
• Serrer les fixations du porte­bague 
d'etancheite au couple pres· 
crit. 
• Mettre en place Ia cn!p1ne d'aspi· 
ration de Ia pompe a huile. 
Avec carter d'huile en acier 
• Enduire de pate d 'etanchtiite le 
plan de joint inferieur du bloc· 
cylindres (voir f1gure correspondan· 
te). 
• Mettre en place les jo~ts en 
caoutchouc sur Ia portae dtl porte· 
bague d'etancheite arriere et sur 
celle du carter de distribution. 
• Positionner les joints en liege en 
I 
Zone d'application des cordons de pate 
d'etanche•h! sur le bloc-<ytindres, equip4! 
d'un carter d'huile en acier. 
Zone d'emboitemenl 
des joints, au nivcau 
des port~ de vilebrequin, 
pour bloc-cylindres avec 
carter d'huile en acier. 
- MOTEUR - 
les emboitant dans les JOints en 
caoutchouc. 
• Reposer le carter d'hUIIe en res­serrant 
ses vis de fixation au couple 
present et en respectant d'abord 
l'ordre alphabetlque pUis l'ordre 
numerique (vo~r figure correspon· 
dante). 
Avec carter d'huile en aluminium 
• Enduire de plite d'etancheite le 
plan de joint inferieur du bloc· 
cyl1ndres (voir figure correspoodante). 
• Reposer le carter d'huile munl 
d'un jo.nt neuf et mettre en place 
ses vis sans les serrer. 
• Aligner, a l'aide d'une regie, les 
plans d'appui de boite de vitesses 
du carter d'hUIIe et du bloc­cylindres. 
Dans cette position, ser· 
rer les vis de fixation du carter au 
couple prescrit et en respectant 
d'abord l'ordre alphabet•que puis 
l'ordre numenque (voir figure cor­respondante). 
Nota : apres Ia repose du groupe 
mototracteur et m1se en temperatu· 
re du moteur, resserrer le carter 
d'hulle (acier ou aluminium) au 
couple present, en respectant 
l'ordre alphabet1que preconise. 
• Reposer le volant moteur et 
l'immobillser en rotation a l'aide 
d'un outil de blocage approprie 
(outil Ford 21·168). 
Ordre de serragc 
alphanumerique 
d'un carter d'huile en acier. 
Zone d'application 
des cordons de pate 
d'ttancheite sur le 
bloc-cylindres, equi~ ~'un 
carter en afummiUm. 
Ordre de serrage 
alphanumerique 
d'un carter d'huile 
en aluminium. 
• Reposer les vis de fixation du 
volant moteur et les serrer en diago­nale 
au couple prescrit. 
• Reposer Ia poulie de vllebrequin 
et serrer sa VIS au couple present. 
• Proceder a Ia repose de Ia culasse 
(voir operation concemee). 
• Reposer le thermostat en respec· 
tant son sens de montage puis le 
couvercle de son boitier avec un 
jomt neuf 
• Reposer Ia pompe a eau puis sa 
poulie. 
• Reposer le collecteur d'adm1ss1on 
tiquipe d'un joint neuf puis replacer 
le faisceau de cAblage du moteur et 
rebrancher tous ses connecteurs au 
moteur. 
• Reposer et rebrancher le mane· 
contact de pression d'huile puis le 
capteur de position d'arbre a 
cames. 
-32- 
Controle de l'ali~;nement 
des plans d'app111 de boite 
de v•tesses du carter d'huile 
en aluminium 
avec le bloc-cylindres. 
• RtWQser le puits de jauge a huile. 
• Reposer Ia bobme d'allumage 
avec son faisceau. 
• Reposer Ia pompe a hulle muni 
d'un joint neuf et preremplie d'huile 
precomsee. 
• Monter un filtre a huile neuf. 
• Proceder a Ia repose du d1sque et 
du mecanisme d'embrayage en res­pectant 
les reperes faits au demon­tag 
e. Centrer correctement le 
disque puis serrer res vis de fixallon 
du mecanisme au couple prescrit et 
en diagon ale (voir au chapitre 
• EMBRAYAGE "). 
• Deposer l'outil de blocage du 
volant moteur. 
• Reposer le support d'alternateur 
PUIS ce demier. 
• Accoupler Ia boite de vitesses au 
moteur. 
• Reposer le demarreur. 
http://vnx.su
o Proceder au remplissage et a Ia 
m1se a niveau en huile du moteur 
suivant les preconisations et les 
quantites prescntes. 
o Proceder a Ia repose du groupe 
mototracteur (voir operat1on cancer­nee). 
LUBRIFICATION 
Depose-repose 
de Ia pompe a huile 
La depose et Ia repose de Ia pompe 
• huile ne presentent pas de diffi­cutte 
particuliere. Toutefois veiller a 
remplacer son jomt et le !litre a 
h.!ile. 
lll'lportant : pour assurer un 
_;o,mn,rt':UlP COrrect dU Circuit de 
;•~onr.,.~,;,,;, avant le demarrage du 
, respecter les points 
d'un chasse approprie. 
goupille du pignon de 
pompe. 
le p1gnon d'entrainement, 
avec l'arbre de 
le rotor exteneur. 
piston de decharge et 
et controler !'ensemble 
-MOTEUR- FORD Ka [J a~:~ 
LUBRIFICATION 
A. Sans climatisation- B. Avec climatisation. 
1. 8/oc-cylindres. 2. Manocontact de pression d'huile. 3. Crepine d'aspira~on- 4. }oi,nt · 5. Pignon . • 
d'entrainement. 6. Coupille- 7. Corps de pompe- 8. Bouchon • 9. Ressort · 10. P1~ton ~e dkharg~- 11. flltre a 
huile • 12. Rotor interieur- 13. Rotor exterieur- 14. Couvercle de pompe · 15. Pw/5 de 1auge .i hu1/e • 16. }auge 
de niveau d'huile • 17. Carter d'huile. 
r-- 
16 
B 
-33 - 
http://vnx.su
Controle 
de Ia pression d'huile 
• Lever et caler I' avant du vehicule. 
• Oebrancher et deposer le mana­contact 
de pression d'huile. 
• Visser un adaptateur en lieu et 
place du manocortact. 
• Brancher un manometre de 
contr61e sur l'adaptateur. 
• Demarrer le moteur et l'amener a 
une temperature d'huile de so•c. 
-MOTEUR- 
• Relever aux differents regimes les 
valeurs de press1on et les comparer 
a celles prescrites. 
• Arreter le moteur et le laisser 
refroidir. 
• Deposer le manometre et l'adap­tateur. 
• Reposer le manocontact de pres­SIOn 
d'hu1le muni d'un joint neuf et 
le serrer au couple prescrit. 
• Rebrancher le manocontact. 
• Verif1er et comger si necessaire le 
niveau d'hUIIe . 
• Rameoer le vehJCule au sol. 
Implantation 
du manocontact 
de pression d'huile. 
Fiutions 
de Ia pompe ii eau. 
• Debrancher Ia durit de hquide de 
refroidissement attenante a Ia 
pornpe a eau. 
• Deposer les v1s de fixat1on de Ia 
pornpe a eau et Ia degager en recu­perant 
son joint. 
REPOSE 
• Nettoyer s01gneusement les plans 
de JOint de Ia pompe a eau et du 
bloc-cylindres a l'aide d'un produit 
decapant. 
• Mettre en place Ia pompe a eau 
mun1 d'un joint neuf. 
• Serrer uniformement ses vis de 
fixation. 
REFROIDISSEMENT 
• Reposer Ia poulie de pompe a 
eau. 
• Reposer Ia courroie d'accesso1res 
en respectant son cheminemen:. 
Depose-repose 
de Ia pompe a eau 
DEPOSE 
• Placer le vehicule sur un pont ele­vateur 
a bras, de prelererJCe 
• Sl le vehiCUie est equipe d'un 
autoradio a code, noter celui-ci 
avant de debrancher Ia batt erie. 
• Debrancher Ia battene. 
• Proceder a Ia vidange du Circuit 
de refroidissement :voir operation 
concemee). 
• Dans les passages de roues 
avant, deposer les roues et les 
ecrans pare-boue. 
• Proceder a Ia depose du bouclier 
avant (voir operation concemee au 
chapitre • CARROSSERIE •). 
• Proceder a Ia depose du projec­teur 
droit (vo1r operation concernee 
au chap1tre • EQUIPEMENT 
ELECTRIQUE •). 
• Realiser un montage en soutien a 
l'aide d'un eric rouleur, muni d'une 
cale en bois, en prise sous le 
moteur. 
Ia • • Oegager le faisceau electrique et 
dunt du support moteur droit. 
Deposer l'ensemb.le des fixations 
du support moteur drort pws dega­ger 
ce dernier. 
r 
• Desserrer les fixations de Ia poulie 
de Ia pompe a eau. 
• Detendre Ia courro1e d'acces­soires 
en tournant, dans le sens 
hora1re, Ia fixation de son galet ten­deur 
puis degager Ia courroie. 
• Deposer Ia poulie de Ia pornpe a 
eau. 
1. Fixations du couvercle 
du boitier thermostatiquc - 
2. Sens de montage 
du thermostat. 
• Resserrer les vis de fixallon de Ia 
poulie de pompe a eau. 
• Reposer le support moteur drOit et 
resserrer !'ensemble de ses fixa­tions. 
• oegager le dispositif de soutien. 
• Mettre en place le fa1sceau elec­tnque 
et Ia durit sur le support 
moteur. 
• Proceder a Ia repose et au 
reglage, Sl necessalre, du prO)ecteur 
droit (voir operation concer~ee 
au chap1tre • EQUIPEMENT 
ELECTRIQUE •). 
• Proctder a Ia repose du bouclier 
avant (vo1r operation concemee au 
chapitre • CARROSSERIE •). 
• Dans les passages de roues 
avant, reposer les ecrans pare-boue 
et les roues. 
• Proctder au remplissage et a Ia 
purge du circUit de refro1d1ssement 
(voir operation concemee). 
Implantation du bouchon 
6e vidange du radiateur 
de refroidissemenl 
- 34- 
Vidange-remplissage 
et purge du circuit 
de refroidissement 
VIDANGE 
• Placer un bac sous le veh1cule 
pour recuperer le liquide de refroi­dlssemeot. 
• Ouvnr lentementle bouchon sur le 
vase d'expansion pour faire chuter 
Ia press1on et le ret~rer. 
• Deposer le bouchon de vidange 
du rad1ateur, a Ia base de celui-ci 
c6te gaUIChe. 
• Laisser s'ecouler completement le 
liquide 
REMPLISSAGE ET PURGE 
La purge du c1rcuit de refroldisse­ment 
s'effectue automatiquement. 
• R1ncer abondamment le c~rcu1t de 
refroidlssement a l'eau claire par 
l'onfice de remphssage du vase 
d 'expansion puis reposer le bou­chon 
du radiateur. 
• Remplir lentement le circuit de 
refroid1ssemeot par l'onf1ce du vase 
d'expansion jusqu' au repere 
• MAX • de celui-c1. 
• Mettre en place le bouchon du 
vase d'expansion et demarrer le 
moteur puis le laisser atteindre sa 
temperature de fonctionnement. 
• Arreter le moteur puis le laisser 
refro1d1r. 
• Contr61er le niveau du liquide 
dans le vase d'expansion et au 
besoin le completer jusqu'au repere 
• MAX •. 
http://vnx.su
ECHAPPEMENT 
1/nescehmapbp/eem ceantta l' fur.et colledeur 
lhermique . 4 · S .fum I · 3. Ecran 
5. Tuyau avant·- z·n tuey Laaum abrrdiaer.e . 
-MOTEUR- FORDKa [J[;I:J 
REFROIDISSEM 
1. Radiateur de ENT 
2. Moloventilate refroidissemenl- 
~ Thermostat _ ~~ fo~;efroidissement _ 
7 ~thd~rmostat -6 Va~ 'J· Couvercle 
· a 1ateur de chauffa expansion • 
eau - 9. Poulie de pogme-p8e.a ,Peaomu.p e .i 
http://vnx.su
Caracteristiques Detaillees 
Embrayage monodisque a sec a commande hydraulique. 
Mecanisme a d1aphragme de type pousse, disque a moyeu amort1sseur et 
bulee a bllles en appui consu.Jt 
La commande d'embrayage est alimentee par le reservoir du circuit de frei­nage. 
Elle comporte un cylindre emetteur, un cylindre recepteur sur lequel 
est integra Ia butee a billes et un clapet de maintien de pression. Celui-ci a 
pour fonctton de malntenir une pression de 1 bar environ dans le cylindre 
recepteur am que Ia butee SOil en appui pemnanent. 
MECANISME ET DISQUE 
Marque : Fichtel et Sachs ou Luk. 
Diametre du disque: 180 mm. 
COMMANDE 
Course de 12 pedale : 125 ± 3 mm. 
LIQUIDE D'EMBRAYAGE 
Capacrte : respect des reperes de mveau • MIN • et• MAX • sur le reservOir. 
Preconisation : liquide synthenque nlpondant aux specifiCations DOT 4 et 
Ford SAM-6C9103-A. 
Penodicite d'entretien : remplacement et purge tous les 3 ans. 
COUPLES DE SERRAGE 
(m.kg ou daN.m) 
Boite de vitesses sur moteur : 4,4 
Mecanisme sur volant : 3. 
Fotation de cylindre rl!cepteur d'embrayage: 1. 
Clapet de maintien de presstoo sur cylindre recepteur : 1. 
Conseils Pratiques 
EN BREF 
La refection de l'embrayage necessitant Ia depose de Ia boite de vitesses (operation onereuse), nous vous conseillons, a cette occasion, de remplacer systematiquement !'ensemble disque, mecanisme et butee. II est bien entendu que 
cette remarque ne s'applique que pour les Interventions dues a une usure normale de fonctionnement et en aucun cas 
pour une panne provenant d'un vice de fabrication d'une des pieces ou d'une fuite d'huile par exemple. 
T oute intervention sur Ia cOIIllrnlnde d' embrayage necessite une purge apres I' ouverture du circuit puis un controle et 
reglage si necessaire de Ia course de Ia pedale. 
Remplacement 
du dtsque 
ou du mecanisme 
DEPOSE 
• Proceder a Ia depose de Ia boite 
de vitesses (vo1r operation. concer­nee 
au c1ap1tre • BOlTE DE 
VITESSES •). 
• lmmobiliser en rotation le volant 
moteur il l'aide d'un outil de bloca­ge 
approprie (par exemple Ford 
21-168). 
• Deposer les vis de fixation du 
mecamsme et le degager en recu­perantle 
disque. 
REPOSE 
• Controler et degrrusser Ia surface 
de fnct1on du volant moteur ill'alde 
d'un solvant (genre trichlorethylene}. 
• Verifier l'etat de Ia butee restee en 
place sur le cylindre recepteur dans 
le carter d'embrayage, Ia remplacer 
si necessalre. 
• EndUire lagerernent de gra1sse le 
guide de butee. 
• Posit1onner le disque sur le volant 
(deport du moyeu cote boite) il 
- 
!'aide d'un mandrin de centrage 
• appropne ou centrer le d1sque sur le 
mecamsme lorsque le mandrin Ford 
16-067 est utilise. 
• Mettre en place le mecamsme et 
serrer progressivement les vis de 
fixation en diagonale et par passes 
successives jusqu'au couple pres­ent. 
• Deposer le mandrin de centrage 
et l'outil d'1mmobilisation du volant 
moteur. 
• Proceder il Ia repose de Ia bolte 
de vitesses {voir operatlon_concer­nee 
au chapitre • BOlTE DE 
VfTESSES •). 
Reglage de Ia course 
de la pedale 
d'embrayage 
• Controler Ia course de Ia pedale 
d'embrayage entre les positions 
embrayee et debrayee. 
• Sl necesS81re, desserrer le contre­ecrou 
{1) et ag1r sur Ia v1s (2) 1usqu'a 
I' obtention de Ia course precomsee. 
• Resserrer ensUite le contre-ecrou 
{1). 
----------- 
R~lage de Ia course 
de Ia pedale d'embrayage. 
-36 - 
Mise en place du disque 
el du mecanisme 
d'embra)age avec le 
mandrin Ford 1 f>-067. 
A. Cenlrage du disque 
par rapport au mecanisme­B. 
Repose de I' ensemble 
mk'anismeldisque 
SIJr le olant moteur. 
http://vnx.su
- EMBRAYAGE-EMBRAYAGE 
1. Disque - 2. Mecanisme - 3. Plaque intermediaire - 
4. Pion de centrage du carter d'embrayage- 
5. }oint - 6. Butee- 7. Vis de puf8e- 8. Cylindre recepleur • 9. Carter 
d'embrayage- 10. Clapet de mamtien de pressi~n: II. Tuyau de refoule­ment 
. 12. Cylindre emetteur- 13. Tuyau d'asprratron- 14. Axe de pedale- 
15. Ressort de rap~/- 16. Pedale- 17. Patin. 
Remplacement 
du cylindre emetteur 
ou du cylindre recepteur 
Compte tenu du fonctronnement inti­tnement 
tie des cylindres emetteur et 
recepteur, et pour des ra1sons de 
q.Jalite et de fiabihte de reparation, 
JIOUS vous conseillons un remplace­lllent 
combine de ces deux organes. 
DEPoSE 
DU CYLINDRE EMETIEUR 
Dins le compartiment moteur 
• A l'aide d'une seringue, vider le 
c:ontenu du reservoir de liquide de 
htn jusqu'a ce que le niveau soit 
en dessous de l'embout de Ia cana­lsation 
d'ahmentation du cylindre 
~eur. 
• Debrancher et obturer Ia canallsa­n 
d'alimentation du cylindre 
~eur. 
• Oebrancher Ia canalisation de 
tefoulement du cylindre emetteur. 
Prevoir l'ecoulement du liquide puis 
obturation des orifices afin d'eviter 
l1lroduction d'impuretes d<ros le c~r­CU! 
s l'habitacle 
• Decrocher le ressort de rappel de 
II pE!daJe concemee. 
• Deposer le circlip de l'axe de Ia 
pedale au niveau de Ia tige de 
~. 
• A !'aide d'un chasse-goupille 
approprie, chasser I' axe. 
• Soulever Ia pl!dale Jusqu'a pouvo1r 
degager Ia tige de poussee. 
• Desserrer les vis de fixation du 
cylindre emetteur puis le degager et 
recuperer son joint. 
REPOSE 
DU CYLINDRE EMEnEUR 
• Mettre en place 1e cylindre emet­teur 
mum de son JOint pu1s resserrer 
ses fixations. 
• Engager Ia tige de poussee dans 
Ia pedale puis Jes reaccoupler 
ensemble a I' aide de I' axe et de son 
eire lip. 
• Raccrocher le ressort de rappel. 
• Rebrancher les canalisations de 
refoulement et d'alimentation 
munleS de joint tori que neuf. 
DEPOSE 
OU CYUNORE RECEPTEUR 
• Proceder a Ia depose de Ia boite 
de vitesses (voir operation cancer­nee 
au chap1tre • BOlTE DE 
VITESSES •). 
• Debrancher et obturer Ia canalisa­tion 
de refoulement du cylindre 
recepteur. Prevoir l'ecoulement du 
liquide. 
• Deposer Ia VIS de purge et le eta­pet 
de maintien de pression. 
• Deposer les vis de fixation du 
cylmdre recepteur et le degager. 
Recuperer Ia bague d'etanchMe 
avant d'arbre pnma1re. 
• Chasser Ia butee a billes du 
cylindre rliGepteur. 
Vers reservoir 
,...- de liquide 
~- ~ 
/®'" I; 
de frein 
13 ~ 
"~ ~J~! 
~p~ 
11v t}/"!' 
o, -~ 
~10 #1'~ ~ ': 
17~ 
REPOSE 
OU CYLINDRE RECEPTEUR 
• Reposer une bague d'etancherte 
neuve sur l'arbre primaire apres 
avo~r graisser legerement l'intervalle 
de ses levres. 
• Mettre en place Ia butee dans le 
Cylindre recepteur. 
• Reposer le cylindre recepteur dans 
le carter d'embrayage et resserrer 
ses vis de fixation au couple present. 
• Reposer le clapet de mamti~ de 
pression et rebrancher Ia canahsa­tion 
de refoulement munie d'un joint 
tonque neuf. 
• Reposer Ia VIS de purge. 
• Proceder a Ia repose de Ia boite 
de v1tesses (voir operation cancer­nee 
au chapitre • BOlTE DE 
VITESSES •) 
• Proceder a Ia purge de Ia com­mande 
d'embrayage (voir operation 
concemee). 
• Proceder au contrOie et au regla­ge, 
si n8cessalre, de Ia course de Ia 
pedale d'embrayage (vo1r operation 
concemee). 
Purge 
du circuit hydraulique 
de rommande d'embrayage. 
1. Vis de purge - 
2. Clapet de mainllen 
de pression. 
- 37- 
FORDKa cac 
Remplissage et purge 
du c1rcuit hydraulique 
de commande 
Effectuef Ia purge apres toute ope­ration 
au cours de laquelle le circuit 
a ete ouvert. D'une lacon generale, 
Ia purge doit etre effectuee lorsque 
Ia pedale deviant •etastiq~e· et lors­qu'il 
est n8cessaire d'actionner plu­sieurs 
to1s celle-ci pour obten1r un 
debrayage efficace. 
Dans Ia mesure du possible, il est 
recommande d'utihser un appareil 
de purge sous pressKlO. T outefois a 
titre de depannage, Ia methode de 
purge "au pied" (methode decrite ci­apres), 
realisable avec le concours 
d'un autre operateur. peut etre 
employee mais sous toutes reserves 
en ce qui conceme son efficacite. 
Important : veiller au maintien du 
niveau de liquide d'embrayage dans 
le reservoir de compensation durant 
toute I' operation. 
• Debrancher les connecteurs du 
debitmetre d'air et de Ia sonde de 
temperature d'air, puis deposer le 
boitier de filtre a air avec ses 
conduits. 
• Remphr le reservoir de compensa­tion 
de liquide precomse. 
• Placer, sur Ia vis de purge du 
cylindre rllcepteur, un tube transpa­rent 
dont l'extrem1te sera plongee 
dans un recipient contenant du 
llquide d'embrayage. 
• Faire appuyer sur Ia pedale 
d'embrayage pour mettre le circuit 
sous pression. 
• Si Ia pedale ne presente aucune 
resistance a l'enfoncement, "porn­per" 
sur celle-ci d'un mouv~ent 
lent et conlinu jusqu'a obtemr une 
pression meme minime sous Ia 
pedale. 
• Ouvrir Ia vis de purge pour laisser 
s'evacuer !'air du CirCUli, cette eva­CUation 
se manifestant par un dega­gement 
gazeux dans le recipient de 
liquide. II est essentiel que, pendant 
cette phase d'owerture de Ia v1s de 
purge, Ia pedale soil maintenue a 
fond de course. 
• Fenner Ia vis de purge. 
• Rei~ lentement et entiilrement 
lapedale. 
• Repeter I' operation JUsqu'a dispa­rition 
totale des bulles d'air. 
http://vnx.su
Comluile el en/relien 
- I •J##i;J;Miii:I!Mii¥185!1 ;*-- 
COMBINE ANTIVOL-CONTAC1'-DEMARREUR 
(omacttur a lie (a drmte 'llf le bloc de: 1.1 colunnc de direction) 
Le )stcme de contact .t de t:>t cumbmc a1ec le ,·errouillage de l'anti­rol 
de dorccuon u un '''Ierne d'immoboli>Jtoon du motcllf Tro" d~' 
codee:. wm foumoc' (t;ne clc gcncrak rou~te cl dctu cit a1cc unc· 
toucht: de coukur ruugt:). 
0. STOP ANTIVOL 
Pour facililcr It- dcH~rrouillagc, man<rUI'rt'r k volant a droitc ct a 
gauche en toumam Ia de. Pour bloqucr le volant, rctirer Ia clc tt wur­ner 
le volant Jllqu'a cncknchcmcm du 1crruu de direction Chruit de 
dcdtc) 
I. ACCESSOJ:Rf.S 
Combine: antiwol-contact­dMidrra~. 
0<'-crrouillagc de Ia iliret'tion et alimentation de:. accesSOU'tS (aumradio) 
l 'allwnage et tou' lc.-'1 autre<; ciJUJil., dcctriqut'> rc-,tcm hor.. u:n.,ion 
ll.~fARCUE 
le comac1 t:SI mtS et tous lcs circuit' '<lnt '<lll' lcn"on. Ccne p<>"toun 
doit etre >CICCtlonnce en c-as de remorquagc du rehonole. 
m. OWARREUR 
Lc demarrcur c't actionne, rdilcher Ia clc tb que lc motcur toumc 
ANTI-DEMARRAGE CODE 
Le sysrcme d ommobiUs;atioo du moteur c't act11 e automatiquemcm ~ 
"'condes a pre' I' arret du moteur (clignotcmcnt du temom Mtuc a droo 
tc de la montrc) Lorsque le contact est mis. lc sy,teme identifk k wdc 
de Ia de et dcsarmc l'antovol. Si le temotn chgnote a une cadence r:opi· 
de pendant lllle minute pui' continue a cmcttrc des clignotcmcm irrt· 
gulicrs. c'e" qu'il n'a pa~ lu corrcctt·mcnt It: code de Ia ck 
Rccomm~ncer l'opcratiou 
COOAGE DE LA tt£ 
U est possible de coder une cle de ~cour.. en fldrt.llll de Ia cle pnnupa­k 
rouge. Proceder wmme suit 
• Toumcr lade rouge en position n 
• Lorsquc lc tcmoin s'aUume, coupcr lc contact et enlever Ia clc. 
• Attendrc que lc remoin sc rallumc a nouveau (environ 2 '!'comb). 
• Lorsque le tcmoin > eteint on disp<>se de 10 Ccomlc:. p<>ur progr.tm· 
mer unc autre de en I engageant cbns le commuweur {poMllon ll) 
• le temoin ; .1Uumc pour indoquer que l'oper.nion e:.'l rcll-.<ic 
I.ANCEMENT DU MOTEUR 
Frein de stalionncmcm scrre ct levicr de vitc;sc' au point mon. L'inJt:C 
tioo multipoint de carburant dose amom;ltotluemcm le mclan!.(c a1r· 
e.sence <an, qu i1 soil necc>saire de toucher .1 Ia pedale d'accekr.ncur 
' 
Actiunncr le dcmarrcur en tournant Ia cle sur Ia pus11oon Ill 
('i secondcs maxi) 
Si le moteur nc dcmarrc pas :opre' ~ tcmauve c'cst qu'il c'l nO)C. 
Actionner It tkmarrcur pendant 1 'i '<'COntks en appu) ant a fond sur 
lacceleratcur. et recommcncer <an~ .opplllcr <urI accclcrJtcur 
CO~tMliTATEUR DE COUPURE 
D'AIJMENTATION A INERTIE 
Tow, Jc, 1ehicules a u1jcction d'c;,;,cncc soot dm6 d'w1 commutateur 
de securitc de coupurc d'alim~nlation qui o;e d~clenchc en ca.'> d'acd­dent. 
rna" c!.(;tlcmcnt 
de 'ibrauons noknt~' 
Le tUOlOlUIJtt'Ur J !OCr­tiC 
C>t SIIUC ur Jc p.lll­neau 
IJteral d lUI ent 
cot~ passa~tcr Rcarmcr 
l'ahm~ntatwn en 
appu~ant 'ur k t:om­mutarcur 
nificr 
l'etanche!IC dto circuit 
d alim~ntation (ud~ur 
ettrdtc d e'scncc) 
Rearmement du 
commut.1teur de coupure 
d'a/imentation 
DBlARRAGE DU MOTEL"R 
A L'AIDE D'UNE BA'ITERIE AUXllJAIRE 
Si IJ banenc du Thoculc l"l dtThilfl(cc. on pcut quand m~mc dcmarrer 
lc rnotcur ;o Lull~ d'unc b:mene chil!)ltc (montcc 'ur un autre >chocule 
par cxcmplc) l'uur ce faire on ullli~r de' cftblc~ spccihquc. de Ia 
manit:rc ~uh .lnll' · 
• Rdier le' home' ( +) des deux ballcric' a I' aide du cable .1 pince~ 
rouge~ 
• Reher Jt, bomn < l dc"S deux bauenC a l'aide du cable a ponce' 
noire Ccnc upcr.tliun sc realhc moteur coupe afin d't,itcr tout n!!<JUC 
de deterioration des diodes de l'altcmatcur 
• I n~ fu" lc r.Kwrd~mmt efi'ecnte mntrc lc 'chtCule de ><:tours en 
route ct lc trnir kgeremmt accdcre 
• Demarrcr lc chiculc m pannc. 
• Ne dehranchcr k~ cables que lur,quc k motcur du l'choculc en 
panne C>l ;,tabi!J~ au rakmi. 
Attentln11 : ue fNts fa ire lou merle moleur dmts 1/1/loca/ ferm~. 
car /es guz tl'eciJnppement soutto:rfque> 
Schema de branc/u>ment 
d'une ball erie au>ili,Jire 
http://vnx.su
[ 
Caracteristiques Detaillees 
Boite de vitesses mecanique a 5 rapports avant synchronises et un rapport 
arriere formant un ensemble avec le couple nklucteur et le differential, dis­posee 
transversalement et en bout du moteur. 
P1gnons a denture helico'idale pour les rapports avant et a denture droite 
pour Ia marche arriere. Differ9fltiel a couple reducteur cylindrique toumant 
sur 2 roulements a rouleaux comques. 
Commande des v1tesses par biellettes et lev1er au plancher. 
Type: iB5. 
Couple tachymetrique 
Nombre de dents de Ia couronne : 20. 
Nombre de dents du pignon : 21. 
RAPPORTS DE DEMULTIPLICATION 
Ka sans climatisation (5 cv) 
Combinaison Rapports 
des vitesses de boite 
1" ............................ 0,3174 
2' ............................. 0,5181 
3' ............................. 0,7812 
4' ........ 1,0526 
5· ............................. 1,3157 
M.AR ....................... 0,2762 
Ka avec climatisation (6 cv) 
Combinaison Rapports 
des vitesses de boite 
1• ............................ 0,3174 
2' ............................. 0,5181 
3' ............................ 0,7812 
4' ............................. 1,0526 s· ............................. 1,3157 
M.AR ...................... 0.2762 
Rapport du oemultiplication 
couple reducteur totale 
0,0883 
0,1442 
0,2785 0.2175 
0.2931 
0,3664 
0,0730 
Rapportdu oemultiplication 
couple reducteur to tale 
0,0781 
0,1276 
0,2463 0,1924 
0,2592 
0,3240 
0,0680 
REGLAGES DU DIFFERENTIEL 
Epaisseur de Ia rondelle de mesure · 3,8 mm. 
Epaisseur des rondelles de reglage disponible : 0,1 a 1,1 mm (de 0,1 en 
0,1 mm). 
HUILE DE BOiTE DE VITESSES 
Capacite : 2,8 litres. 
Precomsatlon : huile multigrade de viscoSite SAE 75W90 n!pondant a Ia 
specification Ford WSD-M2C200-B. 
Periodic1te d'entretien : pas de remplacement prescrit mais controle du 
mveau tous les 3 ans. 
COUPLES DE SERRAGE 
(daN.m ou m.kg) 
Boile de vrtesses sur moteur : 4.4. 
oemarreur sur bolte de vftesses : 4,4. 
Carter de pignonnerie sur carter d'embrayage: 2,8. 
Carter intennediare : 1,3. 
Couvercle de 5e : 1 ,2. 
Axe de selection Interne : 1 ,4. 
Support de mecantsme de select10111nterne ' 2,2. 
Doigt de commande de selection de se : 1, 7. 
Bride de !ringle de selection sur boite : 2,3. 
Tringle de reaction sur bolte: 5.5. 
Bouchons de vidange et de remphssage de Ia boite : 3,5. 
Couronne de differential : 11 ,5. 
Support moteur de boite de vitesses sur caisse : 6.8. 
Support ant1-basculement sur botle : 8.4. 
Bouton central de support anti-basculement : 12. 
Tresse de masse sur boite de vitesses: 4,4. 
Conseils Pratiques 
L -' 
EN BREF 
La~ de Ia boite de vitesses peut s'effectuer independamment du moteur par le dessous du vehicule a condition 
d'inclmer celui-c:i. 
Depose-repose 
de Ia bolte de vitesses 
• Placer le vehicule sur un pont ele­vateur 
a bras de preference. 
• Proceder A Ia vidange de Ia boite 
de vitesses. 
• Si le vehicule est equips d'un 
autoradio a code, noter celui-c1 
avant de debrancher Ia batterie. 
• Debrancher Ia batterie. 
• Debrancher les connecteurs du 
debitmetre d'air et de Ia sonde de 
temperature d'air puis deposer le 
boitier de filtre A a1r avec ses 
conduits. 
• Oebrancher tes canahsatlons de 
reaspiratlon des vapeurs d'huile. 
• Declipser et debrancher les 
connecteurs du faisceau moteur 
loges sur le tablier d'auvent puis 
ecarter le faisceau. 
• Deposer Ia tresse de masse s1tue 
sur le haut du carter de Ia boite de 
vitesses. 
• Deposer le connecteur du capteur 
de vitesse vehlcule. 
lmpl<tnt.11ion des bouchons 
de vidange (1) el de 
remplissage-niYeau (2) de 
Ia boile de vilesses el du 
conlacteur de feux de recul 
(3). l e ni-eau d'huile est 
correcllorsque celui-ci 
se silue lOa 15 mm 
en dessous de I' orifice de 
remplissage de Ia bolle. 
-38- 
http://vnx.su
- BOlTE DE VITESSES - FORDKa ma~ 
CARTERS DE BOiTE DE VITESSES 
1. Plaque intermediaire • 1. Douillc de ccntra8c • 3. Carter 
d'embrayage . 4. Pignon tachymetrique • 5. Remflard • 6. }oint- 
7. Carter ae pignonnerie . 8. Bague d'etancheite · 9. Aimanf · 
10. Carter intermeoiaire. 11. Couvercle · 11. Bouchon de remplisS<Jge 
niveau • 13. Contactcur de marche arriere. 
5 
' 
112 
I 13 
~' 1 
15 
87 11 ~ "' I 
2 ~ 
40-® 
• Debrancher Ia canalisation du 
cylindre recepteur d'embrayage en 
utilisant l'outil Ford 16-075. Prevoir 
l'ecoulement du liquide et boucher 
Ia canalisation pour eviler l'intro· 
duction d'impuretes et de vider le 
reservoir de liquide de frein. 
• Retirer Ia canalisation hydraulique 
de son guide. 
• Mettre en place des anneaux de 
lavage a leurs places respectives 
(voir figure). 
• Mettre en place le dispositlf de 
soutien de I' ensemble moteur-boite. 
Anneaux de levage moteur gauche. Anneaux de levage moteur droit. 
-39 - 
PIGNONNERIE DE BOiTE DE VITESSES 
1. Arbre primaire. 2. Arbre secondaire · 3. A~e de pignon intefrlli. 
diaire de M.AR. 4. Pignon intermediaire de M.AR • 5. joint torique • 
6. Douille porte-routemen!. T. Routemen! a billes • 8. Anneau d'arrel· 
9. Pignon menan I de 5e . 10. Guide • 11. Cage interieure du rou/emenl 
• 12. Pignon mene de Tre. 13. Anneau de synchroniseur de Ire· 
14. Bague de synchroniseur de 1re • 15. Pignon deM.AR-Batadeur de 
1 re/le . 16. Bague de verrouilfage · 17. Anneau de verrouillage · 
18. Bague de synchroniseur de 1e · 19. Anneau de synchroniseur 2c • 
10. Pignon mene de 1e . 11. Demi-anneau d'arret -11. Pignon mene 
de 3c • 13. Anneau de synchroniseur de 3e • 24. Bague de synchroni· 
seur de 3e • 15. Batadeur de 3e/4e • 16. Moyeu de synchroniseur de 
3e/4e • 27. Bague de synchroniseur de 4e -18. Pignon mene de 4e · 
19. Pignon mene de 5e • 30. Bague de synchroniseur de 5e • 
31. Batadeur de 5e • 32. Moyeu de srnchroniseur de Se • 33. Rondelle 
(rein • 34. Roulement a rouleaux coniques • 35. Couronne tach~ 
trique . 36. Boitier de differentiet . 37. Couronne de different1et • 
38. Cale de reg/age. 39. fntretoise • 40. Boitier de friction des 
ptanelilires et des satellites. 
4 
~ 3 
I ~J I 
8 
http://vnx.su
• Deposer Ia bride d'echappement, 
et l'ecran thermique sous le levier 
de vitesses. 
De chaque cote du vehicule 
• Deposer 1e bouton de bridage de 
Ia rotule inferieure sur le pivot et 
desaccoupler !'ensemble en abais· 
sant le triangle de suspension a 
!'aide d'un levier. 
• Deposer I' ecrou de flXlltion de Ia 
rotule de direction sur le p1vot et Ia 
desaccoupler a l'aide d'un arrache 
rotule universal. 
• Deposer l'ecrou de fixation de Ia 
biellette de liaison de barre stabili· 
satrice sur I' element de sUspension. 
Cote gauche 
• A !'aide d'un levier, extraire le joint 
homocinetique de Ia boite de 
vitesses. 
• Basculer !'ensemble pivot-trans­mission- 
element de suspens1on 
- BOiTE DE VITESSES - 
puis suspendre Ia transmission 
dans le passage de roue. 
Cote droit 
• A l'a1de d'un jet, chasser le joint 
homocmetique du carter de diffe­renllel 
depUis Ia sortie de Ia trans­mission 
gauche. 
• Basculer !'ensemble pivot-trans­mission- 
element de suspens1on 
puis suspendre Ia transmiss1on 
dans le passage de roue. 
De chaque cote du vehicule 
• Obturer Ia sortie de differentiel au 
moyen d'un bouchon approprie 
pour eviter !'introduction d'impure­tes 
dans Ia boite. 
• Au niveau de Ia boite de v1tesses, 
deposer les tringles de reaction et 
de selection des vitesses et les sus­pendre 
au soubassement. 
• Deposer le cAble du compteur de 
vitesse et dlibrancher son connecteur. 
• Debrancher le contacteur de feux 
de recul de boite de vitesses. 
• Deposer le demarreur. 
Sous le vehlcule 
• Mettre en place un dispos1t1f de 
ma1ntien du groupe mototracteur. 
• Deposer les fixations du support 
FOURCHETTES ET VERROUILLAGES DES VITESSES 
1. Soufflet de protection · 2. Bagllt' d'etanchiite • 3. Ressort • 4. Doigt de selection des vitesses • 
5. Arbre de commande primaire • 6. Axe • 7. SupPOrt de levier • 8. Baguf' . 9. }one d'arret . 
10. Levkr selection des vitesses • II. Goupil/e elasiKJIIt' • 12. lf'vif'r df' rf'nvoi df' M.AR · 13. Arbre 
de commande interm€diaire • 14. Axe de ll'vier de M.AR . 15. Boohommf' df' verrouillage . 
76. Bouchon • 17. Verrou • 18. Butee e/astiquf' • 19. Tube • 20. fourc:hf'tte de 1 re/2e • 
21. fourchette de 3e/4e • 22. Axe de fourchette de Se • 23. fourchette de 5e · 24. Arbre de 
commande secondaire · 25. Bride . 26. fourchette de M.AR. 27. Grille des vitesses. 
23 
24 
~25 
11»'( 
-40- 
anti-basculement arriere de Ia 
de vitesses. 
• Deposer les fixations du 
avant de boite de vitesses. 
• Deposer le support moteur dr01t. 
• Abaisser et incliner lentement 
I' ensemble moteur-boite de vitesses 
cOte gauche de la~ton a pouvo1r 
• • • 
http://vnx.su
http://vnx.su
Caracteristiques Detaillees 
La transmrssion du mouvement aux roues avant est assuree par 2 arbres 
pleins comportant un )Oint homocinehque a chacune de leurs extremnes. a 
billes cote roue ettnpode coulissant c6te dlfferentiet. 
La transm1SS1011 droite plus longue que le gauche. est pourvu d'un amortis­seur 
de vrbration. COUPLES DE SERRAGE 
(daN.m ou m.kg) 
LUBRIFICATION OES JOJ.NTS HOMOCINETIQUES 
Ouant1te: -Jornt tnpode (c6te differentJeQ. 100 grammes. 
- jomt a billes (c6te roue) : 40 grammes. 
Precoorsallon : grarsse pour )0101 homoclnetrque repoodant a Ia specdication 
Ford WSD-M1C230-A. 
Penoorcrte d'entretren : aucun entretien present. 
Ecrou de transrrission : 27. 
Ecrou de roue : 8,5. 
Conseils Pratiques 
EN BREF 
Les joints homocinetiques de transmission sont retenus dans les planetaires au mo¥en de jonc d'arrel Ceci imp_lique 
un effort cuial relalivement importanl pour les extraire et le remplacemmt de ces JOOCS d'arret apres chaque depOSe 
des transmissions. 
Depose-repose 
d'une transmission 
DEPOSE 
• lever et caler I' avant du vehicule 
puis deposer Ia roue du cote 
conceme. 
• Proceder a Ia vrdange en huile de 
Ia botle de vrtesses. 
• Si le veh1cule est equrpe de I'ABS. 
debrancher le capteur de vitesse. 
• A l'aide d'un outil approprui, 
rmmobrhser en rotation le moyeu et 
defreiner puis deposer l'ecrou de 
transmission. 
• Deposer Ia frxation de Ia rotule 
mferieure sur le pivot et degager 
celle-ci du pivot. 
• Deposer I' ecrou de fixation de Ia 
rotule de drrectron sur le prvot et Ia 
desaccoupler a l'aide d'un arrache 
rotule unrversel. 
• Deposer l'ecrou de fixation de Ia 
biellette de liaison de barre stabili­satnce 
sur l'etement de suspens100. 
• A l'arde d'un arrache-moyeu 
- appropne, en pnse sur les gou)OOS 
de fixalron de roue et de Ia trans­miSSIOil, 
extraJI'e celle-c1 du moyeu. 
• Degager I' ensemble p1vot-element 
d~ suspe!lSIOO vers l'exteneur. 
• A I' aide d'un levier, extraire le Joint 
homocmetique de Ia boite de 
vitesses et degager Ia transmission. 
Matage de l'eaou 
de transmission. 
Extraction 
de ~ transmission 
dans Je RlO}N. 
• Extrrure Ia bague d'etancheite de 
sortie de ciifferentiel a l'arde d'un 
extracteur approprie (par example 
Ford 21-051). 
• Si Ia transmissiOO n'est pas repo­see 
immediatement apres Ia depo­se, 
obturer Ia sort1e de d1fferent1el 
au moyen d'un bouchon appropne 
pour evrter 1'1ntroductioo d'impure­tes. 
-42- 
REPOSE 
oeboitemenl du joint 
hornocinitique ~IICM 
cole boil~. 
• Nettoyer les camelures du moyeu 
et de Ia transmission. 
• A l'rude d'un mandrin de drametre 
approprie, reposer une bague 
d'etanchMe neuve et garnir de 
gra1sse l'intervalle entre les levres 
de Ia bague. 
• Remplacer le jonc d'arrllt a 
l'extremite de Ia transmisSIOn. 
http://vnx.su
3 
o Engager Ia transmission dans Ia 
boite de vitesses en veillant a son 
parfait encliquetage dans le plane­taire 
et en prenant soin de ne pas 
endommager Ia bague d'etancheite. 
Pour cela, utiliser Ia douille de pro­tection 
fournie avec Ia bague, au 
moment de Ia repose. 
o lntroduire Ia transmission dans le 
moyeu. 
o Reaccoupler Ia biellette de liaison 
de barre stabilisatrice sur !'element 
de suspension 
o Reposer Ia fixation de Ia rotule 
inferieure sur le pivot. 
o Reaccoupler Ia rotule de direction 
sur le pivot. 
0 A l'aide de l'outil utilise a Ia depo­se 
immobiliser en rotation le moyeu 
puis reposer et resserrer au couple 
prescrit l'ecrou de transmission. 
o Freiner l'ecrou a l'aide d'un outil 
non tranchant. 
-TRANSMISSIONS-TRANSMISSIONS 
A. Cote droit - B. Cote gauche. 
I. Arbre de transmission - 2. Amortisseur de 
vibration - 3. Tripode - 4. joint homocinetique a 
billes- 5. }one d'arret- 6. Soufflet de protection - 
7. Collier de fixation - 8. Tullpe. 
o Si le vehicule est equipe de I'ABS, 
rebrancher le capteur de vitesse. 
o Proceder au remplissage et a Ia 
mise a niveau en huile, de Ia boite 
de vitesses. 
• Reposer Ia roue et le vehicule au 
sol. 
o Proceder au controle et au regla­ge 
si necessaire de Ia geometrie du 
train avant (voir operation concer­nee 
au chapitre " SUSPENSION - 
TRAIN AV- MOYEUX .. ). 
Remplacement 
d'un soufflet 
de transmission 
tfota : le remplacement d'un souf­fle! 
de transmission ne peut etre 
envisage que lorsque celui-ci a ete 
endommage recemment afin d'etre 
sur de l'etat mecanique du joint 
homocinetique concerne et done de 
Ia fiabilite de Ia reparation. 
Bien que cette operation puisse etre 
effectuee directement sur le vehicu­le, 
nous vous conseillons, pour des 
raisons evidentes d'accessibilite, de 
Ia realiser a l'etabli une lois Ia trans­mission 
deposee. 
SOUFFLET COTE ROUE 
o Couper les colliers de serrage et 
le souffle! sur toute sa longueur. 
o Enlever le maximum de graisse. 
o A l'aide d'une pince appropriee, 
ecarter le jonc d'arret et trapper 
simultanement a l'aide d'un maillet 
le moyeu a billes jusqu'a extraire le 
joint homocinetique de l'arbre. 
o Nettoyer parfaitement l'arbre et le 
joint homocinetique (si ce dernier 
est recupere). 
o Mettre en place sur l'arbre les 
deux colliers et le souffle! neufs. 
Emboitement de Ia transmission dans le differentiel. Ecartement du jonc d'arret JlOUr 
l'e~traction du jomt homocinetique a 
billes de l'arbre. 
A. Protection de Ia bague d'etancheite a I' aide d'une douille - 8. Endiquetage de l'arbre 
dans le planetaire. 
- 43 - 
FORDKa I:J&JC 
o A l'aide d'un maillet, emmancher 
le joint homocinetique muni d'un 
jonc d'arret neuf sur les cannelures 
de l'arbre jusqu'a encliquetage du 
jonc dans Ia gorge de l'arbre. 
o Repartir les 40 grammes de grais­se 
prescrite entre le joint homocine­tique 
et le souffle!. 
o Enfiler le souffle! sur le joint 
homocinetique jusqu'a Ia mise en 
place correcte des talons sur Ia 
gorge du joint et Ia gorge de l'arbre. 
o Actionner manuellement le joint 
pour controler Ia mise en place cor­recta 
des deux talons et doser Ia 
quantile d'air dans le soufflet. 
o Sertir les deux colliers. 
SOUFFLET 
COTE BOiTE DE VITESSES 
o Couper les colliers de serrage et 
le souffle! sur toute sa longueur. 
o Enlever le maximum de graisse. 
o A l'aide d'une pince appropriee, 
extraire le jonc d'arret et degager le 
tripode. 
o Nettoyer parfaitement l'arbre et le 
joint homocinetique (si ce dernier 
est recupere). 
o Mettre en place sur l'arbre les 
deux colliers et le souffle! neufs. 
• A l'aide d'un maillet, mettre en 
place le tripode sur l'arbre et 
l'immobiliser avec un jonc d'arret 
neuf. 
Nota : le tripode comporte un chan­frein 
qui doit eire dirige a l'oppose 
du jonc d'arret. 
• Repartir les 100 grammes de 
graisse prescrite entre le souffle!, le 
tripode et Ia tulipe du joint homoci­netique. 
• Enfiler le souffle! sur le joint 
homocinetique jusqu'a Ia mise en 
place correcte des talons sur Ia 
gorge de Ia tulipe et Ia gorge de 
l'arbre. 
o Doser Ia quantile d'air dans le 
souffle! en introduisant une tige a 
bout arrondi (par exemple baguette 
de soudure) entre le souffle! et 
l'arbre. 
• Retirer Ia tige et sertir les deux 
colliers. 
Ecartement du jonc d'arrel pour 
l'emaction du lripode. 
http://vnx.su
Caracteristiques Detaillees 
Direction a cremaillere assistee hydrauliquement par venn integre. 
Colonne de direction en 2 parties articulees par joint de cardan. 
Dispositif de secunte par element d'~bon d'energ1e sur le tube enveloppe. 
Volant int9grant un coussin gonflable de secunte (Airbag) sur toutes les versions. 
Nombre de tours de volant de butee a butee : 2,9. 
Diametre de braquage (entre trottoirs) : 9,93 metres. 
D1ametre de braquage (entre murs) : t0,33 metres. 
CREMAILLERE 
Cremaillere a pas variable et verin d'assistance hydraulique integra. 
Course de Ia cremalitere . 69,5 mm. 
POMPE D'ASSISTANCE 
Pompe a palettes entrainee par une courroie multipiste depUJs le v1lebrequin 
commune a tous les accessoires. 
Pression d'assistance : non communiquee. 
Tension de Ia COliTOie d'entrainement assuree par un galet tendeur automatique. 
HUILE D'ASSISTANCE 
Capacite : 0,8 litre. 
Prllconisation : 'luile de transmission A TF repondant a Ia specification Ford 
ESP MC2166H. 
Periodicite d'entretien : pas de remplacement prescrit mais controle du 
niveau tousles 15 000 km. 
COUPLES DE SERRAGE 
(daN.m ou m.kg) 
Ecrou de volant: 5,5. 
Boitier de direction: 8,4. 
Ecrou de rotule de direction : 2.6. 
Tube enveloppe sur tablier : 1 ,2. 
Vas du cardan d'accouplement-< 2,8. 
Support de pompe d'assistance : 2,4. 
Pompe d'asslstaoce sur support 2,4. 
Canalisations · - raccord sur pompe : 6,5. 
- raccord sur boTtier : 3,1. 
- raccord sur retroidlsseur: 1 ,7. 
Ecrou de joint de cardan : 2,8. 
Contre-ecrou de rotufe de dtrecbon : 6,3. 
Support de tnangle de suspension : 8,5. 
Ecrous de fixat1on des pattes de maintien de boitter : 4,5. 
Conseils Pratiques 
EN BRfF 
II est vivement conseillc de debrancher Ia battcrie puis d'attendre quelques minutes avant toutes interventions sur le 
dispositif d'airbag lors du demontage du volant ~-.:-· 
Depose-repose 
de Ia colonne 
de direction 
DEPOSE 
• Placer les roues en ligne drOile. 
• Debrancher Ia batterie. 
• Deposer les demi-coqUJIIes de Ia 
colonne de direction. 
• Attendre q~elques m1nutes puis 
deposer le module d'airbag 
corlducteur (voir operation cancer­nee 
au chapltre • DIVERS •). 
• Verrouiller le volant en ligne droite. 
• Deposer le boitJer de transpon­deur 
PATS sur Ia colonne puis le 
debrancher. 
• Debrancher les connecteurs : 
- du module d'airbag ; 
- du contacteur multifonction (eclai-rage, 
essule-glace et avertisseur 
sonore); 
- du contacteur combine antivol 
demarrage; 
puis deposer ces demiers. 
• Deposer le volant de direction en 
prenant soln de reperer sa position 
et de respecter les precautions 
inherentes au dispositif d'airbag. 
• Deposer le ressort spirale d'airbag 
(contacteur tournant) 
• Decrocher le cable de commarlde 
d'ouverture de capo!. 
• Reperer Ia position de Ia colonne 
• et de ses 2 arbres par rapport au 
pignon du boitter de direct1on. 
• Deposer Ia vis d'accouplement 
elastique entre le boitier de direc­tion 
et Ia colonne apres avoir 
repousser son souffle! de protec­tion. 
• D<wisser les 2 ecrous de fixat1on 
de Ia colonne de direction. 
• Extraire Ia colonne de direction de 
Ia planche de bord 
REPOSE 
Pour Ia repose, effectuer les opera­tioras 
de Ia depose en ordre inverse 
en respectant : 
- La position des roues en ligne 
drOtte. 
- Les couples de serrage presents. 
- Les reperes fait a Ia depose. 
- Les precautions inherentes au dis-positif 
d'airbag. 
- Le cafage du ressort spirale (voir 
operation concernee au chapitre 
"DIVERS"). 
Situation des ecrous 
de rJXation de Ia colonne 
de direction. 
- 44 - 
Situation de Ia •i~ 
de fi•ation du boitier 
transpondeur. 
http://vnx.su
- DIRECTION-DIRECTION 
1. Module d'airbag • 2. Volant • 3. Plaque de renfort. 4. Contacteur tournant • 5. Colonne de 
direction avec tulie enveloppe • 6. Ba!fue · 7. Souffle! de protection · B. Arbre intermediaire a 
cardans. 9. Cardan d'accouplement elasti9.uc . 10. Pare-poussierc . 11. Bague d'etancheite • 
12. Sifentbloc de fixation de boWer- 13. Bottier de direction- 14. Pattes de mainlien · 15. Paltt 
dt support de servofrein . 16. Soufflet . 17. Rotule • 18. Demi-coquilles. 
1sj.PJ 
P'' 
Depose-repose 
du boitier de direction 
DEPOSE 
• Debrancher Ia battene. 
• Reperer Ia position du boitier avec 
colonne de direction. 
• Debrancher le raccord du tuyau 
refroid1sseur el vidanger le cir- 
Deposer Ia vis d'accouplernenl du 
itJer avec Ia colonne de direction. 
Deposer les roues, puis de 
aque cote, deposer l'ecrou de 
lion de Ia rotule de direction el 
aire celle-ci a I' aide d'un extrac­universel. 
Deposer Ia vis de bridage de Ia 
olule inferieure et l'exlraire du 
ot. 
o Deposer Ia barre stabihsatnce 
(vo1r operation concernee au cha­pitre 
"SUSPENSION - TRAIN AV - 
MOYEUXj. 
o Deposer le support de tr1angle de 
suspens1on cote gauche. 
o Deposer l'ecrou de fixation de Ia 
patte de support du servofrein. 
o Deposer les pattes de mainlien du 
boitier de direction. 
o Debrancher les raccords hydrau­liques 
du boitier en prevoyant 
l'ecoulement de l'hwle d'assistance 
puis !'obturation des canalisations 
pour EMler !'introduction d'impure­tes 
dans le circuit. 
o Deposer les vis de fixation du bot· 
tier. 
o Extraire le boitier de direction par 
le cote gauche du vehicule. 
~pose d'une rotule 
de i!irection a !'aide 
d'un extracteur. 
6 J ' ' 
~ 
Implantation des vis 
de fixation du support de 
triangle de suspension. 
1. Vis de centrage 
et de fixation du support 
de triangle · 
2. Vis de bridage de rotule 
inferieure. 
I> 
1. VIS de fixation du boitier 
de direction - 
2. Pattes de maintien 
du boilier • 
3. Patte de support 
du servofrein. ' 
-45- 
FORDKa EJaiZ 
http://vnx.su
REPOSE 
Pour Ia repose, effectuer les opera­tions 
de Ia depose en ordre inverse 
en respectant : 
- Le remplacement des joints 
d'etancheite des raccords de cana­lisations 
a l'aide de l'outil Ford 13- 
015 ecarteur de joint teflon ou un 
mandrin au diametre approprie. 
- Les couples de serrage prescrits. 
- Les reperes realises a Ia depose. 
- La purge du circuit d'assistance 
(voir operation concemee). 
Depose-repose • 
de Ia pompe d'assistance 
DEPOSE 
• Debrancher Ia batterie. 
• Faire tourner le tendeur de cour- 
- DIRECTION - 
roie d'accessoires dans le sens 
horaire et degager Ia courroie de Ia 
poulie de pompe d'assistance. 
• Deposer le projecteur droit (voir 
operation concernee au chapitre 
"EQUIPEMENT ELECTRIQUE"). 
• Debrarcher le raccord du tuyau 
de refroidisseur et vidanger le cir­cuit. 
• Placer un recipient pour l'ecoule­ment 
de l'huile d'assistance et 
debrancher les canalisations 
hydrauliques d'aspiration et haute 
pression. Prendre soin de rebou­cher 
provisoirement les canalisa­tions 
pour eviler !'introduction 
d'impuretes dans le circuit. 
• Deposer les 4 vis de fixation de Ia 
pompe d'assistance. 
• Deposer a l'etabli Ia poulie de Ia 
pompe d'assistance a l'aide de 
l'outil special Ford 13-022 (extrac­teur). 
Implantation des vis 
de fixalion de Ia pompe 
d'assistance. 
REPOSE 
Pour Ia repose, effectuer les opera­tions 
de Ia depose en ordre inverse 
en remplac;:ant les joints d'etancheite 
avec l'outil special Ford (ecarteur de 
joint teflon 13-015) ou un mandrin au 
diametre approprie, en respectant 
les couples de serrage prescrits et en 
effectuant Ia purge du circuit d'assis­tance 
(voir operation suivante). 
Nota : En cas de remplacement de 
Ia pompe, n3cuperer les raccords 
hydrauliques de I' ancienne pompe, 
ne pas utiliser ceux foumis. 
La repose de Ia poulie de pompe 
s'effectue a l'aide de l'outil Ford 
21-192. 
Vidange, remplissage 
et purge du c1rcuit 
d'assistance 
• Debrancher les canalisations 
hydrauliques sur le boitier et laisser 
s'ecouler l'huile dans un recipient. 
• Rebrancher les canalisations en 
respectant le couple de serrage 
prescrit. 
• Remplir le reservoir de compensa­tion, 
jusqu'au repere "MAX", avec 
de l'huile d'assistance propre en 
prenant soin d'eviter Ia formation de 
bulles d' air (emulsion). 
• Demarrer le moteur et toumer len­tement 
le volant de butee a butee 
en contr61ant le niveau et !'absence 
de fuites. 
Attention : Veiller a ce que le 
niveau de l'huile d'assistance ne 
descende pas en dessous du 
repere "MIN". 
• Arreter le moteur et monter 
l'adaptateur de purge de circuit 
hydraulique d'assistance relie a une 
pompe a vide, sur le reservoir de 
compensation. 
• Demarrer le moteur et tourner le 
volant de butee a butee. 
• Arreter le moteur, et appliquer une 
depression de 0,51 bar avec Ia 
pompe a vide pendant au minimum 
5minutes. 
Nota : si I' on observe une chute de 
pression superieure a 0,07 bar, 
procec!er a un controle d'etancheite 
du circuit. 
• Depressuriser le circuit d'assistan­ce 
et repeter !'operation de purge 
apres avoir tourne le volant de 
butee a butee. 
• Deposer l'adaptateur et Ia pompe a vide, faire fonctionner le moteur et 
toumer le volant de butee a butee. 
Si le systeme est bruyant, repeter 
!'operation de purge. 
CIRCUIT D'ASSISTANCE 
1. Boilier de direction - 2. Reservoir de 
compensation- 3. Tuyau d'aspiration- 4. Pompe 
d'assistance -5. Poulie - 6. Canalisation haute 
pression - 7. Manocontact - 8. Canalisation 
de refou/emen/ - 9. Support. 
I ~ 
http://vnx.su
I 
Caracteristiques Detaillees 
SUSPENSION AVANT 
Suspension a roues independantes du type pseudo Mac-Pherson avec In­angles 
1nfeneurs montes sur pahers elastiques et barre stabilisatrice ag1ssant 
sur les elements de suspension par l'intermediaire de b1ellettes de lia1son. 
Comb1ne ressort-amortisseur formant !'element de suspension. 
TRIANGLE INFERIEUR 
De chaque c6te, un tnangle en acter embout1 est fixe sur un support de fixa­llon 
par deux paliers elastiques vert1caux. les supports de fixation sont VIS­ses 
sur Ia ca1sse. 
RESSORTS 
Ressorts he!lico'idaux montes excentres par rapport aux amortisseurs. 
AMORTISSEURS 
Amortisseurs hydrauhques telescopiques non demontables, rapportes dans 
1e pivot. 
BARRE STABILISATRICE 
Barre cylindrique fixee par un palier elastique sur chaque support de fixation 
et rel1ee a l'amort1sseur par l'intermediaire d'une b1etlette de ha1son. 
Dtametre de Ia barre : 20 mm. 
TRAIN AVANT 
CARACTERISTIOUES DE LA GEOMETRIE 
Veh1cule a VIde et en ordre de marche. 
Parallelisme (reglable): pincement de 1 ± 1 rrm ou de 0'10' ± 10'. 
Carrossage (non reglable) : 0' 03' ± 1'24'. 
Chasse (non reglable): 2'47' ± 1'15'. 
MOYEUX AVANT 
Moyeux montes sur roulements etanches a double rangee de b1lles a 
contact oblique. 
Le roulennent est monte serre dans le pivot et sur le moyeu. 
COUPLES DE SERRAGE 
(daN.m ou m.kg) 
Fixation supeneure de l'elennent de suspensiOn : 5. 
tcrou de bge d'amort1sseur : 5,9 
Boulon de bridage du pivot sur I' element de SIJSpension : 5,1. 
Fixat1ons du support de fixation : 8,5. 
Paliers de barre stabilisatrice sur support de fixation : 2,5. 
Bouton de bridage de rotule inferieure sur le pivot : 5, 1. 
Contre-ecrou de bietlette de direction : 6,3. 
tcrou de rotule de direction : 2,7. 
Fixations du tri~e sur support de flxatJon : 5 + se~ angula~re de 90". 
Ftxations d'une bietlette de barre stabilisatnce : 5,2. 
tcrou de moyeu : 29. 
tcrou de roue : 8,5. 
Conseils Pratiques 
T EN BREF 
II est preferable de bloquer les fixations relatives aux organes de suspension, une fois le vehicule sur ses roues el en 
respedant toujours les couples de serrage prescrits. 
II est conseille de proceder au contrOie et au reglage, si necessaire, des angles de Ia geometrie du train avant, apres 
toute intervention sur ce dernier. 
Sur I' ensemble des angles caracteristiques de Ia geometrie du train avant, seulle parallelisme est reglable. 
Le contrcile de Ia geometrie du train avant s'effectue a vide et en ordre demarche. 
SUSPENSION AVANT 
Depose-repose 
d'un element 
de suspension 
DEPOSE 
• Lever et caler l'avant du vehicule 
puis deposer Ia roue du cOte 
cone erne. 
• Detacher le flexible de frein de 
I' element de suspension. 
• Deposer Ia fixation de Ia biellette 
de lla1son sur l'amortisseur. 
• Deposer l'etrier avec son support 
ainsi que le d1sque de !rein (voir 
operations concernees au chapitre 
"FREINSj. 
• Deposer Ia goupille !endue de Ia 
rotule de direction. 
• Desserrer l'ecrou de rotule de 
direction et desaccoupler Ia rotule 
du pivot. 
• Deposer l'ecrou de rotule de 
direction. 
• Deposer le boulon de bndage de 
Ia rotule Jnfeneure sur le pivot. 
• Desaccoupler Ia rotule puis le tri­angle 
mferieur du p1vot. 
• Deposer le boulon de bridage du 
pivot sur I' element de suspension. 
Fixation superieure 
d'un element 
de susP"nsion. 
-47- 
• Ecarter, a l'aide de l'outil Ford 
14-039, l'encoche du pivot et le 
separer de I' element de suspension. 
• Debloquer sans le deposer l'ecrou 
http://vnx.su
Conduite et entretien 
BOtfE DE VITESSES 
L1 grille des vitcsscs est inscrite sur le pommeau du le,ier. Pour selcc­tionner 
Ia marche arrierc. ancndre !'arret complct du vchiculc cr depla­cer 
lc levier a fond vers Ia droite t·ontre Ia pression du rosort, tirer vers 
l'arriere. 
Remarque : ue pas 
exercer de pression 
sur /e ler•ier de Ia 
boite en cours de 
route au risque 
d'endommager les 
fourcbettes de Ia 
boite. Ne pas poser 
le pied sur Ia pedale 
d 'embrayage en 
debors des cba!lge­mellls 
de rapports. 
Levier de viles55 
de Ia boile de vitesses 
ECLAIRAGE ET SIGNAilSATION 
COMMANDE DE L'ECIAIRAGE 
Le commutateur a gauche du volant est a fonctions multiples. U com­mande 
les fonctions d'eclairage et de clignotams. A !'exception de 
l'avertisscur sonore et des feux de dctresse, les fonctions >uivantes ne 
peuvent etre obtenues que Jorsque le contact est mis. Lorsquc les feux 
ne sont pas etc:ints, une alarme se dedcnchc a l'ouverture de Ia porte 
conducteur. 
Pour aUumcr lcs projecteurs toumer Ia commande : 
0 Extinction. 
1. Fcux de position. 
2. Projecteurs. 
INVERSEUR ROUfE/CROISEMENT 
Actionncr lc levier vers !'avant ou vers l'arriere : 
-position cenLCale : feux de croiscmcnt. 
-position avancee : feux de route. Le temoin hleu s'eclaire au tableau 
debord. 
- position reculce : appel de phare. Celte fonction reste utilisablc 
meme si Ia commande est en position 0 (extinction). 
Commande d'eclairac.e principdle 
0. Extinction- 1. Feux de pos1tion- 2. Projeeteurs 
CD : clignolllnt droit -CG : clignotant gauche 
A. Feux de route - B. Appe1s de phare 
VI 
CLIGNOTANfS 
QueUe que soit Ia position de l'eclairage, mana:uvrer Ia manette dans lt: 
plan paraUelc au 1•olant : vers 1e haul, virage a droite, vers le bas, virage a gauche. 
Un repetiteur lumincux ct sonore clignote au tableau de bord 
FEU A.RRIERE DE BROUillARD 
I.e feu arriere de brouillard fonctionne quand les projccteurs soot allu­mes. 
Appuyer sur l'interrupteur situe a droitc du p<>'te de conduitc. 
Attention : il est inWrdit de co!lduire at'€C le feu de broui/lard 
allume lorsque Ia t•isibilite est sufflsante (plt/.S de 50 m). 
SIGNAL DE DtfR.EssE 
Commamle par un contacteur place a droite du poste de conduite, ce 
dispositif actionnc simultam'ment les quatre fe~n. dignotants et doit 
etre utilise en cas d'immobilisalion imprevue dan• un endroit ou k 
vehicule est un obstacle dangcreux pour lcs autres automobilistcs. Sa 
mise en service eSt signalce par l'allumage d'un temoin et rend mope­rant 
lc comrnutateur de clignotants. 
REGIAGE DE SITE DES PRO}ECI'EURS 
La hauteur du faisceau des projectcurs peut etre modifiee pour tenir 
c.:ompte de Ia charge du vehicule en toumant Ia molene placee a droite 
de Ia colonne de direnion. 
Quarre positions sont possibles : 
· I : conducteur seul, et 
conducteur avec un 
passagcr avant. 
· 2 : nombrc d'occu­pants 
complet sans 
bagages. 
- 3 : nombre d'occu- -. 
pants complct avec 
bagages 
-4 : conducteur seul et 
coffrc charge. 
Reg/age du site 
de5 projecteurs 
PLAFONNIER AVANT 
Le plafonnicr avant dispose d'un commutatcur a trois positions : 
· I. Eclairage automa­tiquc 
a l'ouvemtre des 
pones. 
- 2. Anit. 
- 3. Eclairage perma-nent. 
Plafonnier. 
http://vnx.su
-SUSPENSION -TRAIN AV- MOYEUX - 
SUSPENSION - TRAIN AVANT - MOYEUX 
1. Pivot- 2. Roulement de moyeu- 3. Moreu- 4. Circlip- 5. Amortisseur- 6. Ressort- 
7. Soufflet de protection- 8. Butte elastique- 9. Coupelle su~rieure- 10. Entretoise- 
8----14 
(I';i;;ijJ~- 13 
g---12 
11. Tampon- 12. lcrou de tige d'amortisseur- 13. Cuvette- 14. Ecrou de fixation superieure 11 
d'e/ement de suspension - 15. Triangle inferieur- 16. Support de fixation - I 7. Bride de palier 
de barre stabilisatrice- 18. Palier de barre stabilisatrice- 19. Barre stabilisatrice- 20. B1ellette 
@'9---10 
de Ia fixation superieure de I' eh~­ment 
de suspension en maintenant 
Ia llge de l'amortiSSeur a l'aide 
d'une cle Allert 
• Tout en ma1ntenantl'element de 
suspension, deposer l'ecrou de 
fixation superieure et recuperer Ia 
bague en caoutchouc. ' 
• Degager !'element de suspension 
par le passage de roue. 
de liaison. 
19 
f REPOSE 
• Operer en ordre inverse de Ia 
depose en prenant soin de rempla­cer 
taus les ecrous autofre1nes et 
de respecter les couples de serrage 
presents. 
• Procecter au controle et au reglage 
si necessaire de Ia geometrie du train 
avant (voir 0 .eration concemee). 
Demontage-remontage 
d'un element 
de suspension 
Nota : remplacer toujours les amor­tisseurs 
ou les ressorts par train 
complet. Nous vous conseillons de 
preferer des amortisseurs d& 
Implantation des fixation< 
des diverses pi«es 
conslitulives 
d'un demi.train avant 
1. Vis de fixation inferieure 
d'un element de suspension • 
2. Boulon de bridage 
de Ia rotule inferieure 
sur le pi,ot - 
J. Fixation de Ia rolule 
de direction sur le pivot - 
4. Biellette de direction - 
5. Biellette de liaison de 
barre stabilisatrice . 
6. Bam stabilisatrice - 
7. Fintions de Ia biellette 
de liaison. 
-48- 
9 
II 
http://vnx.su
marques reconnues, ceux-ci condi­tionnant 
pour une part importante le 
bon comportement dynamique du 
vehicule. 
DEMONT AGE 
• Deposer !'element de suspension 
(voir operation precedente) et le 
fixer dans un etau muni de mor­daches 
appropries afin de ne pas 
deformer le corps d'amortisseur lors 
du serrage. 
• Monter un compresseur de res­sort 
muni de griffes appropriees sur 
le ressort. 
• Comprimer le ressort jusqu'a sou­lager 
Ia pression qu'il exerce sur 
ses coupelles. 
• Deposer l'ecrou de tige d'amortis­seur. 
• Deposer ensuite dans l'ordre, Ia 
cuvette (1), le tampon (2), l'entretol­se 
(3), Ia coupelle superieure (4), Ia 
butee (5), le souffle! de protection 
(6) et le ressort de suspension (7). 
Important : pour des raisons Sill­dentes 
de securite, decomprimer le 
ressort de suspension si le remon­tage 
n'est pas realise dans l'imme­dtal. 
• Deposer l'amortisseur de l'etau. 
REMONTAGE 
le remontage s'effectue dans le 
sens inverse du demontage. 
Respecter l'ordre d'empilage des 
pieces, les couples de serrage pres­crits 
et veiller au positionnement 
correct des extremites du ressort 
sur ses coupelles inferieure et supe­neure. 
Depose-repose 
d'un triangle inferieur 
DEPOSE 
• Lever et caler !'avant du vehicule 
puis deposer Ia roue du cote 
concern e. 
-SUSPENSION- TRAIN AV- MOYEUX- 
• Deposer le boulon de bridage de 
Ia rotule inferieure sur le pivot. 
• Desaccoupler Ia rotule puis le tri­angle 
infeneur du pivot. 
• Deposer les fixations du triangle 
sur le support de fixation. 
• Degager le triangle. 
REPOSE 
• Operer en ordre inverse de Ia 
depose en prenant soin de rempla­cer 
tous les ecrous autofreines et 
de respecter les couples de serrage 
prescrits. 
• Proceder au controle et au regla­ge 
si necessaire de Ia geometrie du 
train avant (voir operation cancer­nee). 
Depose-repose 
de Ia barre stabilisatrice 
et du support de fixation 
DEPOSE 
• Lever et caler !'avant du vehicule 
puis deposer Ia roue du cote 
conceme. 
• Deposer le boulon de bridage de 
Ia rotule inferieure sur le pivot. 
• Desaccoupler Ia rotule puis le tri­angle 
inferieur du pivot. 
• Deposer Ia fixation de Ia biellette 
de liaison sur Ia barre stabilisatrice. 
• Deposer les vis de fixation des 
paliers de barre stabilisatrice sur les 
supports de fixation. 
• Deposer Ia barre stabilisatrice. 
• Deposer les vis de fixation des 
supports de fixation. 
Nota : le support de fixation du cote 
droit est fixe par cinq vis contra six 
pour le support de fixation du cote 
gauche. 
• Deposer !'ensemble support de 
fixation et triangle infeneur. 
• Deposer les fixations du triangle 
sur le support de fixation. 
• Degager le triangle. 
Vis de fixation d'un palier 
de barre stabilisatrice. 
REPOSE 
• Operer en ordre inverse de Ia 
depose en prenant soin de rernpla­cer 
tous les ecrous autofreines et 
de respecter les couples de serrage 
prescrits. 
• Proceder au controle et au rEigla­ge 
si necessaire de Ia geometri~ du 
tr~in avant (voir operation conce[­nee). 
• Controler I 'eta! des paliers elas­tiques 
de Ia barre stabilisatrice et 
les remplacer si necessaire. 
• Respecter l'alignement du support 
de fixation et du triangle inferieur 
par rapport a Ia caisse. - 
Depose-repose 
d'un pivot 
DEPOSE 
• Vehicule au sol, demater l'ecrou 
de moyeu et le desserrer. 
• Debloquer sans le deposer l'ecrou 
de Ia fixation superieure de !'ele­ment 
de suspension en maintenant 
Ia tige de I' amortisseur a !'aide 
d'une cle Allen. 
• Detacher le flexible de frein de 
!'element de suspension. 
c:> 
Extraction 
de Ia transmission 
du moyeu. 
FORD Ka [J E:i 1:1 
• Deposer l'etrier avec son support 
ainsi que le disque de frein (voir 
operations concernees au chapitre 
"FREINS"). 
• Deposer Ia goupille fendue de Ia 
rotule de direction. 
• Desserrer l'ecrou de rotule de 
direction et desaccoupler Ia rotule 
du pivot. 
• Deposer l'ecrou de rotule de 
direction. 
• Deposer l'ecrou de moyeu avec 
sa rondelle. 
• Deposer le bouton de bridage de 
Ia rotule inferieure sur le pivot. 
• Desaccoupler Ia rotule puis le tri­angle 
inferieur du pivot. 
• Desaccoupler fe pivot de l'arbre 
de transmission. 
• Deposer le bouton de bridage du 
pivot sur !'element de suspension. 
• ~carter I' encoche du pivot et le 
separer de !'element de suspension. 
REPOSE 
• Operer en ordre inverse de Ia 
depose en prenant soin de rempla­cer 
tous les ecrous autofreines, 
l'ecrou de moyeu et de respecter 
les couples de serrage prescrits. 
• Proceder au controle et au rEigla­ge 
si necessaire de Ia geometrie du 
train avant (voir operation cancer­nee). 
t. Vis de fixation d'un triangle inferi~r. 2. Vis de fixation d'un support de fixation. 
Desaccouplernent de I' element de suspension du pi•ol a 
!'aide de l'outil Ford 14-039. 
- 49 - 
http://vnx.su
- SUSPENSION - TRAIN AV - MOYEUX-TRAIN 
AVANT 
Controle et re_glage 
de Ia geometne 
L'operation de contr61e necessite 
!'utilisation d'un appareil specifique. 
Sur !'ensemble des angles de Ia 
geometrie du train avant, seul le 
parallehsme est reglable. En cas de 
releve de valeurs hors tolerances 
sur les angles non reglables. 
contr61er l'etat des element$ consti­tuttfs 
du train avant. 
REGLAGE DU PARALLELISME 
Le parallelisme se regie par l'allon­gement 
ou le raccourcissement 
symetnque des longueurs des tiges 
filetees apparentes des blellettes de 
directton. 
• Centrer le volant et le maintenir 
dans cette position. 
• Desserrer les contre-ecrous des 
biellettes de direction. 
• Deposer les colliers exterieurs des 
soufflets des biellettes de dtrecllon. 
• Agtr sur les btellettes de dtreclton 
pour obtenir Ia valeur prescnte en 
Jes serrant ou en tes desserrant. 
• Resserrer les contre-ecrous au 
couple prescrit. 
• Reposer des colliers exterieurs 
neufs sur les soufflets des biellettes 
de direction. 
Reglage du par;~llelisme. . . 
1. Rotule de direction- 2. Contre-«rou- 3. Biellelte de di~tlon- 4. Collier 
de serrage du souffle!. 
MOYEUAVANT 
Remplacement 
d'un roulement 
de moyeu 
- · • Proceder a Ia depose du pivot 
(votr operalton concernee). 
• A l'aJde d'un extracteur approprie, 
extratre le moyeu du pivot. 
Important : tout roulement demol'l­te 
doit etre imperativement rempla­ce 
et, en regie generate, par train 
complet. 
• A t'aide d'un extracteur a prise 
exterieure, extraire Ia bague lnte­rieure 
du roulement restee sur le 
moyeu. 
• Deposer le jonc d'arret de main­lien 
du roulement dans le pivot. 
• 
Extraction du moyeu du pivot 
• A Ia presse. extraire le routemen! 
du pivot. 
• Nettoyer et contr61er le pivot et le 
moyeu. Verifier que Ia portae du 
roulement dans le pivot est exemp­te 
de rayures ou de traces d'usure 
et Ia lubrifier legerement. 
• A Ia presse et avec un mandrin de 
diametre appropne, prenant appui 
sur sa bague exterieure, mettre en 
]one d'arret du roulement 
dans le moyeu a remplacer a chaque intervention. 
-50- 
place le roulement neuf, legeremenl 
lubrifie, dans le ptvot jusqu'er1 
butee. 
• Monter un jonc d'arret de maintien 
neuf. 
• A Ia presse et en prenant appul 
sur Ia cage interieure du roulement! 
engager le moyeu dans le pivo 
jusqu'en butee. 
• Proceder a Ia repose du pivot (vo· 
operation concernee). 
Mise en place du moyeu dans le pivot a 
Ia presse. 
http://vnx.su
l 
Caracteristiques Detaillees 
SUSPENSION ARRIERE MOYEUX ARRIERE 
Suspension par essieu semi-ngide profile en " V • a bras tires et combines Moyeux montes sur deux roulements etanches a rouleaux conlques integres 
ressort-amortisseur constituant les..ejements de suspension. aux tambours de frein. 
L'essieu est fixe sur Ia ca1sse par l'lnlermediaire de paliers elastiques. 
RESSORTS 
Ressorts helico"idaux montes concentnquement aux amortisseurs. 
AMORTISSEURS 
Amortisseurs hydrauliques telescop1ques non demontables. 
TRAIN ARRIERE 
CARACTERISTIQUES DE LA GEOMETRIE 
Vehicule a vide et en ordre de marche. 
Parallelisme (non reglable): pincement de 2,3 ± 2 mm ou de 0"23' ± 20'. 
Carrossage (non reglable) : - 1°15' ± 45'. 
COUPLES DE SERRAGE 
(daN.m ou m.kg) 
Fixation supeneure de !'element de suspension : 3,4. 
Fixation inferieure de !'element de suspension: 12. 
Palier d 'essieu sur caisse : 5. 
Bras d'essieu sur palier: 6,8. 
Fusee sur ess1eu' 6,6. 
Ecrou de moyeu : 29. 
Ecrou de roue : 8,5. 
Conseils Pratiques 
EN BREF 
Le levage de l'arriere du vehicule est inlerdit en prenant appui sur l'essieu. Respecter les points prevus a eel effet. 
II est preferable de bloquer les fixations relatives aux organes de suspension, une fois le vehicule sur ses roues et en 
respectant toujours les couples de serrage prescrits. 
Aucun angle de Ia geometne du train arriere n'est reglable. 
SUSPENSION ARRIERE 
Depose-repose 
d'un element 
de suspension 
DEPOSE 
• Lever et caler l'arriere du veh~eule 
et deposer Ia roue du c6te conceme. 
• Deposer Ia fixation inferieure de 
''element de suspension sur 
l'essieu. 
• Ouvrir le hayon. 
• Deposer Ia tablette arriere puis 
son support. 
• Deposer Ia fixation superieure de 
I' element de suspension sur Ia cais­se 
puis le degager par le passage de 
roue et recuperer le palier superieur. 
REPOSE 
Proceder dans l'ordre mverse de Ia 
depose en prenant soin de respec­ter 
les points su1vants : 
- Remplacer systematiquernent tous 
les ecrous autofremes. 
- Proceder au serrage definitif des 
fixat1ons de !'element de suspen­sion 
une fois les roues au sol. 
- Respecter les couples de serrage 
presents. 
Demontage-remontage 
d'un element 
de suspension 
Nota : remplacer toujours les amor­llsseurs 
ou les ressorts par train 
complet. Nous vous conseillons de 
preterer des amortisseurs de 
marques reconnues, ceux-ci condi­llonnant 
pour une part 1mportante le 
bon comportement dynamique du 
vehicule. 
- 51- 
.L. 
Fixations d'un element 
de suspension. 
A. Superieure - • 
8. tnferieure. 
http://vnx.su
1 
3 
Ordre numerique de demontage 
d'un element de suspension. 
DEMONT AGE 
• Deposer !'element de suspension 
(voir operation precedente) et le 
fixer dans un etau muni de mor­daches 
appropriees afin de ne pas 
deformer le corps d'amortisseur Iars 
du serrage. 
• Monter un compresseur de res­sort 
muni de griffes appropriees sur 
le ressort. 
• Comprimer le ressort jusqu'a sou­lager 
Ia pression qu' il exerce sur 
ses coupelles. 
• Deposer les elements dans l'ordre 
numerique indique sur Ia figure. 
Important : pour des raisons evi­dentes 
de securite, decomprimer le 
ressort de suspension si le remon­tage 
n'est pas realise dans l'imme­diat. 
• Deposer l'amortisseur de l'etau. 
-SUSPENSION -TRAIN AR - MOYEUX - 
SUSPENSION - 
TRAIN ARRIERE - MOYEUX 
1. Essieu- 2. Palier d'essieu- 3. Paliers tHas­tiques 
- 4. Plateau de Frein - 5. Fusee - 6. Basue 
d'etancMite- 7. Roulement de moyeu inlemur 
- 8. Rou/ement de moyeu exterieur- 9. Goujon 
de roue - 10. Tambour de (rein - 11. Ecrou de 
moyeu · 12. Capuchon de moyeu- 13. Vis de 
filiation inferieure d'elt!ment de suspension- 15 __.,r-,.-<> 
14. Amortisseur- 15. Ressort- 16. Coupelle 
superieure - 17. Tampon- 18. Circlip- 
19. Palier superieur d'tWment de suspension- 
20. Ecrou de filiation supt!rieure d'e/t!ment de 
suspension. 
REMONTAGE 
Le remontage s'effectue dans le 
sens inverse du demontage. 
Respecter l'ordre d'empilage des 
pieces, les couples de serrage pres­crits 
et veiller au positionnement 
correct des extremites du ressort 
sur ses coupelles inferieure et supe­rieure. 
Depose-repose 
de l'essieu arriere 
DEPOSE 
• Installer le vehicule sur un pont ele­vateur 
il4 colonnes de preference. 
• Deposer les roues arriere. 
Dans l'habitacle 
• Soulever le souffle! du levier de 
!rein de stationnement puis 
detendre le cable. 
Sous le vehicule 
TRAIN ARRIERE 
• Debrancher et deposer les 
flexibles de !reins du passage de 
roue. Prevoir l'ecoulement du liqulde 
de frein. 
Controle 
de Ia geometrie 
L'operation de controle necessite 
!'utilisation d'un appareil specifique. 
Aucun des angles caracteristiques 
de Ia geometrie du train arriere n'est 
reglable, seul un controle est pos­sible. 
En cas de releve de valeurs hors 
tolerances, controler l'etat des ele­ments 
constitutifs du train arriere. 
• Obturer Ia canalisation de !rein 
restant en place dans le passage de 
roue. 
• Deposer les limiteurs de pression. 
• Degager les raccords de flexibles 
de !reins de leurs supports. 
• Deposer les vis de fixation de Ia 
fusee sur le train arriere. 
-52- 
• Deposer !'ensemble fusee/tam­oourlroulement 
de moyeu. 
• Defaire les cables de !rein de sta­tionnement 
des attaches sur 
l'essieu arriere. 
• Dflsaccoupler le cable de !rein a 
main -sur le levier de segment tendu. 
Palier de fixation de l'essieu arriere. 
1. Vis de fixation du palier sur Ia caisse . 
2. Vis de fixation de l'essieu sur le palier. 
http://vnx.su
• A l'aide d'un ou plusieurs cries 
rouleurs, realiser un montage en 
sout1en sous l'ess1eu. 
• Deposer les fixations inferieures 
des elements de suspension sur 
l'ess•eu. 
• Deposer les fixations des paliers 
de l'essieu sous Ia caisse. 
• Descendre progressivement 
l'ess1eu arriere et le degager puis le 
poser sur des chandelles. 
• S. necessaJre, deposer les paliets 
de l'essieu arriere. 
• Deposer les plateaux de !rein ~ec 
les segments en per~ant les rivets 
de fixation. 
- SUSPENSION - TRAIN AR - MOYEUX-REPOSE 
Proceder dans l'ordre mverse de Ia 
depose en prenant soin de respec­ter 
les points suivants : 
- Remplacer systematiquement tous 
les ecrous autofreines. 
- Respecter les couples de serrage 
presents. 
- Proceder au serrage detinitif de 
l'ensemble des fixations de l'essieu 
et de Ia suspeOSion arriere une fois 
les roues au sol. 
- Proceder a Ia purge du circuit de 
fremage et au reglage du frein de 
stationnement (voir operations 
concemees au chap•tre "FREINSj. 
teur de Vftesse de roue a l'inteneur 
dutambour 
• A l'aide d'un IM!r IIJIPrOP'l9 (par 
example Ford 21-o51), extraare Ia 
bague d'etanchllrte llliriue. 
• Extraire les roulements inl8ria.f et 
exterieur. 
• A !'aide d'un jet approprie, chls­ser 
les bagues exterieures des 2 
roulements. 
• Nettoyer et controler prioopale­ment 
le logement du roulement 
dans le tambour et l'etat de surface 
de Ia fusee. 
• Graasser chaque roulement neuf et 
sa bague exterieure ainsi que son 
logement dans le tambour. 
MOVEUX ARRIERE 
• Par l'interieur du tambour et d'un 
mandnn approprie (par example 
Ford 15-051) mettre en place Ia 
bague exterieure du roulement inte­rieur 
dans le tambour, j~:~squ'en 
butee. 
Remplacement i 
d'un roulement 
de moyeu 
Important : tout roulement demon­te 
doit etre imperativement rempla­ce 
et, en regie generale, par train 
complet. 
Exlraction de Ia bague 
exterieure du roulement 
e~terieur. 
• Lever et caler I' arriere du veh•cule 
pUis deposer Ia roue du cOte conceme. 
• S'assurer que le !rein de station­nement 
est desserre. 
• Deposer le capuchon de moyeu. 
• Deposer l'ecrou de moyeu. 
• Degager le tambour. 
• Si monte, deposer Ia cible du cap- 
Extraction de Ia bague 
d'etancheite interieure 
3 l'aide du levier 
fOf'd 21-051. 
• 
• Mettre en place le roulement inte­neur 
dans sa bague exterieure. 
• A I' aide d'un mandrin de diametre 
MiSf rn place de Ia bagtJe 
d'etancheite a ('aide du 
mandrin Ford 14--028. 
-53- 
FORDKa 
appropr e (par exemple FGrd 
14-0211t, mettre en place une .... 
d:etanciiMe onteneure neuve llg~W­mr 
ses .._ oe graisse. 
• Si monlt, IMttre en place une 
cible de C811111ide Yitesse neuve 
• Par l'ext61W• tambour et a 
!'rude du rreme (lie prece-demment 
mettnt bague 
e )1. teneure du r ur 
acm le tambour, j~ ..... 
• Mann! en place le ~=~~~ naJ' ClanS sa bague eJ 
• Allpoaw .e tambour. 
• Repoeer et resserrer 1· eaea * moyeu nU &J couple present. 
• Reposer le CIC)Uehon de moyeu. 
Le remptacer s celui-ci a ete 
endommage tors de sa depose. 
• Reposer Ia roue II 1e vetucule au 
sol. 
• Proceder au contrOie 11 ., r&gla­ge, 
si necessaire, du frein dt ata­taonnement 
(voir operabon c:Gnl*­nee 
au chapitre "FREINSi 
MiSf en place d4! Ia b.igut 
exterieure du roulemfnt 
inh!rievr a l'aiM 
du mandrin Ford 1 ).051. 
http://vnx.su
I 
Caracteristiques Detaillees 
Fre1n a commande hydraulique ass1ste par servofre1n a depress1on. 
Double c1rcwt en "X" avec llmiteurs de pression fixe sur le c1rcuit amere. 
A I' avant, d1sques plems et tambours a l'arriere. 
Frein de stationnement a commande mecamque par cables agissant sur 
l'essieu arriere. 
Systeme antiblocage de !rein en option. 
FREINS AVANT 
Marque : Motorcralt. 
Type : a d1sque plein avec etrier flottant monopiston. 
Diametre du piston . 48 mm. 
Diametre du disque : 240 mm. 
Epaisseur du disque : 12 mm (m1m : 8) 
Voile du disque (en place) : max1 0,1 mm. 
Vanation de l'epaisseur du disque : maxi 0,025 mm. 
Epa1sseur min1mum des gamitures · 1 ,5 mm 
Quahte des gam1tures : Galler G3291/5. 
FREINS ARRIERE 
Type : a tambours avec rattrapage de jeu automattque et mecanisme de 
frem de stationnement 1ntegre. 
01ametre du cytindre recepteur : 17,68 mm (22,2 avec ABS). 
01ametre nominal du tambour : 180 mm (203 avec ASS). 
Diametre maxi du tambour apres rect1f1cation : 181 mm (204 avec ABS). 
Largeur des garnitures : 30 mm (sans ABS). 
Epaisseur nominale des gamitures : - segment compnme: 6 mm. 
- segment tendu : 4 mm. 
Epa1sseur m1n1mum des gam1tures : 1 mm. 
Oualite des gam1tures . Ferodo F3615/1. 
COMMANOE 
MAiTRE-CYLINDRE 
Maitre cyhndre tandem. 
Marque : non commumquee. 
Diametre : non communique. 
SERVOFREIN 
Servofrein a depression. 
Marque : non communiquee. 
Diametre : 203 mm (229 mm avec ABS). 
LIMITEURS (sur versions sans ASS) 
Lin1teurs fixes montes dans les passages de roues AR. 
Marque : Alliedsignal (Bendix). 
FREIN DE STATIONNEMENT 
Frem de stationnement par levier au plancher agissant sur tes roues amere 
par l'intermedialfe de deux cables. 
Course du tev1er : 6 crans. 
LIQUIDE DE FREIN 
Capacite : 0,5 litre. 
Preconisation : liqUide synthet1que de fre1n n§pondant a Ia norme Ford 
SAM-SC9103-A specification DOT 4. 
Penod1cite d'entretien : remplacement et purge tous tes 3 ans. 
SYSTEME ANTIBLOCAGE 
Systeme Teves Mk 20 a quatre canaux et quatre capteurs. 
La regulation de Ia pression de freinage des roues arriere est realisee par le 
systeme d'ant1blocage des roues. 
CALCUI.ATEUR 
Calculateur electromquA a double microprocesseur numenque programme. II 
est supporte par le groupe hydraullque et est diSSOCiable de ce demier. 
Le calculateur travallle seiQil le pnnc1pe de Ia redondance asymetrique : les 
deux m1croprocesseurs sont d1tferents, tra!lent les memes informations et 
utllisent un mecanisme d'echange d'information a structure hierarch1see 
pour commumquer. Chaque microprocesseur est programme avec des 
algonthmes de calculs differents. En cas de non contorm1te des signaux 
traites. des parametres calcules, en cas de panne ou de defaillance dans 
!'installation, le calculateur lim1te te fonctionnement des systemes selon une 
procedure appropriee. La defaillance est signalee au conducteur par l'allu­mage 
d'un voyant au combine d'instruments et peut eire interpretee au 
moyen de l'outillage spec1fique du constructeur (FDS 2 000) qu1 peut lire Ia 
memoire volatile du calculateur. 
GROUPE HYDRAULIQUE 
Le groupe hydraulique est d1spose a gauche dans le compart1ment moteur 
sur le tablier sous le bac a battene, ll1ntegre le moteur electrique, Ia pompe 
hydraulique et les electrovannes. 
ELECTROVANNES 
Le bloc hydraulique comporte 10 Eilectrovannes dont 8 pour le systeme ABS 
(2 par canal: une pour l'adm1ssion et une pour l'echappement) non demon­tables 
et alrmentees en 12 volts implantees dans un groupe sur lequel est 
r~portee Ia pompe. 
Press1on de serv1ce . 180 bars. 
CAPTEURS DE VITESSE 
Les capteurs de vrtesse des roues avant sont fiXes sur les pivots. Les cap­leurs 
de vitesse des roues arnere sont fixes sur les moyeux. 
Resistance : 2 300 a 3 100 Q. 
En:refer : non mesurable. f 
COUPLES PE SERRAGE 
(daN.m ou m.kg) 
Ecrous du servofrein et du mahre-cylindre : 2,5. 
Vis de gUidage de l'etrier : 5,8. 
Fixation du levier de !rein de stationnement 2.4. 
VIS de fixation du moyeu arriere : 6,6. 
Raccords hydrauliques : 1 ,3. 
Support de groupe hydraulique . 2,3. 
Vis de fiXation d'un capteur de vitesse de roue : 1. 
tcrou de reglaoe du frein de stationnement . 0,4. 
-54 - 
http://vnx.su
-FREINS - 
Conseils Pratiques 
EN BREF 
Le reglage du frein de stationnement s'effectue dans l'habitacle au niveau du levier. 
La purge du circuit de freinage avec ABS ne presente aucune particularite. 
L'entrefer des capleurs n'est pas reglable. 
FREINS AVANT · 
Rem placement 
des plaquettes 
DEPOSE 
Y' 
• Lever I' avant du vehicule et depo­ser 
les roues. 
• Deposer le ressort anti-brUit sur 
·etner. 
• Degager les bouchons de protec-tJon 
et deposer les deux v1s de gui­oage. 
• Degager l'etrier de son support et 
e mamtenir dans le passage de 
roue a I' aide d'un fil de fer afin de ne 
pas endommager le flexible de frein. 
• Degager du piston, Ia plaquette 
rneneure mun~e d'un ressort puis Ia 
plaquette exteneure. 
• Proceder avant Ia repose, a 
ensemble des controles decrit Ci­oessous. 
CONTROLE 
Avant de proceder a Ia repose. 
cootroler: 
• 1'etat et le montage du cache- 
IXlUSSiere de piston. 
·''absence de fUtte. 
• rusure du disque. 
REPOSE 
• Si necessaire, vider legerement le 
cootenu du reservoir de compensa­tion 
a l'alde d'une senngue. afm 
d eviler son debordement lors du 
18CUI du piston d'etrier. 
• Repousser le ptston d'etner a fond 
son logement avec un appareil 
pte ou une pince multiprise. 
• Mettre en place Ia plaquette inte­re 
sur le piston. Veiller a l'enga­ent 
correct de son ressort dans 
le p1ston. 
De~ du ressort 
anti·bruit. 
' 1. Agr•fP tfp retenue 
de disque de frein. 
• Detacher l'etner et le reposer sur 
son support. 
• Reposer les VIS de gUtdage et les 
serrer au couple present. 
• Reposer les bouchons de protec· 
t1on des vis de guidage. 
• Reposer le ressort anli·bruit sur 
l'etrier. 
• Appuyer plus1eurs lOiS sur Ia 
pedale de frem afin que les pia· 
quettes prennent leur position de 
fonctionnement. 
• Completer le niveau du reservotr 
de compensatton, si necessaire. 
1. Vis de guida2e de l'elrier. 
2. Vis de fiution 
du support d'etrier · 
3. fmpl~cemcnt du caplcur 
de vitme dABS. 
FREINS AVANT 
1. Disque . 2. Etrier. 3. Vis de fiKalion du support d'etrier · 4. Vis de 
guidage d'etrier. 5. Souffle!· 6. Plaquelles · 7. Ressort anti-bruit· 
8. Piston • 9. joint . 10. Cache poussiere • 11. Vis de purge. 
2 
7 
-55 - 
FORDKa mac 
• Remonter les roues et reposer le 
vehicule au sol. 
Depose-repose 
d'un etrier 
DEPOSE 
• Lever !'avant du vehicule et depo­ser 
les roues. 
• A l'aide d'une seringue, aspirer le 
maximum de liquide de fretn conte­nu 
dans le reservotr de compensa· 
lion. 
http://vnx.su
• Debrancher Ia canalisation hydrau· 
lique de l'etrier. Prevoir l'ecoulement 
du hquide et une protection afin 
d'evtter l'introduclton d'impuretes 
dans le circuit (si l'on conserve le 
liquide de !rein, utiliser une pince a 
flexible pour eviler son ecoulement). 
• Deposer les deux vis de gutdage 
de l'etrier. 
• Deposer l'etrier et recuperer les 
plaquettes de fretn. 
• Contr61er et nett oyer I' ensemble 
des pieces. 
REPOSE 
• Reposer l'etrier rernphs de hq~ 
de fretn, le piston repousse a fohd, 
munt de ses plaquettes sur son sup­port 
et reposer puis bloquer au 
couple present les VIS de gutdage de 
l'etrier. 
• Rebrancher Ia canalisation hydrau· 
lique sur l'etrier. 
• Remplir le reservoir de compensa· 
lton et procooer a Ia purge du cir· 
cuit hydraulique de freinage (voir 
operation concemee). 
• Remonter les roues et reposer le 
vehicule au sol. 
Depose-repose 
d'un disque 
Important : rernplacez toujours les 
disques de !rein par train complet. 
- FREINS - 
De plus le remplacement des 
disques tmplique de rernpacer ega· 
Iemen! les plaquettes de frem. 
Les disques neufs sont souvent 
enduits d'un produit de stockage 
qui doit ~tre elimine avec un solvant 
approprie (par exernple trichlorethy· 
IEme). 
DEPOSE 
• Lever I' avant du vehicule et depo· 
ser les roues. 
• Sans le debrancher, deposer 
I' etrier de son support et le mainte­mr 
dans le passage de roue a 'aide 
d'un Ill de fer afin de ne pas endom· 
rnager le flexible de fretn. 
• Deposer le disque en devissant 
l'agrafe de retenu du disque montee 
sur un goujon de moyeu. 
REPOSE 
Pour Ia repose, effectuer les opera· 
tions de depose en sens inverse en 
vetllant toutefots a contr61er Ia pro­prate 
des plans d'appui disque· 
moyeu et une lois l'operatton ache· 
vee, a appuyer plusleurs lois sur Ia 
pedale de train afin que les pia· 
quettes prennent leur position de 
foncttonnement. 
PIECES CONSTITUTIVES O'UN FREIN ARRitRE 
1. Segment comprime • 2. Segment tendu- 3. Ressort de ra~l 
inferieur - 4. Agrafe de retenue • 5. Mec.anisme de rattrapage de JW • 
&. Ressort de rappel superieur • 7. Ressort du systeme de rattrapage · 
8. Cylindre rkepteur -9. able de frein de stalionnement 
Remplacement 
des segments de frein 
Important : remplacez tou1ours les 
segments de !rein par tratn complet 
et respectez Ia marque ainsi que Ia 
qualite preconisi!e. 
DEPOSE 
• Verifier que Ia position correcle du 
mecantsme de frein de stationne­ment. 
• Presenter las segments ainst 
assembles sur le plateau de fre1n. 
Les engager d'abofd sur le cylindre 
recepteur puis sur l'appui infeneur. 
• Deposer Ia pince de maintlen des 
pistons du cylindre recepteur. 
FREINS ARRIERE • Lever et cater l'arnere du vehicule 
puts deposer les roues. 
• Monter le ressort de rappel infe­rieur. 
• Reposer les systernes de matntten 
lateral des segments. 
Depose-repose 
d'un tambour 
Important : remplacez les tambours 
par tratn complet. De plus le rem· 
placement des tambours entraine 
obligatoirernent le montage de seg· 
ments de !reins neuts. 
La methode retenue pour effectuer 
cette operation constste a deposer 
!'ensemble fusee-roulements-tam· 
bour. Cette far;;on de procooer peu 
commune presente l'avantage de 
ne pas avoir a intervenir sur les rou· 
lernents de moyeux et done d'eviter 
l'tndtspensable reglage de ceux-ci a 
Ia repose, ainsi que las precautions 
d'usage (proprete parfaite et grats­sage 
correcte). 
DEPosE 
• Lever et caler le vehtcule roues 
lVTIE!re pendantes. 
• Desserrer Je !rem de stationne­menL 
• Deposer le capteur d'ABS (st 
6Qtipe). 
• Deposer les 4 vis de fixation de Ia 
fus8e et !'ensemble fusee-roule­ments- 
tarnbour. 
Vts de fixation de Ia ~- 
REPOSE 
• Reposer I' ensemble fusee-roule­ments 
·tambour et les vts de fixa!ton 
de Ia fusee. 
• Reposer le capteur d'ABS (st 
equipe). 
• Manceuvrer le levier de frein de 
stationnement et contr61er son bon 
foncttonnernent. 
• Reposer les roues et le vehicule 
au sol. 
• Deposer le tambour (votr operatton 
precedente). 
• Placer une pince de matntien des 
pistons sur le cylindre recepteur. 
• Deposer les mecanlsmes de rnatn· 
tien lateral des segments de fretn. 
• Deposer le ressort de rappel tnfe­rieur 
a l'atde d'une ptnce a ressorts. 
• tearier les segments au niveau de 
l'appw infeneur puis les degager de 
celui-ci. 
• Degager le systeme de rattrapage 
automatique d'usure. 
• Deposer le ressort de rappel supe­rieur 
a I' aide d'une pince a ressorts. 
• Desaccoupler le cru>le de frein de 
stationnement sur le levier du seg· 
ment tendu. 
• Resserrer les segments a leur par· 
tie inferieure et les degager du 
cyhndre recepteur. 
• Verifier l'etancheite des pistons 
l'etat des pare-poussiere et le 
ntveau d'usure du tambour. Au 
besotn rectifier le tambour ou le 
rem placer. 
REPOSE 
• Accoupler le cable du fretn de sta­tionnement 
au levier du segment 
tendu. 
• Mettre en place le systeme de rat· 
trapage de jeu automatique. 
• Monter le ressort de rappel supe­rieur 
utiliser une ptnce a ressorts. 
-56- 
• Reposer le tambour (voir opera­tion 
concernee) 
• Moteur en marche appuyer plu· 
sieurs lots sur Ia pedale de fretn. 
• Procooer au reglage du frein de 
stationnement (votr operation 
con<:emee). 
• Reposer les roues et le vehicule 
au sol. 
Remplacement 
d'un cylindre recepteur 
Nota : dans un soucts d'efftcactte 
de Ia reparation, nous vous 
conseillons d'ad]oindre a !'operation 
de remplacement des cylindres 
recepteur, qui doit toujours ~Ire rea­lisee 
par tratn complet, celle de 
remplacement des segments de 
frein (voir operation precedente). 
DEPOSE 
• Lever et caler l'arriere du vehicule 
p~:~is deposer les roues. 
• Deposer les segments de fretn 
(votr operatton concernee). 
• Debrancher Ia canaltsa1ion 
hydraulique sur le cy1indre recep­teur 
et l'obturer pour evtter l'ecoule­ment 
du liquide. 
http://vnx.su
• Deposer les vis de fixation du 
cylindre recepteur sur le plateau de 
frein. 
REPOSE 
• Mettre en place le cylindre recep­teur 
neuf et le fixer par ses vis. 
• Rebrancher Ia canalisation hydrau­lique 
sur le cylindre recepteur. 
• Reposer les segments de frein 
(voir operation concernee). 
• Proceder a Ia purge du circuit 
hydraulque de freinage (voir opera-tion 
concemee). ? 
COMMANDE 
Depose-repose · 
du maitre-cylindre 
DEPOSE 
• Debrancher le connecteur elec­trique 
du contacteur de niveau. 
11~ 
I 
10 
13 
-FREINS- FORDKa 
FREINS ARRIERE 
1. Plateau - 2. Cylindre recepteur- 3. Segment comprime- 
4. Segment tendu - 5. Levier de frein de $/alionnement - 
6. Levier de reaction du frein de stationnement- 7. Levier du 
COMMANDE 
1. Patin- 2. Pedale- 3. Pedalier - 4. Cache 
poussii~re - 5. Support - 6. Servofrein - 
7. T uyau a depressiOn - 8. }oint torique - 
9. Mailre-cylindre - 10. Reservoir de 
compensation- 11. Bouchon- 12. Circlip- 
13. Coupelle - 14. Piston primaire - 
15. Rondelle -16. Ressortde rappe/- 
17. Piston secondaire. 
-57- 
• Deposer le bouchon du reservoir 
de compensation. 
• A !'aide d'une seringue, vider le 
liquide contenu dans le reservoir de 
compensation. 
o Debrancher le raccord de com­mands 
hydraulique d'embrayage. 
• Deposer les 2 clips de fixation de 
chaque cote du reservoir de com­pensation. 
• Deposer le reservoir de compen­sation 
du maitre-cylindre. 
Recuperer les joints d'etanch6ite. 
• Reperer Ia position des canalisa­tions 
de frein. 
o Devisser les canalisations du 
maitre-cylindre puis les ecarter. 
o Devisser les vis de fixation du 
maitre-cylindre sur le servofrein. 
REPOSE 
• Controler Ia presence du joint 
torique d'embase du maltre­cylindre. 
Proceder dans l'ordre inverse de Ia 
depose en respectant le branche­ment 
des canalisations et les 
couples de serrage prescrits et en 
procedant a une purge du circuit 
hydraulique de freinage (voir opera­tion 
concernee). 
Depose-repose 
du servofrein 
DEPOSE 
o Deposer le maitre-cylindre (voir 
operation concernee). 
• Debrancher le flexible de prise de 
depression du servofrein. 
http://vnx.su
Conduite et entrelien 
CoNSEILS DE CONDUITE 
Nel4 : /es /ampes t) iode doir¥!111 eire 1/Jalliputees {/{lee prricart· 
11oc. .'e pas toucher /e uen·e at'ec /es doigL~. Utiliser rm c!Jiffoll 
- pellli:beux. En cas de co11ttu:t avec /es tloigts, nettoyer Ia 
larpe arec de /'a/cool. 
Ia znpoulo de feux de croisemem, de route, les clignotants et feux 
de position som logces 
0 dan~ lc bloc optiquc. 
Pour uepo~er It cache 
proceder d~: Ia fa~on 
suivante 
IA.O'F.S DES PROjECfEURS PRINCIPAUX 
(croisement A et route B) 
0 (kpger le COIUlCCtCUf. 
• llc:crrouiller le clip. 
• Rcmplacer I' ampoule. 
---- 
• Eteindre les projcc· 
teurs. 
• Ouvrir e capot. 
• Relever le clip a 
l'arricre du projecteur 
et deposer le cache. 
Depose du couvercle de 
protKtion des lampes 
Au rcmontage, tenir 
compte des ergots 
d'orientation. 
Rebrancher lc 
connccteur. 
Rempl.m~ment des 
/ampes de projecteur : 
A. Feu de crorsement. • 
B. Feu de route 
IAlIPES DE FEUX DE POSffiON 
• Degagcr le porte· 
ampoule du rCflecteur. 
• Retircr !'ampoule et 
a remplacer. 
Remplacement d'une 
lampe de feu de position 
lAMPES DE Cl.IGNOTANTS AVANT 
• Tourner e porte· 
ampoule vers Ia gauche 
etle sonir. 
• Repousser !'ampoule 
dans sa douille puis Ia 
tourner vcrs Ia gauche 
ct Ia retircr. 
Remplacement d'une 
lampe de clignotJnt 
avant 
LAMPES DE CUGNOTANTS LATERAUX 
vn 
• Degager 1c repetiteur de ctignotant en k faisant coulisser sur 1e cote 
puis le sortir de I' aile. 
• Degager le porte· 
ampoule du feu. 
• Tourncr !"ampoule 
vtrs ht gauche et Ia 
rem placer. 
Remplacemcnt d'une 
lampe de repetiteur 
lateral 
1. Extraction du bloc • 
2. Depose de Ia lampe 
LAMPE.S DE FEUX ARRJ.ERE 
• Ouvrir le hayon. 
• Appuyer sur b languettes de verrouillage et sortir lc pone-ampoules 
complet. 
• Appuyer legercmcnt 
sur !'ampoule ddec­tueuse 
en Ia faisant 
tourncr dans e sens 
inver>e horloge ct Ia 
rcmplacer. 
Depose du porte· 
ampoules arriere : 
presser les languettes 
pour deverrouiller le 
porte·ampoules 
http://vnx.su
-FREINS - 
• ~ager le servofrein, appuyer sur 
Ia pedale puis deposer l'agrafe et 
l'axe de commande du servofrein. 
• Devisser les 4 ecrous de fixation 
du servofrein. 
• Deposer le servofrein. 
REPOSE 
Pour Ia repose, proceder dans 
l'ordre inverse de Ia depose. 
Controler Ia presence des jo1nts sur 
le servofrein et sur le maitre­cylindre. 
Reglage du frein 
de stationnement 
• Deposer le souffle! du levier de 
frein de stationnement. 
• Tirer le levier jusqu'au sixieme 
cran. 
• Serrer l'ecrou de reglage au 
couple prescrit. 
• Controler le bon fonct1onnement 
du frein de stationnement, s'assurer 
que les roues tournent librement, 
frein de stationnement dessenre. 
• Reposer le souffle!. 
Purge du circuit 
hydraulique de freinage 
Effectuer Ia purge apres toute opera­tion 
au cours de laquelle le circuit a 
ete ouvert. D'une fat;:on generale, Ia 
purge doit etre effectuee lorsque Ia 
pedale devient " elastique • et lors­qu'll 
devient necessaire d'actionner 
plusieurs lois celle-ci pour obtenir un 
freinage efficace. Dans Ia mesure du 
possibje, il est recommande d'utiliser 
un appareH de purge sous press1on. 
Toutefols a t1tre de depannage, Ia 
methode de purge • au pied "• reali­sable 
avec le concours d'un autre 
operateur. peut etre employee mais 
sous toutes reserves en ce qui 
conceme son efficacite. 
Consignes generales 
- Le dispositif d'ass1stance ne do1t 
pas etre en action pendant !'opera­tion. 
- Vallier au maintien du n1veau dans 
le reservo1r de compensat1on durant 
toute I' operation. 
- Le circuli de freinage etant organi­se 
en circu1t independant avanV 
arriere, Ia purge doit s'effectuer a 
chaque recepteur dans un ordre 
specifique qui est : avant gauche. 
arnere droit, avant droit et arnere 
gauche. 
FREIN DE STATIONNEMENT 
1. Levier - 2. Cible primaire - J. Contactcur de tfmoin - 4. Anneau de 
mainlien • 5. Souffle/ • 6. Palonnier - 7. cables secondaires. 
Procedure 
• Placer sur Ia vis de purge du pre­mier 
recepteur (voir ordre preconi­se) 
un tube transparent dont I' extra­mite 
doit eire plongee dans un reci­pient 
contenant du liquide de fre1n. 
• Appuyer sur Ia pl!dale de frein 
pour mettre le CirCUli sous pression. 
• Si Ia p{!dale ne presente aucune 
resistance a l'enfoncement, " porn­per 
• sur celle-ci d'un mouvement 
lent et continu jusqu'a obtenir une 
pression meme minime sous Ia 
pedale. 
• Ouvnr Ia vis de purge pour laisser 
s'evacuer l'a~r du circuit, cette eva­cuation 
se manifestant par un dega­gement 
gazeux dans le recipient de 
liqUide. II est essential que pendant 
cette phase d'ouverture de Ia vis de 
purge. Ia pedale soil maintenue a 
fond de course. 
• Fermer Ia vis de purge. 
• Relacher entierement et lentement 
Ia p{!dale. 
• Repeter l'operat1on jusqu'a Ia dis­parition 
totale des bulles d'air. 
• Proceder de Ia meme maniere a 
chaque recepteur en respectant 
tou,ours l'ordre preconise. 
SYSTEME ANTIBLOCAGE 
I Principe 
l'efficacite Ia plus grand'e du systeme de ireinage a lieu lor~ue le frottement 
enlre le pneumallque el le sol est mdximum. Pour freiner, le pneumallque doit 
tr,msm<'tlre un tcrtain effort de irouement au ~or. II ~·en~uit un ~li~~ement entre 
le pneumat1que et le sol, c'est-a-d1re que Ia vitesse peripht'nque de Ia roue 
reste inierieure a Ia IIICSse du vehicule. 
II cxi>te une plage de iremage ou Ia force de ireinage transmissible est maxi­mum. 
Mais au-dela de cette plage, Ia roue se bloque el Ia force de frottement 
avPC lc sol diminue. 
t·efiet du ~~~teme ABS est de l1m1ter et dt> mamtcnir I' dttion de lrcinage de Ia 
roue a l'extremitc de ld zone d'effet ophmale. 
II doll etre d'un effet speci1ique a chaque roue et a action instantanee pour 
repondre immediatemcnt ,lJX changemenb de revetements au sol. 
Conception 
Le systeme ;~ntibloca~c AHS est constitue de generateurs d'impulsions kapteurs 
d<' vitesse des roue,,, d un groupe hydraulique et d'un calculateur electro­nique. 
Chaque generateur d'impulsion est situe sur une roue. II comprend une roue 
phonique d'impulsion qui transmet a un capteur a indutt1on le mouvement de 
rotation de Ia roue. Chaque voie hvdraulique de freinage est assouee a uncap­leur. 
A1nsi toute~ les roues sont regulees separement. En revanche, lcs roues 
amere sonl regulees simultanement de Ia meme manicre :K>Ion le prinCIJJe de 
Ia selettion hasse .Ia premiere roue qui tend a bloquer declenche immediate­men! 
Ia regulation sur !'ensemble du train arricrel a partir de 120 kmlh. 
le calcubtcur electronique est fixE' sur le groupe hydraulique. II re~oit en 
signaux eletlri9,ue l'inlormation de Ia vite>se de rotation de chaque roue. 
II utilise aus~1 l'mformation du contatteur de feu stop. 
Jl calcule les caractemtiques d'acceleration. de de<.eleration et de glissements, 
CjUI determmentles impulsions envoyees aux electrovannes du groupe hvdrau­lique 
Le groupe hydraulique, branchc sur It;;. mcuit de freinage. en aval du maltre­cylindre, 
regroupe le motcur clectrique. Ia pompe hydrau!lque et les electro­vannes. 
L'arbre du moteur electriqle est Pourvu d'un entrainement exccnt11que 
qui transforme le mouvement de rotation en un mouvement de course alterna­tive 
de deux pistons di~po~es en vis il vis. 
Chaque circuit hydraul1que de freinage est pourvu d'une electrovanne d'admis­~ 
ion. ouverte au repos el d'une electrovanne d'~happement, fermee au repos. 
Les electrovannes sont commandees par le calculatcur et c'Pstl'action ,eparee 
ou simultanee de celles-ci qui permet dE' moduler Ia pre>sion dans les circuits 
de freinage. 
l P systeme mt(>gre une ionct1on ant1patmage 1usqu'a 50 kmlh qui utilise Ia 
pression de Ia pom~ hvdraulique pour commander les etrieh de irein 
L'anllpatinage possede son propre voyant de fonct1onnement. 
Fonctionnement 
Le ionctionnement du svstcme <oe decompose en plusieurs phases distinctes . 
PHASE DE MONTEE EN PRESSION 
Lors de CPite phase, les electrovanne et I<' moteur electnque du groupe 
hydraul1que nc sont pas al1mentes. I a pression dans les etriers est directement 
proportionnelle a celle crtoee par l'erfort exerce sur Ia pedale de frem por le 
-58- 
http://vnx.su
-FREINS- FORD Ka LiJIIJIIJ 
..___ ____ -------------- ---- 
SCHEMA HYORAULIQUE DU SYST~ME D'ABS 
1. Pompe • 2. tlectrovannes d'antipalinage (non utilisees)- 3. Clapels hydrauliques d'admission - 4. EIPctrovannes d'admission - 5. Eleclrovanoo; d'echappemenl - 6. Roues arriere . 
7. Roues avant. 
.onducteur. la force de ireinagc augmentc ct. par consequent, Ia roue d!'t elere 
t1 reduil sa propre vitesse par rapport a <.ellc du vehiculc (le ghssement entre Ia 
roue et le sol augmente. La vitE'sse sr redu it jusqu'a des valeurs tcllcs que, 
adherence du pneumallque sur lc sol pourralt etre comprOmise. II faut done 
·l'duire Ia rorrE' de iremagt> pour permetlre .i Ia roue d'augmenter sa propre 
1tesse en recuperant de l'adhrrcnce. 
PHASE DE MAINTIEN DE PRESSION 
too de ccue phase. Ia v1tesse de Ia roue el <,on acceleration augmentent ;ans 
esse. L'ele<.lrOanne d'admission est alimE'IltPe et Ia commumcation entre le 
maitre-cylindre el l'etner de frcm est coupcc .position d a1tente1 et Ia prt~>l<>n 
dans l'etrier est mainlenue conswnle a Ia valeur precedemmenl attemle, C]Urlle 
que soitla iorce exercee sur Ia !~dale de I rein. 
PHASE DE BAISSE DE PRESSION 
( ette phase n'mterv1ent que I l'eliet de Ia phase de ma1n11en de pres>~on n'a 
pas ete sufiisant. 
Le calculatcur electronique ~~ informe par le capteur de Ia tendance du bloca­~ 
de Ia roue, ct le dispos1tit d' ant1blocage entre en action. 
l electrovanne d'admis>ion conccrnee demeure alimentPE' et Ia commumca­' 
on entre le maitre-cvlindre et l'etoer demeure toujours coupee. 
S1multanement l'electrovanne d'echappemenl, alimentee, ~·ouvre et le moteur 
t~lectrique se mel en service. La commumcalion entre l'etr~er de lrcin ct le 
rt'IOur au re>ervoir s'efie<.tue. La baissc de pression s'effectue instanlanfOmenl 
~~:~"eke a un accumulateur ba~~ press1on doni Ia capacitc varie. L'ad1on de Ia 
pornpe permct de relouler le liquide emmaga~'m' dan> les accumulatcurs ers 
IP maitre-qlmdre. 
PHASE DE MONTEE APREs BAISSE DE PRESSION 
I eleclrovanne d'echappcmcnt se ferme et celle d'adml~Sion s'ouvrc. Le 
l"'laitre-cvlindre ~I a nouveau relie a l'ctrier de frein. L'alimenlalion h~drau­i1quc 
s'effectuc alors grace au maitre-cylmdre, mais aussi par l'intermed1alre de 
Ia pompe loujours en ionctionnement {dans le cas ou l'actumulateur n'cst pas 
•ide). 
Concro?temenl, ceci entraine des 'poussees h~drauliqucs" intcrmitlentes sur Ia 
pedale de irein. Lc conducteur _peut perce,Oir ces "vibration>" lorsqu'iltrcine 
lortement. Celles-n sont tout il ta1t normalcs pendant l'tnlervent1on du disposi­tif 
d'antiblocage dP, roues el 11gnale au conducteur qu'une regulation est en 
cours. 
Controle 
Le contrOie est effectue par le calcu­lateur 
qui informe le conducteur au 
moyen d'un voyant d'alerte srtue au 
combine d'instruments. Celu1-ci 
s'allume lors de Ia m1se du contact et 
s'eteint apres enwon 2,5 secondes. 
Si le voyant reste allume, une anoma­lie 
est cletectee dans 1e systeme. 
En cas de defectuosrte du systeme, 
le calculateur electron1que coupe le 
fonctionnement pour retablir un frei­nage 
conventionnel (sans regulatiOn). 
Le voyant au combine d'instruments 
reste alors allurne en permanence. 
Le diagnostic de pannes ne peut 
etre effectue qu'avec l'appareillage 
speclfique du constructeur (Ford 
FDS 2 000), pendant celui-ci le 
voyant clignote. 
Depose-repose 
du groupe hydraulique 
DEPOSE 
• V1danger le circuit de !rein en 
asp1rant a l'aide d'une seringue le 
contenu du reservo1r de compensa­tion 
pu1s en devissanl une canalisa­tion 
sur un etrier avant, le liquide 
s'ecoulant dans un recipient. 
• Deposer les supports elastiques 
de Ia ligne d'echappement et Ia 
poser sur l'ess1eu amere. 
• Deposer l'ecran de protect1on 
thermique arriere. 
-59- 
Implantation des vis de fixation 
de l'ecran de protection thermique 
• Debrancher le connecteur multiple 
puis deposer sa patte de support. 
• Extraire de leurs agrafes les cana­lisations. 
• Debrancher les canahsations sur 
le groupe hydraulique. 
• Debrancher le connecteur elec­trique 
du groupe hydraulique. 
Connccteur du groupe hydraulique 
http://vnx.su
• Deposer les vis de fixation du 
support pws les 3 ecrous du groupe 
hydraulique. 
REPOSE 
Proceder dans l'ordre inverse de Ia 
depose en respectant Ia position 
des canalisations, en veillant a ne 
pas detenorer de fa1sceaux ou de 
connexions electriques et en proce· 
dant a une purge du c1rcutt hydrau­lique 
de freinage (votr operation 
concernee), pour faciliter celle-ci 
preremplir le groupe hydraulique 
avant sa repose. 
Depose-repose 
d'un capteur de vitesse 
(avant ou arriere) 
• Lever le vehicule puis deposer Ia 
roue concemee. 
• Debrancher le connecteur 
• Deposer Ia vis de fixation du cap-teur 
sur le pivot (avant) ou sur le 
moyeu (arriere). 
• Deposer le capteur. 
• Pour Ia repose proceder dans 
l'ordre tnverse de Ia depose en 
control ant I' eta! de proprete du 
capteur de son logement et l'etat 
des connexioos. I 
-FREINS-Controles 
electriques 
La procedure de diagnostic atns1 
que les controles decnts ci-apres 
ne s'appltquent qu'aux vehtcules 
equipes du systeme Teves Mk 20. 
etant entendu qu'lis sent conformes 
a leurs spect!lcaltons d'ongtne. 
Nota : aucun des organes constt· 
tuant le systeme ABS n'est reglable. 
En cas de detectuostte de l'un 
d'entre eux, 11 sera necessaire dele 
remplacer. 
Le controle du Ctrcuit electnque du 
systerne d'ABS peut s'effectuer (en 
part1e) a partir du connecteur depo-se 
du calculateur. 
En aucun cas, les prolongateurs du 
controleur (ohmmetre ou voltmetre) 
ne devronl eire tnlrodutls dans les 
Itches du connecteur. II est done 
Emplacement d'un caP.teur 
de vitesse de roue arnere. 
I. Capteur · 2. Ensemble 
moyeu-tambour. 
necessaire de retirer le protecteur 
en plast1que du connecteur et 
d' effectuer les mesures du cote de 
l'arrivee des fils ou d'utiliser un bor· 
nier (dans le deuxieme cas, faire 
attention que le reperage des 
bornes du calculateur corresponde 
bten a celui du boml9r). 
II est neanmo1ns conseille, avant de 
remplacer le bloc-hydraulique, ou 
toutept· ece one·r euse, d e proce· der a 
un controle plus approfondt a l'atde 
du testeur du constructeur Ford 
FDS 2000. 
Precautions a prendre 
• Ne pas debrancher Ia batterie ou 
le calculateur moteur toumant. 
• Ne pas debrancher ou rebrancher 
tous les connecteurs du systeme, le 
contact etant mis. 
- Lors d'une mise en charge d'une 
batterie, debrancher ses connexions. 
· Debrancher le calculateur en cas 
d'operations de soudure electrique 
sur Ia carrosserie. 
• Ne pas exposer le vehicule plus 
de 20 mtnutes dans une cabtne de 
sechage a une temperature de 
so•c. 
• Eviler Ia production d'arc elec­tnque 
lors d'tnlerventton sur les cir· 
cu1ts electnques. 
- Lors d'une manipulation d'un 
connecteur, verif1er touJours l'elat 
des bornes et du clique! de ver­rowllage, 
ainsi que Ia presence du 
)Oint caoutchouc d 'etancherte. 
• En cas d'intervenlton sur l'installa­tion 
de freinage, veiller a ce que les 
conduites de !rein scient correcte­ment 
montees et a ce que Ia purge 
du ctrcu1t soil correctement effec· 
tuee. 
1 Controles preliminaires 
I • Circuits de charge et de demarra-ge 
en etat. 
- Ctrcutl d'asststance de freinage 
I etanche et clapet anti-retour en etat. 
I 
• Tuyaux du circuit hydraultque de 
freinage etanches et non pinces. 
• Liquide de !rein conforme et en 
quantile suffisante. 
I • Elements constitutifs du systeme 
de fre1nage en bon etat. 
TABL£AU DE CONTROLES CHRONOLOGIQUES DES ORGANES DEFAILLANTS EN FONCTION DES SYMPTOMES 
ttot. : Sl au terrne de Ia procedure, les controles n'ont revele aucune anomalie et que les symptomes perststent. effectuer Ia totalite des controles decrits 
dlriS 1es pages qui sutvenl et seulement en demter lteu, remplacer le calculateur. 
Le voyant d'ABS ne s'allume pas a Ia mtse du contact 
AIUnage pennanent du voyant d' ASS 
ReaJiumage du voyant d'ABS apres demarrage du moteur 
Allumage fugitif du voyankf ABS en roulage 
Blocage d'une ou piUSteurs roues en fretnage 
nrage en freinage t 
Allongement de Ia course de Ia pedale de fretn 
1 1 1 1 1 ContrOies prelimtnaires 
2 2 2 2 AlimentatiOI'I electrique I ~ 
3 2 Gapteurs de Vltesse des roues -~ '( 
2 3 Entrefer capteursfcouronnes d'tmpulsion 
3 2 Groupe h_l'draulique 
1 1 Purge du Ctrcwl hydraultque 
h 
Procedure et controles CD tr~ 9 
@ ·@ 
CIUeur des tables I • OG . Orange 
~ ~ 
- BK : Noir • PK : Rose l 0 0 0 I - BN : Marron • RD: Rouge ~ =~ 0 0 0 0 Cl 
H l J.Bieu • SR : Argent 0 0 0 0 
·GN: Vert • VT ·Violet 0 0 0 0 0 0 Cl 9 1-GY·Gns - WH : Blanc I' - LG Vert clalr • YE Jaune L...J 1r @ 
..,._ : Le chtffre davant !'indication de couleur du cable correspond a Ia L__ ---~dentification des bornes du calculateur d'ABS . .:tiOn de celui-ct. 
-60- 
http://vnx.su
-FREINS- FORD Ka I!JQC 
CONTRQLES DE L'ALIMENTATION ELECTRIQUE GENERALE 
Ces contr61es, qui consistent a verifier !'alimentation electrique generale et les masse du systeme ASS ainsi que I& fonctionn&ment du contacteur de feu 
stop, doivent Atre effectues conn&cteurs branches, mis a part celui du calculateur. 
TestW Mesure entre bornes Condition de controle 
1/1 25 et Ia masse (8 ou 24) contact coupe 
112 9 et Ia masse (8 ou 24) 
1/3 7 et Ia masse (8 ou 24) Contact etabli 
1/4 16 eta 
1/5 22et8 
1/6 12 et 8 Vnassel Contact etabli 
ptldale au repos 
ptldale enfoncee 
1/8 8, 24 et Ia masse Contact coupe, miSe a Ia masse calculatetJ" 
CONTRQLES DES CAPTEURS r 
Ces controles peuvent eventuellement fltre effectues aux bornes des connecteurs des capteurs. 
Test N• Mesure entre bomes Organa contro!e CondHion de controle 
2/1 2 et 19 Gapteur de roue AV drone Contact coupe 
212 20et 11 Capteur de roue AV gauche 
213 1 et 17 Gapteur de roue AR drorte 
2/4 10et 18 Capteur de roue AR gauche 
2/5 2 et 19 Capteur de roue AV droHe Contact coupe 
vehiCUie leva 
216 20et 11 Gapteur de roue AV gauche roue en rotation 
env 1 tour I seconde 
217 1 et 17 Capteur de roue AR dr01te 
218 10et 18 Capteur de roue AR gauche 
-61 - 
Valeur preconisee Origine probable de Ia panne 
Tension batterie Fusible F3 ou faisceau (F23) 
Fusible F32 ou faisceau (F3) 
Fus1ble F30 ou faisceau (F28) 
Fusible F13 ou combine d'instruments 
Fusible F13 ou faisceau (F17) 
Ovott Fusible F13, contacteur de feu stop 
Tens1on batterie 
1nferieur il5 Q Frusceau, comexions 
Valeur preconisee Origine probable de Ia panne 
2,31!3,1 KQ Connexions, faisceau ou capteur 
- 
S1gnal smUS04dal Montage du capteur, roue dentee, 
d'une len5100 capteur ou falsceau 
compriSe entre 
0,1 et3,5 volts 
SCHEMA ~LECTRIQUE DU SYSTtME O'ANTIBLOCAGE 
DE FREIN. 
A. Depuis 01 /97 • B. Depuis 09/97 
1. Ensemble groupe htdraulique • 2. Calculateur • 
3. Boite a fusibles compartiment moteur · 4. Boite a 
fusibles habitacle • 5. Combine d'in>lruments- 
6. Tcmoin d'A8S • 7. Versprise diagnostic · 8. Moteur 
electrique de pompe • 9. El«trovanne antipatinage . 
10. ~leclrovanne d'admission ARG. 11. Electro-anne 
d'admissi9fl AVG -12. Electrovanne d'kha~t 
AVG • 13. Eleclrovanne d'admis~ion AVO • t 4. Bectro­vanne 
d'echappement AVO -15. Electrovanned'tkhap­pement 
ARC- 16. Electrovanne d'admission ARO · 
17. Electrovanne d'echappement ARO • 18. Contacteur 
de feu stop· 19. Capteur de vitesst roue ARC · 
20. upleur de vitesse roue AVG . 21. upteur de vites­se 
roue AVO· 22. Capteur de vitesse roue ARD. 
http://vnx.su
I 
Caracteristiques Detaillees 
BAffiRIE 
Situee a I' avant gauche dan& le compart1ment moteur. 
Tension : 12 volts. 
Capacite : 43 Am;>ereslheure. 
Aptitude au demarrage : 320 ou 300 Amperes. 
ALTERNATEUR 
Altemateur triphase, fixe a I' avant dro1t sur le bloc-cyilndres, avec regulateur 
electronique integra, entraine depuis le vilebreqwn par une courro1e multl­piste. 
I Marque et type .................. .. 
Caracteristiques .................. . 
Sans climatisation 
Bosch 0 123 310 023 
14 V 40170A 
COURROIE O'ALTERNATEUR 
Avec climatisation 
Bosch 0 123 320 050 
90A 
Courroie multipiste commune a tous les accessolfes et entrainee depws le 
vilebrequin. 
Tension · assuree par un galet tendeur automat1que. 
OEMARREUR 
Rxe sur le carter d'embrayage eta l'arnere du bloc-cylindres. 
Marque et type· Bosch 0 001107 059 (DWR 12V 1 100 Watts). 
LAM PES 
ProJecteurs princ1paux {croisement} : H7 55 W. 
Projecteurs princ1poox {route) : H 1 55 W. 
Feux de position avant : W 5 W. 
Repet1teurs d'a1le : W 5 w. - 
Feux de position amere : P 5 W 
Feux stop : P 21 W. 
Feux de stop supplementaire : W 5 W. 
Feux de brouillard AR : P 21 W. 
Feux de recul: P 21 W. 
ylignotants: P 21 W 
Eclaireurs de plaque d'immatnculation : W 5 W. 
Ecla1reur de coffre : W 5 W. 
Plafonmers: C 10 W 
FUSIBLES ET RELAIS 
Fus1bles de type enfichables places dans 2 boitiers d1fferents s1tues : 
- dans l'habltacle, a gauche, sous Ia planche de bord {boite a fusibles habi­tacle}. 
- dans le compartiment moteur, sur le bac a batterie {boite a fusibles com­partlment 
moteu~. 
Des fusibles supplementaires sont loges sur Ia plaltne porte-rela1s srtues 
demere Ia boite a fusioles hab1tacle {plallne porte-relais} 
Les rela1s sont places sur une plallne s1tuee derriere Ia boite a fus1bles habl­tacle. 
sous Ia planche de bord {platine porte-relais) 
Des relars supplementa~res sont srtues dans le compartiment moteur. Le 
relais de motoventilateur de refroid1o;sement {avec chmatisahon) est situe 
contre le passage de roue gauche, sous le vase d'expansion. Le rela1s de 
climatisabon est fixe, a drorte, sur le tablier. 
Nota : Ia disposrtion et I' affectatiOn des fusibles supplementaires, loges sur 
Ia platme porte-relais, ont sub1 des modifications, en Janvier et en I 
septembre 1997. Au cours de Ia 1'e evolution, le nombre de fus1bles est 
passe de 32 a 30 
I 
Affectation des fusibles dans l'habitacle 
Boite a fusibles habitacle 
F1 
F2 
F3 
F4 
FS 
F6 
F7 
FS 
F9 
F10 
F11 
F12 
F13 
F14 
F15 
F16 
F17 
F18 
F19 
F20 
F21 
F22 
20 
10 
10 
30 
3 
15 
10 
10 
10 
10 
10 
10 
30 
15 
30 
20 
20 
10 
10 
10 
15 
30 
10 
c.rcurt de commande re'a1s de deg1vrage lunette arnere • 
Moteurs df verrouillage des pones 
Connecteur de diagnostiC ijusqu'a 01197 avec ABS) • Eclalrage 
lllterieur • Montre - Autorad10 
Connecteur de diagnostic ijusqu'a 01197 sans ABS} 
Calculateur ABS {depUis 01/97} 
Calcula:eur de gest100 moteur 
Allume-cigares 
Brurteur d'oubh d'exttnciiOn des feux • Montre- Eclairage 
plancfJe de :>Ord et combine d'tns!ruments • Feux de posrt10n 
gauche . Commande de reglage a d:stance des projecteurs­Module 
de commande de chauffage (ticlairage temoin feux 
de broutllarc) 
Feux de posrt1on dro~ et eclaireurs de plaque mineralogique 
Rticepteur d~ reglage a distance pro]eGteur gauche- Feux de 
croiselllt:ill projeeteur gauche 
Rticepteur de reglage a distance projecteur drort - Feux de 
crOISemellt ~rOJecleur drot! 
Feux de rout~ prOJecteur gauche • T enlOin feux de route au 
combtne d'tnstruments 
Feux de route projecteur dro~ 
Motoventllateur de chauffage • Moteur de volet de rectculallon 
d'a~r 
Combine d'111strumeots (temetns de charge. ABS, Atrbag, 
pressiOn d'huile, temperature d'aierte, freins, jauge a Carburant 
Jusqu'a 01 19n · Commande d'ecla1rage pnncipal • Contacteur 
et feux de st~ • Contacteur et feux de recul 
Commandes de leve-vitres 
Commande d ecla,rage pnnc1pal 
Commanded essute-glace et de lave-glace • Rela.s de 
temponsatlon d'essu•e-glace avant ijusqu'a 09197) • Contacteur 
de hayon · Moteur d' essUie-glace avant 
Circuit de commande du relals principal de gest100 moteur • 
Module de commande de chauffage (circuit de commande 
relats feux de brouiiJilrd) - ~ectrovanne de regulatiOn de 
chauffage • Pressastat de Clfcurt fngoriftque - Ciicurt de 
puissance rela s de selection de climat1sat10n • RelatS 
d'alimenlaiiOO generale- Bob1ne d'allumage- Comb1ne 
d'instruments ~emo.ns de charge, ABS, Allbag, pressiOn 
d'huile, temperature d'alerte, frelns, jauge a carburant 
depuiS 01/97} 
Calculateur d'airbag 
ClfCUII de pUiss~e relaiS de pompe a carburant 
Calculateur de gest1011 moteur · Ctrcutt de commande rela1s de 
pompe a carburant • lnjecteurs · Regulateur de ralent1 - 
Debrtmetre d'alf • Capteur de v1tesse vehicule · Electrovanne 
de can•ster · Clfcu~ de commande rela•s de motoventilateur 
de refroidissement (avec ou sans climatisation} · C~cu~ 
de commande rela1s de cltmattsatiOn 
Circu1t de pUissance rela•s de motovent1lateur de 
refro1d1ssement (sans climatisation depuis 01197) • Commande 
feux de detresse Ousqu'a 01/97} · Avert1sseur sonore 
ijusqu'a 01197) 
Commande feux de detresse- Cl1gnotants d 
Suite de ce tableau page ci-contre 
-62- 
http://vnx.su
- EQUIPEMENT ELECTRIQUE - FORD Ka mac 
Affectation des fusibtes dans l'habitacle (suite) 
Ptatine porte-relais 
F23 40 Contacteur a cte ljusqu'a 01/97) 
30 Calculateur ASS (depUis 01/97) 
F24 10 Module de commande de chauffage (circun de puissance rela1s 
feux de brou1llard jusqu'a 01/97) 
40 Contacteur a cle (depuis 01197) 
F25 20 Commande des feux detresses (depuis 09/97) - Avertisseur 
sonore (depUIS 09f97l 
F26 10 Autorad1o 
F27 1 0 Res.stance chauffante de Ia sonde Lambda 
F28 3 Calculateur ABS Ousqu'a 09/97) 
F29 30 Circuit de pu•sssance relais motoventilateur de refroid1ssement 
(sans cl•mat1satlon avant 01/97) 
20 Commande des feu~ detresses (de 01197 a 09197) • Avert•sseur 
sonore (de 01~7 a 09197) 
30 Module de commande de chauffage (circuit de puissance relaiS 
feux de broUtllard depUis 09197) 
F30 15 Moteurs de verrouillage des partes ijusqu'a 01/97 sans ASS) 
10 Module de commande de chauffage (c1rcu~ de puissance rela1s 
feux de brouillara de 01197 a 09/97) 
3 Calculateur ASS (depu1s 09197) 
Implantation des relais supplemenlaires 
dans le compartiment moteur. 
1. Relais de climatisation · 
2. Relais de motoventilateur 
de refroidissemenl (avec dimatisation). 
I 
Implantation des fusibles dans Ia boite a 
fusibles habitacle. 
Implantation des fusibles 
dans le compartiment moteur. 
Affectation des fusibles dans le compartiment moteur 
N• lntensite (A) Organes proteges 
F35 80 Boite a fuSibles habrtacte F23, F29. F30 fjusqu'a 01/97) • F23, 
F24, F29 (depUIS 01197) • F25 (depUis 09/97)- F15, F21 · 
C1rcurt de puissance relais alimentatiOn generale 
F36 60 Boile a fuSJbles heb!tacle F1, F2, F3, F4. FS, F19 • F32 
F37 60 
Ousqu'a 01/97 avec ASS)· Clfcuils de pu1ssance relais feux 
de route, relais feux de cro1sement, relrus pnncipal gestion 
moteur • RelaiS •nterdiCtiOil demarrage (avec antidemarrage) 
C1rcurts de puissance relais de motoventilateur de 
refroid1ssernent (avec chmabsatoo) 
COUPLES DE SERRAGE 
(daN.m ou m.kg) 
Fixations de l'altemateur: 2,5. 
FIXation du galet tendeur de Ia courr01e d'accessOtres • 3,5. 
FixatiOns du demarreur ; 3,5. 
Implantation des fusibles et identification des relais sur Ia platine pot1e-relais. 
A.lusqu'a 01 /97 ·B. Oepuis 01 /97. 
B cJ A <J 
I. Relais de moto.entilateur de refroidisscment {sans climati.ation) - II. Tem~risateur d'essuie-tla~ avant-Ill. Relais de 
manocontact de pression d'huile (depuis 01/97) · IV. Non utilise. V. Relais d alimentation gent!rale ·VI. Relais de degivrage 
lunette arriere. VII. Relais d'inlerdichon de demarrage {avec dispositif antidemarragel ·VIII. Bruiteur d'oubli d'e~tinction Cles 
fell.· A. Relais des feux de croisemenl • B. Rclais des feux de route· C. Relais princ1pal gestion moteur · 0. Relais de pompeii 
carburanl . E. Relais de selection de climatisation. F. Diode relais principal gestion moteur. 
IV 
AlB 
I 
I 
I 
I 
I 
I 
I 
rI .,-.,..0-11-19-, --,I 
L _____ ....J r-, 
I F30 I F30 
L~8J F~ 
A 
c:Q 
-63- 
Ill IV 
~VIII 
c;]E 
http://vnx.su
- EQUIPEMENT ELECTRIQUE-Conseils 
Pratiques 
EN BREF 
Avant toute intervention sur un appareil electrique ou sur le faisceau de dhlage, debrancher Ia batterie. 
Si le vehicule est equipe d'un a~toradio a code, noter celui-ci avec soin avant de debrancher Ia batterie. 
ALTERNATEUR 
Depose-repose 
d'un alternateur 
DEPOSE 
• Debrancher Ia battene. 
• Lever et caler I' avant du vehicule. 
• Proceder a Ia depose du projec­teur 
droit (voir operation concer­nee). 
Fixations de l'alternateur. 
A. Avant • B. Arr~re. 
Avec climatisation 
• Debrancher les connecteurs du 
deb1tmetre d'a1r et de Ia sonde de 
temperature d'air puis deposer le 
boitier de filtre a air avec ses 
conduits. 
• Deposer les fixations superieures 
de Ia boile de Vltesses sur le moteur 
pour degager le faisceau et Ia cana­lisation 
de flu1de frigorifique du 
bloc-cyhndres. 
• Deposer Ia tole de protection sous 
le radiateur. 
• Deposer le connecteur du com­presseur 
puis deposer ses fixations 
et le suspendre dans le comparti­ment 
sans debrancher ses canahsa· 
lions. 
• Detendre Ia courroie d'acces­soires 
en tournant, dans le sens 
hora1re, Ia fixat1on de son galet ten­deur 
puis degager Ia courrole. 
• A l'aide d'un extracteur approprie 
(par example outil Ford 13-022), 
deposer Ia poulie de Ia pompe 
hydraulique de d~rect1on assistee. 
• Deposer les connexions elec­tnques 
attenantes a l'altemateur et 
les degager. 
• Deposer les fixat1ons supeneures 
et inferieures de l'alternateur puis 
degager celui-ci par le cete. 
REPOSE 
Pour Ia repose proceder dans 
l'ordre inverse de Ia depose en res­pectant 
le cheminement de Ia cour­roie 
d'accessoires et en procedanl 
au controle puis au reglage, si 
necessalfe, du prolecteur. 
DEMARREUR 
Depose-repose 
du demarreur 
DEPOSE 
• Debrancher Ia batterie. 
• Lever et caler I' avant du veh1cule. 
• Debrancher les connecteurs du 
debitrnetre d'air et de Ia sonde de 
temperature d'air puis deposer le 
boitier de f11tre a air avec ses 
conduits. 
• Degager le faisceau de cablage 
de demarreur du support du boitler 
de filtre a air. 
• Deposer les connexions atte­nantes 
au demarreur et les degager. 
• Deposer Ia fixation superieure et 
les fixations infeneures du demar­reur 
puis le degager par le dessous. 
REPOSE 
Pour Ia repose, proceder dans 
l'ordre inverse de Ia depose. 
1 
A 
B 
2 
Fi>.ations du demarreur. 
A. Suptrieures • 
8. lnferieure. 
-64- 
3 
5 
Cheminement 
de Ia courroie 
d' •ccessoires. 
A. Sans climatisation • 
B. Avec climatisation. 
1. Poulie de vilebrequin . 
2. Poulie de pompe a eau • 
3. Poulie de pompt hydrau­lique 
de direction ruostee . 
4. Gale! enrouleur • 
5. Poulie d'alttrnateur - 
6. Galet tendeur • 
7. Poulie de compresseur. 
http://vnx.su
- EQUIPEMENT ELECTRIQUE-EQUIPEMENTS 
Depose-repose 
du combine 
d'instruments 
La depose et Ia repose du combine 
d'instruments necessite celle de t 
son encadrement. Ceci implique 1a 
depose de l'autoradio, des demi: 
coquilles de colonne de direction e! 
de Ia platine de commande de 
chauffage. Pour cela, se reporter a 
!'operation .. Depose-repose de Ia 
planche de bard » au chapitre 
"DIVERS". 
Depose-repose 
d'un projecteur 
DEPOSE 
• Debrancher Ia battene. 
• Proceder a Ia depose partielle du 
bouclier avant du cote interesse et 
l'ecarter (voir operation concemee 
au chapitre "CARROSSERIE"). 
• Deposer le porte-lampe de cligno­tant. 
• Deposer les vis de fixation du pro­jecteur. 
• Tirer le projecteur vers l'avant 
pour le degager. 
• Debrancher ses connexions elec­triques. 
REPOSE 
Pour Ia repose, operer dans l'ordre 
inverse de Ia depose et controler le 
fonctionnement du projecteur puis 
proceder au reglage des projecteurs 
(voir operation suivante). 
Reglage des projecteurs 
Conditions de controle 
et de reglage 
- Vehicule a vide et sur une aire 
plane. 
Fixations d'un projecteur. 
COMBINE D'INSTRUMENTS 
1. Visiere - 2. Bouton de remise a zero du compleur kilometrique 
journa/ier - 3. Tachymetre - 4. }au!ie a carburanl -5./oint - 6. Bollier- 
7. Circuit 1mprime - 8. Bnde - 9. Bande de symboles. -· 
4 
Reglages d'un projecteur. 
1. Reglage vertical - 
2. Reglage horizonlill. 
- Pneumatiques aux pressions de 
gonflage prescrites. 
- Placer Ia molette de reglage a dis­tance 
du site des projecteurs en 
position zero. 
• Tasser plusieurs lois Ia suspen­sion. 
• Controler le reglage des projec­teurs 
en utilisant de preference un 
appareil de controle optique. 
• A l'aide d'une cle, agir (voir 
~Uffi): - 
- sur Ia vis (1) pour le reglage 
vertical. 
- sur Ia vis (2) pour le reglage 
horizontal. 
Depose-repose 
d'un feu arriere 
DEPOSE 
• Debrancher Ia batterie. 
• Degarnir partiellement le coffre 
derriere le feu concerne. 
• Debrancher son connecteur. 
• oevisser ses ecrous de fixation. 
• Deputs l'exteneur, tirer le feu vers 
soi et le degager. 
Fixations de I' ensemble 
mecanisme d'essuie-glace 
avant et reservoir 
de lave·glace. 
- 65- 
FORDKa moe 
REPOSE 
Pour Ia repose, proceder dans 
l'ordre inverse de Ia depose en pre­nan! 
soin de remplacer le joint 
d'etancheite du feu puis de verifier 
son bon fonctionnement. 
Depose-repose 
du mecanisme 
d'essuie-glace avant 
DEPOSE 
• S'assurer que le moteur d'essuie­glace 
est en position arret fixe. 
• Debrancher Ia batterie. 
• Deposer les balais et les bras 
d'essuie-glace, a l'aide d'un extrac­teur 
approprie. 
• Retirer le joint d'etancheite du 
compartiment d'auvent. 
• Deposer !'ensemble de Ia grille 
d'auvent, apres avoir debrancM le 
tuyau des glcleurs de lave-glace. 
• Deposer et ecarter le vase 
d'expansion. 
• Deposer du tablier en plastique le 
Fixations d'un feu arriere. 
http://vnx.su
faisceau eleclrique et les tuyaux de 
lave-glace puis les ecarter. 
• Deposer le tablier d' auvent en 
plastique. 
• Deposer les vis de fixation et 
degager !'ensemble mecanisme 
d'essuie-glace-reservoir de lave­glace. 
• Debrancher les connecteurs du 
moteur d'essuie-glace et de Ia 
pompe de lave-glace puis les 
tuyaux de lave-glace . 
• Deposer le reservoir de lave-glace 
de !'ensemble du mecanisme 
d'essuie-glace. 
REPOSE 
Pour Ia repose, operer en sens 
1nverse de Ia depose et controler le 
- EQUIPEMENT ELECTRIQUE-pos1t1onnement 
des balais. Si 
besoin, mod1f1er leur pos1tion sur 
leur axe. 
Depose-repose 
du mecanisme 
d'essuie-glace arriere 
DEPOSE 
• S'assurer que le moteur d'essuie­glace 
est en poSition arret fixe. 
• Debrancher Ia batterie. 
• Deposer le bras et le bala1 
d'essuie-glace. 
• Ouvrir le hayon. 
• Deposer Ia garniture du hayon. 
Fixations du meanisme 
d'essuie-glace arriere. 
• Deposer les fixations du miicams­me. 
• Debrancher le connecteur du 
moteur et le til de masse. 
• Degager le miicamsme. 
MECANISMES D'ESSUIE-CLACE 
A. Avant -B. Arriere. 
REPOSE 
Pour Ia repose, operer en sens 
inverse de Ia depose et controler le 
posltionnement du balai. Si besoin, 
modifier sa posit1on sur son axe. 
1. Balai - Z. Bras- 3. udre support avec mecanisme- 4. Moteur - 5. Bague d'etancheite - 6. Entretoise- 7. Reservoir de lave-glace . 8. Support. 
-66- 
http://vnx.su
0> "' 
.75 WHIBU 
$9 
r-~-----1 BOlTE A 
loAPC I FUSIBLES 
I ~ I~ II HABITACLE 
I 1SA ,_1~_jl 
L-i ----...l 
I 
r-----....., 
I 
I ~ DEPUIS 01187 I 
}I 
· 
L-~---_j r~----, 
I I COMBINE I . . • § I D'INSTRUMENTS 
L.- ---~3) Cllt91 
7 
.?'SBU/BK 
~-m +"'- 
"" 20RD 
~--, 
I I 
I I 
L---.J 
DEMARREUR 
r ....!!---, CALCULATEUR 
I fO] I DE GESTION 
~ -- -- 
I iS2J IMOTEUR 
L--..J 
--- 
DF1 
n~ 
~ I I 
u~r 
75 WHfBU 
........ 
10RO 
.75 BUJ6K 
0.1 ~ 
~ I ALTERNATEUR 
-I 
CIRCUIT DE CHARGE. 
Code couleur : 
BK : noir • BN : marron - BU : bleu • GN : vert- GY : gris · LG : vert clair • NA : nature! - 
OG : orange- PK : rose- RD : rouge- SR : argent · VT : violet • WH : blanc - YE : jaune. 
CIRCUIT 
DE DEMARRAGE 
(sans dispositif 
antidemarrage). 
.L• 
:;:: IBATTERIE 
I 
"" 
ALTERNATEUR 10 RO 
•PERU 
r--..&..---, 
I !---- 1 CONTACTEUR 
I ..... ~ I ACLE 
20RD 
.~· 
CIRCUIT DE DEMARRAGE 
(avec disposilif antidemarrage). 
L_r·~~·-J~: = !! :::.. r---------------, 
I I 
, .. .I II 
• GYIBK LAD I 
~-~-----------=:1-  ------~~~~~E~E~ 
1 ---------·-.!..- l ,..••<fon~«<Jc. 1 
IIHABITACLE 
1 
. f _ llOn de demana~J8 
L'-_-±:=-_==_ _=_=_=_=_=_=-_==-=-==f; r_-_ J 
J _____ ,75 BKIRO 
DISPOSITIF 
ANTIDEMARRAGE 
" GY'BK 
ALTERNATEUR 
"" 
o BI<I!>D BATTER IE 
om · 
c 
"U m 
~ 
m z 
~ 
m· r m 
() 
~ 
JJ 
5c 
m 
I 
., 
0 
ll 
0 
,.; 
"' 
EJ 
CJ c 
http://vnx.su
Condu ite e/ en fret ie11 
Remplarement des /ampts de (eux arritre : 
I. Clignotant - 2. fc'U de recul - 3. Feu ck po5ition - 4. feu de slop. 
LAMPE OE FEL TOP CLVI'RJU 
• Oumr Ia pone amen: 
tCI.A.lRAGE PLAQUE D'IMMATRICUIATI0:-1 
• Desserrer lcs dtu~ 
vis et deposer le reu 
'>top complet 
• Fain: b;b<;uler le lx>i· 
tier ·crs J' exteneur 
pour degrafer le modu- 
1~. 
• D~gager le reflecteur 
des quatre ergots de 
verrouillage. 
• Sonir l'ampoule et la 
rem placer. 
Remplacemenl de 
/'ampoule de feu stop 
central 
• lntroduire un toume­vi> 
d:uTh le degagement 
ct cxtraire lc feu com­plet 
• Son•r le pone-ampou­le 
puh !'ampoule en Ia 
degrafam. 
• Remplacer J'ampou­le. 
Remplacement d'une 
ampoule d'eclaireur de 
plaque de police. 
VTTl 
Pl.AFOl":-IIERS 
• I.X-gagtT lc 'ern: a'ec untournev~:> t1 n:mplacer I' ampoule dCfecrucusc. 
Depose du cabochon 
d'edairage inthieur 
ESSUIE-GLACE ET LAVE-GLACE 
ESSUIE-<.LACE DE PAR.E-IIRJSE 
Lc ICVICT de CllffiffiilOOC C~l '>IIUC '>OIL le Ulan! a droite. 
~ f>O"t•on' du lc' 1cr pcrmctll:nt d'obterur · 
- 'er. le haut deuxieme c.:r.lfl balaugc rapide 
-vm le haul premu:r c.:ran balavage normal 
- ' Cl"i lc ha.'> hala) ~gc lfltcmuttem 
· en appuyam sur lc: bouton Ia c-glace 
Comtndnck d'tsSU~gi.tcella~e--~lace 
f5suie--glacl' avant : 
1. ~layage normal- 2. bai.Jyagr rapick- 3. baLiyage intermittent- 
4. Uve--gJace 
f5su~gi.Jce amere : 
A. balarage lunette arriere • B. uve-glace lunette arriere 
ESSL1E-GLACE DE LUNETIE .ARRJtRE 
-en urant 'c" lc 'OI.lflt bala}age de lunette arri<:re. 
-en tirant au dcla de Ia [X>'>ILIOD precedente : lave-glace arriere. 
REsERVOIR DE LAVE-GLACE 
Verifier frcqucmment le ni e:!U de liquide dans le reservoir transparent 
'>itut' dan~ lc compan•ment moteur a l'arricre droit. l.t: remplir d'un 
melange :.nrigcl ct netwyant. 
http://vnx.su
I 
&l 
I 
w w 
1I, --~--1~~-- ---~----~- J. .: : _ _ ,I1 FaUoStrIEBLAE $ 
1 r•• r,. . !'• 1>J "" I HABITACLE l___ :_TltJ ·:_______ ~.__,LtJ~ ··_ _ j 
COMMANOE 1VT<X1 
O'ECLAIRAGE TEMOIN 1 VT.C>G SVTN.'H , 
1V'TWH 
1 1 Vf.'BK 
Projtct«<rQ~J .. cl'l• 
11 Fw• ck~ f ~~ - 
•• 
0 ® ,T _; 11 r~.- doep:;- 
' ~..t~L:l 2 ~ 3 P"ei#QIIt~ 
~-------~==---:+--~·~ ~ 
'[.""' """ 
1 .. -, - · 
~ 
COMMANOE 
O'ECLAIRAGE 
COMMANOE 
DE REGLAGE A 
DISTANCE 
T "WH•RO 
~L . 
'SOO.'Gfl 
COMMANOE 
O'ECLAIRAGE 
l" 
~~- -~ ® t 1:: ~ ' _,r_ ~ • 3) .......... . 
l , , ... -· 
~~~. ' ..,, ,...r( 
1,:. .. 
~ 
ECLAIRAGE­Projecteurs 
gauche et droit. 
Code coulcur : 
BK : noir - BN : marron - BU : bleu -GN : vert - GY : gris - LG : vert clair -NA : nature! - OG : 
orange- PK : rose- RD : rouge • SR : argent - YT : violet - WH : blanc - YE : jaune. 
~~.,------:-,_;c - ~:~l~S 
II ~: ,~.. ~!,",. II HABrTACLE 
'-- ------ _ _J 
! 
"00'11< l 'IT•"" ~ ,- ===;=-. -=--==-==---===-;------·----:-------~g~~~:~E 
I ~~~,.---:,,, ,. J - J~~'~" I:.R'.~;~PAL 
I l ,~ flev•ct.•~ 
l-:::::-r~~-~T~f~f~~::--~~t-~=---~ _j;; ~;:_ 
1~ L_ ,_:JMOTEUA 1SG ... 'YE 
J! .•• l' ... 
r~~-1-~---..~. ------- ---------, ---'-------~ ~ri~~~~e 
'>I~ '! I 
.L 1QA 1{,lrA I 
I 
~~ I 
I I 
,'",". . -. I :I 
~ I 
I 
I 
~ .... c.~ ae.--..:~~t""'*' I M- I 
~==~~ I 
I 
I • "'~~ l 
I I -----------,--- ----------1--1-------~-··· 
! w w ! 0.01/91tot't1 
m I I ·-~OCIII'I7 
~ 
ECLAIRAGE. 
Commande d'cclairage principal- Relais feux de croisement et de route- 
I 
m 
0 c 
"C m s:: 
m z 
-1 
m 
r m 
(') 
-1 
JJ 
5 
c 
m 
I 
http://vnx.su
r---, 
~·~ I ~~~ites 
I ~ ~. I HABITACLE 
r---,BOITEA 
I·~ I FUSlBLES I ~"! IHABITACLE 
L ___ .J 
t'v1'.00 
- 
~M~w.n•­t'- 
r~P'OI,IIC- "81( 
L- _'"". J 
I Vf,'M1 
2L t ___ ! _7)WH.Ro 'nm ' 5 __ ~ -, 
~-~--------l·--- I I.':L I II . ...... ,.... I r:?"ii 
I (";.1.. ~ ~ I·-· I M ts;I2J 
,,,~,~ 
1'1 "'•-·•O.U'O'• 
I ' I I . 
~---------J L------~ 
I 
I 
t J 1 ~ BIC 
--' 
1 58K 
1·81( 
m lCLAIRAGE. 
Commandc de reglage a distance des projecteurs. 
I 25B.C m 
r:r---.:t-<m:.~~ I ;o. iii• I 
L- ------ __ .J 
1.50GISK 
·--------------------~ 
7500.1MJ 
7500,19f( 
.E.c.ta.l., ..u,t~A.,.ur 
0) Al'rM 
I) ($;~P*- 
I I I ,,., "•.' "..".",. ". . ., 
75 BKIBIJ 758K 
I 
,.,..,...,... 
"' 
r-- 
----,BOITEA 
1 
IFUS!BLES j .... I 
I 
I 
I 
I 
I 
I 
L----- 
m 
I HABITACLE 
I 
I 
I 
I 
I 
I 
7~ BI<IG"i 
Pot'lelerrnH 
21 Por.-OU¥9!V 
ConloiCieLH d'(llN&lt,1 ... 
C..PG"•~PNI~ 
I) rorte lerrnrllla cp- 
., 2') ,.,.,.ou .. 
i • BK 
m 
ECLAIRAGE INTtRIEUR. 
I 1----~ --;~:c~-t-r Ccm"ltt.' .l eurae 
• • v.,.OtJt7 
• - aOH'17tOIJ'IJ7 l. =~_f·;-~T:~~:- T~ ·~J.· ·u·· 
'""':.~ 
01 OHac~r~-e 
I) Act1'1 
~ ~-· I . 
-~~~~JL~==~' •• • • CMir"lfcMOIPW 
1 8U -===~=~-===='--------~ I &,..A() , 
r- ' I I ~" t------- r---- . I .2!" t-______ 0 " · " I "-'-~''"'""' 
I l_ ______________ J J_ ~ ---------~-m1=-- .,.. 1-J I •"""""' :=.: ~} !::-. l y ~ j... •.. . 
m 
[9-i-•-:;--•-~• IIUOG J ,..' - -, 
[9>-i--i-:-,., -·-J~RD 
1r -., t 4 I Proltctewge~ 1 I BIOeleu.ot 1 I ct. LT_J::-- L,-w-~ •• c...., .. , 
1~7'"1-..... I l .. ....,.,.t 
L.- -..11) C.IOno- 
2 J ...... 11 Ovc ...... ' .. I 8J"''E m '"" 
:-f.-,·~-~, _, . tD.J'JIIO 
'8l.'o'o1-l 1 ,.~ 
m ' l r±--1 ......... '""' 
'BIJ/IJ( 
Rtotttlteurlet._ 
~~~--"'I ·r -.. "" .. , .. ,. .. 
L- _ j 4 
1 O:flil"''-.wt' 
I 
""' 
i 
r-·l~· ~~~~-~~~~~~~~~~~~r I 1 r:::T:::1 .--, CONBINE 
L ~~ I O'IHSTRIIMEHTS I 7) Clly!OII<•nr: OIIJCN 
- - -----~ I) CLp'M14tOi 
EClAIRAGE. 
Feux clignotanls et feux de detresse. 
Code couleur : 
7111( 
l 
BK: noir- BN: marron- BU: bleu- GN :veri - GY : gris- LG : vert clair· NA: nalurcl· 
OG : orange· PI( : rose· RD : rouge -SR : argent - VT: violel -WH : blanc· YE : jaune . 
m· 
0 s; 
"0 m 
~ 
m z 
-I 
m· 
r 
m 
() 
-I 
:0 
.5 c 
m 
I 
.., 
0 
::D 
0 
.~. 
lJ 
CJ 
[J 
http://vnx.su
-..j 
0 
I 
r---,t"·' BOfTE A 
I I _, HABITACLE 
FUSIBLES L- _.J 
f 5 OG.'8K 
e 
r-~, COMMANDE 
I I O) Etolnl 
I : I D'ECLAIRAGE 
M13o 13) r~d•mtJCHlO.menl 
L;-!--J 14) Feu.J~dtetOlMII"'tn! 
1.5 q()(Y( 
r-- 
ECLAIRAGE. 
Feux de position. 
' . 
1 - - ,BOITEA 
L-~~'---- ~.~... -._ J:~-~ -~-~~-~-~~-E--------- 
1 I OGJ'(E 7$ OGIGN 
0 
-750M;U - o ~~2--, I --, , I.. .. _~, - -'! ""''""'""'"'"'' •> :;,.. ... _. 
I I p._-............ lOG 
c... _.J 21 :.::'oe-· 15HK 
~ ~u~ 
' 
~ ,.,.v.i, I • I BlOc reu,;•rn.nt 
I I"'"'' 
7SOGIYE I<X'o!W>< 
100t:'lio( "F"·- ~·· r-m 
r-r! ..... ~~""<"'P ..... 
. Li:J~'~ 
I XI 8'0< .............. -. 
I ~ I 4) Fewc atr~•fl 
"·,~-~---- 
- 
I BK 
lkl E-.cgo"""c , ... 
~quem~Mralogoq~ 
f. BK 
-----------------· 
2.$81( 
~ 
1-:-.;c - ~ BOlTE A 
I ft m I FUSIBLES 
I.. . _lVr _... .JI HABITACLE 
! 
~CLAIRAGE. 
Feu~ de stop. 
Co.~n••.....,"""-• r-~ - ----, 
~: =~=~:,for. I ,_,as I 
L------ ~-::_ __ : _______ ---------- """'~'=- -------~---.., 
'-------- _______ _.:-:....:_r~------ 
1· 
-, 
I 
I 
II 'r' . .... -., 
I I 1(-.J I CALCULATEUR 
I I 1>1<1 1 ABS I c.. __ .J 
l..-- - ·-------.J 
~~oc· ........... Ql.o(ht 
:1 ,_t>.IIIIICIXI 
J'o'l'a( 
'"''"< 
'--' 
- e ' $ tlk--....... ....... ~~----r ~~ L:_J'W~ 
I .lf=:= . ~ ' ... 
r----, 
~ I • I 
l ·---,~~ ~ 
~ I 'd I L __ ...J 
">'"C"::"O' ,...,, ,.,. 
o::!""l 
~ ++O<H 
ln ~ 
!!!I!!=< "'"'m ~~> 
r-V> 
m 
,~.>- 
~ 
~~~-=~ 
~fi~f 
ilili - I 
n ~ ~ • § n 
~ . ~ 
,~ ;; 
~~ ,..,C) 
~!"" 
m· 
0 c 
=o m 
~ m z... . 
m­r 
m 
() .... 
:D 
B c 
m 
I 
http://vnx.su
-.J 
r-------------------------, BO!TEA 
I ~ ~ I FUSIBLE$ 
.APC F_17 I HABITACLE 
-----------------r-'""- -JI 
' II 
t..>OO.IIK I 
c---l-=~--~~~~--------~~___j~-~--, I f 1..., ..... ........,. 
I 1 .... .,....._ 
1 ~ I 101 ct-.. vn•Qot oe 
I I :;•arn.,. 
I I ,, CNu«•"" .. 
I I ...,..,......,. 
I I.....,. 
I I 
~~~~£~~~~~~~~~~~~}, ~~~~-~---M ... 
I ,p$" I FUSIBLES 
I !! I HABITACLE 
I - J I 
I ! --- · 1 I 
II 1~•- --------- .- I-~·-~-·· II 
l - t I lI 
2~-:-u- -- --;-~---- • .7:------J 
I."" 
j Piet,ne .01 c~~~ ou n.yon 
.l._J t) "''""~'"'" 2) kl't'Of'IOl....-ett 
2 .$VTIBU 
DEGIVRAGE. 
cp~~- 
r-:p ... ,.-- - -----------]0----,BOlTEA 
I •APC Ft3 I FUSIBLES L __ $ ~------------- ~-:JHABITACLE 
'. .I. [ 
~-- ------ ·-- ------:-' I OJ '""' Et ..... 
~I) . _. 
0 J 1•t30 .J ~~ F•..rwdfi":JII'~ J.~::----~~~~~~-,1·~:: ·~ I 
!JOG.'EI( . _ _ ~ 
rl _ _!.r--=-----------------~"--~1--1 g~~~:~~~~E 
~·co.,... ..~ • 
r-------- - ---------~7:.,- - . ------,8()fTEA 
I . ~ ~ ~... ~~... I FUSIBLES 
I ...... I " 1(.. !{A I HABtTAClE 
I? ~· ( ii=J, f:lC.. I 
IL .----------------- --- ______~_ ___ J 
tOCiY£ 
r----, 
I r."5J I Com'""'"" 
I ISO<l I"""""""' L·r-J , OG<IU 
• OQIV( 
-------,BOlTE A 
rI -~-~·-PERM e==::::3~ I FUSIBLES •APC I ~ I HABITACLE 
LI ~-.rl .-.: :.c- --~.~~J 
·'"" 
$00 
lYinl 011'87 
OIP [11,91; IAW7 
illtl.rtrO.Oir'V7 
1. ,~·~~~ 
·- . ... . --L~~~~~~T-1-··- ---=--=---=--=---=""-:}.;. .~-o I ,. ........ ... -- - lt' - ' I " ..... ,.... .....,. ... 
c-- --, . ' " I •·-• 
I f '-- I ··- 
1 f- 4: I-'-/ ln r .. ,,..,. I I Iii! i "'.·1~ I =~";':; I ' ' II --"~ I~ , •--...•...- 1 '- I ,,_ 
I . • --~~~--=--=--~--J., :::. ..... . 
I • -----~r-·:...-====--_ 5VTI¥E =.., . .. ~~~ L_________ ·- "-·- 
ECLAIRAGE. 
Feux de brouillard. 
Code couleur : 
BK : noir -BN : marron - BU : bleu • 
GN :vert-GY: gris- LG: ert clair­NA 
: nature! -OG: orange - PK : rose - 
RD : rouge- SR : argent - VT : violet - 
WH : blanc - YE : jaune. 
, __ .......... -.. ! VTl'(E 
I T T I y I :;""C:.,._~ 
Blocfrt.,JI'If'·.,e 
11 F...._•IUICI 
i. • ... 8< 31 f-:......,_..._. ·41 ew .,....,• 
, 
m· 
0 c 
"tJ m 
s:: m 
z 
-4 
m· 
h; 
() 
-4 
lJ 
6c 
m 
I 
Cl 
ll c 
~ 
El 
Cl 
I] 
http://vnx.su
---1 
1J 
I 
r----, 
I ·PERil I ~~~:L~S 
: ~ : HABITACLE 
ESSUIE-GLACE fT LAVE-GLACE AVANT ET ARRIERE 
(depuis 09/97). 
L_l~J 
'SYT.IIU' ,J YT<XI i 1 
.. -r----------- .....V_T_ O. __, 
I I ------------:--=-----,COMMANDE 
: 1'1 ~- L&J,. l lilt• ,h-. ~~~gtE· I  / . :•1 . 101 £10 .. 
I 1 . r.•· .·,·•!• I" -. .. ,. ._,l---, ~=r.:-=--T-.r-· ---. ---. -=-1 -J~~~~ 
• ac} b---v~• •mw. 
IY'E8JC I 31) S.•yaoe-..-r•tm-11..-.a 
11 ::2 ~~ l 'AWD W I 
-~- 3 .___ __.. .J a.ta"'~· rl--~--, 
_ .. ,.._ I J I ""''"' .. ""''"'" 
I L - 1'"''._ 
: '·r·, '·t.c-, ~~ === 
: ·· __ I I·~~ I L_ .;-.:;cJ_I J 
, vr• 
l - ,-.1<-100 rD~.~~- l~~ 
rI -.." "'C-Wc:-. .. ..-. ''-'"- l-~4-fl-'ll-0•- ' - - - ---,BOiTEA II t ~- 1I '" •"" 1 
.... 1'0'. 
I I FUSIBLES I r' I 
I - IHABITACLE I I J. J I 
II ._.....,.__, .., II I' -'----<i-::!-' ;--- - I J 
I ,......,.. I 
I l •.- .,., 
L ____________ r ____ j r:=· ~~ 
i 
I 
~ 
~1----,BOITEA 
I ••PC I FUSIBLES 
I "' I HABITACLE 
I 2<iA I 
,_ __ .JI 
ESSUIE-GLACE ET LAVE-GLACE AVANT ET ARRIERE 
(jusqu'a 09/97). 
Code couleur: 
BK: noir • BN : marron . BU : bleu. GN: veri . GY : gris . 
LG : ert clair· NA: nature!· OG: orange· PK: rose- RD : rouge. 
SR : argent · VT : violet . WH : blanc· YE : jaune. 
10 
1 5VTN"E . . 
I VT.OO I 1 ,..,,..., '-----...... 
r- ------------ - ----------------,COMMAHDE 
I I O'ESSUIE· 
I l IGLACE 
OJr t:. 01 o ,., ,jo, fOl El-1l 
-. L 3 o• 1" &Ts le~1 V-iltsN-.._. 
I 1 J 1,,."",._....,.. 
L.lr-=-""'"-2""==-t==-.=-. • • -=. =-}.-...J: : ~.~,. 1 8K 301 Et.WI--.gltct &/~ .. 
• :tiJIWAJ"Vf,_~ 
, VE/1< I 
I 
~ : I 
_ .. ""_ r:...-~J--., 
.._ ___ ..JO.&a~~·· J I I,. .. .,.Mc:ort!lll;ts 
1Yl'l1'11 ec arrwtt 1 J-. _ -/ 1 ~ hlyon 
I I ... ~ ~l~T-~ 
, W>OGN II • ., , 'I'I ~== 
's~:;-Ji==== 
I Sl</..,u 
1 VT«l 
I VT11( 
1 VT·BI< 
_1 ___ ,~:. 
=* I BOlTE A 
~ =1'= · =1'= ~~  FUSIBLES 
I 11 _ 1 1 IHABITACLE 
I ~a:.hr,;e I 
..... ,...,.n.,.nt I 
g., ... Dn6. I 
~========~r~ ! 
I I l 
-1' .l.b.-:::n. ,J I lw: L------ ,rJ 
r--- 
IVT1!M 
~ld•_,._ .,..,. .............. 
"------------ll'=----~" O) Repos 11 I . • L t I 11 ......... 
i------------------- 
1 
~ 
m· 
0 c 
=u m s:: 
m z 
-1 
mr · 
~ JJ 
0 
c 
m 
I 
http://vnx.su
-.,J 
(,.) 
I 
lr -=r~ -~ :~~~L~S Fl2 HABITACLE 
I 3(),t,l 
L- _J 
4 VT/8U 
8 
.J-~m 
CHAUFFAGE ET VENTILATION 
(sans climatisation). 
2' 
l •11KJRO ·---·---· 
4 BKIOG 
MOTOVENTILATEUR 
DE CHAUFFAGE 
15 BK/RD 
IL _ _L__ -4--_-'-VW------~-1-~ ---~ -:-=+l-___JI ::~::::::: 
T 11 BKNE 
___ ' I 3 __ s 
4B~OG ISB~U I IB~H 
1 BKNE 
I 
r ~1. ~-~. --- I l=::~;·soume- 
1· 3 2l0 0) Arril 
1) V11esse basse, I 
-+------------' 2) Vr.oue moyonno II l 3) v,,....,...,., ... lll 41 MalOmum. IV 
4 BK 
~ 
r--------------- ---------, 
I •APC •PERil I :~~~L~S 
l--i-~------~:·--------~:_JHABITACLE 
I ' SOG.8K I 
·-----· I 
1 ·"'~ I 
1 i;::~·- :~mJ~~m~:~·­r--~ 
l-------~[------~-------- ----1~-::: 
l I?, ., I ,.....,.._,,_ 
± r- -------- - - l !8l ~IJ ' I ,, ,1 :-.:::.":~-"· 
I l :: ::::.... . I I I '"' ~ .. ._, 
'-----~----rh-,-------' ~ ~=-=~"" ... 
('i) f• • 1~ • J arrrtre aluiT't 
I Q_ I I • • I 
I I 
l-----~~~=====-====r.==~~~~-~~~~-~~~~ 
[:~~~·~~:~] J-· r-~, 
I ~ I CALCULATEUR DE 
I W I GESTION MOTEUR 
L..--~ 
CHAUFFAGE ET VENTILATION (sans climatisalion). 
Module de commande de chauffage. 
Code couleur : 
~ 
BK : noir - BN : marron - BU : bleu - Gl : vert · GY : gris - LG : veri clair- NA : nature! - 
OG : orange - PK : rose - RD : rouge - SR : argent - VT : violet -WH : blanc - YE : jaune. 
m· 
0 
£ 
"'0 m s:: m 
~ 
m· 
I m 
() 
-1 
:D 
0 c 
m 
I 
., 
0 
ll 
0 
~ 
E c 
£ 
http://vnx.su
-.,! 
""" 
r-;;:,;c-, ~~=l~S 
l_l:;_J -~· 
..!IK.OG •VTJ6..1 
-------------' n~ ·~~ 
CHAUFFAGE ET VENTILATION 
(avec climalisalion). 
Motoventilateur de chauffage 
et commande de recirculation d'air. 
Code couleur : 
•t ~------- -:i·~~ 
I. •- '=- ifl -•m~•ru• ~ DE CHAUFFAGE 
·--J~. 
BK : noir - BN : marron - BU : bleu - 
GN : vert · GY : gris - LG : vert clair • 
NA : naturef · OG : orange· 
PK : rose . R D : rouge • SR : argent · 
VT : violet . WH : bfanc · YE : Jaune. 
'""""' , l """""' 
~----------------~ 
UBI< I J~: ----..,I. . 1~"•d'-"'"'"'~•"~•' "~--- 
~ 
111<1~11 
t8o(."V( 
'"""" 
L-----------------~~------------~11 ~--·~1 
- - - , BOlTEA rI Ui ~' ,~., . 1F U SBIIBTLAECSL E I ... J HA 
L- r - 
1 
I 
_ B.e.".'.- M"""'..,.~ J, • t PREOSTAT 
... 
~ 
JlV'-.. ....... 11 ........... .. 
,---.,ICALCULATEUR DE 
I l?"'l GESTION MOTEUR 
I ~ I 
L.....- - J 
• ~--- iI s..,-.~ - · ., '~ · ~ 
'"'.()G I (1, 1 ·, I.D ~EE~ FL~UIED!EA NT 1 
~·""'" __.J 
J1 
,. .. I.J'(T~ 
2 ~·-·· 
~-~_-::::--------., I j RELAIS DE I BOlTE A 
I tp--.  SELECTION J FUSIBLES 
I _ DE CUMA· I ~ABITACLE 
~-- - ~SATION I 
1 ·~·· f ...... ,.---- - J 
l .!i&K 
~ 
CHAUFFAGE ET VENTILATION (avec climatisation). 
.. , FUSIBLES 
r-- - , BOITE A 
I 1 
Module de commande de chauffage. 
I iO.I HABITACLE 
w w 
L- _J . J IOGN£ t lli«:N :---~~~~~~~~~~~~~~~~~~,~~-~---~ 5 OGNE S BK.'GN ~~= 
I I ~, ...... cr ... *" 
II II " "..". ., ....,._. 
I .. • • .. • .. _L ____ _l _ _ , I :;:""'oeC~~m•• 
I 1 I,, ..... .., 
!. """"'"&( fftl'~ 01 f:'.-.1• .t·-· ··- 
r~, CALCULATEUR 
I 1s;;1 I DE GESTION 
L __ J MOTEUR 
,------ - - - --- - ----- - --- - --,BOlTE A 
I +AI'C oPERII I FUSIBLES 
I m~ ·~· · ~ · ·· rt,!! t!l IHABITACLE 
I .. ~~ H7 
5'11 I V 
lvanl(II!V7 
d.01!tl•09oft 
•o.n~rotOSW/ L_IT~~=-=-----~: ______ ~-J 
• • I 
r--r~~-~~~~--~::~~-~~:=~~~~j~~~===---· 
1 o~ t:·W!l 
f11 hf'K~ ~ l JL~. . ::::-:~ ~ I:Z)CII'!'IIIdU ()Qn 
I 
I 
I 
I..,.........., 
~ I 10) C!'l~. a.~· 
I I nl ;_::::. ·~~ 
L 
~il--(.!2 lfJr-(r:!2- 1-~--- .J 1 1,2} I ............ ~oew..,... 
.• o • zL.J I """"''""' 
~-r.-~ =====r=====~~~-l~J VT/11~ 
)~~ $~ 5~ 
FEUX DE RELAIS DE G7 ~ 
BROUILLARD OEGIVRAGE j 
m· 
0 c 
ij 
m s:: m z 
~ 
mr­ 
· m 
~ 
::0 
0 c 
m 
I 
http://vnx.su
f 
r-, r--, r-, r-, r-·, I I 
=I IJ ~L~I I l c; I t l ~~ i-t-"'":v:- - i--t~gJI ; I I I I o 1 I I I ; I ~~~"'I )> S< L-J L-;-.J L-...1 L-J ~I . I 
< ~ QO rn - o > lJ 00 
~ m m!;2 "' --< lJ: mO 1 "'j"' I ::l o ~ "' m ol: oil! 
"' r-~: o ,;:•"' :S r-~: 1 ,. I 
cg : ~•c~ :e!nl ~ i i<inl :!l •~~o 1 : I 
:a e>m ::!! g! ~ (;)m 1 "'I"' I 
> 
< ,r.n. 
-I 
~ rn ,c.. 
"0z ' 
0,. . 
r" 
m ~ :u $ "' ~t;: 
:;; ~ I : I 
m L_..:......J 
: ~ ~ ., 0 ::> a ~; i ~ ~ 
~.. ~.. .. 
;~~ 
=!!!;;~ 
P~!~ll) > 
m 
---, 
r I 
I II ! II 
~---J I - -@. 1! 1 I 1r -,.-, , 1,•" •~ • '· II 
1L _"" J 1 X II 
g~ I 
0,.. I "2 I J~:~~ I II ~· I 
~·I " •• c:o - ! I 0 ~ ~ ·-- 
;;~: I I • I J I 
-- L-~~~~~~ 
~---· ~ 
~ " 
~~m 
oml> 
r<l> 
m 
0 :;.E;;,;-1 801TE A 
I ~ I FUSIBLES 
I :I HABITACLE 
L- _..J 
r---,aotre.o 
I ·-~ I FUSIBLES 
I ~IHABITACLE 
L- _.J 
·----------------! ~ 
. It .1 'ISVTNE 
I RD I 75 Vl/WH 
I ----~--11R CELILMAAJTSlDSAET lON 
I t'-dJl j r-t, . I:"r~r"=~ ,.~ 
. -r I 
I 14 CLIMATlSATION 75 BKIWH 
...... ,, 
,.~=--=-= -1CALCULATEUR 
·p 
I WCOMMANDE DE 
SELECTION DE 
• 
. 
2 
1 
'VTJWH I ~ I DEGesnoN 
I 1$1;!1 IMOTEUR 
L------.J 
I ~ f I RESISTANCE 
VEHTILATEUR 
REFROIOISSEMENT 
MOTEUR c 
l VTIIIU I 
• ~- /'(£ 
MOTOVENTllATEUR 
DE REFROIOISSEMENT 
f.· 
• VT'IIU 
• • I I 
I 
I 
~ 
... 
REFROIDISSEMENT MOTEUR (avec climalisation) 
£T COMPRESSEUR 
1.5VT1!1U I I .75VTI8U 
72 
~ ., 
r - =. =-1 CALCULATEUR OE 
I I7'5J I GESTlON t.IOTEUR 
I lS2I I 
L _____ J 
J 5VTNE 
J]I'<E 
73Y"'"'8U 
, ..... 
EMBRAGE ., 
DIODE 
. i.. .. 
COMPRESSEUR 'l' CUMATlSATION 
.7SIIK 1.61« 
~ 
EMBRAYAGE 
COMPRESSEUR 
m· 
0 c 
=u 
m 
~ m z 
-1 
r"m "' 
() 
-1 
:0 
0 c m 
I 
'0" 
:D 
0 
~ 
E 
~ 
E 
http://vnx.su
- EQUIPEMENT ELECTRIQUE-r--------------------------------, 
BOlTE A 
I ••.PC •APC I FUSIBLES 
L__ =---------------------- f~ ~ lr~J-J- -H-AB-rTA,C LE 
~-r· u,~?:~;;~:.~~ I s • 12l .. ...., 
I I 
I I 
I I 
I I ._ __ .,... ____ ..J • 
'"""" 
COUSSIN GONFLABLE DE SECURITE 
(airbag) (sans airbag passager). 
Code couleur : 
~-~--- ------~====--=-~--====== 
! ~ 2 ~ 
I • L------- 
-"-""­"-.. 
BK : noir · BN : marron - BU : bleu - 
GN : vert · GY : gris - LG : vert clair - 
NA : nature! - OG: orange - PK : rose - 
RD : rouge - SR : argenl - VT : violet - 
WH : blanc . YE : jaune. 
COUSSIN GONFLABLE DE SECURITE 
(airbag) (avec airbag passager). 
.. __ 
r-------------------------------, BOlTE A 
I •APC •APC I FUSIBLES 
II !.!! ~ f!:l rf1_7 ,II HABrTACLE 
L__ ~---------------------- ~~~~-~ I ,r.-_-. .-. ,,-., -,I 
~~~71::.:;~. I ~( INSTRUMENTS 
I ~ I 
I ~ I 
I I 
L-- --.J 
I 
11VTIOQ 
, D'AIRBAG -,.,.... .. clu - ~c.,.... ... 
r-~==~~~-~-~-~-~-~-~-~-~-~-~~~-~-~-~-~-==-~-==-~_J~-~---,CALCULATEUR 
L_~==~~~~~~~~==~~~==~±=~~~-~~~==~_j -- 
•• C......,cM ..... 
11VT •1- 
-76 - 
MODULE 
AIR BAG 
PASSAGER 
http://vnx.su
r 
~ 
~ 
I 
r----, f.' BOlTE A VERROUILLACE CENTRALISt 
~"""' ou epuis 01/97 (lous modeles). I I 20A I I 
G) I +PERU I FUSIBLES 1. Juj,u'a 01/97 Cmodeles a~ec ABSJ 
~-- _J 2. jusqu'a 01/97 (modeles sans ABS). 
IO<WU . I· i 100.W 00"91< 
:r~ 
. 
I t OGIBU 
,...•- f,l-·- .-----. .....,.... . .., ..... 
M}-~ dtpotte,c6(j f.F ... de I)(WWI,cc!M:tPM 13 . 1 ........,.., 'I' -· 
I· .. .. ··- I ,,_. 
,y--- T--l -- • 2 1 .._..,...,. 
··~ ··- 31 ~..,po. 3) uoceur en po- 
16o I 1 BK ... 
1 QK 1 WHNT •I McMw tn po- tYE.''DU 4) Mc:MI.M'tnc»- --· tiilton--- 
t 't'EI8K f'OUiliM 
· ~ -- 'r--.!.. - IWWGN 1 1 "ro8K 
1vtWT ------------- ~ 
~ ® r--------------,BOITEA 
r30 FUSIBLES 
1 
) · 1 
1 
i$A 1 
HABITACLE 
I I 
L- I .:.:-------t~ 
1 00.11K 1' 00/BU 
4 • 
r-----------------·~----~ r-·~--------------~----~ 
~CS..;,rure 
-~~ ... r· . ~· 
r ~ 
J~· , .. ,.., •• t¢16 
"""""'""' I ,,._,.~ 
I (. ·, r:--(M !J 
J~rCMMrrur. 
de pene. oOtt paa- 
r· 2)-, . ·109"' 13l=..: ·- 2) Dtveti'OI.tiM 31 ...._enpo.. I : 
... 
I d ·I•IIOrl -- v•rroul• I r ·:._ 1 Y£.11K 4 ) ..._....,.,. 
1 wt-vVT "'"'""' 
__ 1 
1 YE!liK 
tWH.IGN 
. , --.!..t 
IW>WT 
18il( lie 
~ 
4) -....-.,.,­PI> 
....- 
r----, 
I •APC I :~~l~S 
II ~~30A" I" "~" 
L- .J 
I 
25171W'-4 
2.0 VT.et.J 
: 2.5VTIBU -, • 
1$VTI8U 
~ .~ ' 2..~ VTIBK 
r----~=======~-n-----td------------y-1-: ~~r~r!JEDE 
l I I CONDUCTEUR 
o 2 3 0" !3!oJ4 I~; ~=eonoucteur 
-----~-·r-==-; ~.:.:::l;L-J .. ::::- 
MOTI!.UR Of m- 
LEVE·VITRE 2 5 Yf:.'VT 4) VJlre~ou- 
ElECTRIOUE _,. L.:.====:::::::._j COTE 
2 s 8K 3) vm. ~M~tuv- tor- 
____________________ c_o_N_o_u_c_r_E~~. .I 1 ,,W>WT 
2 f.:~---f.sYOO -1!.1 HW>WT 
 I 
LEVE.VITRES. 
~ 
5~s~~- --*~---TI 2svrtwH 
25WH.VT I 25VTNIH 
- 
f 
• 25 VENT 't =!- =t I COMMANOE OE 
LEVE-VITRE 
ELECTRIOUE 
C6TE PASSAGER 
l 0,,) ­_ 
. . 
.,.. ·t.~ 
. 
_ I f. I 21 O.ocon<o 
2511< ., 
15Y£NT 
'5W>WT 
··t·: ___ l~ 
I m t I~~:::~~~~ ~ .!1 ELECTRIOUE 
L_~========~__jc6TEPASSAGER 
m- 
0 c 
'U m s:: 
m 
z 
-i 
m· r 
m 
(") 
-i 
::0 
5 
c 
m 
I 
0'" 
:0 
0 
~ 
Q) 
EJ 
~ c 
http://vnx.su
Condu.ite et entretien 
HABITACLE 
le curseur pour choisir Ia so-urce:: d'a.rrivec d'a.ir : recirculation 
ou admission d'a.ir cxtcrieur a droitc. 
..,.niitir>n d'air 
de diriger le flux d'air vers le buste, le parc·hrisc. ou ver.; 
'_ ....... c·r. en deplaant le ctll'SCUI SUI les icones choisies. Positions 
lttl~liaWes possibles. 
le bouton ver.. Ia <.lroitc pour augmentcr hrtemperature, vers Ia 
pour Ia diminuer. 
Appuler sur le bouton poussoir situe sur Ia console centrale. Un 
lnno •m sur Je commutateur s'allume. La ventilation en circuit fenne 
d'eviter temporairemcnt Ia poUution ct leo !IL1UI'aisc; <Xleur;. 
tuguee avec les commandes de chauffage ou de climatisation. eUe 
pcrmet unc elevation ou un rcfroidissemem rdpide de Ia temperature. 
OIAUFFAGE DE LUNETIE AR.R.lERE 
~c:r SUI le houton poussoir situc a droite de Ia console rentraie. 
Lor.que Je chauffage de Ia lunette arricre est en marche, 1c voyant de 
comrole est allume. Un relais interrompt automatiquement le function· 
oancnt du desembuage apres 10 minutes de fonctionnement. 
IX 
CLIMATISAIION (se1on equipement) 
Appuyu sur Jc bouton poussoir situc sur Ia console cemralc. lin 
tcmoin incorpore au commurateur s'nllume. Le climatiscur ne marche 
que si Ia ventilation est cndenchee et ;i Ia temperature est superieurc 
3' '10 . 
PORTES 
VERROUILLAGE 
l.es pones peun·m f:trc vcrrouillccs de l'exterieUI a !'aide de Ia cle et 
de l'interieur en appu~ant sur It Jc~icr dt verrou de porte. La porte 
ronducteur nc peut 
ctrc vcrrouillec qu'a 
!'aide de Ia cle. La porte 
passager pelll etre ver· 
rouillce avant de quincr 
le l't:hicule en appuyanr 
sur le levier avant de 
fermer Ia porte. 
Verrouillage interieur 
de porte 
1. Verrouinage • 
2. Deverrouillage 
VERROUlllAGE CENTRAIJSE 
Le di~positif est commandc ex1cricurcmcm par Ia de et intcricurcmcnt 
en appuyant sur le lel'ier de verrou. Ce verrouilbge ne foncrionne que 
Jor.;quc les porte> ;ont fcnnees. 
Ii:VE·VITRES ELECI'RIQUES (selon equipement) 
Lt:i> interrupteurs som 
disposes sur les pones 
latcmle>. 
Lcs leve·viLre;, ne fonc· 
tionnem qut: lor;que lc 
commutarcur est main· 
tenu en preS~oion. 
Commuta/curs 
de leve-vitres electriques: 
1. Ouverlure • 
2. fermeture 
OlNERTIJRE DF.S VITRES ARRIERE 
Pour deverrouiller lt:s 
vitres arriere, tircr sur 
le levier puis Je pousser 
jusqu'au declic pour 
ouvrir a fond lcs vitrts. 
l'rocedcr a !' inverse 
pour refermer ccs 
vitrcs. 
Ouverture des vitres 
arriere: 
I. Verrouillage • 
2. Deverrouilfagc 
http://vnx.su
I -- 
Caracteristiques Detaillees 
ROUES 
Pressions de gonflage {bar) 
Jantes· Pneumatiques• Charge moyenne 
(AV/AR) 
4,5 J 13 (tole] 155/70 R13T 2,3/1,8 
5J 13(tole) 155/65 R13 T 2,1/1,8 
5 J 13 (alliage) 165/65 R13 2,1/1,8 
5 J 14 (alhage) 165/60 R14 2,2/1,8 
' Selon versions ou niveaux d'equipement. 
PERFORMANCES 
RAPPORTS DE DEMUL TIPLICATION 
Ka sans climatisation (5 CV) 
Combinaison 
des vitesses 
1" .......................... . 
2' ........................ .. 
3' ......................... .. 
4' ..................... .. s· ......................... .. 
M.AR ................ .. 
Rapports de boite 
0,3174 
0,5181 
0,7812 
1,0526 
1,3157 
0,2762 
·Avec pneumatlques 165/65 R13 T. 
Ka avec climatisation (6 CV) 
oemultiplicatlon 
totale avec couple 
reducteur de 0,2785 
0,0883 
0.1442 
0,2175 
0,2931 
0,3664 
0,0730 
Charge maximum 
(AV/AR) 
2,512,5 
2,5/2,5 
2,5/2,5 
2,512.5 
Vitesse en kmlh 
pour 1 000 tr/mln' 
7,3 
12,9 
19,8 
27,3 
34.1 
7,1 
Combinaison 
des vitesses 
Demultiplicatlon Vitesse en kmlh 
Rapports de boite totale avec couple 
reducteur de 0,2463 pour 1 000 tr/min• 
1" ......................... .. 
2' .......................... . 
3' ......................... .. 
4' .......................... . 
5' ......................... .. 
M.AR ...... . 
0,3174 
0,5181 
0,7812 
1,0526 
1,3157 
0,2762 
· Avec pneumatiques 165/65 R13 T. 
0,0781 
0,1276 
0,1924 
0,2592 
0,3240 
0,0680 
CONSOMMATIONS CONVENTIONNELLES (V100 km) 
- Condrtions urbaines (avec chmatisation) : 8,3 (8,8). 
- Conditions extra-urbaines (avec climatisation) : 5,2 {5,5). 
-Conditions mixtes {avec chmatisabon): 6,3 {6,7). 
VITESSES MAXI 
Ka 5 CV : 153 kmlh. 
Ka 6 CV (avec climatisation) : 155 kmlh. 
EMISSIONS C02 (g/km) 
Ka 5 CV: 154. 
Ka 6 CV (avec chmatisallon) : 163. 
6,6 
11.4 
17,5 
24,1 
30,1 
6,5 
CHAUFFAGE- VENTILATION 
FIL TRE A. AIR D'HABITACLE 
Montage d'un filtre a arr d'habitacle sur toutes les versions. 
Filtre en paprer multilamelle dispose au dessus de !'entree d'arr du moteur 
de souffler e. II est situe a droite dans le compartiment d'auvent et est 
accessible apres l'ouverture du couvercle de son boitrer. 
Penodicrte d'entretien : remplacement tous les 30 000 km. 
ELECTROVANNE DE REGULATION DE LA CIRCULATION DU LIQUIDE 
DE REFROIDISSEMENT DANS LE RADIATEUR DE CHAUFFAGE 
Une etectrovanne est placee sur les canalisations du radiateur de chauffage. 
Elle regule le flux de liquide de refrordissement chaud entre le moteur et le 
radiateur de chauffage. 
Elle est commandee par un potentiometre frxe en bout du bouton de com­mands 
temperature srtue sur Ia planche de bord L'electrovanne est entiere­ment 
ouverte lorsque Ia temperature maximum est selectionnee. 
A l'rnverse. elle est fermee, lorsque le bouton se trouve sur Ia posrtron frord. 
Dans cette position. le liquide de refroidissement est directement drrige vers 
le bloc-cylindres. 
CLIMATISATION 
Disponible en option ou en serie suivant versions. 
CIRCUIT FRIGORIFIQUE 
Capacite : 7 40 :t 1 0 grammes. 
Preconrsation : flurde frigongene R134a repondant a Ia specrfication Ford 
WHS-M17B19-A 
COMPRESSEUR 
Compresseur a cylindree variable, entraine depuis le vilebrequin par une 
courroie multiprste commune a tous les accessorres. 
Lubrifiant 
Capacite : 200 cm3. 
Preconrsatron : hurle synthetique nipondant a Ia spec1frcation Ford WHS­M1C231- 
B. 
Rectification de Ia quantile d'huile dans le compresseur 
apres remplacement d'un organe .--------------------.----------------- --- 
Organe remplace 
Compresseur (cuantrte prelevee dans 
l'ancren compresseu~ : 
- moins de 90 em .............................. , ... ,. 
-entre 90 em el.148 em' ................. 12 .. .. 
-plus de 148 em- ................................... .. 
Condenseur .............................................. . 
Evaporateur .............................................. . 
Deshydrateur ............................................ . 
Canalisalions ........................................ .. 
Fluide fngonfique ..................................... .. 
COURROIE DE COMPRESSEUR 
Quantile d'huile a ajouter 
90cm' 
ajouter exactement Ia quantrte prelevee 
148cm' 
20cm 
20cm 
60cm' 
60cm' 
20cm' 
Courroie multipiste commune a tous les accessorres et entrainee depurs le 
vilebrequin. 
Type : non com11unique. 
Tension : assures par un gale! tendeur automatique. 
-78- 
http://vnx.su
-DIVERS­FORDKa 
mac 
CAPACITES ET PRECONISATIONS 
CARBURANT 
Capacite : 42 litres. 
Preconisation du carburant : essence sans plomb 95 RON mini. 
MOTEUR 
Lubrification 
Capacite theorique : 3,4 litres. 
Capacite pratique (avec filtre) : 3,25 litres. 
Preconisation: huile multigrade de viscosite SAE 10W30, 10W40, 5W40 ou 
15W40 et repondant aux normes API ~G/CD ou SH/CD, ou ACEA A1-96 ou 
81-96 ou Ford WSS-M2C912-A1. • 
Periodicite d'entretien : remplacerneDt avec le filtre tous les 15 000 km ou 
lous les ans. · 
Refroidissement 
Capacite : 5,4 litres. 
Preconisation : melange eau + antigel a 40 % (protection jusqu'a - 15•q 
repondant a Ia specification f.'Qrd ESD M97M49-A. 
Periodicite d'entretien : pas d~ ref11placement preconise mais controle du 
niveau tous les 15 000 km ou tous tes ans. 
LIQUIDE D'EMBRAYAGE ET DE FREIN 
Capacite : respect des reperes da niveau " MIN • et • MAX • sur le reservoir. 
Preconisation : liquide synthetique repondant a Ia norme Ford SAM- 
6C9103-A specifications DOT 4. 
Periodicite d'entretien : remplacement et purge tous les 3 ans. 
HUILE DE BOiTE DE VITESSES MANUEUE 
Capacite : 2,8 litres. 
Preconisation : huile multigrade de viscosite SAE 75W90 repondant a Ia 
specification Ford WSD·M2C200-B. 
Periodicite d'entretien : pas de remplacement prescrit, controle du niveau 
tous les 3 ans. 
HUILE D'ASSISTANCE DE DIRECTION 
Capacite : 0,8 litre. 
Preconisation : huile de transmission ATF repondant a Ia specification Ford 
ESP MC2 166H. 
Periodicite d'entretien : pas de remplacement prescrit mais controle du 
niveau tous les 15 000 km. 
LAVE-GLACE 
Capacite : 4 litres. 
Preconisation : liquide lave-glace. 
COUPLES DE SERRAGES 
(daN.m ou m.kg) 
Boitier de filtre a air d'habitacle : "0,5. 
Bloc chauffage sur le tabfter : 0,9: 
Fixation du compresseur sur le carter d'huile ; 2,5. 
Canalisation de refrigerant : 2. 
Ecrous de fixation du deshydrateur : 0,6. 
Rxation du module d'air bag : 0,6. 
Conseils Pratiques 
EN BREF ~- 
Si le vehicule est equipe d'un autoradio a code, noter celui-ci avant de debrar~cher Ia batterie. 
La depose du bloc de chauffage necessite celle, prealable, de Ia planche de bord. 
La depose du combine d'instruments necessite Ia depose de nombreux elements de Ia planche de bord. Celle-d est 
done traitee dans ce chapitre. 
Pour intervenir sur le circuit frigorifique de dimatisation, il est fortement recommande de disposer d'une station de 
remplissage adequate et de l'utiliser en prenant soin de suivre attentivement les operations indiquees sur Ia notice. 
Toute intervention sur le circuit frigorifique, au cours de laquelle ce demier a ete ouvert, impose le remplacement du 
deshydrateur. 
PLANCHE DE BORD 
Depose-repose 
de la planche de bord 
(y compris Ia depose du combine 
d'instruments) 
DEPOSE 
• Debrancher Ia batterie. 
• Deposer les demi-coquilles de Ia 
colonne de direction. 
• Deposer !'ensemble boite a gants. 
• Deposer l'autoradio a l'aide 
d'outils classiques et le debrancher 
ainsi que le connecteur du commu­tateur 
de signal de detresse. 
• Deposer les vis de fixation de Ia 
platine de commande de chauffage 
et debrancher les connecteurs et 
cables attenants. 
• Deposer les 5 vis de fixation de 
l'encadrement de combine. 
• E>eclipser puis deposer l'encadre­ment 
de combine. 
• Devisser les 4 vis du combine 
d'instruments, debrancher les 
Situation des vis de fixation 
des demi-coquilles sous volant. 
Depose de Ia platine 
de commande de chauffage. 
-79- 
Depose de l'autoradio. 
http://vnx.su

Vnx.su ka 1996-france

  • 1.
  • 2.
    Corzduite et erztretien EQ_UIPEMENTS RETROVISEUR IN1'ER1EUR Lc retroviseur est du type jour/mlit. Pour cvitcr d'crre ehloui Ia nuit par RETROVISEURS EXrtRIEURS les voitures suiveuses, manocuvrcr lc levier oitu~ :.ur Ia partie inft'­ricure du rerroviscur. Conduitc de jour, vers !'avant ; conduite de nuit, •ers l'arriere. Reg/age manuel des retroviseurs exterieurs Les retroviseurs exterieurs peuvcm etre regles manuellemcm de l'inte· rieur. SIEGES REGLAGELONGrniD~ MONTRE Pour Ia mise a l'heure appuyer sur le bouton. Enfonccmeot brcf : defilement minute par minute. Enfoncement long : dciftlemem rJpi· de el coolinu. Mise al'heure de Ia montre Soulever le levier situe sur le cote imerieur vcn. I' avant et faire glisser le sii-ge vers l'a'ant ou l'arrierc. Rdacher Ia poignce et imprimer au siege un mouvcmcnt A VI AR pour assurer un blocagc correct. Reg/age des sieges avant 1. Rtg/age longitudinal - 2. Reg/age de l'inclinaison du dossier. X REGlAGE D'INCUNAJSON DU DOSSIER Toumcr Ja molcue simcc a Ia base du dossier. Lorsquc les ~iegcs sont en position avant maximum. iJ est possible d'indiner totalement le dos­sier ver> l'arrierc::. REGLAGE DE lA HAUTEUR DU SIEGE CONDUCfEUR (selon equipement) Pour regler Ia hauteur. tourner Ia moleue siluee a Ia base du siege. Reg/age de Ia hauteur du siege conducteur ACcEs AUX PlACES ARRIERE Soulevcr Ia poignee d'inclinaison du dossier, le basculer ct fairc coulis· scr Ic siege vers l'avam. Pour faciliter le basculemem du siege pass.1ger a panir des places arric:re : • Basculer le dossier a !'aide de Ia poignee tl'inclinaison. • Tirer vers lc haut le levier jaune situe sous le siege. • Faire coulisser le siege vers I' avant. Poignee de deverrouillage du dossier des sieges pour acces aux places arriere REGIAGE DES SIEGES ARRIERE Les sieges arriere sont inclinables vers !'avant : • Enfoncer au maximum les appuis-tete. • Tli'Cr le levier de deverrouillage vers !'avant et replier lc dossier. http://vnx.su
  • 3.
    arricrc component unlevier pour reglcr l'inclinaison du dos­l'espace coffee. ~'tm~uillcr le dossier et le rcpousser vers !'avant. jaune vers le haut ou vers le bas jusqu'au verrou!Uage. le do~sier et le verrouiller. b n'hicules equipes d'un coussin gontlable passager le vide poche roulif. Ce easier de rdngement com pone trois partie~ : Xl · C'dssettes dcvant. · carres routieres derrie­re. · fermeturc par cou­vercle en faisant pivoter !'ensemble. Vide-poches rotatif CEINTIJRE DE SECURITE Conduite et entretien !.a hauteur du point d'ancrage superieur des ceintures de set11lite avant peut etre modifiee par deboulonnage. Consulter un specialiste. COUSSINS DE SECURfl'E GONFIABLE Scion l'equipement, le vehicule est equipe d'un ou de deux sacs de securite gonflablcs, qui se dcploient instantaoemcm en cas de choc frontal violent. l..e sac gontlable ne fonctionne que lorsque le contact est mis (• I • ou • n •). Un systeme pn!tentionncur de ceinture et de blocagc est combine avec celui du sac gontlable. Attet1tio11 : pour une e!ficadte totale, /e conducteur doit avoir impbativement verroufl/i sa ceinture tie securite. Dispositifs de sku rite passive des Ford Ka : airbag, sieges anti-sous marrinage, ceintures a verrouillage. http://vnx.su
  • 4.
    - - --------- CHAXGEMENT DE ROUE Li rout de -.ecou~ t'l ltuce <OU lc planchcr du l'Offrc a baga~e' Dcgagcr k cuu1 crete du coffre a tY.Igag'" latt rakment ct tk,serrcr Ia ,;_, a I :udc lie L1 de de roue (6 a R tour- em iron) P.•r k dc.,,.m,, aile· ger le porte l'UI.Ie ct c.legagc:r le crochet Somr 1.1 roue Pt ur r:IOJ~er l.t roue proceucr dan.'l'ordre mn·r.c: I.e eric et Ia de de roue de CCOlll'i <ant 'lll'e' a I arnere l'iltc gauche du coffn: a hagaJ~e~. Lt; le ter de marnKuvre du cnc c-1 mainttnu par un clip. Emf'UcmH'nl tk Ia rOUl' de 5tCOUI'S xn R£.lPLACE.W.I DE LA ROUE • Pbcer IJ OinJre dam un endroit pbn dJn< Ia m~ du po;stblc ct t.-aler Ia •onure ili~gonakrncnt a !.1 roue a clu(l):cr • ~r le frcm de <tatJOnn~-mrnt t1 e(l):a!,>er un~ Htc.se (I rc). • Retlrer renju~n~ur de rooc a I J.i<k do rotc ht..<e:~ulc' deb clc <pec:We • Dt:bloquer k" 'ts de Ia roue a crunger a vet· 1.1 cle ~pcci:llc (ne pas k> llcpo'>Cr) • lettre en piJce le eric -.ous k~ p<>mt de lc1 age prnu (petite enwchc sur I~ oos tk c3.1.-.-.c) • U."er lc •·ctuculc ILL'•qu ace que Ia roue dccoUe du -.ol <ufll-.ammt."'ll • Ternuner de oo c._-.er k:' ecrou< et oqx,er Ia roue. • tettre en pbce b rooc de reclwlgc et t.-ngagcr to t.'Crou. a b mam. • Vc._-.er toutc<> It." li> a Ia IJUIO • bais-.er Ia IOttun: JU.<qu au '<ll. • Xn'er ll" ben diagumk Jl'C L1 de • leun: en place lt'njoti1·eur d'un cnup '>l'C du tr.lll(runt de Ia main • mmer tous It'' oulih et Ia rout' crncc. Important: ne jumo(s se gltsser sutts Ia t•oilure Wr.if/1/'el/e est sou/nee 0/'('C le eric tit· bord Mi~ en place du eric. PNEUMATIQUES CONTR0LES DES PRESSIO:'<IS Lt pro..,on est a controlcr unc: foh par mo". ou avant wut parcOltr< tmport.1nl Lt.'S pre«ions doiTrnt etre cootrUiet'S a lrotc.l. S t1 est necc,.. '>illrt c.lc n-gonfler a chaud. augmentt.T Ia pr'C'•ton c.le OJ bar COm-ROLE DE lT URE Lnr>que lc~ temou" d U)Urc (hm.-.a!(c~ a l'intcrieur de' -culp­turcs princtpales) afficun·nt Ia bande de roulement lJ profun. dcur de' 'culpturc' n est ph!> que de I .6 mm et It remplace­ment Ut:- pneu:, dott -.e f:ure d'UI}(COCC Temom d'u>Urt sur un pnt'flmatiqU('. http://vnx.su
  • 5.
    Conduite et entretien ENTRETIEN COURANT (Capadtes et preconisations page 79) HUILE MOTEUR >elon les pn:conh.ations. de prCf~rence 110lt'ur chaud ou wnvicm d'augnu:mcr Ia periodicite en ca~ d'utilisaliun urhaine dam lhypothe;e de trajClS t'O regions pOU>>it:r~u.st,. le bouchon de remplissagc. bouchon sou; It: carter ~ ecouler l"huile le plus longtemp!. po~sible. le bouehon ~pres avoir mis un joint neuf. le plein d'huile sans dep:L~ser lc: maxi. Emplacement du bouchon de vidange. IEI.PLCEME~ DV FILTRE A HUILE Ran placer Ia cartouche filtramc a chaque "itlange mott:ur. • ~-.errcr Ia eartouchc filtranre d'abord avec une de ;p~ciak, ensuirc .abmain. • h~U)Cf Ia surface de comact du 11ltre aH:c un chiffon pro pre. • isser le filtre a Ia main JUSqu 'ii Ia r6istance (comact 'ur le muteur). puh donner 2/3 de tour supplememairc. • Ettecruer le rtmpli~sage d'huile. • Fa.ire toumer le moteur ct v~rifier l'ahsencc de fuite>. XIJJ UQUIDE DE REFROIDISSEMENT CONTROLE DU N.IVEAU I.e nin:"dll dOil ctrc COntrOIC a froid !OtiS ICS I 000 km. it doil SC Situcr entre leo; rcpcrcs MAX. et .IJN., 1·isibles sur Ia paroi du V'JSC d"cxpan;ion · :'e pas ajoutcr tl"eau froide dans un morcur chaud er n'uliliscr que le melange as;urant Ia protection de -2i•( (proportion 'i0/50 en antigel). Attenliou : 11e pas deuisser le boucbun du. mse quaud le moteur est dJaud. Lllisser refroidir. En cas de mfcessite tfilllervenlfoll sur moteur encore cbattd, rtel'isser le IJOucbmr r111ec jmJcaulion afin de /aisser s'ecbrlpper lfl pression. Reservoir d'cxp;msion de liquide de refroidissement. Indication des niveaux mini/maxi dc remplissagc. FILTREAAIR La Cartouche filtralllc UOil Ctrt: n::mplaCCC tow; les 10 ()()() km OU lOLL ks 2;~ moi;. II co11vi~:m d'augmcnter ces frl:"{juences pour une tircu!a· lion t:n region pou.,~ier('use Emplacement de Ia cartouche de filtre a air. V. Vis de fi~ation du couverde de boltier. http://vnx.su
  • 6.
    Conduite et entrelien DIRECflON ASSISTEE NIVt:Al DF L'ffim.E D'ASSISfANCE Contri>ler lc niveau regulierc:mcnt Arreter lc moteur. L.e nivcau de l'huilc doit ~·crahl ir entre lcs rcpcn·s ~lAX. ct 11N. du reservoir tran~parem. Pour un apport evcntud remenre 1e moteur en m1rchc prndantl'oper.tuon de remplissage. Reservoir de l'huile d';usi5tance de direction. Indication des ni~e;rur mini/maxi de rempliss;rge llQUIDEDEFREINS NIVEAU DE IJQUIDE DE FREINS ET D'EMBRAYAGE Malgre Ia presence d'un rcmoin tie baisse de n1veau, Ia verification visueUe du liquide dans le reM!rvolr est unc precaution ~upplememaire L.e uivcau nc doit jamais de-.cendre au-<l~us du repere MIN., sinon faire venflcr l'ctanchCite de~ urcuits et remCdier le cal! echeant, au' anoiJ:Jalie<i ou hlltes consratcc<.. • XJY Risenoir de compeiiSdlion du liquide de Frein. Indication dtf niveau!f mini/maJci de remp/iss;rge REMPIACEME.Vf DU UQtiDE L.e hqmdc de (rein absorbc l'hunudite Son rtmplacement doit etre fait rous I~ 60 000 km ou tous le~ 3 ans COURROIES lnspet1er pcnod•quemcnt l'crat etla tcn'>Jon de> courroies du moteur. IOU> b .20 000 km OU (()U'> lc 12 ffiOI. BATIERIE L1 banenc l">l placee Wn!> k: comparument moteur Celle<i nc nl.'C~'•· tc en pnncipe aucun cntreticn moteur. Veiller au mve-J.u de I electro!)· te qw do•t touJOurs recouvnr le' elemcm; mtcmt.:,. En t'25 de nec~ue n'djoutcr que de reau dc:mmer.ilisce. En hiver vcillcr au hon ct:u de Ia bauerie (charge ct absence d'o'1·da· tion aux bomes). Demontcr Ia bancrle eo <.:a> d'immobili'>lltion proton gee. L'electroh1e eM un produit U;mgereux. explo,if et corrosif http://vnx.su
  • 7.
    de technique etpratique Nous tenons a remercier ici, les Services Apres-Vente et Relations Pre sse de FORD France, pour /'aide efficace qu'ils nous ont ]~~ ....................L __ ___________a_ ppo_rt_ee ~__ n_s _~_~_a'_~_a_oo_n_d_e_no_s_tr_,a~_a_~_j. -h3ttp-://vnx.su
  • 8.
    Octobre 1996, Fordpresente au salon de I' automobile de Paris, une voiture urbaine dont Ia recette est copiee sur le succes de Ia Renault Twinge. Une seule carrosserie, une seule mecanique, un niveau d'equipement. Le concept s'appuie de plus sur une ligna Ires personnelle. Autant Renault a joue le cote pratique avec son modele, autant Ford joue le style. La Ford Ka est une citadine qui se situe done a un niveau juste inferieur a Ia Fiesta don! ella reprend un certain nombre d'elements. Obeissant au principe de style Ford appele • New Edge • (nouvelles lignes au par jeu de mots nouvel age, en reference a une ecole artistique, americaine), Ia ligne generale ne presente aucune an~te vive. Le dessin de ses proues et poupes est tout en rondeur. Ceci est soutenu par Ia forme des projecteurs et des feux mais en particuliers par celle des boucliers qui remontent sur les ailes en encadrant les passages de roues. La preeminence des boucliers participe grandement a l'identite de Ia Ka et a I' expression de son style. A l'interieur, Ia planche de bard fait, elle aussi, appel a des courbes. L'ensemble des indications de conduite necessaire au conducteur est rassemble dans le combine d'instruments, loge classiquement derriere le volant. Toutefois, il est simplifie et comprend un compteur tachymetrique, une jauge a carburant et au maximum 8 temoins. Le paste de conduite et Ia totalite des commandes sont centres auteur du conducteur, saul les commandes de leve-vitres qui FORD Ka sont placees au sommet des poignees de partes interieures. Hors l'exercice de style, Ford s'est efforcee de concevoir un vehicule apte a repondre aux exigences de son conducteur par son cote pratique et sa securite malgre son gabarit reduit et compact. Airbag, sieges antisoumarinage, sont les arguments qui viennent completer le confort apporte par Ia climatisation (en option), Ia direction assistee au le systeme de freinage antibloquant (en option). Par centre, pour favoriser Ia rigidite de Ia caisse, le toit ouvrant et l'attelage de remorque ant ete ecartes du cahier des charges. Pour rester commercialement competitive et ne pas alourdjr le prix de revient, Ford a repris de nombreux composants deja eprouves sur les Fiesta 89 et 96. Le soubassement est derive de Ia Fiesta 89. La Ka a done le m~me empattement que cette derniere mais avec des porte-a-faux plus courts. La Ford Ka est assembles en Espagne, sur le site de Valence. Ce site presente Ia particularite de rassembler taus les fournisseurs y compris Ia ligne de montage du moteur, I'Endura-E. Cette motorisation unique, d'une cylindree de 1 297 ern" est declines en 2 puissances. La premiere (non etudie dans notre ouvrage) developpe 37 kW (50 ch) a 4 500 tr/min pour les pays aux normes antipollution severes tels que I'AIIemagne eti'Autriche. La seconde, destinee au reste du marche european, propose 44 kW (60 ch) a 5 000 tr/min. Le moteur, 4 cylindres en llgne, culbute a arbre a cames lateral entralne par chaine, est equipe d'une culasse et d'un bloc-cylindres en !ante. Contrairement a Ia Fiesta 89 mais comme Ia Fiesta 96, le vilebrequin tourillonne sur 5 paliers et son equilibrage est assure par 4 contrepoids. La gestion moteur est confiee a un systeme electronique Ford EEC V, deja connu. II commande separement 4 injecteurs auxquels est couple un allumage a distribution statique de type a etincelles perdues. Le moteur, place transversalement a !'avant du vehicule, est seconde par une commande d'embrayage hydraulique et accouple a une bolte de vitesses manuelle a 5 rapports, provenant, taus les 2, de Ia Fiesta'96. La Ka est soumise a 2 puissances fiscales, 5 au 6 CV. Cette demiere sanctionne les versions dotees de Ia climatisation. La difference de demultiplication est determinee par le montage de deux rapports de differentiel. Cote suspensions, les trains avant et arriere sont issus des Fiesta 89 et 96. Cependant a I' avant, nous retrouvons un montage panache entre les Fiesta precedemment citees. Les elements de suspension du modele 96 sont montes sur des triangles et des supports relies entre-eux par une barre stabilisatrice qui decoulent du train deja present en 89. Originate, Ia ligne de Ia Ka porte avec elle Ia nouvelle image esthetique de Ford. La seule modification apportee au train arriere est l'adjonction de cales - 4 - La planche de bord est de Ia meme que l'exterieur et fait egalement style • New de chaque cote de l'essieu en1re celui-ci etles fusees afin d'augmenter Ia largeur de Ia voie. Le freinage, d'origine Resta 96, garanti par des disques pleins et des tambours respectivement SIX les essieux avant et arriere. Par sa ligne voulue com me indemodable et qui prefigure les modeles a venir chez le constructeur d'outre-Rhin, souhaite seduire une nouvelle clientele. t..es evolutions sur les premieres annees de commercialisation peu nombreuses, si ce n' est au niveau equipements, et finition, avec !'apparition de series speciales. A terme, le moteur Endura-E doit etre remplace par moteur de Ia nouvelle generation Zetec-SE. La presente etude t~lnni<. ... pratique traite des depuis le lancement de modeles. http://vnx.su
  • 9.
    ntipollution . respectee -U . 83 US - 1 . CEE 96). D'IDENTIFICATION (C) ET (D) Cl dentification a 17 caracteres ~Tappe sur le plancher, est dissi­trappe en plastique au pied du avant. II est egalement inscrit constructeur et sur une plaquette Ia planche de bord qui est visible pare-brise depuis le c6te gauche. D'IDENTIFICATION Type Mines (CNJn MFD001AJ8264 TYPE ET PLAQUE BOlTE DE VITESSES (E) Le type est grave sur le dessus du carter de pignonnerie de Ia boile de vitesses. La plaque, qui comporte Ia reference pieces de rechange de Ia boile de vitesses, est fixee sur le dessus du carter de pignonnerie de Ia boite de vitesses, a proximite du clapet de maintien de pression de Ia commande d'embrayage. Type moteur J4D Cylindree (em')/ Puissance (kW/ch) 1 297/44/60 -5- Type transmission/ Nombre de rapports Puissance administrative en France 5 http://vnx.su
  • 10.
    AVEC LE CAlCDE BORD Des po~nts de levage sont prevus a l'avant et a l'arnere, de chaque cote du vehtcute. lis sont identiftables par 2 encoches pratiquees dans Ia feuillure du bas de catsse, sous lesquelles Ia tete du cnc debord vtent se postlionner. AVEC UN MATERIEL D'ATELIER Le soubassement du vehicule comporte au total 8 pomts prevus pour le levage du vehicule en atelier II peut fatre appel auss1 bien a un cnc rouleur, pour le levage lateral du vehtcule, qu'a un pont elevateur a bras, pour son levage complet. Dans le premier cas, le eric doit etre muni d'une cale en bots et il est indispensable de mettre en place des chandelles de soutien - l ) · - · [ u.,..._..t-=--,r-:r--J ·~ If£ ~ T- ~~ ~~ =te--l ::::=::::;;;::;;;;~ A POUR CHANDELLES • POUR PONT ELEVATEUR A BRAS OU CAlC ROULEUR Le remorquage s'effectue a l'aide d'un crochet amovible foumt avec l'outillage de bord. Deux onfices filetes, avec pas a gauche, son! conqus pour ce crochet. lis sont accessibles apres depose d"un cache plasbque dispose du oote droit sur le bouclier avant et du c6te gauche sur le bouclier amere - 6- http://vnx.su
  • 11.
    Caracteristiques Detaillees GENERALITES 4 cywldres en ligna vertJcaux, d1spose transversa­vehicule. Bloc-cylindres. avec chemtses rapportees. _, ,...:mn par arbre a cames lateral entralne par chaine. 9.5a 1 • n!Sl>ion : 133 16 bars. • CEE : 44 kW a 5 000 tr/m1n. DIN 60 ch a 5 000 tr/min. CEE : 10.4 m.daN a 2 500 tr/mm DIN : 10.7 m.kg a 2 500 tr/min. CULASSE a 2 soupapes par cyilndre. avec chambres de combustiOn soupapes d'echappement rapportes. sur le bloc-cylindres est assure par 2 dou1lles. du plan de JOint : 0,25 mm max1 plan de j01nt non preconisee par le constructeur. • synthehques sans amiante avec sert1ssages metalliques or.oonn:r"" et cordon sthcone periphenque. Erling. • ~nscnpl1ons dtrigees vers le haut. :.,.,bre de 10, ne peuvent etre reutiilsees qu'une seule fo1s. est necessaire de reperer les v1s de coup de po1n~on les vis dotvent etre brossees et endurtes d'huile moteur sous les h~tes : en croix en debutant par les vis centrales. CllJ nombre de 2 par cyilndres, disposees en ligne et 1nclinees de au plan de JOint. Elles sont commandees par un arbre a pous501rs. llges et culbuteurs. Admission 103,70 a 104,40 34,40 a 34.60 7,025H043 7,225 117.243 7,425 ii7,443 0,020 a 0.069 8,35 Echappement 104,0211104,72 28,901129,10 6,999117,017 7,199 a 1.211 7.399 i17,417 0.046 a 0.095 17 Jeu de fonctionnement des soupapes (II froid) Admission : 0.20 mm Echappement; -Jusqu'au 20/11196. 0,30 ITV1l -a partir du 21/11/96: 0,50 mm. RESSORTS DE SOUP APES Un ressort par soupape. 1denttque a l'admtssion comme a l'echappement. D1ametre inteneur 20.25 a 20.75 mm. D1ametre du fil 3. 77 a 3,83 mm Hauteur libre : 41 mm Nombre de sp1res : 6 CULBUTEURS Culbuteurs en alilage Ieger Reglage du Jeu aux soupapes par VIS. SIEGES DE SOUP APES D'ECHAPPEMENT Stages usines et rapportes par emmanchement dans Ia culasse. BLOC-CYLINDRES Bloc-cylindres en fonte avec chemises rapportees et emmanchees en force. Rectification du plan de JOint 1nterdite. Alesage des logements des chemises (mm) 77.086 a 77.427. Alesage des chemises (mm) · - classe 1 : 73,940 II 73,950. - classe 2 : 73,950 II 73,960. - classe 3 : 73,960 a 73,970. -Reparation maJoree + 0,5: 74.500 a 74,510. - Reparation ma1oree 1 1 : 75.000 a 75,010. Largeur du palier central de vilebreqUin : 22.040 a 22,1 00 mm. Diametre des logements de pahers de vtlebrequtn (mm) . - Origtne : 60,623 a 60 636. - Reparation maJoree + 0,38 (repere couleur blanc)· 61,003 a 61,016. D1ametre des paliers d'arbre a cames (mm) . - Ong1ne : 42,888 a 42,918 - Reparation : 43,396 a 43,420. EQUIPAGE MOBILE VILEBREQUIN Vtlebrequin en fonte II graphite spherOidal tournant sur 5 pahers et eqUihbre par 4 contrepo1ds. La recttficallon du vtlebrequtn est 1nterd1te. Dtametre des tounllons (mm) . -Nominal: 56,980 a 57,000. - Reparat1on m1noree - 0,254 (repere couleur vert) : 56,726 a 56,7 46. D1ametre des manetons (mm) : - Nominal : 40,99 il41 ,01. -Reparation mtnoree- 0,254 (repere couleur vert): 40,74 il40,76 -Reparation m1noree- 0,508. 40,49 a 40,51. - Reparation minoree - 0.762 : 40.24 a 40.26. Jeu ax1al (regie par cales d'epaisseur au n1veau du palier central. cote bloc­cylindres) . 0,05 a 0.26 mm. Cales de reglage du jeu axial 2 cales de reglage, disposees de chaque cote du tourillon central du vtlebre­quin, assure le reglage du Jeu axial de celui-ct. Sens de montage : face ratnuree cote v1lebrequ1n. Epaisseur: - Origtne · 2.80 a 2,85 mm. - Reparation majoree · 2,99 a 3.04 mm. Coussinets de paliers de vilebrequin Les coussinets de vtlebrequtn sont hsses cote chapeaux de paliers de vile­breqUin et rainures cote bloc-cylindres. Largeur des coussinets (mm): 18,29 a 18,69. Diametre interieur des couss1nets (mm) : - Origine (repere couleur jaune sur tranche) : 57,009 a 57,056. -Reparation minoree- 0.254 (repere couleur vert): 56,755 1156,802. - Reparation m1noree - 0.508 : 56,501 a 56,548. - Reparat10n m1noree - 0,762 : 56,247 a 56.294. -7- http://vnx.su
  • 12.
    Conduite et entretieJZ COMBINE D 1 1NSTRUMENTS TEMOINS ET INDICATEURS D'ALERTE-DA.~GF.R 1. Temoin de pression d'huile ~·anumc contact mb ct doit ~·ctcindrc des que le moteur toume. ~ il ~ allumc en cours de routc >trrC::tcr immedlatemcnr le moteur et contr61er le nivcau d'huile dans lc cartcr-motcur (voir chapitrc • Entreticn courant"). Si celui-ci e~t correct, faire controh.:r le cir­cuit de lubrification et ;urtout ne pas rou­ler ai'CC cc temoin allumc sons peine de grave~ dommages pour lc: moteur. 2. Temoin de charge de Ia batterie S'allume contact mis ct doit s'ctcindrc des que le motellf toumc. S'il s'allumc en route. ~·arreter immcdiate· mem et verifier l'ctat et Ia tcn~ion de Ia collfroie d'entr.llnemcnt de l'alternatcur, ainsi que lc scrrage des cosscs de batteric et d'altcrnateur. Si Ia courroie c~t dCfcc­tueu~ e ou cassee. Ia pompe a l-:IU n'est plus cmrainee et il )' a risque de surchauf­fe, dans ce cas Caire appd it un depanncur. Si Je temoin reste allume, faire verifier d'utgcnce lc arcuit de charge. 3. Temoln de temperarurc du llquide de rcfroldissemenl - S! le tcmoin clignote c·est que Ia tcmpe­rarurc du lllO!eur ot anormalcment dcn:C. s·amter t:tlaisser rcfroidir le moteur Verifier lc ni~eau dan; lc vase d'expansion (1·oir chapitrc "Emrelien courant") 4. Temoln de olveau du liquide de frcin et de frein de statiounemroL Cc temom ' ~tetnt lor.quc lc frem de Sta· lionnemmt ct rel3chc ~·il rcstc Jllume. il indiquc un nileau de hquodc: tk freon imuf­fi~ ant. Verifier le nin:au de liquidc de freins dam le reservoir transparent (mir chapitrc l:ntrtticn courant"). S'il s'allume pendant le deplaccmcnt du vchicule, il lndique uoc dCfaillance dans un des corcuitb de frcin~. Consulter d'urgence un ;pecialtste 5. Temoln du systemc antiblocage de roues (ABS) Sur lcs 1chicules muno., dt' ce ~'Mcme, ce temoin s'allume contact mi' et doit s'cteindrc des que le moteur tourne. s·u s'allume en roulant, il siguah: une defaillance du systeme, lc freinage normal retant assure Con~uhcr d urgence un specialiste. TEMOINS ET INDICATEURS DE SURVEDl.ANCE 6. Temoln de cousslm de sCcurite (Air Bag) Ce temoin s'allume des que le contact est mis (Position 11) et doit s'eteindre apres ; secondeb environ. ~ il rcste allume. ou ~·allume en route. il indique que le S)bte· me de coussins gonfiables est dt:faollant. Faire contr61er rap1dcmcnt le syst<.:mc par un speciaJJste. II 7. Temoin~ d'lndication de changemeot de dln'Ction (gauche et droite) et de feux de detrc;se (eclairage slmultant'). line augmentation <k Ia lrcquence de eli gnotemcnt indiquc une defaillanle d~ J'une de~ ampouks 8. Tcmoln de feux de route et d'apJ>el dephare. CADRANS 9. Compleur de vltesse. 10. Totalisateur k.ilom~que. 11. Compteur kllometrlque partie!. 12. Remise 1ltero du compreur k.ilometrlque partiel 13. Jauge de carburant. RAPPELS SONORES Lc b))teme de sum~illance cmet de~ rap­pcb sonorc~ d.ms le ca., ou les feux M>nt allumes et Ll pone conductcur oul'crtc http://vnx.su
  • 13.
    -MOTEUR - BIELLES Bielles en acier forge a sect1on en « 1 • et tete a coupe drOtte. Diametre de l'alesage de Ia tete : 43,99 a 44,01 mm. D1ametre de l'alesage du pied: 17,99 a 18,01 mm. Jeu au niveau de Ia tete · - radial : 0.006 a 0,060 mm -axial: 0,100 a 0,250 mm. Coussinets de bielles Oiametre 1nteneur des coussinets (mm) : - Origine: 41,016 a 41,050. - ReparatiOn m1noree - 0,254 (repere couleur vert sur tranche) : 40,966 a 41 .000. • Reparation m1noree - 0,508 : 40,516 a 40,550. -Reparation minoree- 0,762: 40,266 a 40,300. -Reparation m1noree- 1,016:40,016 a 40,050. PISTONS P1stons en alhage d'alummium cornportant chacun 3 segments. Sens de montage : fleche sur calotte onentee cote distnbution. Oiametre des pistons (mm)' · - Classe 1 : 73,910 a 73,920. - Classe 2 : 73,920 a 73.930. - Classe 3 : 73,930 a 73,940. - ReparatiOn orig1ne : 73,930 a 73,955. -Reparation ma)Oree + 0,5: 74,460 a 74,485. -Reparation maJOft!e + 1 · 74,960 a 74.985. Jeu du piston dans son cylindre: - Origine: 0,02 a 0,04 mm. - Reparation : 0,015 a 0,05 mm. 'Mesure a une distance de 42 mm de Ia tete du p1ston. SEGMENTS Au nombre de 3 par piston. Sens de montage . repere dirige vers le haut et tier,.age en playant le seg­ment racleur aligne avec l'axe de piston puis en decalant ceux d'etancherte et de coup de feu. respecllvement, de 90' et 180' par rapport au prem1er. Jeu ala coupe . - t;:oup de feu : 0,25 a 0,45 mm. - Etancherte. 0,45 a 0,75 mm. - Racteur · 0,20 a 0,50 mm. Jeu segmenVgorge : - Coup de feu : 0,2 mm maxi. - Etancherte : 0,1 mm maxi. AXES DE PISTONS Axe en acier rechM, monte libre dans le piston et serre dans Ia bielle. Longueur· 63,6 a 64,4 mm. Diametre: - repere blanc: 18,026 a 18,029 mm. - repere rouge: 18,029 a 19,032 mm. - repere bleu: 18,032 a 18,035 mm. - repere 1aune: 18,035 a 18,038 mm. Jeu axelb1elle a 20'C · serrage de 0,016 a 0,048 mm. Jeu a)(e/piston a 20'C. 0,008 a 0,014 mm. VOLANT MOTEUR Le volant moteur est fi)(e par 6 v1s sur le v1lebrequ1n et son centrage est assure par un pion sur ceiUI-CI. DISTRIBUTION Distribution par arbre a cames lateral, loge dans le bloc-cylindres et entraine par une chaine depuls le vilebrequ1n. II act1onne les soupapes par l'lnterme­diaire de pousso1rs, tiges et culbuteurs. DIAGRAMME DE DISTRIBUTION A vance Ouverture Admission· 18' avant PMH. Retard Fermeture ~dmission : 38' apres PMB. A vance Ouverture J:chappement : 45" avant PMB. Retard Fermeture Echappement : 7" apres PMH. ARBRE A CAMES Arbre a cames lateral, en fonte, entraine par chaine et toumant sur 3 paliers. II est maintenu par une bride de butee fixee par 2 v1s au bloc-cylindres. La roue dentee de l'arbre a cames est equ1pee d'une cible placee en regard du capteur de position, necessaire au calculateur de gestion rnoteur. Levee de cames · - Admiss1on : 5,25 mm. - Echappement : 5,14 mm. 1 Oiametre des paliers: 39,615 a 39,635 mm. Oiametre interieur des COUSSinets de paliers d'arbre a Carnes : - Ong1ne : 39,662 839,682 mm. - Reparahon: 39.662 a 39,713 mm. Epaisseur de Ia bride de butee : 4,457 a 4,508 mm. Jeu axial de l'arbre a cames: 0,02 a 0,19 mm. CHAiNE Chaine simple de distributiOn. Nombre de malllons : 46. Longueur· 438,15 mm POUSSOIRS Pousso1rs en acier trempe. D1ametre exterieur: 13,081 a 13,094 mm. Jeu poussoirlbloc-cylindres: 0,016 a 0,062 mm. LUBRIFICATION Lubnficat1on sous press1on par pompe a huile a rotors. Les versions sans cl1mat1sation sont equipees d'un carter d'huile en tOle alors que les versions avec climatisation sont mun1es d'un carter en alurn­n1um sur lequel vient se fixer le compresseur. POMPE A HUILE Pompe a rotors fixee a l'arriere du bloc cylindres et entrainee depuis l'artn a cames par pignons. Clapet de decharge intll9re au corps de Ia pompe. Pression d'hulle mini a ao•c : -au ralenti : 0,6 bar. -a 2 000 tr/mln . 1 ,5 bar Tarage du clapet de decharge: 2,41 a 2,96 bars. Jeu radial rotor exterieur/rotor interieur : 0,051 a o, 127 mm. Jeu radial rotor exterieur/corps : 0,140 a 0,260 mm. Jeu axial entre les rotors et le couvercle : 0,025 a 0,060 mm. MANOCONTACT DE PRESSION II est visse a l'arnere et au centre sur le bloc-cylindres, au dessus I' ensemble pompe et filtre a huile. II capte Ia press1011 d'huile regnant rampe priiiCipale de lubrificat1on et perrnet l'allumage du voyant d'alerte comb1ne d'1nstruments en cas de pression d'huile insuffisante. Press1on d'ouverture des contacts : non commumquee. FILTRE A HUILE Filtre a cartouche interchangeable Vlsse a l'arriere du bloc-cylindres, ment sur le corps de Ia pompe. Marque et type : Motorcraft EFL 500. PE!riodicite d'entretien · remplacetnent a chaque vidange d'huile rnoteur HUILE MOTEUR Capacite theorique : 3.40 lltres. Capacitti pratique (avec filtre) . 3,25 lrtres. Prticomsat1011 : huile multigrade de viscoslte SAE 1 OW30, 1 OW40, 5W'¥J 5W40 repondant aux normes API SG/CD ou SH/CD, ou ACEA A1-9€ 81-96, ou Ford WSS-M2C912-A1 Period1crte d'entreben: remplacement tousles 15 000 km ou tousles~ REFROIDISSEMENT Aefroidissement par liquide antigel a protection permanente. Circuit sous pression avec rad1ateur en alum1n1um, vase d'expansioo, pompe · thermostat et motoventilateur commande par un relais simple (sans sat1on) ou un rela1s double (avec climatisallon) p1lote par le =l•Uiat.e~S 1 gestion rnoteur. RADIATEUR Radiateur en alum1nium a faisceau horizontal, place a I' avant du vehiCIAe. VASE D'EXPANSION Vase d'expansion en plastique fixe a gauche du compart1ment moteur de I' element de suspension. -8- http://vnx.su
  • 14.
    - MOTEUR-FIL TREA CARBURANT Filtre place sous Ia ca1sse, fixe contre eta l'avant gauche du reservoir a car­burant. Sens de montage : fleche sur le corps du fittre onentee dans le sens de cir· culation du carburant. Marque et type: Motorcraft 92 FB-9155-AB. Penodic1te d'entretien : remplacement tous les 90 000 km. 8 ' trainee d:u;~u~:~~~~~;:~~~?e~r une courroie REGULATEUR DE PRESSION DE CARBURANT est s1tue au combine d'instruments. Le calculateur de iDTWnanclll sa mise a Ia masse par sa bome 98. Son cligno­surchauffe du moteur est constatee. commande par le calculateur de gestion moteur a din'1Btt~sati1on et a 2 vitesses avec climatisation, place derriere DE REFROIDISSEMENT sur Ia platine porte-relats de Ia boite a fusibles habi­gere Ia m1se a Ia masse de son c1rcu1t de commande. enroulement de commande : non commun1quee. climat1sahon s1tue, dans le compar1tment moteur, en roue gauche. La m1se a Ia masse des 2 circuits de le calculateur. Le premier etage du relats ahmente ~notovtlllttlatet~r pour un fonctlonnement a grande v1tesse. Le afiiTlente le motoventilateur v1a une resrstance pour un fonc­petote v1tesse 1tres. · melange eau + anllgel a 40 % (protectton jusqu'a - 15°C) Ia Ford ESD M97B49-A. : pas de remplacement preconise mais controle du Ia densite en antigeltous les 15 000 km ou tous les ans ALIMENTATION EN CARBURANT d'a mentat10n en carburant constitue d'un reservotr, d'une pompe ~. d'un flltre, d'un regulateur de press1on d'ailmentalton des vapeurs de carburant provenant du reservoir dans le 're a charbon act If . .,..,...,.,,..,n : Ford EEC V. en tOle emboutte situe sous Ia caisse, devant l'essieu arnere. 421rtres. du carburant : essence sans plomb 95 RON mtni. electrique accouplee a Ia 1auge de mveau et immergee dans le reser­est commandee par le calculateur de gestion moteur via un relrus COOitaclleur a 1nert1e. Elle est accessible apres depose de l'asstse de Ia . travers un trou realise dans le plancher cote gauche, pour controles electriques. Cependant sa depose necesstte celle du carburant. lrtreslheure sous 3 bars. d':~li,.,.,nl:11'onn ; 12 volts. tnteme . 0.7 n. Regulateur rnecanique a membrane asserv1 a Ia press<on regnant dans le col­lecteur d'adm1ssron. II est s1tue a l'extrerrute gauche de Ia rampe d'inJection. Pression de regulation: 2,7 bars. INJECTEURS ln]ecteurs electromagnetiques au nombre de 4 (1 in1ecteur par cylindre) fixes sur Ia rampe d'tn]ecllon. Tension d'alrmentation: 12 volts. Resistance. 16,42 n. CANISTER Le camster, const1tue d'un fittre a charbon actif, est situe sous le plancher derriere l'eSSieU amere. Marque et type: Motorcraft 97KB-9E857-A ELECTROVANNE DE CANISTER Pilotee par le calculateur de gestlon moteur, elle est s1tuee au centre du tablier, dans le compart1ment moteur. Elle permet Ia reasp1ration des vapeurs de carburant sous certaines conditions de fonctionnement du moteur. Au repos, l'electrovanne est fermee. Tension d'alimentation de l'electrovanne: 12 volts. Resistance lnteme de l'electrovanne : 63,5 n. ALIMENTATION EN AIR FILTREA AIR Filtre a a1r sec a element en papter interchangeable loge dans un boit1er, srtue entre le moteur et Ia batterie, dans le compart1ment moteur. Marque et type: Motorcraft 97KB-9601-AB. Penodicite d'entretien : remplacement tousles 40 000 km. BOiTIER PAPILLON Le boilier de paptllon est fixe sur le collecteur d'admiss1on. II comporte le papillon des gaz et le capteur de position de papillon. Marque et type : Motorcrafl 97BF-AD970408. REGULATEUR DE RALENTI Moteur pas a pas fixe sur le collecteur d'admiss1on en aval du boi!Jer de papillon et qw ajuste le reg1me de ralent1 a Ia valeur determrnee en agissant sur Ia section de passage d'un canal monte en derivation du boitier de papillon. Tension d'altmentation 12 volts. ReSIStance ; 6 a 13 !l. Marque et type: Motorcraft 95BF-9F715-A8. GESTION MOTEUR Dispositif d'injectlon indirecte multipomt sequenbelle commande par un cal­culateur qw gere egalement l'alluma~e. II utilise comme pnnc1pales tnforma· lions Ia position angulaire du pap1llon des gaz, Ia temperature de l'atr d'admission, Ia temperature du Uquide de refroidissement, Ia quantile d'rur asptree par le moteur, le reg1me moteur. Ia ptOsition de l'arbre a cames et Ia teneur en oxygene des gaz d'echappement. Allumage cartographique a distribution stabque et de type a et1ncelle per­due. Bobine double a 4 sorties commandee dtrectement par le calculateur. CALCULATEUR Calculateur electron1que a m1croprocesseur numerique programme et com­portant 104 broches. II est situe dans l'habitacle derriere Ia garniture du pied de caisse avant gauche. II gere simultanement l'in)ection et l'allumage en fonct1on des signaux em1s par les sondes et les capteurs. II integre egale· -9- http://vnx.su
  • 15.
    -MOTEUR-men! une fonctiond'autod1agnosllc et assure une protect1on centre les sur­regimes. Celle-cr est reglee a 5 450 tr/m1n en permanence et a 5 675 tr/m1n temporarrement. En cas de defaillance d'un actronneur ou d'un capteur. le calculateur peut, suivant l'anomalie, farre foncllonner le moteur en mode degrade. S1 le veh1cule est equipe d'un d1spos1tif d'ant1demarrage, le calculateur com­pare le signal emis par le transpondeur avec celui qu'il a en memoire af1n d'autonser ou non !'alimentation du systeme. Marque et type : Ford EEC V (Motorcratt 97KB-12A650-BC). Affectation des bomes du calculateur Nota : les bomes non identrfiees correspondent aux barnes non affectees. N"bome Affectation 6et8 Information drspositif anlldemarrage 13, 15 et 16 lnformanon pour prse diagnostic 17 Commande rela•s de motoventrlateur de refrordissement (2' v1tesse avec cl1matisation) 19 lnformaiiOil drsposrtrt antrdemarrage 21 et22 Signal capteur de pos1t1on et de reg1me v1lebrequrn 24 et25 Masse 26 Commande pnmaJre bobrne d' allumage cytrndre 1-4 27 Masse 30 lnformatron reglage d'indrce d'octane 31 Informal ron manocontact de pressoo d' assrstance de drrectron 36 Srgnal debrtmetre d'air 38 Signal sonde temperature de liqu1de de refroidissement 39 Signal sonde temperature d'arr 40 Surveillance d'ahmentatron el de foncllonnement du relaiS de pompe a carburant 41 InformatiOn de selec1ron de climatrsatron 42 lnformatron drsposrtif anlldemarrage (temorn de Ia montre) 48 Information module commande de chauffage 51 Masse 52 Commande pnmarre bobrne d'allumage cyl1ndre 2-3 53 Information d1spositif antidemarrage 55 + permanent 58 Signal capteur de vrtesse vehicule 59 AJtemateur 60 S.gnal sonde Lambda 64 lnformatron contacteur d'embrayage 67 Commande electrovanne de canister 68 Commande relaJs de motovenblateur de re'frordissement ell v~esse avec ct1matrsatron 69 Autonsatiorv'interd1ction de commande du rela1s de climatisation pour embrayage de compresseur 71 • apres contact 74 (20') Commande injecteur n'3 75 (701 Commande 111J9C1eur n'l 76 Srgnal capteur pos.tron d'arbre a cames 77 Masse 79 lnformalron pour pnse dragnostic 80(54') Commande relars de pompe a carburant T 83 Commande regulateur de ralenb 85 Signal capteur posrtron d'arbre a cames 86 IO:ormabon press1on du c1rcurt de chmatisatron (haute press ron) 88 S1gnal debrtmetre d'arr 89 SrgnaJ capreur de posrtJon de papillon 90 Alimentatron -. 5 volts capteur de posrtion paprllon 91 Masse pour capteurs pos;tion de papillon, temperature de liquide de relrordrssement, temperature d'arr, contacteur d'embrayage, sonde Lambda, manocontact de press1on de direction et connecteur d'indice d'octane 93 Commande resistance chauffante de Ia sonde Lambda 97 -. apres contact 98 Commande du temoin d'alerte de temperature 100(95') Commande injecteur n•4 101 (96') Commande rn1ec1eur n'2 103 Masse 'Avec disposrtif antrdemarrage. CONTACTEUR A INERTIE Ce contacteur. fixe centre le p1ed de carsse avant droit demere Ia gamrture sous Ia planche de bord, coupe I' alimentation eleclrique de Ia pompe a car­burant en cas de choc du vehJcule. II est regie pour rntervenir lors d'un cer­tarn seurl de deceleration. Son foncllonnement peut eire retabli en pressant le bouton du contacteur access1ble a travers un onfice prevu dans le bas de Ia gamrture du p1ed de caisse avant dro1t. RELAIS PR.INCIPAL II est situe sur Ia platina porte-rela1s de Ia botle a fusibles habitacle. II fonc­tronne a chaque m1se du contact et alimente le calculateur et Ia sonde Lambda. Resistance de l'enroulement de commande · 125 n RELAIS DE POMPE A CARBURANT II est srtue sur Ia platine porte-relars de Ia boite a fusibles hab1tacle. II fonc­lionne a chaque m1se du contact et de maniere temporisee. Le calculateur gere Ia mrse a Ia masse de son c1rcuit de commande. Resistance de l'enroulement de commande: 125 n. RELAIS DE CLIMATISATION Lorsque le vehicule est equ1pe de Ia climatisation, le calculateur commande Ia m1se en marche du compresseur via son embrayage. Le rela1s est s1tue a dro1te dans le compartiment moteur, centre le tablier, demere le passage de roue. II alimente l'embrayage du compresseur de cli­matisation. Le calculateur gere Ia mise a Ia masse de son circuit de com­mande afrn que Ia purssance absorbee par le compresseur, ne perturl>e pas le fonctionnement du moteur. Et notamment penmettre a celui-ci de foui'!W sa puissance maxrmale lorsqu'elle est sollicitee. Dans ce cas, le fonctionne­ment du compresseur estrnterrompu temporairement. Au ralentr, sr le compresseur de chmat1satron est sollicite, le calculateur prealabtement relever le reg1me moteur par l'1ntermediaJre du regulateur ralenti avant d'autonser l'alimentatron du compresseur. Type : 12V 4 0/30A. Resrstance de l'enroulement de commande. 95 n D~BITMETRE D'AIR Debrtmetre massrque a f1l chaud frxe en sort1e du boitier de filtre a a1r. Son signal sert a Ia regulation du regime de ralentl, a Ia detenmination de quantile de carburant injectee et au pomt d'allumage done a Ia richesse melange eta Ia reaspirat1on des vapeurs de carburant. Marque et type : Motorcratt 96FP-12B579-AB. Resrstance (mesurees aux bomes du debitmetre) · -entre bomes 2 et 4: 118 800 n. - entre bornes 2 et 5 : 121 300 n CAPTEUR DE POSITION DE PAPILLON Potentiometre, monopiste sur lequel se deplace un curseur, fixe sur le t1er de paprllon en bout d'axe de papillon. II est alimente par le ~.>illll.'Jicsu• sous une tenston de 5 volts et delivre a ce dernier une tension di·,rectteml!llj proportronnelle a Ia posrtron angulaire du papillon. Resistanrce (mesuree aux bomes du capteur) : - entre bornes 1 et 3 : 3 670 n. - entre bomes 1 et 2 : • Pied leve : 3 091 u. • Pleine charge : 242 n. - entre bornes 2 et 3 : • Pled leve : 731 0. • Ple1ne charge : 3 548 n. SONDE DE TEMPERATURE D'AIR Therm1stance a coefficient de temperature negat1f (CTN) f1xee sur le gauche du boitier de filtre a air. Son signal sert a Ia determination de Ia quantile de carburant lnjecle et regulation du regrme de ralenti. Temperature/Resistance : - 1Q•Ct58 750 t 8 800 n. - 2o•C137 300 :t 5 500 n. - 3o•c124 210 ± 3 6oo n. - 40'C/161SO ± 2 400 n. - 50•ct1 o 970:z: 1 600 n. - 6o·cn 100 ± 1 200 n. - 70°C/5 370 :t 800 n. - SO'C/3 840 :t 600 n. - 90'C/2 BOO ± 400 n. - 1 OO'C/2 070 :t 300 n. - 11 O'C/1 550 " 200 n. -120'C/1180:t 200n. -10- http://vnx.su
  • 16.
    -MOTEUR- FORD KaLiJIIJI l.il DE LIQUIDE DE REFROIDISSEMENT temperature negatif (CTN) vissee. demere le r.nll~<>rt"'" d'admisston et doni les caracterist1ques de temperature d'air. a Ia delermtnatton de Ia quanlt!Ei de carburant, a Ia de ralentt, au pilotage de l'embrayage du compresseur calage de l'avance a allumage et Ia rEiaspiration des D'ARBRE A CAMES a amere du moteur, sur le carter de dtstnbution et came sur le ptgnon de l'arbre a cames. II transmet lXI S4Qnal qui permet a ce dernier d'identifier Ia position _W..,'lKlllt' fixe a .!'avant dU biOC·CyltndreS et diSpose en II dehvre au calculateur une tenston alternative a entre les barnes 3 et 4 de Ia sonde : 4 n maxt. DE PRESSION D'ASSISTANCE DE DIRECTION Ia canalisation haute pression d'alimentation de Ia valve dis­de direction, srtuEi a l'amere gauche dans le compartJ-est ferme au repos et il s'ouvre lorsque Ia pression d'assis­seuil. II informe alors le calculateur par sa borne 31 pursse contrer Ia chute de regime moteur due a l'absorp­notamment au ralentr. volts. - Pression basse (contact ferme) : 0,5 n maxi. - Pression haute (contact ouvert) : infinte. T DE FLVIDE REFRIGERANT sur Ia canalisation haute pression sttue a droite dans le comparti­en amere du passage de roue drat!. du pressostat est ouvert au repos. Lorsque Ia pression att91nt i il altmente les circuits de puissance des relais de sEilectton ..,_tict<otlinn et de climatisation. est ferme au repos. II s'ouvre quand Ia pression atteint un cer­qui supprime Ia mtse a Ia masse de Ia borne 86 du calculateur ace dernier de contrer Ia chute du regime due ill' absorption ~nnr.~""'"et notamment au ralenti. 'alinnenlat~tln : 12 volts. - 1 er Eitage : • Pression basse (contact ouvert) : inftnte. • Pression haute (contact ferme) : 0,5 n maxi. - 2e etage : • Pressron basse (contact ferrne) : 0,5 U maxr. • Pression haute (contact ouvert) : infinte. CONNECTEUR D'INDICE D'OCTANE II est srtue. dans le comparttment moteur, en arrrere du passage de roue gauche. II permet lorsqu'il est debranche d'utihser un carburant d'indtce d'octane tnferieur a 95 RON car le calculateur modifie Ia cartographre de l'allumage. CONTACTEUR D'EMBRAYAGE Un contacteur est place en bout de Ia ~ale d'embrayage ce qur permet au calculateur de connaitre Ia poSitron de celle-ct. En posrtton repos, le contac­teur est ouvert ce qui correspond a Ia position embrayee. Tenston d'ahmentallon: 5 volts. Reststance . - Pedale ernbrayee (contact ouvert) : tnfrnre. - Pedale debrayee (contact ferme) : 0,5 n maxi. BOBINE D'ALLUMAGE Sabine d'allumage a 4 sorties HT comprenant 2 enroulements primaire et 2 enroulements secondarre. Chaque enroulement alimente simultanement les cyhndres 1-4 au 2-3 (cyhndre n• 1 cote drstribution). Elle est fixee sur le bloc-cyfindres, sous le collecteur d'admission. Resistance primaire : 0,4 a 0,6 !:1. Resrstance secondarre : I 0 500 a 16 500 n. BOUGIES Marque et type · Motorcraft AGRF 22PP1. E.cartement des electrodes : 1 mm. VALEURS DES PARAMETRES Regrme de ralenli (non reglable) : 875 :t 50 tr/mtn. Teneur en CO (non reglable): 0,5% maxi. Point d'avance a l'allumage : non reglable. COUPLES ET ANGLES DE SERRAGE (daN.m au m.kg et en degn!) Vis de culasse (filetages et dessous des tetes lubrifies) : - 1re phase: 3. - 2e phase : serrage angulatre de 90". - 3e phase : serrage angulaire de 90 . Rampe de culbuteurs: 4,3 Conecteur d'admtssron : 1,8. Capteur de posrtion d'arbre a cames ; 1. Prgnon d'arbre a cames: 2,8. Garter de distribution : 0.9 Bnde d'arbre a cames: 1.1. Couvre-culasse : 0,6. Chapeaux de bielle (vis neuve):- Ire phase: 4. - 2e phase: serrage angulrure de 90". Porte hague d'etanchliite arnere : 1 ,8. Chapeaux de palters de vilebrequin (vis neuves) : 9,5. Volant moteur: 6,7. Tendeur de chaine : 0,8. Capteur de position et de regime vilebrequin : 0,5. Poulie de vilebrequ•n : 11 ,5. Pompe a eau: 1. Couvercle de thermostat : 2. Pompe a hurle sur bloc-cyllndres: 1.8 Couvercle de pompe a huUe 1. Filtre a huile (avec joint lubrfte) : I ,5. Carter d'huile : • -Ire phase (ordre alphatiEittque): 0,7 - 2e phase (ordre numerique) : 1. - 3e phase (ordre alphabEitrque) : 1 apres mise en temperature. Collecteur d'OOhappement' 2,3. Bnde de catalyseur • 4,7. Bouchon de vidange d'huile : 2,5 . Tube de jauge a huile : 2. Manocontact de pression d'huile . 2 Bougies d'allumage: 1,7. Support moteur droit : - Ecrous : 6,3. -Vis:5. Support de boite de vrtesses sur caiSS8 : 6,8. Support anti-basculement sur boite : 8,4. Boulon central de support d'antlbasculement: 12. -11- http://vnx.su
  • 17.
    -MOTEUR-Conseils Pratiques ENBREF La depose du 8roupe mototracteur s'effectue par le dessous du vehicule. La purge du c1rcuit de refroidissement s'effectue automatiquement. les versions avec climatisation sont dotees d'un carter d'huile en aluminium doni l'alignemenl doit eire realise cor­rectement, cole boite de vitesses, avec le bloc-cylindres. - MISE AU POINT MOTEUR Controle et reglage du jeu aux soupapes Important : cet1e operallon doit etre realisee moteur froid. sachant que lorsqu'un moteur est a sa tempera­ture normale de fonctionnement, il taut au mimmum deux heures, pour que celui-cr refroidisse. • Si le veh1cule est equipe d'un autorad1o a code, noter celui·ct avant de debrancher Ia bat1erie. • Debrancher Ia batterie. • Deposer les boug1es d'allumage. • Deposer le bouchon de remplissa­ge d'huile et l'ecarter sur le cote. • Deposer le couvre-culasse et recuperer son jOint. • Toumer le vilebrequin pour ame­ner les culbuteurs des cyl1ndres n"4 ou 1 en bascule, frn echappement et debut admissron. Nota : Ia rotation du vrlebrequin s'effectue dans son sens normal de rotation, c'est-a-dire sens horaire, soit en ag1ssant par l'tntermediaire de Ia vis de fixation de Ia poulie de vrlebrequin, ou soil par l'interme­dlaire d'une roue avant levee, rap­port de 4e ou 58 engage. • A !'aide d'un 1eu de caJes d'epais­seur, contr61er et regler, si neces­saire, le jeu aux soupapes du cylindre n•1 si les culbuteurs du cylindre n•4 sont en bascule ou rnversement. • T ourner Ia poulie de vilebrequrn pour amener les culbuteurs des cylindres n"2 ou 3 en bascule. • Contr61er et regler, s1 necessa~re, le 1eu aux soupapes du cylrndre oppose au cylindre en bascule. Regier les soupapes du cylindre n"2 lorsque les culbuteurs du cylindre n"3 sont en bascule • Proceder de Ia meme mamere en respectant l'ordre preconise dans le tableau survant afm d'effectuer le reglage de !'ensemble des SOU· papes Culbuteurs en Soupapes a bascule cyt. controler et a regler 1 4 2 3 4 I 3 2 Nota : regler le JeU aux soupapes en agrssant tou)ours sur Ia vrs de regla­ge du culbuteur conceme dans le sens horaire. Si Ia cale d'epa1sseur passe difficilement, desserrer com­pletement Ia vis de reglage purs Ia resserrer jusqu'a l'obtentron de Ia valeur prescnte. • Une fors le reglage acheve, repo­ser le couvre-culasse muni d'un 101nt neuf • Rebrancher le tuyau de recyclage. • Reposer les bougres. • Rebrancher Ia battene. Jeu de fonctionnement des soupapes (a froid) Admrssion : 0,20 mm Echappement :- Jusqu'au 20/11/96: 0,30 mm • a parllr du 21/11/96: 0,50 mm ADM Reperage des culbuteurs. ALLUMAGE ET ALIMENTATION FORD EECV Systenlf' d'rnjection muh1point rndirecte ~equmtrellc Ford EEC V gere par Lakulateur numerique programme. II gcre l'avanLe iJ l'alluma~e et Te temps rempii~>JS<' de Ia bohrne. La di~trrbutron df' Ia haute tension ec;t enticrement tique et ia1t appel a une bob1ne double a~ sort1es du type a rt1nrellcs gt>rducs. Ce < altulateur e't equip~' d'unt nwmoire reprogrammahle • FLASH-tPROM qui permct, dans le (JS d'unc evolution de caliliralion, de lll()(lrfier le de Ia memoire du calculateur sans demontage, ni echange de celui-ci. lion consiste a rentrer le pr01;ramme dans le calculateur par l'intermed l'appareillage spE'< iiique du constructeur, via Ia pri<;e diagnostic. Constitution et fonctionnement ALIMENTATION ELECTRIQUE le cakulal('ur po,.,i><Jc unl' ,1l1mentali0n pcrmant>nte pdr l'intermediaire de borne 55. Cettr alimentation est protegee par un tus1ble (F•l de 3 A) s1tue Ia hoiu· a iuo;iblec. habrtade A Ia nme du contact. Ia tension batterre et appliquee aux bornes 71 ct 97 cakulatt'ur VIJ lc rela1s prin< 1p.11 et protege par un lusiblc-; ·FlO de 15 AI dan., Ia boite ~ iuc.iblcs habitacle. Suite a Leite action. le' organcs c,uivanls JU,Si alirnl'lll~ lcs 4 injE.'CtCUT, ]e capteur dE.' vite"e vf'httUI<•, l'pl rrmww­de can1ster. le regulateur de ralenti. et fe deh1tmetre d'a1r l.a LOmmutation du rclalc, pnnCipal alrmente ausc.r Ia resistance chauffante de ~le lambda v1a un ius1hle tF27 de 10 AI situe dans Ia boite .1 ius1bb Lc1 hobrne d' allumagt• est auss1 c1limentee a Ia borne 2 dP son connecteur Ia mise du contacl qui est protege par un tusible ,f1 i' de 10 AI s1tuc dans hoite a IU51hles hdbltJcJL' S1multanement a Ia m1se du contall, le cakulateur met ;. Ia ma~se ~ 54 JeC dt;,positil dnlidemarr.tgel ce qut iermc lr crrcuit de rmnm.>nr"' rPia1s dt• pompe d c.uburant, 'i.l un iusrhle tF10 de 15AJ el alimcnte a pu1>sance sa borne 10 arm1 que Ia pompc a carbur.:mt par l'intermedia re contarteur j mertre, v1a le fusible F I q 110 AI. Par~ borne 40. le lalculatcur tontrole le ionclionnement du rela:~ de a carbur.Jnt et surveille l'.1limentat1on de ct'tle dernit>re S1 au bout d'cn~iron 3 ~econdes. aucune ll'ntatiC de m1se en marche moteur n't'!>t eilectucc (rkeption du s1gnal en provenance du tapteur de me et de posrt10n vdebrrquinl, le calculatPur coupe Ja mise ;. Ia ma>se borne 80, stoppant arns1 !'alimentation electrique de IJ pompe J Celie alimentation ne sera retablic que s1 lee all ulateur re~,oit le >~gna nant du capteur de regrme et de position vllebrectuin Si le moteur tCalagc par exemplel et que le COntact (C<,Ie etabJrl ]a temporisation est menl de .l <econdt .... Le wntacteur d inertic, ~ituc contre ie p1cd de lJissc avant droit dans taciP. coupe l'.111mentation cleurique de Ia pompe d carburant en cas du veh1cuiE' pour pu•ven1r tous ri~qur' d'inccndic II e~t regie pour lors d'un lCrta1n ~eu1l de deceleration. Son tonctlonnenwnt peut etre prc-.sant le bouton sttue ~ur le sommet du contacteur arcrssible ; trav orilice prcvu dans lc bas de Ia garn1ture du pied de L<JISse avant drort. ALIMENTATION EN CARBURANT Une pompe elt•ctrrque tmmt•rg('(' dans le re<ervoir refoulc le carburant a un tiltre jusqu a Ia ramrx· d'alimentat1on des lnJ('(teurs Un regulatcur brane mainllcnt une pre,sion constante dE.' 2,7 b,w; .1ux lnj('ctcur~. L de rarburant rC'tournc au r"'crvoir n.1r une ranalisation. I e houLhon de rescrvorr est totalement hermetique PI Ia mto,e a l'a1r rkcnutr <eiiN.lue P•" une can,llis<ltion qur rclie Ia goulotte de remplis canl,lt•r Le canistPr pcrmet de dCbarrasser I~ vapeur' dr rarburanl de< carhurcs polluants avant de I~ reintrodu1re dans le l ollrctcur d'aclmis,ioo une electrovannc <.ommandce par le tcllculateur t>l n'autorr~nt le pa,-age vapcur<o iiltr~ que sous certamcs LOndi11ons de lonttionnement du moctv -12- http://vnx.su
  • 18.
    -MOTEUR-Vue du piedde caisse avant droit. Implantation du contacteur a inerlie. Implantation du filtre a carburant. Lors de son remplacement, veiller a orienter Ia fleche, sur le corps du fillre, dans le sens de circulation du carburant. ~13 ~.fl-. __ (/ 15 ---- . ....__ ---<ll 15 - 13 - 2 FORD Ka I:J~IJ Implantation du canister. AliMENTATION EN CARBURANT 1. Bouchon de reservoir- 2. Coulotte de remplissage- 3. Reservoir a carburant- 4. Support - 5. Canister - 6. Ensemble pompe et jauge a carburant - 7. Filtre a carburant - 8. Eleclrovanne de canister- 9. T uyau d'evacualion des vapeurs de carburant - 10. Tuyau d'a/imentation- 11. Tuyau de retour . 12. Regulateur de pression- 13./njecteur- 14. /Qmpe d'mjection- 15./oint. http://vnx.su
  • 19.
    -MOTEUA - AliMENTATIONEN AIR 1. Conduit d'entree d'air -1. Conduit d'aspiration- 3. Boitier de liltre a air -4. Filtre .i air- 5. Couverc/e- 6. Sonde de temper<~ture d'<~ir - 7. Debitmetre d'air - B. Conduit d'air- 9. Boitier de papillon - 10. Capteur de position de papillon - l l. joint- 11. Regulateur de ralenti - 13. Collecteur d'admission- 14. Sonde de temperature de liquide de refroidissement. 5 2 I ~14 0~ ~ ALIMENTATION EN AIR l'a1r ira is E'<l aspire ,111 mP,Ju de a gr1lle de < .Jidndre lOtr gauch!' dan' l1• compartiment moteur, et est en;Uite epun; par un i: ltrc 'llue dans un boitll'r plac <'entre Ia batterir <'I IP moteu1. Une ,>li'CtrOanne, JOU.lnt le role de regulateur clc rJicnti '<' chargr de regulcr unt: !>!.'I.. liOn de p.1~s.1ge d' un tJnJI d' a;r. monte t•n dem aaun du pap1llon. aim de pilotcr le reg1me dP r.1lent1 du motcur en tont11nn de> wnditlon~ de ton<­llonnpment de ce dem1e1 GESTION MOTEUR Capteurs et informations re~ues par le calculateur On di~tingue deux lflC' de capteur~ dits art1i., ou pas.,lis qUI <.1' carace­ri'tenl par leur tonctionnement 1ntemc du a leur construuion. Lc., capteur actlts tonctionnent d'une man ere aulonome, c'c~t-a-dirP qu'il> n'ont besom d JUCUI)e alimenta:ton electnque exterieure pour foncllo'lner et dt'li rer Ull signal. A I iml.'rse. fe, ( Jpteur' pass is l'UX . ont hf>..om d'unc aliment,ltion eiE'<­tnque extenc•ure pour dt?livrpr un ~ignal. signal qui. dans Ia plupar1 des cas. est eploltti dlrettcment sur Ia proprP arlmentdtion elCttrique du capteur Lc calculatrur rcc;o•t 1~ .niorm.uions sut,1ntE'<- - M.me d'a1r ,1dmisc : on deb1tmetre t«,l place en sonte do boitlcr de iillre ,1 a1r II PSI con,t1tue dun venturi qUI entr,J:ne une depression dans un canal en dCflvauon. D.1ns ce cltorn1er N loge un ul chaud t·t une sonde de tPmperature Le module de stabili1ation du debitmetrc va s'eitorcrr cle mamtemr. Ia ~ndP, a onE' temper,ltult' constante sous l'f'ffl't du passage de !'air re qui permettra au calculateur. rn tonttlon du sign.1l re<;u. dt- 1 onnaitre Ia ma»e d' a;r .1drni'e. - Po,llion angulaire du papillon . un capteur 101orme le caiLulateur de Ia p<N­tion angula~rc du papillon. II est al1mentt' ~ous unc tension deS volts cl rcstituc unc tension van,1ble ~u~>ant Ia position angulairc du papillon - Vitcsse de rotation et posit1on du vilcbrequin . un capteur inductir place E''l regard d'unc cible situe sur le volant moteur dcLvre une tens1on inuso'idalc proportionnc•lle au reg1me moteur eta Ia llO~ition du vi lebrequin. - Tcncur en owgenP des gaz d'echappcment: un•· 'onde Lambda pi,JCee sur le colhteur d'cthappement deliHe une tcns1on 1an,1ble '""ant Ia teneur en owgene dps gaz d'cchappement, tenl:'tlf diretlcment liee a 1<1 qu.l lite du melange. Le cakulateur va done adapter Ia richc'''t' en tonctiOO dr Ia lens tOO eovo~ec par Ia sonde - TemperattJre du liquide de refroidissE'mPnt : cllt• est transm11£> par l'intcrm&­dialrl' d'unl' thPrml~tJnce de 1pP CT1 ICoefii< wnt de TC'mperaturc> Neg,Jtiil 1 dont f,l rem:,lll( I' inttrnc d1minuP prufXIrllonneJicment ,JH'( f'au r< de IJ tcmprr,,turP du liquide de rdroidisspment. - Temp,;raturt• de l'a1r tl'admi~>IOil. ellc t')l traosmiSP par l'u11l·rmed1.1ire thermistanlt' d(' lflC CT~ C<><"iTiuenl de Temperature ~.');.Jl!i) dont Ia tancc internr diminur proportionnellemenl dC'l l'dccroissrment de ld raturc de I' air d'admi~'lon. - Po"t1on cl arbre d cam!" : un capteur "'t place en lace d'une tibk• s1tue bout du pignon d'arbrc j came'. II envoie un signal qui, t•n correl,ttlon celui cmoyc' fl.H le ldfll<·ur de regime 1'1 de po>ition vi lehrcqum, takui.Jteur de drouir<· lJ""I nlmdrc est t·n phase cl'admtSSIOil ct ttal1~!'r le> ph.t~' d'mjt'<.llon et d'allumd~t· 'or lc Chndre corn"IIXln~Jal1t - Vit~~~e de deplaccmt•nt du vt'h~eule : un captl•ur iJ et1Ct I I monte su­boltc de 1 tes'>C'S. fourn1t un "gn.ll proporttonnPI .1 Ia vltt'"l' du H'h1cule qut> t Laltulatt'Ur puiS'C opt1ml,cr iJ ~c:.llon du S,tcme. - Ml>t enlhor, servllt> cit· Ia clim,ltisa!IOn 1-.i le ve~1culc en~~ equip<'!: Ia en erv1ce dr Ia chm.ltl'dllon t'1 commandee par lc taltulatcur cond1t1on> de ronctionnpmenr du moteur, autorise ou mtcrdit ' aluner1t.ll.ia electnque dt· l'tmbravage du < ompre"eur. Le calculateu reiu>e Ia servile du compre~>eur au moment du demdrr<l~C ct lorsque Ia pu ma1. du molcur est dPmandee. Prrwon dt• I huilc d'assrstanre de dirctliOil un manocontact, >ttuc ~ sort1c haute prt>'>ion dt• Ia pompe d'assist,Jnce de direction. informe le teur lorsqut• Ia pression d'ass~;t,Jnce attemt un certam 'euil afin que I PUI'l wntrrr Ia chute de regimc due a I ab>orption d'~nerglc de Ia - Pression dt' iluide rctrigerant : un preostat, s1tuc sur Ia ca prc>sion du nrcuit de d1malisation inlorme IP calculateur de Ia climdllsallon et done de leodPnthernel'lt du comprr-.~ur a tin de cakuldteur dt contrer Ia chute du regime due a l'absorpt1on d energic du prrs~eur. - Iodice d'octaoe : un connet:t•ur muni d'un <hunt miormt• le ca•cu1·••"' .. l'tndl! t' d'oddnc du carburant utd se. S1 lt shunt bl Mire. fp cakulateur tera une cartograph1e d'allumage- dlffert'nte. Ceci est a appliquer dans le d'utlii<ation dl' rarhurJnt d'indicc d'octane mlerit>ur a 95 ROJ. - lntormation position pedale d embra·agc un contacteur 1niorme le teur sur Ia pmlllon de Ia pedal!! cl'embrdJge pour qup n•IUI-Ci evite coups au moment des thangements de rapJX>rls. -ln:ormat•on srlect1on d~iHo~ge lunette arriere : tJn moduk• de comma ch.1unage imurme le calculatPur. par 'a borne 48. lorsqu<' It- degivrage lunette amrrP est sclcltionnt? Ceri pcrmt't au (,11culateur dP s'opp<l'-el' chute du nigimP moteur au ralcnt1 via le regulateur - Code antHJt'marragp 1,. le n:•h1< ule en e<t equtpet aprj... wmpar,f signal rec;u tau nieau du transponcleun !'I de cclw ·CI contenu dans"' rc. k• calcul,ltPur autome ou non l'alimPntatHlO du wstemr -14- http://vnx.su
  • 20.
    IMPLANTATION DES OIFFtRENTSCO~IPOSANTS DU S~STtME DE CESTIO MOTEUR FORD £EC V • • 2. upteur de position de papillon- 3. tlectrovanne de canister· 4. 1>anocontact de pression d'as~istance de direction · 5. Relais de moto•rntilateur • 6. Connecteur d'indice d'octane - 7. Dt bitmetre d'air -8. Sonde de temperature d'air - 9. Capteur de >~lesse •ehi<ule - 10. Ca~teur de regime et de position lt~Lllteur de ralenti - 1l. Pr~tat de Ouide refrigtrant - 13. Relais de climatisation - 14. Sonde de temperature de liquide de refroidissement · 15. C.apteur de position d'arbre .i cames- I&. Sonde lambda - I 7. 8obine d'allumage commande b organes ~UIIdnts: pompe a tJrburant • lc c,JiculatPur gcrc IJ m1se a l.1 masse de o,on COI!lmande. Son CirCUli de puiss.1nce dl lrnt•ntc 1,1 horne ~0 du calcu­pot Ill' a tarburanl ia le lOill<Kteur ,i inPrlle. cftmat1sat1on : lc calculatrur gl-re IJ m1~ a 1.1 masst' dl' nrwtt de attn de ne pas pt-rturber et rl'opt1mist•r lc fontl tonnement du lllOIOCntil.lteur de rdro1d1~'enll'nt le cal( ulatrur gl>rc Ia mi~ j Ia CirCUit de commandt du rei a" >tmplc t>ans ( lim.111sahon ou du laec climatiSJtionl aiin d'assurer une temperature de lonctionne­corrclle ct de l'optimi,er de ralenll : ~n role ~~ de rt1:ul('r unP 'e<.t1on de p.mage cl'un monte en denvat1on du paptllon. P.v son mtermed1atre, lr rakula I· reg1me de ralenti. : Ia pres1ion d alimentattun Ciani r<'gult't' a unt' val!'ur IIXl', lc 'eul intluenc I' Ia quanti!e tn)l'(.tl-c est la durPt> d'ou1ertur£' de> injcc­determtne Ia quanlltP d" atr ,lsptree p.n It· moteur tm,J~se papillon et regtm(• motl'UCI f:'l ad .. pte 1.. richesse du mrlange- par de l'tmpu l"on envovee aux injrcteur' aftn de ma1ntmtr k• dosage dosage lf!'chtomctnquP. Chaque tnjE'Cit>ur est comm,Jndr des d'unc soupape d' adm1ssion corre;pondante. oe d'allumage les valrurs d'a1ance nptima)cs pour ( haqur Eldl dP nement du moteur sont memorisecs d,1n' It> talcul ateur. Celut·LI com-mande k• cirtuit prim,urc de 2 enroult•ments de Ia bohine avec I' a ante rete­nue pour b t ondillon' ln,t.Jntant'€'5 dt> foncttonnl'ment du moteur LP takula­ll'ur comporte dPux born<'s de tommande rt•,prcttve a rhaquc bobinr, cell(•s­u ahmcntant r~pec.ti1 cment I~ I~JUgll~ dt'<i cvhndrt~ 1-4 PI 2- !. l orsque le cal( ulatl'UI wupe l'a lmwntalton ciu t ire uit primatre dt' l'une des bobincs, 1! SP cree stmultanrment un wur.tnl tnduit haute tcn>~on dan., lc mce~·t <l'(.onclaire wrre;ponciant. Chacunr Ot'~ extremite-; du urcutl secondatrc est reli<'t' a unc hougic d"un menw couple dt> ( yl.ndrc s1 htPn qu'1l se procluit '1multaoemt-nt Ullf' elllltCIIt• ,Ul bou~ics des C'Jtndr!'s qui SE' trOUC'Ill en meme l<'mps au P.M.H. I 'eltnccllt• qu1 .lpp<~rait lor< dt> Ia phase d"echappcment sur l'un del­dc. ·ux cvlindrp, e'l dite perdue . (lrt trovannc or ( .Hlhtcr . lc cal< ulatt•ur tomm.10de une electrni'Jnne plac.re sur Ia '.mall'ation rl'II.Jnt lc cani,ter ,Ju wllccteur d'Jdm tssion l ilt> permct. lorsqu·t'Jic e't uuvcrte, l'a,piraltnn p.u le motcur des valJt'urs de cMhurdnt w~tenues d.1n' le cani~ter rt qui pro1iennrnt du rrscloir ,1 carburant. L'.:11'(.­trovannc ne sera nuvrrtc· que 'OUI c.erldtnes tond:tron; attn dP ne pds pcrturhcr It' toner onnl'ment cb moleur - Temoin d'a lertc• de tcmp<'r~turc : 11 c>t situE' au wmbme d'tnstrumenl ct son allumagc clignot.1n1 ~ignale qu unt• s.trchaulfe du motcur e1t wn~talrc. Ceci irrpo1r I' arret i mm~d1al du v(-hicu iE' ct du mntcur - Pmc diaf:no,ttc . lr cakulaH•ur c.omporte une ionchon dl' 'uldllance dr <.e> p<'ripheriquc' qu1 memorise IE'I anomal ies de ionttionnemt'llt e~t;!ntudles. l a lct"turr de Leite mrmo11e n N f>O'Iihre qu ,1'ec l",lppareillage du con>lructcur en branchant Cl' clern tPr 1ur le tonnE.'< trur >ituc derriPre Ia ~arn tturl' rlu ptcd dt• LJt'IC ,1van1 gduc.he. dan1 l'habn,KI~ -15- http://vnx.su
  • 21.
    - MOTEUR - Diagnostic du systeme d'inJection et d'allumage La procedure de diagnostic ainsi que les controles decrits ci-apres ne s'appliquent qu'aux vehicules equlpes du systeme de gestion moteur Ford EEC V, etant entendu qu'ils sont conformes a leurs speci­fications d'origine, mentionnees dans le tableau d'identification au chapitre • IDENTIFICATION •. Les caracteristiques electriques des organes constituants le systeme d'injection/allumage fournies dans les pages qui suivent, resultant de mesures effectuees a !'aide d'un multimetre de commercialisation courante auquel ont ete integrees des fonctions a usage specifique­ment automobile (compte-tours, mesure du temps d'injection, rap­port cyclique sonde Lambda, etc.). II est indispensable de disposer d'un appareil de performances au mains equivalentes pour mener a bien Ia procedure de diagnostic. UTILISATION DE LA PROCEDURE DE DIAGNOSTIC - Avant d'entamer Ia procedure de diagnostic, il est absolument neces­saire d'effectuer les controles preli­minaJres mentionnes ci-apres ainsi que les reparations qui peuvent en decouler. - Les caracteristiques electriques fournies sans tolerance sont le resultat de mesures effectuees sur vehicule. Leur interpretation dolt done Ienir compte des disparites de production. - L'utilisation de Ia procedure necessite Ia connaissance prealable du fonctionnernent du systeme etu­die, pour cela se reporter au para­graphe le decrivant. - La procedure de diagnostic doit systematiquement commencer par !'analyse des symptomes de dys­fonctlonnement. PRECAUTIONS A PRENDRE - Ne pas de6rancher Ia batterie au le calculateur moteur tournant. - Lars d'une mise en charge d'une batterie, debrancher ses connexions. - Debrancher le calculateur en cas d'operations de soudure electrique sur Ia carrosserie. - Ne pas exposer le vehicule plus de 20 minutes dans une cabine de sechage a une temperature de 80°C. - Lars d'un controle des compres­sions des cylindres, deposer le relais de pompe a carburant et debrancher le connecteur de Ia bobine d'allumage au deposer le fusible F17. Le moteur va tourner quelques secondes puis s'amiter. - Eviler Ia production d'arc elec­trique lors d'intervention sur les cir­cuits electriques. - Ne pas effectuer, si possible, les mesures a !'aide de fiches directe­ment introduites dans les barnes des connecteurs. mais a l'arriere des circuits, ceux-ci etant acces- CONTROLES DE L'ALIMENTATION ELECTRIQUE GENERALE sibles apres degagement du souf­fle! de protection, suivant montage. - Lors d'une manipulation d'un connecteur, verifier toujours l'etat des barnes et du clique! de ver­rouillage, ainsi que Ia presence du joint caoutchouc d'etancheite. - Debrancher Ia batterie avant toute mesure de resistance interne d'un organe. Avant de debrancher Ia bat­terie, noter le code de l'autoradio si le vehicule en est equipe. CONTROLES PRELIMINAIRES - Circuit de demarrage en etat : bat­terie, cablage et demarreur. - Carburant conforme et en quantile suffisante. - Filtre a carburant propre elmonte correctement. - Canalisations de recyclage des vapeurs d'huile stanches et non pincees. - Canalisations de recyclage des vapeurs de carburant etanches et non pincees. - Circuit d'alimentation en air : etan­cheite des canalisations, etancheite des pieces entre elles uo1nts de col­lecteur, de boitier papillon, etc.), filtre a air propre et en place, col­liers serres. - Reglage du cable d'accelt§rateur : retour en butee et course maxi jusqu'en butee du papillon depuis Ia pedale d'accelerateur. - Circuit d'assistance de freinage etanche et clapet anti-retour en etat. - Moteur en bon etat mecanique Vue du pied de caisse avant gauche. 1. Plaque de protection du calculateur d! gestion moteur - 2. Rivets a percer pow deposer Ia plaque de protection afin d'acceder au calculateur - 3. Connecteur de diagnostic. (compression, jeu aux sou calage de distribution et culasse en bon etat, etc.). - Bougies en etat et conforme a preconisation. PROCEDURE ET CONTROLES Important : sl au terme de Ia dure, les controles decrits pages qui suivent n'ont ne anomalie et que les persistent, remplacer en le calculateur. Ces controles, qui consistent a verifier ¥alimentation electrique generale du systeme de gestion moteur, doivent eire effectues connecteurs branches, part celui du calculateur. Test n' Condition de contrcile 1/1 Contact coupe 1/2 1/3 Mesure entre bomes 5 de Ia platine du relais principal (boite a fusibles habitacle) et Ia masse 55 du connecteur du calculateur et Ia masse 4 du connecteur du contacteur a cle et Ia masse -16- Valeur correcte Tension batterie Origine probable de Ia panne - F1l entre bome 5 de Ia platina du principal et battene - Baile a fusibles maxi compartirTlelt l]lOteur - Fus1ble (F36) 60 A OU 80 A avec dans boite a fusibles maxi moteur - Fil entre bome 55 du connecteur calculateur et Ia boite a fusibles habrtacle - Boite a fusibles haMacle - Fusible (F4) 3 A dans boite a habitacle - Fil entre batt erie et boite a fusibles habitacle http://vnx.su
  • 22.
    ~---1 -MOTEUR­ELECTRIQUE GENERALE(suite) Mesure entre bomes 5 de Ia plat.ne du relrus de pompe a catburant (boite a fuSibles habitacle) et Ia masse 1 de Ia plabne du relaJS pnncipal (boite a fusibles habrtacle) et Ia masse 3, 2 de Ia plaline du reia1s pnnc1pal (boite a fusibles habitacle) et Ia masse 71 et 97 du connec1eur du calculateur et Ia masse 4 du coonecteur de Ia sonde Lamda et Ia masse 2 du cormecteur de 1a bob1ne d'allumage et Ia masse 2 du connecteur du debitmetre d'air et Ia masse 1 du connecteur du cap1eur de vrtesse vehiCule et Ia masse 1 du connecteur de l'electrovanne de can,ster etla masse 1 du coonecteur de chaque lnJecleur et a masse 1 du connecteur du regulateur de ralent1 et Ia masse Mewres effectuees pendant 3 de Ia plat1ne du relais de pompe a carburant (boite a Ia temponsabon fus,bles habltacle) et Ia masse 1 du coonecteur du cootacteur a inertle et Ia masse 3 du connecteur de Ia pompe a catburant et Ia masse 40 du connecteur du calculateur et Ia masse - 17- Valeur correcte Tens1on battere Tension batterie FORDKa Wl.ll.i.l Origine probable de Ia panne · Fil errtre borne 5 de Ia plat1ne du relaJS et batlene • Boile a fusibles habitacle ·Fusible (F19) 10 A dans boite a habrtacle • Fil entre borne 1 de Ia platina porte-relais et boile a fuSibies habrtacle • Boite a fus1bles habrtacle • Fusible (F17) 10 A dans boile a habltacle • RefaJS pnnc1pal • F1l de mise a Ia masse du relais principal - Fil errtre bomes 71, 97 du coonecteur du calcutateur e: boite a fus1bles habrtacle • Boite a fusibles habitacle • Fusible (F20) 15 A dans boite a habrtacle • Fil entre borne 4 du connecteur de Ia sonde et boite a fusibles habrtacle • Boite a fuslbles habrtacle • Fusible (F27) 10 A dans boite a habrtacle • Fil entre bomes 2 du connecteur de Ia boblne et coonecteur boite a fusibles hab1tacle ·Fusible (F17) 10 A dans boite a habltacle • Fil entre borne 2 du connecteur du debilmetre et boae a IUSibleS habitacle • Fusible (F20) 15 A dans boite a habrtacle • Fil entre borne 1 du "'"""""'"" capteur et role a - Fus1ble (F20) 15 A dans habitacle - F~ entre borne 1 de l'erectrovanne de can1ster e1 bolle a fuslbles habllacie • Fusible (F20) 15 A dans boite a habitacle - Fil entre oome 1 de chaque llljecleur boite il fuSibles habrtacle • Fusible (F20) 15 A dans boite a habltacle • Fil entre borne 1 du regulateur et boite a fusibles hab1tacle • Fusible (F20) 15 A dans bolle a habrtacle • RelaiS de pompe a carburant • F~ entre bomes 3 de Ia plabne du de pompe a carburant et 1 du connecteur du cootacteur a inertie • Cootacteur a 1nert1e - Fil entre bomes 2 du contacteur a 1nert1e et 3 du connecteur de Ia pompe acarburant • Fil entre bomes 40 du coonecteur calculateur et 3 de Ia platine du relais pompe a carburant http://vnx.su
  • 23.
    I. Aerateurs orientables. 2. Aerateurs de degivrage lateraux. 3. Commutatcur feux exterieurs et clignotants. 4. Combine d'instruments. 5. Commande d'essuie-glace et de lave-glace. 6. Montre. 7. Temoin anti-demarrage moteur. PaSTE DE CONDUITE 8. Autoradio. 9. Signal de detresse. IO. Commandcs d'aeration­chauffage- ventilation. II. Allume-cigares/ prise de courant/cendrier. 12. Commutateur/temoin de ventilation en circult ferme. 13 Commutateur/temoin de desembuage de lunette arriere. m Conduite et entretien 14. Commutateur/temoin de feux arriere de brouillard. IS. Commutateur/temoin de climatiseur. 16. Molette de rCglage de Ia portee des projecteurs. I7. Combine antivol-contact­demarreur. 18. Levier de deverrouillage du capot moteur. 19. Avertisseur sonore. http://vnx.su
  • 24.
    -MOTEUR-CONTROLES DES CAPTEURS,ACTIONNEURS ET FAISCEAUX Ces contr61es. QUI cons1stent a verifier l'etat des periphenques du calculateur, doivent etre effectues sur les bornes du connecteur du calculateur ou suivant les indications ci-apres, le<ht connecteur etant debranche du calculateur. Par ailleurs, les connecteurs des organes controles ne doivent pas etre debranches pour les mesures. Test n' Organe 211 Sonde de temperature d a1r 39 et 91 du connecteur du <:aJCulateur - Fil entre borne 39 du connecteur du calculateur et 1 de Ia sonde - Fil entre borne 91 du connecteur du calculateur et 2 de Ia sonde -Sonde 212 Sonde de temperature d'eau 38 et 91 du connecteur du caculateur - Fil entre borne 38 du connecteur du calculateur et 1 de Ia sonde - Fil entre borne 91 du connecteur du caculateur et 2 de Ia sonde -Sonde 213 Capteur de position pap1llon 89 et 90 du connecteur du caculateur - PIEd leve · 3 091 n -F ~ entre borne 89 du connectetX du calculateur et 2 du capteur - P1e1ne charge : 242 !l - F~ entre borne 90 du connecteur du calculateur et 1 du capteur - Capteur 89 et 91 du connecteur du caJculateur -Pied 1eve: 731 n - Fil entre borne 89 du connecteur du calculateur et 2 du capleur - Ple1ne charge : - Fil entre borne 91 du connecteur du 3548!1 calculateur et 3 du capteur - Capteur 90 et 91 du connecteur du calculateur 3670!1 - F1l entre borne 90 du connecteur ~ calculateur et 1 du capteur - Fil entre borne 91 du connectetX ~ calculateur et 3 du capteur -Capteur 214 Capteur de regime et de 21 et 22 du connecteur du calculateur 435!1 - Fli entre borne 21 du connecteur w position vilebrequin calculateur et 1 du capteur - F 11 entre borne 22 du connecteur w calculateur et 2 du capteur - Capteur 2/5 Caoteur de posrt10n d'arbre a 76 e18S du connecteur du calculateur 515!1 - Fil entre borne 76 du connecteur c1J cames calculateur et 2 du capteur - Fil entre borne 85 du connecteur calculateur et 1 du capteur - Capteur 216 lnJecteur cyl. n'1 75 (70 avec ant1dernarrage) du connecteur du calculateur et 1 du connecteur de l'inj8Cteur 16,42 !l - ln)ecteur - Fd entre borne 75 (70 avec an!Jdernarrage) du connecteur du calculateur et 2 de l'injecteur 217 lnjecteur cyi. n'2 101 (96 avec antidemarrage) du connecteur du calculateur et 1 du connecteur de l'inj8Cteur -lnjecteur - Fd entre bonne 101 (96 avec antldemarrage) du connecteur du calculateur et 2 de l'injecleur , 218 lnjecleur cyl. n'3 7 4 (20 avec antldemanrage) du connecteur du calculateur et 1 du connecteur de l'inJecteur - lnjecteur - Fil entre borne 7 4 (20 avec antidemarrage) du connecteur du caJculateur et 2 de l'in)eCiet.r 219 lnjecteur cyl. n'4 100 (95 avec an!Jdernarrage) du connecteur du calculateur et 1 du connecteur de l'injecteur -ln)8Cteur - Fli entre borne 1 00 (95 avec ant>demarrage) du connecteur a.. calculateur et 2 de l'in)ecleur 2110 Regulateur de ralenh 1 du connecteur du regulateur et 83 du connecteur du calculateur 9,96ll 2111 Electrovanne de canister 1 du connecteur de J'electrovanne et 67 du connecteur du 63,5 !l calculateur - 18- Suite de ce tableau page http://vnx.su
  • 25.
    -MOTEUR­_.,..;:,. ACTIONNEURS ETFAISCEAUX (suite) Mesure entre bomes 2 du connecteur du deoimetre d'air et 36 du connecteur du calculateur 2 du connecteur du deb1metre d'air et 88 du connecteur du calculateur 3 du connecteur du capteur ella masse 1 du connecteur du capteur et 58 du connecteur du ta~culateur 3 du connecteur du capteur et ta masse 3 et 1 du connecteur de Ia pompe a carburant ' 1 du connecteur de Ia pompe et Ia masse 4 du connecteur de Ia sonde et93 du connecteur du calculateur 31 et 91 du connecteur du calculateur 64 et 91 du connecteur du calculaleur Bobtne d'allumage 2 du connecteur de Ia bobtne et 26 du connecteur du 1enroulernent pnma1re cyll-4) calculateur BOOne d'allumage 2 du connecteur de Ia bobine et 52 du connecteur du (enroulement primaire cyl2-3) calculateur Secondaire bobine d'allumage Entre sorties HT 1-4 et 2-3 de chaque bobine (fils HT debranches) Masses du calculateur 24, 25, 27, 51, 77,80 (54 avec antidemarrage), 91, 103 du connecteur du calculateur et Ia masse Valeur correcte 1188000 121 300H 0,5 Omaxi non communiquee 0,5 n maxi 0.7 n 0,5 0 maxi 4,1 n -roues drohe: 0,5 n maxi - roues en I igne dro~e : 1117tnle - Pooale emorayee : inf111ie - Pooale debrayee : o.s n maxi 0.4 ao.6 n 1osooa 16soon 0,5 n maxi FORD Ka IIJ5JC Origine probable de Ia panne - Fit entre lxlrne 36 du calculateur et 4 du connecteur du capleur - Debitmetre d'air - Fit entre Donne 88 du calculateur et 5 du connecteur du capteur - Debitrnetre d'alr - Fit entre bome 3 du connecteur du capteur et poant de masse - F1l entre lxlrne 58 du COMecteur du calculateur et 2 du capteur - Capteur - Fit entre bome 3 du connecteur du capteur et poant de masse - Pompe a carburant - Fil entre lxlrne 1 du connecteur de Ia pompe et poant de masse - Fil entre bome 93 du connecteur du calculateur et 3 de Ia sonde -Sonde - Fit entre lxlrne 31 du connecteur du calculateur el 2 du manocontact - Fit entre borne 91 du connecteur du calculateur et 1 du manocontacl - Manocontact - Fil entre bome 64 du connecteur du calculateur et 2 du contacteur - Fli entre borne 91 du connecteur du calculateur et 1 du contacteur - Contacteur - F1l entre Donne 26 du connecteur du calculateur et 1 de Ia bobine - Bobine - Fil entre lxlrne 52 du connecteur calculateur et 3 de Ia bobine - Bob1ne - Bobine - Fils entre lxlrne 24. 25, 27, 51, 77, 91, 103 du connecteur du calculateur et points de masse 39 13 CJ 40 ,14 1 2;'lf"' 0 0 0 0 0 0 0 0 0 0 o'Fc:? 'fdi 0 0 0 0 0 0 0 0 0 0 0 er1,26 00000000000~ 6~0000000000 ~ ,:J,:::o o o o o o o o o o o o I ~ o o o o o o o o o o o~,.J 791i _..., 0 0 0 0 0 0 0 0 0 0 0~ ~ 0 0 0 0 0 0 0 0 0 0 0 c-_~ 04 ~ (I I I 91 65 92 66 I' 'I· I L-# I - i() http://vnx.su
  • 26.
    -MOTEUR-CONTROLES DE L'ALIMENTATIONELECTRIQUE DES CAPTEURS DITS • PASSIFS • OU DU SIGNAL OEUVRE PAR LES CAPTEURS DITS • ACTIFS •. Ces controles, qu1 consistent a venf~er !'alimentation electrique ou le s1gnal des capteurs, doivent eire effectues sur les bomes du connecteur du calculateur, ledit connecteur etant branche sur le calculateur. Pour rendre !'operation plus pratique, il est preferable d'effectuer ces controles a l'aide d'un bomier branche en sene entre le calculateur et son connecteur. 3/3 314 315 316 317 318 Capteur de position papillon 89 et 90 Contacteur d'embrayage Capteur de reg11ne et de position vUebrequin 89et91 64et91 21 et22 Capteur de posHion d'arbre a 76 et85 carnes Sonde Lambda Manocontact de pression d'assistance de directJon 60 et91 31 et 91 5 volts • Calculateur - Pied leva : 0,9 voh • Capteur - Pleine charge : 4,8 volts -Pled !eve: 4,16 volts - Pleme charge : 0,25 voh - Pedale embrayee : o -Calculateur - Pedale debrayee : 5 volts Tension ahernauve • Capteur d'amplrtude et de frequence vanables en fonctoo du reg1rne moteur Oscdlabons de 0,1 a 0,8 voh apres mise en temperature - Roues drorte : 8,45 vohs - Roues braquees : 0 • Rl entre borne 60 du connecteur w calculateur et 1 de Ia sonde • Rl entre borne 91 du connecteur w calculateur et2 de Ia sonde -Sonde - Calculateur CONTRCLE DU CIRCUIT D'ALIMENTATION EN CARBURANT Ce controle consiste a verifier l'etat des differents constituant le circuit d'alimentation en carburant du Test n• 4/1 412 4/3 4/4 ContrOie effectue Condition de corrtrole Valeur relevee Alimentation erectnque de Ia Connecteur sur pompe debrancM et contacl rniS Tension battene pompe Mesure entre Ia borne 3 du connecteur de Ia pompe et Ia Tension nulle PresSl011 d'alimentation Controle de Ia pression de maintien Controle du deM masse CanaiiSations de carburant en bonne eta!. Brancher un rna10flliltre sur Ia valve de Ia rampe d'injeclion Shunter les bornes 3 et 5 de Ia platina du re!a1s de pompe a carburant (bofte a fusibles habitacle) Reprendre 1es condHions du test n'4/2 puis pincer les canalisations d'alimentation et de retour Chute importante de presSl011 Canalisallon de retour debranchee et plongee dans une Debit compris dans Origine probable de Ia panne et comrnentaire AlimentatiOn cooecte Correcte eprouvette. les preconisations Shunter les bomes 3 et 5 de Ia platine du relais de pompe 1--------t---------- a carburant Debrt inferieur aux prtlconlsatiOilS -20- Venfier l'etat du fittre, des de I' etancheite des injecle!IS un essaJ avec pompe newe http://vnx.su
  • 27.
    -MOTEUR - SCHEMAELECTRIQUE r--:1 DU SYSTEME DE GESTION MOTEUR FORD EEC V. I+PERMI 80iTE A BK: noir- BN: marron • BU : bleu-GN: vert· I 3A I HABITACLE GY: gris- LG :vert clair- NA : nature! - OG :orange. L. _ ...1 PK : rose - RD : rouge • SR : a~ent - VT : violet . "' WH : blanc - YE : raune. § FORD Ka EJE]D ALIMENTATION ELECTRIQUE ET MASSE. Code couleur: I [ Connecteur de diagnostic. 4 I FUSIBLES r--------------~ -----------------, : CALCULATEUR DE ~ GESTJON MOTEUR ~ L"T.:::--=-~==---..=-....=-=r.::-_--:...-. ~-~=::1--=..-~-=..--=.-r=-=.-=.- - --,--..J 79 1:1 15 16 25 24 51 T7 -,.03 ~ z ~ w w ~ ~ w "' ~ ~ ~ iC "' "' ~ ~ iC "' Ill i!' "' "' ~ ~ ~ ~ ~ ~ 13 10 ·-----·-----·-----· CONNECTEUR DE DIAGNOSTIC i+APCI BOiTE A I 1•1 I FUSIBLES I "" I HABITACLE L- _..J ~ . IC I n ~~ I i I I I I I I I m m BODINE D'ALLUMAGE- CAPTEUR DE POSITION D'ARBRES A CAMES. CAPTEUR DE REGIME ET DE POSITION VILEBREQUIN. BOBINE D'ALLUMAGE BO~GI:S a ----1 ~U~t~S D'ALLUMAGE~ _ ___ d D'AILLUMAGE .71!BK ou 76 BKIG:[ ] n BK ou.rs BKIOG 52 i!6 r-------------~~~=~~---------------~ : CALCULATEUR DE ~ GESTION MOTEUR i r-~~~~~~-!f-~====u~~::::~ ~J· : ~~~~~~ ' ~ "-- ~ [~ 8~CAPTEUA 0: ,-- , MODULE DE * POSITION I tg I COM MAN DE r. D'AABAE A I iSl£1 I DE CHAUFFAGE CAMES L __ ...J 2 -21- - ----=r.-.J ~==3 .---'f-..cAPTEUA DE POSITION ET DE REGIME '----:-±-' VILEBAEQUIN http://vnx.su
  • 28.
    -MOTEUR-r---, I +APCI BOlTE A ~.,. FUSIBLES I iiA I HABITACLE L- _.J ~ ! INJECTIURS. REGULATEUR DE RALE'HI. ---·-----'--;! ·-- ~1· I! I ,'~ l:"'on~ ~ INJECTEUfl REGULATEUR 1 OERALENTI IMJECTEUR • ' 75~ .758KIYE 75BI<J'8U IMJECT£UR • 75 BI<.'BU _____ lro__ ___ ~~ r--AV'l:[c~-,J 7r) -----~-~~--'-~ -----.:.~,~ ~~====-ll --, LA.!!~~.!! J CALCULATEUR DE ~ GESTION MOTEUR l L-------------------------------J r------------------------------------, L, -~-~~.::.~~>;;'_:: o_e~:~~~~r::~~=ru~===·~-J 7$a."'' nW~WK nn ~WK.VT ' MANO-COHTACT 0 ASSISTANCE DE OIR£COON 1) PAESSIOH [] t NORMALE 2)PRESSION ElEVEE 75 BN : CONNECT'EJR ' AEGLAGE : lNOICl: OCTANE "~] """ rt""'"=I ot-, CAPTEUR POSITION PAPILLON 1 ~~=RATURE3 T- lfOUIOE REFROIOIS. SEliE NT 1 2 [[] SONOE TEMPERATURE AIR 71BN H 1S~ . --·---· .718N CONTACTEUR PEI»oo.E 0' EIIBAAYAGE 1)PEDALE ENFONCEE 2)POSITION NORioiALE ,._ 2 -----·---; .. ---· ·-------·; MANOCONTAQ DE PRESSION D'ASSISTANCE DE DIREQION. CO~NEOEUR D'INDICE D'OQANE . CONTACTEUR D'EMBRAYAGE · SONDE DE TEMP~RATURE DE LIQUIDE DE REFROIDISSEMENT · CAPTEUR DE POSITION D'ACCELERATEUR • SONDE DE TEMPERATURE O'AIR. 91 1""" r- -, CALCULATEUR OE l ~ l GESTION MOTEUR L---.l -22- http://vnx.su
  • 29.
    1J w I 7$'T$ r AVEC OISPOSiTlF ~ J ANTIDEMARRAGE_: ~ _ ~-=--='"±=--, CALCULATEUR "--------,---- loEGESTION LI _ ____~_ ____ IMOTEUR J RELAIS DE POMPE A CARBURANT- POMPE A CARBURANT. r----, BOTTE A I •tAPC I FUSIBLES I ~ I HABITACLE L- __ J I 1/TfYE CONTACTEUR A INERTIE 1) POSITION NORMALE 2) POSITION APRES CHOC , RESERVOIR CARBURANT 11) POMPE I D'ALIMENTATION J 1.58K l"~ DEBITMITRE D' A IR­CAPTEUR DE VITESSE VEHICULE - ELECTROVANNE DE CANISTER 103 ;-.>0VT -11"'"~'-TRE ,.-:svr - O'AIR 1 _ I c-mt] I ~~~~i~l: .10 VT J f70BIOO~G ~ 2~wHIBU 1 [8 1 A ELECTAOVANNE DE CANISTER .75 BK10G 7S BM!U """ i 2 .. 75 Wti!BU I """ .75 BK/00 ... ~b~~J-==~===========~-. I CALCULATEUR DE ~ GESTION MOTEUR I ~------------------------~ ---- -----110fn """ SONDE LAMBDA 75fP((YE ~·-k~~~-=--=--=--=-=-=-~===-=--=--==-~ 2..5GNIBJ F20 i!i .~,.,. I I I I I ~ , I CALCULATEUR DE 181 GESTION MOTEUR I L ----------------------- ----~ RELAIS PRINCIPAL- SONDE LAMBDA. lA IFUSIBLES I HA.BITACLE I I I I I I I I I ' I s:: 0 -1 l m c JJ I cs ::0 0 ~ ~ ~ c http://vnx.su
  • 30.
    ~ RELAJS DE CLIMAllSATION r--- , I I I I I I L--;:r:--..1 i I? r---, BOlTE A I +PERM. I FUSIBLE$ I ~~ I HABITACLE I '"' I '-- _...J !l r---, BOtrE A I +PERM. I FUSIBLE$ I ~~I COMPARllMENT 1 OOAI MOTEUR '-- _.J fl RELAIS DE MOTOVEHTILATEUR DE REFROtDISSEMENT Lt-----c_ ------, )r-------iJ !I ~ !I • I !.,j ~I .. . I i s ~ rn MOTOVENTILATEUR DE REFROIOISSEMENT MOTEUR I ~j· ~ " I ~ N ... T~ ..O'JOY!HTt...An:UR Dl III:£~1U:MEHT UOTlUft .. 11 , • .. r-!---------=--=-J:.l:----=-----.:....----- ---'---------=-----:...-----=--=-----~-., I I I CALCULATEUR DE ~ GESTION MOTEUR I IL -------------------.. I r ______________ J ~ ~ r- -, COMMUTATEUR DE COMMANDE DE COMPRESSEUR DE CUMATISATION I I I I I I '-----' • ~01/97 •• 01/97~ REFROIDISSEMENT MOTEUR (sans dimatisation). r--.;;e;;,--------+PERM-------, ~~~:L~S I. f21 r)l ~ HABITACLE I :lOA ~ , .... I I I I n~~ I I --- ----- RELAIS I MOTOVE~ I TILATEUR II -------- ~~FROIDI5- SEMENT I MOTEUR I _______ .J .• VTIBU 75 8IG9U I· VTIY£ :L:DIODE MOTEUR q' JM ~~;:,::~::: DE MOTEUR '~~~"' '!,-, OMO""~~:': DE FROIDISSEMENT 2 rl ~ I GESllON MO I I IRE &>< -.,-- • I I ;: 758< .I L __ .J 0 . ·~ ~ ~ c TfMOII<. DE TEMP{RATUR.E D'AlERTE • PRESSOSTAT DE flUIDE DE RtFRIG~RANT. ANTIDEMARRAGE i . I FUSIBLIES ~"'["''55, BOtrE A I,APC0 I Fl_l I HABITACLE I ,,.1 DISPOSillF 1 __ ) '---r-J j ____I"'- --, COMBINE DES INSTRUMENTS m II 1 4)TEMPERATURE • ==: t..!.o:i 1 DU ~~~LIOUIDE ·DE ~~ r __________ : .. CALCULATEUR DE ~ GESTION MOTEUR : r--,--~--- I --It --.53 -~ f -------- --------- i M ~ L---------~ i'"c~,;.;.;;;;:..1 ~ ~ ~ ~ I / --,PRESSOSTATDE I '------~ s ~ 0 ,. -.. I I 'f• I FLUIDE I ~ r I? I z I I I REFRIGERANT I '---~ I '-- -J I I ~ II PRESSION NORMAL£ I J) I r: I I! • 2) PRESSION £LEVEE I RfFROIDI~~FMFNT MOTEUR DISPOSillF I -lALTERNATEUR I ,· I AHTIOfMARRAGE 1.---- ---------.J http://vnx.su
  • 31.
    - MOTEUR - NE NECESSITANT PAS SE DU MOTEUR • A I' aide d'un extracteur approprie, deposer Ia poulie de vilebrequin. • Deposer le carter de distribution et recuperer son joint ainsi que Ia bague d'etancheite de vilebrequin et son deflecteur en reperant son sens de montage. • Placer le vilebrequin en position de calage, en alignant les reperes realises sur les pignons d'arbre a cames et de vilebrequin. Nota : Ia rotation du vilebrequin s' effectue dans son sens normal de rotation, c'est-a-dire sens horaire, en agissant par l'intermediaire d'une roue avant levee, rapport de 4e ou se engage. • Deposer le patin tendeur de son goujon. ~9 Calage de Ia distribution. 1. Repere sur pignon de vilebrequin • 2. Repere sur pignon d'arbre a cames • 3. Palin lendeur. DISTRIBUTION 1. Arbre a cames • 2. Coussinet d'arbre a cames . 3. Bride de butee d'arbre .i cames . 4. Chaine - 5. Pignon d'arbre a cames - 6. Cible de capteur de position · 7. Patin - 8. Tendeur de chaine - 9. Poussoir • 10. Tige - 1 1. Culbuteur • 12. Rampe de culbuteurs - 13. Pafier de rampe de culbuteurs - 14. Ressort · 15. Clavettes demi-lune • 16. Coupelle superieure - 17. joint de tige de soupape • 18. Soupape a'admission- 19. Soupape d'echappement. 2 ·~ -25- FORD Ka ~Uii.l • Deposer les vis de fixation du pignon d'arbre a cames et recupe.. rer Ia cible du capteur de position en reperant son sens de montage. • Deposer Ia chaine avec le pignon d'arbre a cames. • A !'aide d'un extracteur a prise exterieure, deposer le pignon de vilebrequin. • Recuperer Ia clavette. REPOSE • Nettoyer les plans de joint du bloc-cylindres, du carter de distri­bution et de Ia pompe a eau. Utiliser pour cela un produit chimique de decapage afin de dissoudre les traces de !'ancien joint et proscrire !'utilisation d'outils tranchants qui pourraient endommager les plans de joint. • Reposer Ia clavette sur le vilebre­quin. Nota : si le tendeur a ete depose, controler Ia position de celui-ci par rapport au plan de joint du carter­cylindres (voir figure). A !'aide d'un comparateur, mesurer !'orientation du tendeur en prenant 2 points, dis­tants de 20 mm, sur son excen­trique. La difference entre les points doit etre au maximum de 0,2 mm. http://vnx.su
  • 32.
    -MOTEUR- • Mettreen place le pignon de vile­brequin, repere oriente vers l'exte­rieur, en utilisant provisoirement Ia poulie et sa vis de fixation. • Redeposer Ia poulie de vilebre­quin. • Debrancher les connecteurs du debitmetre d'air et de Ia sonde de temperature d'air puis deposer le boitier de filtre a air avec ses conduits. • Reposer Ia chaine et le pignon d'arbre a cames en alignant le repe­re de ce demier avec celui du vile­brequin. • Decrocher le cable d'accelerateur du bcitier de papillon. • Deposer Ia sonde Lambda et l'ecran thermique d u collecteur d'echappement. Mise en place du disposilif de SllUlien (oulil Ford 21·140). • Reposer Ia cible du capteur de position sur le pignon d'arbre a cames et resserrer ses vis de fixa­tion au couple prescrit. • Reposer le patin tendeur sur son goujon. • Effectuer 2 tours moteur et revenir au point de calage afin de le contro­ler. • Reposer le deflecteur d'huile sur le vilebrequin, face bombe vers le pignon. • Reposer le carter de distribution apres avoir remplace son joint. Remonter provisoirement Ia poulie de vilebrequin pour assurer le cen­trage du carter. • Serrer les vis de fixation du carter de distribution. • A l'aide d'un mandrin de diametre approprie, reposer une bague d'etancMite neuve sur le vilebre­quin apres avoir huile ses levres. • Rebrancher le capteur de position d'arbre a Carnes. • Reposer Ia poulie de vilebrequin et serrer sa vis de fixation au couple present. • Proceder a Ia repose de Ia pompe a eau (voir operation concernee). • Reposer Ia roue et l'ecran pare­boue dans le passage de roue droit. • Ramener le vehicule au sol et le levier de vitesses au point mort. • Rebrancher Ia batterie. • Deposer les fixations de !'ensemble collecteur d'echappe­ment catalyseur sur Ia culasse puis celles de leur support sur le bloc­cylindres et Ia boite de vitesses. • Ecarter puis suspendre dans le compartiment moteur !'ensemble precedent. • Debrancher les canalisations a depression et de recyclage des vapeurs de carburant a ttenantes au collecteur d'admission. • Debrancher les canalisations de carburant. • Declipser et debrancher les connecteurs du faisceau moteur, loges sur le tablier d'auvent puis ecarter le faisceau. • Debrancher les fils de bcugies et les ecarter. • Deposer les bcugies d'allumage. • Debrancher les connecteurs du capteur de position d'arbre a cames et de Ia sonde de temperature de liquide de refroidissement. • Debrancher les durits de liquide de refroidissement attenantes au bcitier thermostatique et a Ia culas­se. • Deposer Ia vis de fixation du puits de jauge a huile sur Ia culasse. • Ecarter de Ia culasse le faisceau de cablage de l'alternateur et Ia durit d'assistance de direction. CULASSE Depose-repose de Ia culasse • Deposer le couvercle du boitier thermostatique puis recuperer le thermostat et le joint. _, Debrancher le tuyau de reaspira­tion des vapeurs d'huile du bou­chon de remplissage d'huile. • Deposer le couvre-culasse el recuperer son joint. DEPOSE • Si le vehicule est equipe d'un autoradio a code, noter celui-ci avant de debrancher Ia batterie. • Debrancher Ia batterie. • Proceder a Ia vidange du circuit de refroidissement (voir operation concemee). • Deposer Ia rampe de culbuteurs. . • Deposer les tiges de culbuteurs et les ranger en respeclant leur ordre de montage. • Mel!re en place un anneau de levage sur le cote droit du bloc­cylindres (oulil Ford 6630411) el placer le dispositif de soutien (outil Ford 21-140) sur les joues d'ailes avant ou realiser un mon !age en Mise en place de l'anneau de levage. soutien a l'alde d'un eric rouleur, muni d'une cale en bois, en prise sous Ia portee du carter d'huile. • Deposer les fixations du support moteur droit puis abaisser lente­ment le moteur jusqu'a ce que les goujons du support de Ia culasse scient degages. • Desserrer progressiviUflent et dans l'ordre inverse du serrag& prescrit les vis de culasse el les deposer. • Deposer Ia culasse avec le collec­teur d'admission en s'assurant que toutes les connexions electriques el mecaniques attenantes a Ia culasse et aux collecteurs ont ete debran­chees puis Ia poser sur un support approprie ou en bcis. • Decoller et recuperer le joint de culasse. • Recuperer les douilles de centra­ge de Ia culasse sur le bloc­cylindres. REPOSE • Nettoyer les plans de joint de Ia culasse et du bloc-cylindres. U!iliser pour cela un produit chimique de decapage afin de dissoudre les traces de !'ancien joint el proscrire !'utilisation d'outils tranchants qui Sens de montage du joint de culasse. pourraient endommager les plans de joint. Apporter le plus grand soir. a Celie operation de maniere a eVI­ler toute introduction de corps etranger dans les canalisations du bloc-cytindres ou de Ia culasse. • A l'aide d'une regie de planeite et d'un jeu de cale d'epaisseur contro­ler Ia planeite du plan de joint de culasse. • Ne!toyer chaque emplacement vis dans Ia culasse puis dans bloc-cylindres a l'aide d'un approprie. • S'assurer de Ia presence douilles de centrage sur le cylindres. Nota : les vis de culasse ne etre reutilisees qu'une seule Dans ce cas, marquer celles-ci coup de poinleau pour s'en • Poser un joint de culasse neuf. le bloc-cylindres, en respec!ant sens de montage. • Poser les vis de culasse avoir enduit prealablement ces nieres de graisses sous les tetes sur les filetages. • Serrer les vis de culasse en pectant l'ordre et le couple de rage prescrits. Ordre de serrage de Ia culasse. - 26 - http://vnx.su
  • 33.
    • Soulever lentementle moteur pour engager les goujons du support de Ia culasse dans I' autre platine res­tee en place. • Resserrer les fixations du support moteur et degager le dispositif et ranneau de levage ou le montage desoutien. • Mettre en place !'ensemble collec­teur d'echappement catalyseur apres avoir monte un joint neuf. • Resserrer les fixations de !'ensemble collecteur d'echappe­ment catalyseur. • Reposer l'ecran thermique de !'ensemble collecteur d'echappe­ment catalyseur. • Reposer et rebrancher Ia sonde I.Nnbda. • Reposer les tiges de culbut.eurs en respectant les appariements 111ec les culbuteurs. ' • Proceder au reglage du jeu aux soupapes (voir operation cancer­nee). • Reposer le couvre-culasse muni d'un joint neuf. • Rebrancher le tuyau de reaspira­tlon des vapeurs d'huile sur le bou­chon de remplissage d'huile. • Reposer le thermostat en respec­tant son sens de montage puis le couvercle de son boitier avec un JOint neuf. • Rebrancher les durits de liquide de refroidissement attenantes au boitier thermostatique et a Ia culasse. • Rebrancher les connecteurs du capteur de position d'arbre a cames et de Ia sonde de temperature de iquide de refroidissement. • Reposer Ia vis de fixation du puits de jauge a huile sur Ia culasse. • Mettre en place le faisceau de cablage de l'alternateur autours de Ia culasse. • Reposer les bougies d'allumage et rebrancher les fils de bougies. • Reclipser et rebrancher les connecteurs du faisceau moteur, loges sur le tablier d'auvent. • Rebrancher les canalisations a depression et de recyclage des vapeurs de carburant attenantes au CXlllecteur d'admission. • Rebrancher les canalisations de carburant. • Raccrocher le cable d'accelera­teur au boitier de papillon. • Reposer le boitier de filtre a air 111ec ses conduits puis rebrancher les connecteurs du debitmetre d'air et de Ia sonde de temperature d'air. • Remplacer l'huile moteur et le liltreA huile. • Proceder au remplissage et a Ia purge du circuit de refroidissement (voir operation concemee). • Rebrancher Ia batterie. • Controler le niveau d'huile, demar· ref le moteur et verifier I' absence de fuite ainsi que Ia regularite de lone· bonnement. -MOTEUR­Demontage de Ia culasse CULASSE FORO Ka [J&JI!J Attention : au cours du oomonta­ge, prendre soin de reperer !'ensemble des pieces et leur appariement eventual en vue du remontage. • Proceder a Ia depose de Ia culas­se (voir operation precedente). • Deposer l'ecran thermique du col­lecteur d'admission. • Deposer le collecteur d'admission et recuperer son joint. ~ • Effectuer le demontage de chaque soupape a l'aide d'un compresseur de ressort approprie et ranger les pieces (clavettes, coupelle, ressort, soupape) par ordre sans les depa­reiller. • A l'aide d'une pince appropriee, degager les joints d'etancheite des tiges de soupapes. • Proceder au nettoyage de !'ensemble des pieces constitutives de Ia culasse. Ne pas utiliser d'abrasif, ni d'outil tranchant, sur les plans de joint de celle-ci, mais un produit decapant chimique. • A l'aide d'une regie de planeite et d'un jeu de cale d'epaisseur contro­ler Ia planeite du plan de joint de Ia culasse. Remise en etat de Ia culasse Nota : outre l'emploi d'une presse, cette operation necessite un outilla­ge specifique, indispensable pour Ia realisation dans de bonnes condi­tions de cette remise en etat. Nous vous conseillons done de confier ce travail it un atelier specialise SOUP APES En reparation, il est conseille de controler le jeu entre tiges et guides, lorsque ce dernier est trop important, le remplacement des souP.apes devient necessaire. Dans ce cas, realeser les guides de sou­papes aux cotes appropriees. Nettoyer soigneusement Ia culasse apres rectification des guides puis controler leur etancheite. ETANCHEITE DES TIGES DE SOUP APES Les soupapes d'admission et d'echappement sont munies d'un joint d'etancheite. Au montage, il est conseille d'utili­ser un tube de diametre approprie. II est recommande de remplacer ces joints a chaque intervention. RESSORTS DE SOUP APES Les soupapes d'admission et d'echappement sont equipees cha­cune d'un seul ressort interchan­geable. Controler l'equerrage de chaque 1. Culasse - 2. Vis de culasse • 3. joint de culasse · 4. Douille de centrage. 5. Siege de soupape d'echappement. 6. joint de couvre­culasse - 7. Couvre-culasse · 8. Bouchon de remplissage d'huile. ressort par rapport a leur axe. Si le vernis protecteur est ecaille, il est conseille de remplacer les ressorts car il y aurait risque de rupture a court terme. II n'est pas recommande de net­toyer les ressorts a !'essence ou au trichlorethylene car ces produits peuvent dissoudre le vernis. RAMPE DE CULBUTEURS Si les culbuteurs sont desassern­bles de Ia rampe, reperer leur posi­tion. Examiner l'etat des patins et des vis de culbuteurs. Remontage de Ia culasse Nota : lors du remontage, lubrifier systematiquement a l'huile moteur preconisee, !'ensemble des pieces en contact. • Nettoyer Ia culasse ainsi que toutes les pieces qui y seront mon­tees. • Souffler Ia culasse et particuliere­ment les canalisations d'huile assu­rant Ia lubrification de Ia rampe de culbuteurs. • Si les soupapes sont reulilisees, les remonter A leur place d'origine en ayant prealablementlubrifie leurs tiges et poser des bagues d'etan­cheite neuves. • Effectuer le montage de chaque soupape a l'aide d'un compresseur approprie. Monter les ressorts, les coupelles superieures et les cla­vettes. • Poser Ia culasse sur chant, a l'aide d'une massette de cuivre ou de bronze, taper legerement sur les extremites des tiges de soupapes pour positionner correctement les clavettes. • Pour Ia suite de Ia repose, proce­der en ordre inverse de Ia depose en prenant de soin de remplacer tous les joints. • Proceder a Ia repose de Ia culasse (voir operation concernee). -27- http://vnx.su
  • 34.
    Conduile et entretien COMI"ARTIMENT MOTEUR OlNERTURE DU CAPOT MOTEUR • Pour ouvrir le capm, rirer sur le levier de commande d'ouverture situe sou~ Ia colonne de din:clion. • Soulever le~crcmclll le capot puis repo11~scr lc verrou de securire sur le cote. • Soulc:1•er le ca pm ct cngager Ia bequille dans Ia decoupe. levier de dPverrouillage du capot. COMPARTIMENT MOTEUR. Mise en place de Ia bequille de maintien du capot I. Reservoir du liquide de direction assistee- 2. Reservoir de liquide de frein · 3. Reservoir de liquide de /ave-I{ lace . -1. Reservoir du liquide de refroidissement moteur -5. Batterie ·6. Filtre a air • 7. Remplissage d'huile moteur • 8. }auge '7 d'huile moteur. IV FERMID1JRE DU CAPOT MOTEUR Pour fermer le capot moteur, degager Ia bequilk et l'cngager dans ~on clip, puis abaisscr le capot et le laisser tomber de son propre poids de 20 a 30 em envi· ron Vcriller qut: le capot motcur esr parfaitcmcm verrouille. <l Degagement du crochet de Sicurite de capo/. http://vnx.su
  • 35.
    - MOTEUR - DEPOSE DU GROUPE MOTOTRACTEUR • Placer le vehicule sur un pont ele­vateur a bras de preference. • Deposer les roues et les ecrans pare-boue dans les passages de roue avant. • Proceder a Ia vidange du circuit de refroidissement (voir operation concemee). • Proceder a Ia Vldange du moteur et de Ia boite de vitesses. • Si le vehicule est equipe d'un autoradio a code, noter celui-ci avant de debrancher Ia batterie. • Debrancher Ia battene • Debrancher les connecteurs du debitmetre d'a1r et de Ia sonde de temperature d'air puis deposer le boitier de flltre a air avec ses condUits. • Debrancher les canallsations a depression et de recyclage des vapeurs de carburant attenantes au collecteur d'adm1SS1on. • Debrancher les canahsations de carburant. • Declipser et debrancher les connecteurs du fa1sceau moteur, loges sur le tablier d'auvent puis ecarter le faisceau. • Ecarter de Ia culasse le faisceau de cablage de l'alternateur et Ia durit d'assistance de direction. • Debrancher les durits de liquide de refroidissement attenantes au boitier thermostatique, a Ia culasse et a Ia pompe a eau. • Decrocher le cable d'accelerateur du boitier de pap1llon. • Debrancher le connecteur de Ia sonde Lambda. Sous le vehicule • Deposer Ia courroie d'accessoires apres l'avo1r detendue en agissant, dans le sens horaire, sur Ia fixation de son gale! tendeur. • Deposer les fixations de Ia bnde du catalyseur avec le tuyau avant d'echappement puis suspendre ce dernier au soubassement. • Deposer l'ecran thermique sous le levier de vitesses. • Au niveau de Ia boite de vitesses, deposer les tringles de seleCtiOn des vitesses et les suspendre au soubassement. • Deposer les tresses de masse du bloc-cylindres et de Ia boite de vitesses. • Deposer le cable du compteur de vitesse et debrancher son connecteur. • Debrancher le connecteur du contacteur de marche arriere de Ia boite de vttesses. • Debrancher et ecarter, sur le c6te, les connex1ons attenantes a l'alter­nateur et au demarreur. De chaque cOte du vehicule • Deposer le boulon de bridage de Ia rotule infeneure sur le pivot puis desaccoupler !'ensemble en abais­sant le triangle a l'aide d'un levier. • Deposer l'ecrou de fixation de Ia rotule de direction sur le pivot et Ia desaccoupler a l'aide d'un arrache rotule universe!. • Deposer l'ecrou de fixation de Ia biellette de liaison sur !'element de suspension. Cote gauche • A l'aide d'un levier approprie, chasser l'arbre de transmission de Ia boite de vitesses. • Basculer !'ensemble pivot-trans­mission- element de sJJSpension puis suspendre l'arbre de transmis­sion dans le passage de roue. Cote droit • A l'aide d'un jet approprie, chas­ser l'arbre de transmission du carter de differenllel depuis Ia sortie de l'arbre gauche. • Basculer !'ensemble pivot-trans­mission- element de suspension puis suspendre l'arbre de transmis­sion dans le passage de roue. De chaque cote du vehicule • Obturer Ia sortie de differential au moyen d'un bouchon approprie pour eviler l'introductiOn d'impure­tes dans Ia boite. • Deposer Ia pompe d'assistance de direction sans debrancher ses canalisations puis Ia suspendre dans le compartiment moteur. • Debrancher Ia canalisation du cylindre recepteur d'embrayage en utillsant l'outil Ford 16-075. Prevoir l'ecoulement du hquide et boucher Ia canalisat1on pour eviler de vider le reservoir de liquide de frein . Avec climatisation • Deposer les f1xations du compres­seur puis le degager et le suspendre dans le compart1ment moteur. Sous le vehicule • A l'aide d'un ou plus1eurs cries realiser un montage en soutien sous le groupe mototracteur. • Deposer les fixations du support d'antibasculement arriere de Ia boite de vitesses. • Deposer les fixations des sup­ports gauche et droit du groupe mototracteur. • Abaisser lentement le groupe mototracteur pour le deposer par le dessous en prenant soin de ne pas endommager l'environnement du compartiment moteur et de s'assu­rer que toutes les connexions elec­triques scient debranchees. SUPPO RTS DU GROUPE MOTOTRACTEUR A. Support droit - 8. Support arriere -C. Support gauche. 1. Support - 2. Support elastique . 3. Support de triangle inftirieur • 4. Support de ballerie. -A B c http://vnx.su
  • 36.
    -MOTEUR-REPOSE DU GROUPEMOTOTRACTEUR Procl!der dans l'ordre inverse de Ia depose en prenant soin de respec­ler 1es points swvants : - Rernplacer systemat1quernent tous leS ecrous autofreines. - Respecter les couples de serrage orescrit. Remplacer les JOnes d'arr€!1 aux edremites des arbres de transmis- Remplacer les bagues d'etanchei­te de sortie de boite de v1tesses et arnir de graisse les intervalles les levres. Effectuer le remplissage et Ia mise ,.,veau en huile de Ia boile de WlteSseS. Si cela n'a pas ete tart, remplacer f11tre a huile pUIS proceder au plissage et a Ia m1se a mveau • huile du moteur suivant les pre­sations et les quantites pres-au remplissage et a Ia du c1rcuit de refr01dissement concernee). et corriger si necessaire de l'huile d'assistance de •lreciiC)Il dans son reservoir. un joint tonque neuf sur Ia ion d'alimentat10n du cylindre recepteur de Ia commande d'embrayage. - Proceder a Ia purge de Ia commande d'embrayage (voir ope­ration concernee au chap itre "EMBRAYAGE •). - Proceder au reglage de Ia commande des v1tesses (v01r ope­ration concernee au chaprtre • BOiTE DE VITESSES »). - Proceder au contr61e et au reglage si necessaire de Ia geometne du train avant (vo1r operation cancer­nee au chapitre " SUSPENSION - TRAIN AV- MOYEUX •). - Pour assurer un reamoryage cor­rect du circwt de lubrification avant le demarrage du moteur, deposer le relais de pompe a carburant et debrancher le connecteur de Ia bobine d'allumage ou deposer le fusible F17 puis faire tourner le moteur au demarreur pendant envi­ron 30 secondes. - Venfier !'absence de lUIIe et Ia regularite du fonctionnement, moteur toumant. - Apres mise en temperature du moteur, resserrer le carter d'huile (acier ou aluminium) au couple prescrit, en respectant l'ordre alphabt'!tique precomse. REMISE EN ETAT DU MOTEUR • Debloquer les vis de fixation du volant moteur. • Deposer le filtre a huile. • Deposer Ia pompe a huile et recu­p{! rer son JOint. • Deposer Ia bob1ne d'allumage avec les1ils de boug1es. • Deposer le pUllS de jauge a huile. • Debrancher et deposer le mane­contact de pression d'huile puis le capteur de position d'arbre a cames. • Deposer le collecteur d'admission puis le degager avec le fa1sceau de cablage du moteur • Deposer Ia poulie de pompe a eau et cette demiere. • A !'aide d'un extracteur approprie, extraire Ia poulie de vilebrequin. • Deposer le couvre-culasse et recup{!rer son joint. • Deposer Ia rampe de culbuteurs et recuperer les tiges. Ranger ensui­te celles-ci dans l'ordre. • Deposer le couvercle du boitier thermostatique puis recuperer le thermostat et son joint. • Desserrer progressivement et dans l'ordre inverse du serrage prescrit les vis de culasse et les deposer. ' • Deposer Ia culasse avec !'ensemble collecteur d'echappe­ment catalyseur puis les poser sur un support approprie ou en bois. • Decoller et recuperer le JOint de culasse. • Recuperer les douilles de centra­ge de Ia culasse sur le bloc­cylindres. • Deposer l'outil de blocage du volant moteur et recuperer ce der­nier. • Deposer le carter d'huile sans retoumer le moteur afin d'ev1ter que l'eventuel dep6t de particules, pre­sent au fond du carter d'huile, ne descende dans le bloc-cylindres. • Deposer le porte-bague d'etan­cMite arriere de vilebrequin puis recuperer son JOint et Ia bague d'etancMite. • Deposer le carter de distribution et recuperer son joint ainsi que Ia bague d'etanche1te de vilebreqUin et son deflecteur en reperant son sens de montage. • Deposer le carter de distribution avec son joint. • Deposer le pat1n tendeur de Ia chaine de son goujon puis le ten­deur. • Deposer les v1s de fixation du p1gnon d'arbre a cames et recupe­rer Ia c1ble du capteur de position en reperant son sens de montage. • Deposer Ia chaine avec le pignon d'arbre a cames. • A !'aide d'un extracteur a pnse exteneure, deposer le pignon de vilebrequin. • Recuperer Ia clavette. • Deposer Ia bride de butee d'arbre a cames et degager celui-c1 avec precaution en lui faisant effectuer un tour de fayon a repousser les poussoirs • Deposer les pousso~rs et les ran­ger dans l'ordre. • Deposer Ia crepme d'aspiration de Ia pompe a huile. • Deposer les chapeaux de bielles puis degager les ensembles bielle­piston et recuperer les coussinets_ • Ranger les bielles et les pistons munis de leur chapeau respect1f et leurs coussinets sans les depareiller et dans l'ordre. • Deposer las chapeaux de paliers 54!ns de montage d'un ensemble bielle-piston et coupe d~ segments. Orienter Ia Oeche gra'ee sur le piston (1 J et Ia leNre •h (2) frappee sur Ia bielle vers Ia distribution. -29- FORDKa mac de vilebrequin avec leur coussinet et les ranger dans l'ordre. • Deposer le vilebrequin. • Deposer les demi-coussinets res­tes dans le bloc-cytindres pUis les ranger dans l'ordre avec les cha­peaux de pahers. • Recuperer les cales de reglage du teu axial de vilebreqwn, en reperant leur sens de montage. • Si necessaJre, deposer les coussi­nets d'arbre a cames et las ranger dans I' ordre. • Nettoyer soigneusement I' ensemble des pieces, les plans de jomts, pas­ser un til de fer fin dans les canali­sations de graissage du vtlebrequm et du bloc-cyhndres. Proceder a l'echange ou a Ia rectification des p1eces endommagees. Nota : le desassemblage et !'assemblage des ensembles bielle­plston neceSSIIent l'emplot d'un outillage specifique puisque l'axe de p1ston est monte serre dans Ia b1elle et libre dans le piston. En effet, !'extraction de !'axe de piston de Ia bielle s'effectue a Ia presse alors que son remontage 1mpose de chauffer Ia b1elle. Dans ce cas !'ope­ration doit eire realisee rapidement pour eviler le minimum de deperdi­tion de chaleur. Orienter Ia fleche gravee sur Ia tete du p1ston vers Ia distribution et I' ori­fice de lubnficallon de Ia tete de bielle vers l'arriere du moteur, cOte pompe a hu1le, ou Ia lettre " F • frappt'!e sur Ia b1elle vers Ia distnbu­tlon. Controle et remontage du moteur • Apporter un som particulier au nettoyage de toutes les pieces afin de pouvoir contr61er leur degre d'usure et d1agnostiquer precise­men! Ia reparation a reaJ1ser Reportez-vous pour cela aux • Caracterishques detaillees • en tete de ce chapitre ou sont men­ttonnes toutes les cotes dimension­nelles et de fonctionnement du moteur http://vnx.su
  • 37.
    BlOC-CYLINDRES I. 8/oc-cylindres• 2. Chemise· 3. Chapeau de palier de vilebrequin • 4. upteur de position et de regime vilebrequin • 5. Plaque de fermeture. 6. Bague d'etancheitf- 7. Porte-bague d'etancheite. 8./omt • 9. Carter ile distribution · 10. Capteur de position d'arbre a cames. EQUIPAGE MOBilE I. Vilebrequin . 2. Coussinets de vilebrequin • 3. CAles de reg/age du jeu axial • 4. Pion de centrage • 5. Bague d'etancheite. 6. Couronne de demarrage . 7. Volant moteur. 8. Clavette demi-lune . 9. Pignon de vilebre­quin • 10. Dcflecteur • II. Poulie de vi/ebrequin • 12. Chapeau de bielle · 13. Bielle • 14. Coussinets de bielle . 15. Axe de piston • 16. Piston • 17. Segment rac/eur. 18. Segment d'etanchcite · 19. Segment coup de feu. 19--o-S 18---o--Q. 17~ 11 16--Q ~ ~~ 5 0~15 1':, f#J~J0 9 ffl---13 I 8~ ((@.~ ~ ! '~ll 9J: ~ 0>14 • 1'--.j 4 12 6 -MOTEUR - CONTROLE DU BLOC-CYUNDRES Apres nettoyage du bloc-cylindres, controler l'usure des cylindres. • Mesurer le diametre de chaque cylindre. • Mesurer Ia contcite des cyilndres. Pour cela, prendre deux pomts de mesures (haut et bas) situes a 10 mm des extremites de chaque cylindre. La difference en haul et bas, ne dot! pas excooer Ia valeur indiquee aux • Caracteristiques detalilees "· • Mesurer l'ovahsatton des cylindres. Pour cela, prendre deux pomts de mesures perpendrcularres au centre du cy1indre. La difference entre ces deux cotes ne dort pas exceder Ia valeur indiquee aux • Caractenstiques detainees •. Si l'usure depasse les valeurs pres­crites, il faut prevoir le realesage des cyilndres en respectant Ia clas· se des pistons (voir aux • Caractenstiques detaillees •) ou le remplacement du bloc-cy1indres. • ContrOier Ia planeite du plan de jomt superieur du bloc-cylindres. Celui-ct n'est pas rectifiable. • Nettoyer soigneusementles cana· lisations de lubrificallon. -30- CONmOLE DES ENSEMBLES BIELLE-PISTON Lors de Ia revision, decalaminer le dessus des pistons, les segments et les gorges. Controle des bielles • S'assurer du parfait eta! des vis de bielles. • Contr61er l'ecart de poids des bie11es. • Controler l'alignement de chaque bielle. • Verifier !'absence de traces anor· males d'echauffement. • Controler !'absence d'arrache· ment de metal dans les alesages de tete et de pied. • Mesurer le diametre des bagues de pied et des tetes de bielle. Controle des pistons et des axes • Controler l'etat de surface des pistons et notamment !'absence de rayures, sinon les remplacer. • Verifier le Jeu des pistons dans les cylindres a I' aide de jauges d'epatS· seur, ainsi que le jeu dans les gorges des segments (vo1r valeurs aux • Caracteristiques detaillees •). • Au cas ou les cylindres ont eta realeses, monter des ptstons aux cotes reparallon. http://vnx.su
  • 38.
    • Mesurer lediametre des axes et controler le jeu dans les pistons et dans les btelles. Controle des segments • Controler les jeux dans les gorges et a Ia coupe des segments. CONTRCLE OU VILEBREQUIN • Controler l'etat des manetons et des tourillons puts mesurer leur dia­metre. • Nettoyer les canalisations de IUbrifications du vilebreqwn. Controle clu jeu radial du vilebrequin • Mettre en place les demi-coussi­nets sur le bloc-cyhndres et reposer le vllebrequin propre et sec. • Placer un marceau de fil de plash­gage sur les tourillons de vil~re· qutn et sur toute leur largeur. • Reposer les chapeaux de pafiers munis de leur coussinet etles serrer au couple prescrit. Zone de ~uage des repenges du vtlebre~~,uin. 1. Manetons minores - 0,25 mm (repere couleur vert) - 2. Tourillons minores- 0,25 mm (repere couleur vert). Stns de monlllge des cales de ~lage du 1eu axial du vile£irequin. Orienter les rainures cote vilebrequin. -MOTEUR-Attention : ne pas toumer le vile­brequin pendant cette operation. • Deposer les chapeaux de paliers. • A l'aide de l'echelle d'ecrasement, mesurer l'epatsseur du til de plash­gage. • Noter Ia valeur du 1eu radtaf et Ia comparer a celle preconisee. • Si les valeurs sont hors tolerance, remplacer les coussinets en respec­tantleur repere d'epaisseur. Controle du jeu axial du vilebrequin • Mettre en place les cales de jeu axtal du vilebrequtn sur le palier central en orientant leurs rainures de lubrification vers le vilebrequin. • Mettre en place les coussinets et reposer le vilebrequtn huile. • Reposer les chapeaux de paliers en orientant leur Heche vers Ia dis­tribution et les serrer au couple present en utilisant des vis neuves. • Mettre en place un comparateur en, bout de vilebrequin. • A l'aide d'un levter, manceuvrer le vtlebrequtn dans le sens axial et mesurer le 1eu. • Si Ia valeur est hors tolerance, remplacer les cales de jeu axial. REMONTAGE • Monter les coussinets sur les btelles. • Lubrifier les ptstons et les cy[indres a l'huile moteur. • A l'aide d'une pince a segments, manter les segments sur les pistons en dtrigeant les tnscriptions vers le haut. Les !tercer en plat;:ant le seg­ment racleur altgne avec l'axe de ptston puis en dtkalant ceux d'etancheite et de coup de feu, res- 1. Zone de marquage du repere coulcur lilanc pour les chapeaux de paliers de vilebrequin majores + 0,38 nun - 2. Reperage d'un chapeau de palier de vilebrequin - 3. Sells de montage d'un ch•P"•u de palier de vilebrequin, fleche orientee cote distribution - 4. Reperes d'appariernent bielle-chapeau. pectivement, de goo et 180° par rapport au premier. • Toumer le vtlebrequin de fa<;:on a placer les manetons des cyltndres 1-4 au PMB. • En utilisant un collier a segments, manter dans le bloc-cyhndres les ensembles bielle-piston des cylindres 1 et 4 en respectant le reperage etl'onentation. Les nume­ros frappes sur Ia tete de Ia btelle et celui sur le chapeau doivent etre ali­gnes. La fleche gravee sur Ia tete du piston doit lltre orientee vers Ia dis­tribution. • Deposer un marceau de fil de plasttgage sur toute Ia largeur des manetons 1 et 4 pour proceder au controle du jeu radial des bielles. • Reposer les chapeaux de btelles correspondant munis de leur cous­sinet et les serrer au couple pres­ent. Attention : ne pas toumer le vile­brequin pendant cette operation. • Qeposer le chapeau de blelle. • A I' aide de l'echelle d'ecrasement. mesurer l'epaisseur du fil de plasti­gage. • Noter Ia valeur du jeu radial et Ia comparer a celle preconisee. • Si Ia valeur est hors tolerance, remplacer les cousstnets en respec­tantleur repere d'epaisseur. • Reposer les chapeaux de btelles huiles et les resserrer au couple present en utilisant des vis neuves. • Tourner le vilebrequtn de tao• puis proceder de Ia meme maniere pour les cyhndres 2-3. • Reposer Ia clavette sur le vtlebre­quin. • Mettre en place le pignon de vile­brequin, repere oriente vers l'exte­rieur, en utiltsant provisoirement Ia poulie et sa vts de fixation. • Redeposer Ia poulie de vilebre­quin. • Mettre en place les poussoirs dans leur logement respectif apres les avoir prealablement huiles. • Reposer les coussinets s1 ceux-ci ont ete deposes en veillant a res­pecter l'onentatton de leur onftce de lubrification. FORD Ka m E:i 1:1 • Lubrifier les paliers d'arbre a cames puts engager ce dernier dans le bloc-cylindres. • Reposer Ia bride de butee d'arbre a cames ella serrer au couple pres­ent. • ContrOier le jeu axial de l'arbre a cames, a l'atde d'un jeu de cales d' epatsseur tnlroduit entre Ia bride et le moyeu du pignon de celw-ci. • Reposer le tendeur de chaine en respectant son orientation. Nota : st le tendeur a ete depose, controler Ia position de celui-ci par rapport au plan de jotnl du carter de distribution (voir ftgure). A l'atde d'un comparateur, mesurer !'orien­tation du tendeur en prenanl 2 points, distants de 20 mm, sur son excentnque. La difference entre les potnls doit etre au maximum de 0,2mm. • Reposer Ia chaine et le pignon d'arbre a cames en alignantle repe­re de ce demier avec celui du vile­brequtn. • Reposer Ia cible du capteur de postlion sur le ptgnon d'arbre a cames et resserrer ses vts de fixa­tion au couple present. • Reposer le patin tendeur sur son goujon. • Effectuer 2 tours moteur et revenir au potnl de calage afin de le contro­ler. • Reposer le deflecteur d'huile sur le vilebreqUtn, face bombe vers le pignon. • Reposer le carter de dtstnbution apres avoir remplace son joint. Remonter provisoirement Ia poulie de vtlebrequin pour assurer le cen­trage du carter. • Serrer les vis de fixation du carter de distribution. • A l'atde d'un mandrin de diametre appropne ou avec l'outil Ford 21- 046, reposer une bague d'etanchei­te neuva sur le vilebrequin apres avoir hwle ses levres. • Mettre en place le porte-bague d'etancheite arriere de vilebrequin muni d'un JOint neuf, en altgnant son plan de JOint inferieur avec celui du bloc-cyltndres sans serrer ses vis defi11ation. Bride de butee d'arbre a cames. -31 - http://vnx.su
  • 39.
    • Reposer unebague d'etancheite arriere de vilebrequin neuve a l'aide de l'oultl Ford 21-102 ou d'un man­drin de diametre approprie. • Serrer les fixations du porte­bague d'etancheite au couple pres· crit. • Mettre en place Ia cn!p1ne d'aspi· ration de Ia pompe a huile. Avec carter d'huile en acier • Enduire de pate d 'etanchtiite le plan de joint inferieur du bloc· cylindres (voir f1gure correspondan· te). • Mettre en place les jo~ts en caoutchouc sur Ia portae dtl porte· bague d'etancheite arriere et sur celle du carter de distribution. • Positionner les joints en liege en I Zone d'application des cordons de pate d'etanche•h! sur le bloc-<ytindres, equip4! d'un carter d'huile en acier. Zone d'emboitemenl des joints, au nivcau des port~ de vilebrequin, pour bloc-cylindres avec carter d'huile en acier. - MOTEUR - les emboitant dans les JOints en caoutchouc. • Reposer le carter d'hUIIe en res­serrant ses vis de fixation au couple present et en respectant d'abord l'ordre alphabetlque pUis l'ordre numerique (vo~r figure correspon· dante). Avec carter d'huile en aluminium • Enduire de plite d'etancheite le plan de joint inferieur du bloc· cyl1ndres (voir figure correspoodante). • Reposer le carter d'huile munl d'un jo.nt neuf et mettre en place ses vis sans les serrer. • Aligner, a l'aide d'une regie, les plans d'appui de boite de vitesses du carter d'hUIIe et du bloc­cylindres. Dans cette position, ser· rer les vis de fixation du carter au couple prescrit et en respectant d'abord l'ordre alphabet•que puis l'ordre numenque (voir figure cor­respondante). Nota : apres Ia repose du groupe mototracteur et m1se en temperatu· re du moteur, resserrer le carter d'hulle (acier ou aluminium) au couple present, en respectant l'ordre alphabet1que preconise. • Reposer le volant moteur et l'immobillser en rotation a l'aide d'un outil de blocage approprie (outil Ford 21·168). Ordre de serragc alphanumerique d'un carter d'huile en acier. Zone d'application des cordons de pate d'ttancheite sur le bloc-cylindres, equi~ ~'un carter en afummiUm. Ordre de serrage alphanumerique d'un carter d'huile en aluminium. • Reposer les vis de fixation du volant moteur et les serrer en diago­nale au couple prescrit. • Reposer Ia poulie de vllebrequin et serrer sa VIS au couple present. • Proceder a Ia repose de Ia culasse (voir operation concemee). • Reposer le thermostat en respec· tant son sens de montage puis le couvercle de son boitier avec un jomt neuf • Reposer Ia pompe a eau puis sa poulie. • Reposer le collecteur d'adm1ss1on tiquipe d'un joint neuf puis replacer le faisceau de cAblage du moteur et rebrancher tous ses connecteurs au moteur. • Reposer et rebrancher le mane· contact de pression d'huile puis le capteur de position d'arbre a cames. -32- Controle de l'ali~;nement des plans d'app111 de boite de v•tesses du carter d'huile en aluminium avec le bloc-cylindres. • RtWQser le puits de jauge a huile. • Reposer Ia bobme d'allumage avec son faisceau. • Reposer Ia pompe a hulle muni d'un joint neuf et preremplie d'huile precomsee. • Monter un filtre a huile neuf. • Proceder a Ia repose du d1sque et du mecanisme d'embrayage en res­pectant les reperes faits au demon­tag e. Centrer correctement le disque puis serrer res vis de fixallon du mecanisme au couple prescrit et en diagon ale (voir au chapitre • EMBRAYAGE "). • Deposer l'outil de blocage du volant moteur. • Reposer le support d'alternateur PUIS ce demier. • Accoupler Ia boite de vitesses au moteur. • Reposer le demarreur. http://vnx.su
  • 40.
    o Proceder auremplissage et a Ia m1se a niveau en huile du moteur suivant les preconisations et les quantites prescntes. o Proceder a Ia repose du groupe mototracteur (voir operat1on cancer­nee). LUBRIFICATION Depose-repose de Ia pompe a huile La depose et Ia repose de Ia pompe • huile ne presentent pas de diffi­cutte particuliere. Toutefois veiller a remplacer son jomt et le !litre a h.!ile. lll'lportant : pour assurer un _;o,mn,rt':UlP COrrect dU Circuit de ;•~onr.,.~,;,,;, avant le demarrage du , respecter les points d'un chasse approprie. goupille du pignon de pompe. le p1gnon d'entrainement, avec l'arbre de le rotor exteneur. piston de decharge et et controler !'ensemble -MOTEUR- FORD Ka [J a~:~ LUBRIFICATION A. Sans climatisation- B. Avec climatisation. 1. 8/oc-cylindres. 2. Manocontact de pression d'huile. 3. Crepine d'aspira~on- 4. }oi,nt · 5. Pignon . • d'entrainement. 6. Coupille- 7. Corps de pompe- 8. Bouchon • 9. Ressort · 10. P1~ton ~e dkharg~- 11. flltre a huile • 12. Rotor interieur- 13. Rotor exterieur- 14. Couvercle de pompe · 15. Pw/5 de 1auge .i hu1/e • 16. }auge de niveau d'huile • 17. Carter d'huile. r-- 16 B -33 - http://vnx.su
  • 41.
    Controle de Iapression d'huile • Lever et caler I' avant du vehicule. • Oebrancher et deposer le mana­contact de pression d'huile. • Visser un adaptateur en lieu et place du manocortact. • Brancher un manometre de contr61e sur l'adaptateur. • Demarrer le moteur et l'amener a une temperature d'huile de so•c. -MOTEUR- • Relever aux differents regimes les valeurs de press1on et les comparer a celles prescrites. • Arreter le moteur et le laisser refroidir. • Deposer le manometre et l'adap­tateur. • Reposer le manocontact de pres­SIOn d'hu1le muni d'un joint neuf et le serrer au couple prescrit. • Rebrancher le manocontact. • Verif1er et comger si necessaire le niveau d'hUIIe . • Rameoer le vehJCule au sol. Implantation du manocontact de pression d'huile. Fiutions de Ia pompe ii eau. • Debrancher Ia durit de hquide de refroidissement attenante a Ia pornpe a eau. • Deposer les v1s de fixat1on de Ia pornpe a eau et Ia degager en recu­perant son joint. REPOSE • Nettoyer s01gneusement les plans de JOint de Ia pompe a eau et du bloc-cylindres a l'aide d'un produit decapant. • Mettre en place Ia pompe a eau mun1 d'un joint neuf. • Serrer uniformement ses vis de fixation. REFROIDISSEMENT • Reposer Ia poulie de pompe a eau. • Reposer Ia courroie d'accesso1res en respectant son cheminemen:. Depose-repose de Ia pompe a eau DEPOSE • Placer le vehicule sur un pont ele­vateur a bras, de prelererJCe • Sl le vehiCUie est equipe d'un autoradio a code, noter celui-ci avant de debrancher Ia batt erie. • Debrancher Ia battene. • Proceder a Ia vidange du Circuit de refroidissement :voir operation concemee). • Dans les passages de roues avant, deposer les roues et les ecrans pare-boue. • Proceder a Ia depose du bouclier avant (voir operation concemee au chapitre • CARROSSERIE •). • Proceder a Ia depose du projec­teur droit (vo1r operation concernee au chap1tre • EQUIPEMENT ELECTRIQUE •). • Realiser un montage en soutien a l'aide d'un eric rouleur, muni d'une cale en bois, en prise sous le moteur. Ia • • Oegager le faisceau electrique et dunt du support moteur droit. Deposer l'ensemb.le des fixations du support moteur drort pws dega­ger ce dernier. r • Desserrer les fixations de Ia poulie de Ia pompe a eau. • Detendre Ia courro1e d'acces­soires en tournant, dans le sens hora1re, Ia fixation de son galet ten­deur puis degager Ia courroie. • Deposer Ia poulie de Ia pornpe a eau. 1. Fixations du couvercle du boitier thermostatiquc - 2. Sens de montage du thermostat. • Resserrer les vis de fixallon de Ia poulie de pompe a eau. • Reposer le support moteur drOit et resserrer !'ensemble de ses fixa­tions. • oegager le dispositif de soutien. • Mettre en place le fa1sceau elec­tnque et Ia durit sur le support moteur. • Proceder a Ia repose et au reglage, Sl necessalre, du prO)ecteur droit (voir operation concer~ee au chap1tre • EQUIPEMENT ELECTRIQUE •). • Proctder a Ia repose du bouclier avant (vo1r operation concemee au chapitre • CARROSSERIE •). • Dans les passages de roues avant, reposer les ecrans pare-boue et les roues. • Proctder au remplissage et a Ia purge du circUit de refro1d1ssement (voir operation concemee). Implantation du bouchon 6e vidange du radiateur de refroidissemenl - 34- Vidange-remplissage et purge du circuit de refroidissement VIDANGE • Placer un bac sous le veh1cule pour recuperer le liquide de refroi­dlssemeot. • Ouvnr lentementle bouchon sur le vase d'expansion pour faire chuter Ia press1on et le ret~rer. • Deposer le bouchon de vidange du rad1ateur, a Ia base de celui-ci c6te gaUIChe. • Laisser s'ecouler completement le liquide REMPLISSAGE ET PURGE La purge du c1rcuit de refroldisse­ment s'effectue automatiquement. • R1ncer abondamment le c~rcu1t de refroidlssement a l'eau claire par l'onfice de remphssage du vase d 'expansion puis reposer le bou­chon du radiateur. • Remplir lentement le circuit de refroid1ssemeot par l'onf1ce du vase d'expansion jusqu' au repere • MAX • de celui-c1. • Mettre en place le bouchon du vase d'expansion et demarrer le moteur puis le laisser atteindre sa temperature de fonctionnement. • Arreter le moteur puis le laisser refro1d1r. • Contr61er le niveau du liquide dans le vase d'expansion et au besoin le completer jusqu'au repere • MAX •. http://vnx.su
  • 42.
    ECHAPPEMENT 1/nescehmapbp/eem ceanttal' fur.et colledeur lhermique . 4 · S .fum I · 3. Ecran 5. Tuyau avant·- z·n tuey Laaum abrrdiaer.e . -MOTEUR- FORDKa [J[;I:J REFROIDISSEM 1. Radiateur de ENT 2. Moloventilate refroidissemenl- ~ Thermostat _ ~~ fo~;efroidissement _ 7 ~thd~rmostat -6 Va~ 'J· Couvercle · a 1ateur de chauffa expansion • eau - 9. Poulie de pogme-p8e.a ,Peaomu.p e .i http://vnx.su
  • 43.
    Caracteristiques Detaillees Embrayagemonodisque a sec a commande hydraulique. Mecanisme a d1aphragme de type pousse, disque a moyeu amort1sseur et bulee a bllles en appui consu.Jt La commande d'embrayage est alimentee par le reservoir du circuit de frei­nage. Elle comporte un cylindre emetteur, un cylindre recepteur sur lequel est integra Ia butee a billes et un clapet de maintien de pression. Celui-ci a pour fonctton de malntenir une pression de 1 bar environ dans le cylindre recepteur am que Ia butee SOil en appui pemnanent. MECANISME ET DISQUE Marque : Fichtel et Sachs ou Luk. Diametre du disque: 180 mm. COMMANDE Course de 12 pedale : 125 ± 3 mm. LIQUIDE D'EMBRAYAGE Capacrte : respect des reperes de mveau • MIN • et• MAX • sur le reservOir. Preconisation : liquide synthenque nlpondant aux specifiCations DOT 4 et Ford SAM-6C9103-A. Penodicite d'entretien : remplacement et purge tous les 3 ans. COUPLES DE SERRAGE (m.kg ou daN.m) Boite de vitesses sur moteur : 4,4 Mecanisme sur volant : 3. Fotation de cylindre rl!cepteur d'embrayage: 1. Clapet de maintien de presstoo sur cylindre recepteur : 1. Conseils Pratiques EN BREF La refection de l'embrayage necessitant Ia depose de Ia boite de vitesses (operation onereuse), nous vous conseillons, a cette occasion, de remplacer systematiquement !'ensemble disque, mecanisme et butee. II est bien entendu que cette remarque ne s'applique que pour les Interventions dues a une usure normale de fonctionnement et en aucun cas pour une panne provenant d'un vice de fabrication d'une des pieces ou d'une fuite d'huile par exemple. T oute intervention sur Ia cOIIllrnlnde d' embrayage necessite une purge apres I' ouverture du circuit puis un controle et reglage si necessaire de Ia course de Ia pedale. Remplacement du dtsque ou du mecanisme DEPOSE • Proceder a Ia depose de Ia boite de vitesses (vo1r operation. concer­nee au c1ap1tre • BOlTE DE VITESSES •). • lmmobiliser en rotation le volant moteur il l'aide d'un outil de bloca­ge approprie (par exemple Ford 21-168). • Deposer les vis de fixation du mecamsme et le degager en recu­perantle disque. REPOSE • Controler et degrrusser Ia surface de fnct1on du volant moteur ill'alde d'un solvant (genre trichlorethylene}. • Verifier l'etat de Ia butee restee en place sur le cylindre recepteur dans le carter d'embrayage, Ia remplacer si necessalre. • EndUire lagerernent de gra1sse le guide de butee. • Posit1onner le disque sur le volant (deport du moyeu cote boite) il - !'aide d'un mandrin de centrage • appropne ou centrer le d1sque sur le mecamsme lorsque le mandrin Ford 16-067 est utilise. • Mettre en place le mecamsme et serrer progressivement les vis de fixation en diagonale et par passes successives jusqu'au couple pres­ent. • Deposer le mandrin de centrage et l'outil d'1mmobilisation du volant moteur. • Proceder il Ia repose de Ia bolte de vitesses {voir operatlon_concer­nee au chapitre • BOlTE DE VfTESSES •). Reglage de Ia course de la pedale d'embrayage • Controler Ia course de Ia pedale d'embrayage entre les positions embrayee et debrayee. • Sl necesS81re, desserrer le contre­ecrou {1) et ag1r sur Ia v1s (2) 1usqu'a I' obtention de Ia course precomsee. • Resserrer ensUite le contre-ecrou {1). ----------- R~lage de Ia course de Ia pedale d'embrayage. -36 - Mise en place du disque el du mecanisme d'embra)age avec le mandrin Ford 1 f>-067. A. Cenlrage du disque par rapport au mecanisme­B. Repose de I' ensemble mk'anismeldisque SIJr le olant moteur. http://vnx.su
  • 44.
    - EMBRAYAGE-EMBRAYAGE 1.Disque - 2. Mecanisme - 3. Plaque intermediaire - 4. Pion de centrage du carter d'embrayage- 5. }oint - 6. Butee- 7. Vis de puf8e- 8. Cylindre recepleur • 9. Carter d'embrayage- 10. Clapet de mamtien de pressi~n: II. Tuyau de refoule­ment . 12. Cylindre emetteur- 13. Tuyau d'asprratron- 14. Axe de pedale- 15. Ressort de rap~/- 16. Pedale- 17. Patin. Remplacement du cylindre emetteur ou du cylindre recepteur Compte tenu du fonctronnement inti­tnement tie des cylindres emetteur et recepteur, et pour des ra1sons de q.Jalite et de fiabihte de reparation, JIOUS vous conseillons un remplace­lllent combine de ces deux organes. DEPoSE DU CYLINDRE EMETIEUR Dins le compartiment moteur • A l'aide d'une seringue, vider le c:ontenu du reservoir de liquide de htn jusqu'a ce que le niveau soit en dessous de l'embout de Ia cana­lsation d'ahmentation du cylindre ~eur. • Debrancher et obturer Ia canallsa­n d'alimentation du cylindre ~eur. • Oebrancher Ia canalisation de tefoulement du cylindre emetteur. Prevoir l'ecoulement du liquide puis obturation des orifices afin d'eviter l1lroduction d'impuretes d<ros le c~r­CU! s l'habitacle • Decrocher le ressort de rappel de II pE!daJe concemee. • Deposer le circlip de l'axe de Ia pedale au niveau de Ia tige de ~. • A !'aide d'un chasse-goupille approprie, chasser I' axe. • Soulever Ia pl!dale Jusqu'a pouvo1r degager Ia tige de poussee. • Desserrer les vis de fixation du cylindre emetteur puis le degager et recuperer son joint. REPOSE DU CYLINDRE EMEnEUR • Mettre en place 1e cylindre emet­teur mum de son JOint pu1s resserrer ses fixations. • Engager Ia tige de poussee dans Ia pedale puis Jes reaccoupler ensemble a I' aide de I' axe et de son eire lip. • Raccrocher le ressort de rappel. • Rebrancher les canalisations de refoulement et d'alimentation munleS de joint tori que neuf. DEPOSE OU CYUNORE RECEPTEUR • Proceder a Ia depose de Ia boite de vitesses (voir operation cancer­nee au chap1tre • BOlTE DE VITESSES •). • Debrancher et obturer Ia canalisa­tion de refoulement du cylindre recepteur. Prevoir l'ecoulement du liquide. • Deposer Ia VIS de purge et le eta­pet de maintien de pression. • Deposer les vis de fixation du cylmdre recepteur et le degager. Recuperer Ia bague d'etanchMe avant d'arbre pnma1re. • Chasser Ia butee a billes du cylindre rliGepteur. Vers reservoir ,...- de liquide ~- ~ /®'" I; de frein 13 ~ "~ ~J~! ~p~ 11v t}/"!' o, -~ ~10 #1'~ ~ ': 17~ REPOSE OU CYLINDRE RECEPTEUR • Reposer une bague d'etancherte neuve sur l'arbre primaire apres avo~r graisser legerement l'intervalle de ses levres. • Mettre en place Ia butee dans le Cylindre recepteur. • Reposer le cylindre recepteur dans le carter d'embrayage et resserrer ses vis de fixation au couple present. • Reposer le clapet de mamti~ de pression et rebrancher Ia canahsa­tion de refoulement munie d'un joint tonque neuf. • Reposer Ia VIS de purge. • Proceder a Ia repose de Ia boite de v1tesses (voir operation cancer­nee au chapitre • BOlTE DE VITESSES •) • Proceder a Ia purge de Ia com­mande d'embrayage (voir operation concemee). • Proceder au contrOie et au regla­ge, si n8cessalre, de Ia course de Ia pedale d'embrayage (vo1r operation concemee). Purge du circuit hydraulique de rommande d'embrayage. 1. Vis de purge - 2. Clapet de mainllen de pression. - 37- FORDKa cac Remplissage et purge du c1rcuit hydraulique de commande Effectuef Ia purge apres toute ope­ration au cours de laquelle le circuit a ete ouvert. D'une lacon generale, Ia purge doit etre effectuee lorsque Ia pedale deviant •etastiq~e· et lors­qu'il est n8cessaire d'actionner plu­sieurs to1s celle-ci pour obten1r un debrayage efficace. Dans Ia mesure du possible, il est recommande d'utihser un appareil de purge sous pressKlO. T outefois a titre de depannage, Ia methode de purge "au pied" (methode decrite ci­apres), realisable avec le concours d'un autre operateur. peut etre employee mais sous toutes reserves en ce qui conceme son efficacite. Important : veiller au maintien du niveau de liquide d'embrayage dans le reservoir de compensation durant toute I' operation. • Debrancher les connecteurs du debitmetre d'air et de Ia sonde de temperature d'air, puis deposer le boitier de filtre a air avec ses conduits. • Remphr le reservoir de compensa­tion de liquide precomse. • Placer, sur Ia vis de purge du cylindre rllcepteur, un tube transpa­rent dont l'extrem1te sera plongee dans un recipient contenant du llquide d'embrayage. • Faire appuyer sur Ia pedale d'embrayage pour mettre le circuit sous pression. • Si Ia pedale ne presente aucune resistance a l'enfoncement, "porn­per" sur celle-ci d'un mouv~ent lent et conlinu jusqu'a obtemr une pression meme minime sous Ia pedale. • Ouvrir Ia vis de purge pour laisser s'evacuer !'air du CirCUli, cette eva­CUation se manifestant par un dega­gement gazeux dans le recipient de liquide. II est essentiel que, pendant cette phase d'owerture de Ia v1s de purge, Ia pedale soil maintenue a fond de course. • Fenner Ia vis de purge. • Rei~ lentement et entiilrement lapedale. • Repeter I' operation JUsqu'a dispa­rition totale des bulles d'air. http://vnx.su
  • 45.
    Comluile el en/relien - I •J##i;J;Miii:I!Mii¥185!1 ;*-- COMBINE ANTIVOL-CONTAC1'-DEMARREUR (omacttur a lie (a drmte 'llf le bloc de: 1.1 colunnc de direction) Le )stcme de contact .t de t:>t cumbmc a1ec le ,·errouillage de l'anti­rol de dorccuon u un '''Ierne d'immoboli>Jtoon du motcllf Tro" d~' codee:. wm foumoc' (t;ne clc gcncrak rou~te cl dctu cit a1cc unc· toucht: de coukur ruugt:). 0. STOP ANTIVOL Pour facililcr It- dcH~rrouillagc, man<rUI'rt'r k volant a droitc ct a gauche en toumam Ia de. Pour bloqucr le volant, rctirer Ia clc tt wur­ner le volant Jllqu'a cncknchcmcm du 1crruu de direction Chruit de dcdtc) I. ACCESSOJ:Rf.S Combine: antiwol-contact­dMidrra~. 0<'-crrouillagc de Ia iliret'tion et alimentation de:. accesSOU'tS (aumradio) l 'allwnage et tou' lc.-'1 autre<; ciJUJil., dcctriqut'> rc-,tcm hor.. u:n.,ion ll.~fARCUE le comac1 t:SI mtS et tous lcs circuit' '<lnt '<lll' lcn"on. Ccne p<>"toun doit etre >CICCtlonnce en c-as de remorquagc du rehonole. m. OWARREUR Lc demarrcur c't actionne, rdilcher Ia clc tb que lc motcur toumc ANTI-DEMARRAGE CODE Le sysrcme d ommobiUs;atioo du moteur c't act11 e automatiquemcm ~ "'condes a pre' I' arret du moteur (clignotcmcnt du temom Mtuc a droo tc de la montrc) Lorsque le contact est mis. lc sy,teme identifk k wdc de Ia de et dcsarmc l'antovol. Si le temotn chgnote a une cadence r:opi· de pendant lllle minute pui' continue a cmcttrc des clignotcmcm irrt· gulicrs. c'e" qu'il n'a pa~ lu corrcctt·mcnt It: code de Ia ck Rccomm~ncer l'opcratiou COOAGE DE LA tt£ U est possible de coder une cle de ~cour.. en fldrt.llll de Ia cle pnnupa­k rouge. Proceder wmme suit • Toumcr lade rouge en position n • Lorsquc lc tcmoin s'aUume, coupcr lc contact et enlever Ia clc. • Attendrc que lc remoin sc rallumc a nouveau (environ 2 '!'comb). • Lorsque le tcmoin > eteint on disp<>se de 10 Ccomlc:. p<>ur progr.tm· mer unc autre de en I engageant cbns le commuweur {poMllon ll) • le temoin ; .1Uumc pour indoquer que l'oper.nion e:.'l rcll-.<ic I.ANCEMENT DU MOTEUR Frein de stalionncmcm scrre ct levicr de vitc;sc' au point mon. L'inJt:C tioo multipoint de carburant dose amom;ltotluemcm le mclan!.(c a1r· e.sence <an, qu i1 soil necc>saire de toucher .1 Ia pedale d'accekr.ncur ' Actiunncr le dcmarrcur en tournant Ia cle sur Ia pus11oon Ill ('i secondcs maxi) Si le moteur nc dcmarrc pas :opre' ~ tcmauve c'cst qu'il c'l nO)C. Actionner It tkmarrcur pendant 1 'i '<'COntks en appu) ant a fond sur lacceleratcur. et recommcncer <an~ .opplllcr <urI accclcrJtcur CO~tMliTATEUR DE COUPURE D'AIJMENTATION A INERTIE Tow, Jc, 1ehicules a u1jcction d'c;,;,cncc soot dm6 d'w1 commutateur de securitc de coupurc d'alim~nlation qui o;e d~clenchc en ca.'> d'acd­dent. rna" c!.(;tlcmcnt de 'ibrauons noknt~' Le tUOlOlUIJtt'Ur J !OCr­tiC C>t SIIUC ur Jc p.lll­neau IJteral d lUI ent cot~ passa~tcr Rcarmcr l'ahm~ntatwn en appu~ant 'ur k t:om­mutarcur nificr l'etanche!IC dto circuit d alim~ntation (ud~ur ettrdtc d e'scncc) Rearmement du commut.1teur de coupure d'a/imentation DBlARRAGE DU MOTEL"R A L'AIDE D'UNE BA'ITERIE AUXllJAIRE Si IJ banenc du Thoculc l"l dtThilfl(cc. on pcut quand m~mc dcmarrer lc rnotcur ;o Lull~ d'unc b:mene chil!)ltc (montcc 'ur un autre >chocule par cxcmplc) l'uur ce faire on ullli~r de' cftblc~ spccihquc. de Ia manit:rc ~uh .lnll' · • Rdier le' home' ( +) des deux ballcric' a I' aide du cable .1 pince~ rouge~ • Reher Jt, bomn < l dc"S deux bauenC a l'aide du cable a ponce' noire Ccnc upcr.tliun sc realhc moteur coupe afin d't,itcr tout n!!<JUC de deterioration des diodes de l'altcmatcur • I n~ fu" lc r.Kwrd~mmt efi'ecnte mntrc lc 'chtCule de ><:tours en route ct lc trnir kgeremmt accdcre • Demarrcr lc chiculc m pannc. • Ne dehranchcr k~ cables que lur,quc k motcur du l'choculc en panne C>l ;,tabi!J~ au rakmi. Attentln11 : ue fNts fa ire lou merle moleur dmts 1/1/loca/ ferm~. car /es guz tl'eciJnppement soutto:rfque> Schema de branc/u>ment d'une ball erie au>ili,Jire http://vnx.su
  • 46.
    [ Caracteristiques Detaillees Boite de vitesses mecanique a 5 rapports avant synchronises et un rapport arriere formant un ensemble avec le couple nklucteur et le differential, dis­posee transversalement et en bout du moteur. P1gnons a denture helico'idale pour les rapports avant et a denture droite pour Ia marche arriere. Differ9fltiel a couple reducteur cylindrique toumant sur 2 roulements a rouleaux comques. Commande des v1tesses par biellettes et lev1er au plancher. Type: iB5. Couple tachymetrique Nombre de dents de Ia couronne : 20. Nombre de dents du pignon : 21. RAPPORTS DE DEMULTIPLICATION Ka sans climatisation (5 cv) Combinaison Rapports des vitesses de boite 1" ............................ 0,3174 2' ............................. 0,5181 3' ............................. 0,7812 4' ........ 1,0526 5· ............................. 1,3157 M.AR ....................... 0,2762 Ka avec climatisation (6 cv) Combinaison Rapports des vitesses de boite 1• ............................ 0,3174 2' ............................. 0,5181 3' ............................ 0,7812 4' ............................. 1,0526 s· ............................. 1,3157 M.AR ...................... 0.2762 Rapport du oemultiplication couple reducteur totale 0,0883 0,1442 0,2785 0.2175 0.2931 0,3664 0,0730 Rapportdu oemultiplication couple reducteur to tale 0,0781 0,1276 0,2463 0,1924 0,2592 0,3240 0,0680 REGLAGES DU DIFFERENTIEL Epaisseur de Ia rondelle de mesure · 3,8 mm. Epaisseur des rondelles de reglage disponible : 0,1 a 1,1 mm (de 0,1 en 0,1 mm). HUILE DE BOiTE DE VITESSES Capacite : 2,8 litres. Precomsatlon : huile multigrade de viscoSite SAE 75W90 n!pondant a Ia specification Ford WSD-M2C200-B. Periodic1te d'entretien : pas de remplacement prescrit mais controle du mveau tous les 3 ans. COUPLES DE SERRAGE (daN.m ou m.kg) Boile de vrtesses sur moteur : 4.4. oemarreur sur bolte de vftesses : 4,4. Carter de pignonnerie sur carter d'embrayage: 2,8. Carter intennediare : 1,3. Couvercle de 5e : 1 ,2. Axe de selection Interne : 1 ,4. Support de mecantsme de select10111nterne ' 2,2. Doigt de commande de selection de se : 1, 7. Bride de !ringle de selection sur boite : 2,3. Tringle de reaction sur bolte: 5.5. Bouchons de vidange et de remphssage de Ia boite : 3,5. Couronne de differential : 11 ,5. Support moteur de boite de vitesses sur caisse : 6.8. Support ant1-basculement sur botle : 8.4. Bouton central de support anti-basculement : 12. Tresse de masse sur boite de vitesses: 4,4. Conseils Pratiques L -' EN BREF La~ de Ia boite de vitesses peut s'effectuer independamment du moteur par le dessous du vehicule a condition d'inclmer celui-c:i. Depose-repose de Ia bolte de vitesses • Placer le vehicule sur un pont ele­vateur a bras de preference. • Proceder A Ia vidange de Ia boite de vitesses. • Si le vehicule est equips d'un autoradio a code, noter celui-c1 avant de debrancher Ia batterie. • Debrancher Ia batterie. • Debrancher les connecteurs du debitmetre d'air et de Ia sonde de temperature d'air puis deposer le boitier de filtre A a1r avec ses conduits. • Oebrancher tes canahsatlons de reaspiratlon des vapeurs d'huile. • Declipser et debrancher les connecteurs du faisceau moteur loges sur le tablier d'auvent puis ecarter le faisceau. • Deposer Ia tresse de masse s1tue sur le haut du carter de Ia boite de vitesses. • Deposer le connecteur du capteur de vitesse vehlcule. lmpl<tnt.11ion des bouchons de vidange (1) el de remplissage-niYeau (2) de Ia boile de vilesses el du conlacteur de feux de recul (3). l e ni-eau d'huile est correcllorsque celui-ci se silue lOa 15 mm en dessous de I' orifice de remplissage de Ia bolle. -38- http://vnx.su
  • 47.
    - BOlTE DEVITESSES - FORDKa ma~ CARTERS DE BOiTE DE VITESSES 1. Plaque intermediaire • 1. Douillc de ccntra8c • 3. Carter d'embrayage . 4. Pignon tachymetrique • 5. Remflard • 6. }oint- 7. Carter ae pignonnerie . 8. Bague d'etancheite · 9. Aimanf · 10. Carter intermeoiaire. 11. Couvercle · 11. Bouchon de remplisS<Jge niveau • 13. Contactcur de marche arriere. 5 ' 112 I 13 ~' 1 15 87 11 ~ "' I 2 ~ 40-® • Debrancher Ia canalisation du cylindre recepteur d'embrayage en utilisant l'outil Ford 16-075. Prevoir l'ecoulement du liquide et boucher Ia canalisation pour eviler l'intro· duction d'impuretes et de vider le reservoir de liquide de frein. • Retirer Ia canalisation hydraulique de son guide. • Mettre en place des anneaux de lavage a leurs places respectives (voir figure). • Mettre en place le dispositlf de soutien de I' ensemble moteur-boite. Anneaux de levage moteur gauche. Anneaux de levage moteur droit. -39 - PIGNONNERIE DE BOiTE DE VITESSES 1. Arbre primaire. 2. Arbre secondaire · 3. A~e de pignon intefrlli. diaire de M.AR. 4. Pignon intermediaire de M.AR • 5. joint torique • 6. Douille porte-routemen!. T. Routemen! a billes • 8. Anneau d'arrel· 9. Pignon menan I de 5e . 10. Guide • 11. Cage interieure du rou/emenl • 12. Pignon mene de Tre. 13. Anneau de synchroniseur de Ire· 14. Bague de synchroniseur de 1re • 15. Pignon deM.AR-Batadeur de 1 re/le . 16. Bague de verrouilfage · 17. Anneau de verrouillage · 18. Bague de synchroniseur de 1e · 19. Anneau de synchroniseur 2c • 10. Pignon mene de 1e . 11. Demi-anneau d'arret -11. Pignon mene de 3c • 13. Anneau de synchroniseur de 3e • 24. Bague de synchroni· seur de 3e • 15. Batadeur de 3e/4e • 16. Moyeu de synchroniseur de 3e/4e • 27. Bague de synchroniseur de 4e -18. Pignon mene de 4e · 19. Pignon mene de 5e • 30. Bague de synchroniseur de 5e • 31. Batadeur de 5e • 32. Moyeu de srnchroniseur de Se • 33. Rondelle (rein • 34. Roulement a rouleaux coniques • 35. Couronne tach~ trique . 36. Boitier de differentiet . 37. Couronne de different1et • 38. Cale de reg/age. 39. fntretoise • 40. Boitier de friction des ptanelilires et des satellites. 4 ~ 3 I ~J I 8 http://vnx.su
  • 48.
    • Deposer Iabride d'echappement, et l'ecran thermique sous le levier de vitesses. De chaque cote du vehicule • Deposer 1e bouton de bridage de Ia rotule inferieure sur le pivot et desaccoupler !'ensemble en abais· sant le triangle de suspension a !'aide d'un levier. • Deposer I' ecrou de flXlltion de Ia rotule de direction sur le p1vot et Ia desaccoupler a l'aide d'un arrache rotule universal. • Deposer l'ecrou de fixation de Ia biellette de liaison de barre stabili· satrice sur I' element de sUspension. Cote gauche • A !'aide d'un levier, extraire le joint homocinetique de Ia boite de vitesses. • Basculer !'ensemble pivot-trans­mission- element de suspens1on - BOiTE DE VITESSES - puis suspendre Ia transmission dans le passage de roue. Cote droit • A l'a1de d'un jet, chasser le joint homocmetique du carter de diffe­renllel depUis Ia sortie de Ia trans­mission gauche. • Basculer !'ensemble pivot-trans­mission- element de suspens1on puis suspendre Ia transmiss1on dans le passage de roue. De chaque cote du vehicule • Obturer Ia sortie de differentiel au moyen d'un bouchon approprie pour eviter !'introduction d'impure­tes dans Ia boite. • Au niveau de Ia boite de v1tesses, deposer les tringles de reaction et de selection des vitesses et les sus­pendre au soubassement. • Deposer le cAble du compteur de vitesse et dlibrancher son connecteur. • Debrancher le contacteur de feux de recul de boite de vitesses. • Deposer le demarreur. Sous le vehlcule • Mettre en place un dispos1t1f de ma1ntien du groupe mototracteur. • Deposer les fixations du support FOURCHETTES ET VERROUILLAGES DES VITESSES 1. Soufflet de protection · 2. Bagllt' d'etanchiite • 3. Ressort • 4. Doigt de selection des vitesses • 5. Arbre de commande primaire • 6. Axe • 7. SupPOrt de levier • 8. Baguf' . 9. }one d'arret . 10. Levkr selection des vitesses • II. Goupil/e elasiKJIIt' • 12. lf'vif'r df' rf'nvoi df' M.AR · 13. Arbre de commande interm€diaire • 14. Axe de ll'vier de M.AR . 15. Boohommf' df' verrouillage . 76. Bouchon • 17. Verrou • 18. Butee e/astiquf' • 19. Tube • 20. fourc:hf'tte de 1 re/2e • 21. fourchette de 3e/4e • 22. Axe de fourchette de Se • 23. fourchette de 5e · 24. Arbre de commande secondaire · 25. Bride . 26. fourchette de M.AR. 27. Grille des vitesses. 23 24 ~25 11»'( -40- anti-basculement arriere de Ia de vitesses. • Deposer les fixations du avant de boite de vitesses. • Deposer le support moteur dr01t. • Abaisser et incliner lentement I' ensemble moteur-boite de vitesses cOte gauche de la~ton a pouvo1r • • • http://vnx.su
  • 49.
  • 50.
    Caracteristiques Detaillees Latransmrssion du mouvement aux roues avant est assuree par 2 arbres pleins comportant un )Oint homocinehque a chacune de leurs extremnes. a billes cote roue ettnpode coulissant c6te dlfferentiet. La transm1SS1011 droite plus longue que le gauche. est pourvu d'un amortis­seur de vrbration. COUPLES DE SERRAGE (daN.m ou m.kg) LUBRIFICATION OES JOJ.NTS HOMOCINETIQUES Ouant1te: -Jornt tnpode (c6te differentJeQ. 100 grammes. - jomt a billes (c6te roue) : 40 grammes. Precoorsallon : grarsse pour )0101 homoclnetrque repoodant a Ia specdication Ford WSD-M1C230-A. Penoorcrte d'entretren : aucun entretien present. Ecrou de transrrission : 27. Ecrou de roue : 8,5. Conseils Pratiques EN BREF Les joints homocinetiques de transmission sont retenus dans les planetaires au mo¥en de jonc d'arrel Ceci imp_lique un effort cuial relalivement importanl pour les extraire et le remplacemmt de ces JOOCS d'arret apres chaque depOSe des transmissions. Depose-repose d'une transmission DEPOSE • lever et caler I' avant du vehicule puis deposer Ia roue du cote conceme. • Proceder a Ia vrdange en huile de Ia botle de vrtesses. • Si le veh1cule est equrpe de I'ABS. debrancher le capteur de vitesse. • A l'aide d'un outil approprui, rmmobrhser en rotation le moyeu et defreiner puis deposer l'ecrou de transmission. • Deposer Ia frxation de Ia rotule mferieure sur le pivot et degager celle-ci du pivot. • Deposer I' ecrou de fixation de Ia rotule de drrectron sur le prvot et Ia desaccoupler a l'aide d'un arrache rotule unrversel. • Deposer l'ecrou de fixation de Ia biellette de liaison de barre stabili­satnce sur l'etement de suspens100. • A l'arde d'un arrache-moyeu - appropne, en pnse sur les gou)OOS de fixalron de roue et de Ia trans­miSSIOil, extraJI'e celle-c1 du moyeu. • Degager I' ensemble p1vot-element d~ suspe!lSIOO vers l'exteneur. • A I' aide d'un levier, extraire le Joint homocmetique de Ia boite de vitesses et degager Ia transmission. Matage de l'eaou de transmission. Extraction de ~ transmission dans Je RlO}N. • Extrrure Ia bague d'etancheite de sortie de ciifferentiel a l'arde d'un extracteur approprie (par example Ford 21-051). • Si Ia transmissiOO n'est pas repo­see immediatement apres Ia depo­se, obturer Ia sort1e de d1fferent1el au moyen d'un bouchon appropne pour evrter 1'1ntroductioo d'impure­tes. -42- REPOSE oeboitemenl du joint hornocinitique ~IICM cole boil~. • Nettoyer les camelures du moyeu et de Ia transmission. • A l'rude d'un mandrin de drametre approprie, reposer une bague d'etanchMe neuve et garnir de gra1sse l'intervalle entre les levres de Ia bague. • Remplacer le jonc d'arrllt a l'extremite de Ia transmisSIOn. http://vnx.su
  • 51.
    3 o EngagerIa transmission dans Ia boite de vitesses en veillant a son parfait encliquetage dans le plane­taire et en prenant soin de ne pas endommager Ia bague d'etancheite. Pour cela, utiliser Ia douille de pro­tection fournie avec Ia bague, au moment de Ia repose. o lntroduire Ia transmission dans le moyeu. o Reaccoupler Ia biellette de liaison de barre stabilisatrice sur !'element de suspension o Reposer Ia fixation de Ia rotule inferieure sur le pivot. o Reaccoupler Ia rotule de direction sur le pivot. 0 A l'aide de l'outil utilise a Ia depo­se immobiliser en rotation le moyeu puis reposer et resserrer au couple prescrit l'ecrou de transmission. o Freiner l'ecrou a l'aide d'un outil non tranchant. -TRANSMISSIONS-TRANSMISSIONS A. Cote droit - B. Cote gauche. I. Arbre de transmission - 2. Amortisseur de vibration - 3. Tripode - 4. joint homocinetique a billes- 5. }one d'arret- 6. Soufflet de protection - 7. Collier de fixation - 8. Tullpe. o Si le vehicule est equipe de I'ABS, rebrancher le capteur de vitesse. o Proceder au remplissage et a Ia mise a niveau en huile, de Ia boite de vitesses. • Reposer Ia roue et le vehicule au sol. o Proceder au controle et au regla­ge si necessaire de Ia geometrie du train avant (voir operation concer­nee au chapitre " SUSPENSION - TRAIN AV- MOYEUX .. ). Remplacement d'un soufflet de transmission tfota : le remplacement d'un souf­fle! de transmission ne peut etre envisage que lorsque celui-ci a ete endommage recemment afin d'etre sur de l'etat mecanique du joint homocinetique concerne et done de Ia fiabilite de Ia reparation. Bien que cette operation puisse etre effectuee directement sur le vehicu­le, nous vous conseillons, pour des raisons evidentes d'accessibilite, de Ia realiser a l'etabli une lois Ia trans­mission deposee. SOUFFLET COTE ROUE o Couper les colliers de serrage et le souffle! sur toute sa longueur. o Enlever le maximum de graisse. o A l'aide d'une pince appropriee, ecarter le jonc d'arret et trapper simultanement a l'aide d'un maillet le moyeu a billes jusqu'a extraire le joint homocinetique de l'arbre. o Nettoyer parfaitement l'arbre et le joint homocinetique (si ce dernier est recupere). o Mettre en place sur l'arbre les deux colliers et le souffle! neufs. Emboitement de Ia transmission dans le differentiel. Ecartement du jonc d'arret JlOUr l'e~traction du jomt homocinetique a billes de l'arbre. A. Protection de Ia bague d'etancheite a I' aide d'une douille - 8. Endiquetage de l'arbre dans le planetaire. - 43 - FORDKa I:J&JC o A l'aide d'un maillet, emmancher le joint homocinetique muni d'un jonc d'arret neuf sur les cannelures de l'arbre jusqu'a encliquetage du jonc dans Ia gorge de l'arbre. o Repartir les 40 grammes de grais­se prescrite entre le joint homocine­tique et le souffle!. o Enfiler le souffle! sur le joint homocinetique jusqu'a Ia mise en place correcte des talons sur Ia gorge du joint et Ia gorge de l'arbre. o Actionner manuellement le joint pour controler Ia mise en place cor­recta des deux talons et doser Ia quantile d'air dans le soufflet. o Sertir les deux colliers. SOUFFLET COTE BOiTE DE VITESSES o Couper les colliers de serrage et le souffle! sur toute sa longueur. o Enlever le maximum de graisse. o A l'aide d'une pince appropriee, extraire le jonc d'arret et degager le tripode. o Nettoyer parfaitement l'arbre et le joint homocinetique (si ce dernier est recupere). o Mettre en place sur l'arbre les deux colliers et le souffle! neufs. • A l'aide d'un maillet, mettre en place le tripode sur l'arbre et l'immobiliser avec un jonc d'arret neuf. Nota : le tripode comporte un chan­frein qui doit eire dirige a l'oppose du jonc d'arret. • Repartir les 100 grammes de graisse prescrite entre le souffle!, le tripode et Ia tulipe du joint homoci­netique. • Enfiler le souffle! sur le joint homocinetique jusqu'a Ia mise en place correcte des talons sur Ia gorge de Ia tulipe et Ia gorge de l'arbre. o Doser Ia quantile d'air dans le souffle! en introduisant une tige a bout arrondi (par exemple baguette de soudure) entre le souffle! et l'arbre. • Retirer Ia tige et sertir les deux colliers. Ecartement du jonc d'arrel pour l'emaction du lripode. http://vnx.su
  • 52.
    Caracteristiques Detaillees Directiona cremaillere assistee hydrauliquement par venn integre. Colonne de direction en 2 parties articulees par joint de cardan. Dispositif de secunte par element d'~bon d'energ1e sur le tube enveloppe. Volant int9grant un coussin gonflable de secunte (Airbag) sur toutes les versions. Nombre de tours de volant de butee a butee : 2,9. Diametre de braquage (entre trottoirs) : 9,93 metres. D1ametre de braquage (entre murs) : t0,33 metres. CREMAILLERE Cremaillere a pas variable et verin d'assistance hydraulique integra. Course de Ia cremalitere . 69,5 mm. POMPE D'ASSISTANCE Pompe a palettes entrainee par une courroie multipiste depUJs le v1lebrequin commune a tous les accessoires. Pression d'assistance : non communiquee. Tension de Ia COliTOie d'entrainement assuree par un galet tendeur automatique. HUILE D'ASSISTANCE Capacite : 0,8 litre. Prllconisation : 'luile de transmission A TF repondant a Ia specification Ford ESP MC2166H. Periodicite d'entretien : pas de remplacement prescrit mais controle du niveau tousles 15 000 km. COUPLES DE SERRAGE (daN.m ou m.kg) Ecrou de volant: 5,5. Boitier de direction: 8,4. Ecrou de rotule de direction : 2.6. Tube enveloppe sur tablier : 1 ,2. Vas du cardan d'accouplement-< 2,8. Support de pompe d'assistance : 2,4. Pompe d'asslstaoce sur support 2,4. Canalisations · - raccord sur pompe : 6,5. - raccord sur boTtier : 3,1. - raccord sur retroidlsseur: 1 ,7. Ecrou de joint de cardan : 2,8. Contre-ecrou de rotufe de dtrecbon : 6,3. Support de tnangle de suspension : 8,5. Ecrous de fixat1on des pattes de maintien de boitter : 4,5. Conseils Pratiques EN BRfF II est vivement conseillc de debrancher Ia battcrie puis d'attendre quelques minutes avant toutes interventions sur le dispositif d'airbag lors du demontage du volant ~-.:-· Depose-repose de Ia colonne de direction DEPOSE • Placer les roues en ligne drOile. • Debrancher Ia batterie. • Deposer les demi-coqUJIIes de Ia colonne de direction. • Attendre q~elques m1nutes puis deposer le module d'airbag corlducteur (voir operation cancer­nee au chapltre • DIVERS •). • Verrouiller le volant en ligne droite. • Deposer le boitJer de transpon­deur PATS sur Ia colonne puis le debrancher. • Debrancher les connecteurs : - du module d'airbag ; - du contacteur multifonction (eclai-rage, essule-glace et avertisseur sonore); - du contacteur combine antivol demarrage; puis deposer ces demiers. • Deposer le volant de direction en prenant soln de reperer sa position et de respecter les precautions inherentes au dispositif d'airbag. • Deposer le ressort spirale d'airbag (contacteur tournant) • Decrocher le cable de commarlde d'ouverture de capo!. • Reperer Ia position de Ia colonne • et de ses 2 arbres par rapport au pignon du boitter de direct1on. • Deposer Ia vis d'accouplement elastique entre le boitier de direc­tion et Ia colonne apres avoir repousser son souffle! de protec­tion. • D<wisser les 2 ecrous de fixat1on de Ia colonne de direction. • Extraire Ia colonne de direction de Ia planche de bord REPOSE Pour Ia repose, effectuer les opera­tioras de Ia depose en ordre inverse en respectant : - La position des roues en ligne drOtte. - Les couples de serrage presents. - Les reperes fait a Ia depose. - Les precautions inherentes au dis-positif d'airbag. - Le cafage du ressort spirale (voir operation concernee au chapitre "DIVERS"). Situation des ecrous de rJXation de Ia colonne de direction. - 44 - Situation de Ia •i~ de fi•ation du boitier transpondeur. http://vnx.su
  • 53.
    - DIRECTION-DIRECTION 1.Module d'airbag • 2. Volant • 3. Plaque de renfort. 4. Contacteur tournant • 5. Colonne de direction avec tulie enveloppe • 6. Ba!fue · 7. Souffle! de protection · B. Arbre intermediaire a cardans. 9. Cardan d'accouplement elasti9.uc . 10. Pare-poussierc . 11. Bague d'etancheite • 12. Sifentbloc de fixation de boWer- 13. Bottier de direction- 14. Pattes de mainlien · 15. Paltt dt support de servofrein . 16. Soufflet . 17. Rotule • 18. Demi-coquilles. 1sj.PJ P'' Depose-repose du boitier de direction DEPOSE • Debrancher Ia battene. • Reperer Ia position du boitier avec colonne de direction. • Debrancher le raccord du tuyau refroid1sseur el vidanger le cir- Deposer Ia vis d'accouplernenl du itJer avec Ia colonne de direction. Deposer les roues, puis de aque cote, deposer l'ecrou de lion de Ia rotule de direction el aire celle-ci a I' aide d'un extrac­universel. Deposer Ia vis de bridage de Ia olule inferieure et l'exlraire du ot. o Deposer Ia barre stabihsatnce (vo1r operation concernee au cha­pitre "SUSPENSION - TRAIN AV - MOYEUXj. o Deposer le support de tr1angle de suspens1on cote gauche. o Deposer l'ecrou de fixation de Ia patte de support du servofrein. o Deposer les pattes de mainlien du boitier de direction. o Debrancher les raccords hydrau­liques du boitier en prevoyant l'ecoulement de l'hwle d'assistance puis !'obturation des canalisations pour EMler !'introduction d'impure­tes dans le circuit. o Deposer les vis de fixation du bot· tier. o Extraire le boitier de direction par le cote gauche du vehicule. ~pose d'une rotule de i!irection a !'aide d'un extracteur. 6 J ' ' ~ Implantation des vis de fixation du support de triangle de suspension. 1. Vis de centrage et de fixation du support de triangle · 2. Vis de bridage de rotule inferieure. I> 1. VIS de fixation du boitier de direction - 2. Pattes de maintien du boilier • 3. Patte de support du servofrein. ' -45- FORDKa EJaiZ http://vnx.su
  • 54.
    REPOSE Pour Iarepose, effectuer les opera­tions de Ia depose en ordre inverse en respectant : - Le remplacement des joints d'etancheite des raccords de cana­lisations a l'aide de l'outil Ford 13- 015 ecarteur de joint teflon ou un mandrin au diametre approprie. - Les couples de serrage prescrits. - Les reperes realises a Ia depose. - La purge du circuit d'assistance (voir operation concemee). Depose-repose • de Ia pompe d'assistance DEPOSE • Debrancher Ia batterie. • Faire tourner le tendeur de cour- - DIRECTION - roie d'accessoires dans le sens horaire et degager Ia courroie de Ia poulie de pompe d'assistance. • Deposer le projecteur droit (voir operation concernee au chapitre "EQUIPEMENT ELECTRIQUE"). • Debrarcher le raccord du tuyau de refroidisseur et vidanger le cir­cuit. • Placer un recipient pour l'ecoule­ment de l'huile d'assistance et debrancher les canalisations hydrauliques d'aspiration et haute pression. Prendre soin de rebou­cher provisoirement les canalisa­tions pour eviler !'introduction d'impuretes dans le circuit. • Deposer les 4 vis de fixation de Ia pompe d'assistance. • Deposer a l'etabli Ia poulie de Ia pompe d'assistance a l'aide de l'outil special Ford 13-022 (extrac­teur). Implantation des vis de fixalion de Ia pompe d'assistance. REPOSE Pour Ia repose, effectuer les opera­tions de Ia depose en ordre inverse en remplac;:ant les joints d'etancheite avec l'outil special Ford (ecarteur de joint teflon 13-015) ou un mandrin au diametre approprie, en respectant les couples de serrage prescrits et en effectuant Ia purge du circuit d'assis­tance (voir operation suivante). Nota : En cas de remplacement de Ia pompe, n3cuperer les raccords hydrauliques de I' ancienne pompe, ne pas utiliser ceux foumis. La repose de Ia poulie de pompe s'effectue a l'aide de l'outil Ford 21-192. Vidange, remplissage et purge du c1rcuit d'assistance • Debrancher les canalisations hydrauliques sur le boitier et laisser s'ecouler l'huile dans un recipient. • Rebrancher les canalisations en respectant le couple de serrage prescrit. • Remplir le reservoir de compensa­tion, jusqu'au repere "MAX", avec de l'huile d'assistance propre en prenant soin d'eviter Ia formation de bulles d' air (emulsion). • Demarrer le moteur et toumer len­tement le volant de butee a butee en contr61ant le niveau et !'absence de fuites. Attention : Veiller a ce que le niveau de l'huile d'assistance ne descende pas en dessous du repere "MIN". • Arreter le moteur et monter l'adaptateur de purge de circuit hydraulique d'assistance relie a une pompe a vide, sur le reservoir de compensation. • Demarrer le moteur et tourner le volant de butee a butee. • Arreter le moteur, et appliquer une depression de 0,51 bar avec Ia pompe a vide pendant au minimum 5minutes. Nota : si I' on observe une chute de pression superieure a 0,07 bar, procec!er a un controle d'etancheite du circuit. • Depressuriser le circuit d'assistan­ce et repeter !'operation de purge apres avoir tourne le volant de butee a butee. • Deposer l'adaptateur et Ia pompe a vide, faire fonctionner le moteur et toumer le volant de butee a butee. Si le systeme est bruyant, repeter !'operation de purge. CIRCUIT D'ASSISTANCE 1. Boilier de direction - 2. Reservoir de compensation- 3. Tuyau d'aspiration- 4. Pompe d'assistance -5. Poulie - 6. Canalisation haute pression - 7. Manocontact - 8. Canalisation de refou/emen/ - 9. Support. I ~ http://vnx.su
  • 55.
    I Caracteristiques Detaillees SUSPENSION AVANT Suspension a roues independantes du type pseudo Mac-Pherson avec In­angles 1nfeneurs montes sur pahers elastiques et barre stabilisatrice ag1ssant sur les elements de suspension par l'intermediaire de b1ellettes de lia1son. Comb1ne ressort-amortisseur formant !'element de suspension. TRIANGLE INFERIEUR De chaque c6te, un tnangle en acter embout1 est fixe sur un support de fixa­llon par deux paliers elastiques vert1caux. les supports de fixation sont VIS­ses sur Ia ca1sse. RESSORTS Ressorts he!lico'idaux montes excentres par rapport aux amortisseurs. AMORTISSEURS Amortisseurs hydrauhques telescopiques non demontables, rapportes dans 1e pivot. BARRE STABILISATRICE Barre cylindrique fixee par un palier elastique sur chaque support de fixation et rel1ee a l'amort1sseur par l'intermediaire d'une b1etlette de ha1son. Dtametre de Ia barre : 20 mm. TRAIN AVANT CARACTERISTIOUES DE LA GEOMETRIE Veh1cule a VIde et en ordre de marche. Parallelisme (reglable): pincement de 1 ± 1 rrm ou de 0'10' ± 10'. Carrossage (non reglable) : 0' 03' ± 1'24'. Chasse (non reglable): 2'47' ± 1'15'. MOYEUX AVANT Moyeux montes sur roulements etanches a double rangee de b1lles a contact oblique. Le roulennent est monte serre dans le pivot et sur le moyeu. COUPLES DE SERRAGE (daN.m ou m.kg) Fixation supeneure de l'elennent de suspensiOn : 5. tcrou de bge d'amort1sseur : 5,9 Boulon de bridage du pivot sur I' element de SIJSpension : 5,1. Fixat1ons du support de fixation : 8,5. Paliers de barre stabilisatrice sur support de fixation : 2,5. Bouton de bridage de rotule inferieure sur le pivot : 5, 1. Contre-ecrou de bietlette de direction : 6,3. tcrou de rotule de direction : 2,7. Fixations du tri~e sur support de flxatJon : 5 + se~ angula~re de 90". Ftxations d'une bietlette de barre stabilisatnce : 5,2. tcrou de moyeu : 29. tcrou de roue : 8,5. Conseils Pratiques T EN BREF II est preferable de bloquer les fixations relatives aux organes de suspension, une fois le vehicule sur ses roues el en respedant toujours les couples de serrage prescrits. II est conseille de proceder au contrOie et au reglage, si necessaire, des angles de Ia geometrie du train avant, apres toute intervention sur ce dernier. Sur I' ensemble des angles caracteristiques de Ia geometrie du train avant, seulle parallelisme est reglable. Le contrcile de Ia geometrie du train avant s'effectue a vide et en ordre demarche. SUSPENSION AVANT Depose-repose d'un element de suspension DEPOSE • Lever et caler l'avant du vehicule puis deposer Ia roue du cOte cone erne. • Detacher le flexible de frein de I' element de suspension. • Deposer Ia fixation de Ia biellette de lla1son sur l'amortisseur. • Deposer l'etrier avec son support ainsi que le d1sque de !rein (voir operations concernees au chapitre "FREINSj. • Deposer Ia goupille !endue de Ia rotule de direction. • Desserrer l'ecrou de rotule de direction et desaccoupler Ia rotule du pivot. • Deposer l'ecrou de rotule de direction. • Deposer le boulon de bndage de Ia rotule Jnfeneure sur le pivot. • Desaccoupler Ia rotule puis le tri­angle mferieur du p1vot. • Deposer le boulon de bridage du pivot sur I' element de suspension. Fixation superieure d'un element de susP"nsion. -47- • Ecarter, a l'aide de l'outil Ford 14-039, l'encoche du pivot et le separer de I' element de suspension. • Debloquer sans le deposer l'ecrou http://vnx.su
  • 56.
    Conduite et entretien BOtfE DE VITESSES L1 grille des vitcsscs est inscrite sur le pommeau du le,ier. Pour selcc­tionner Ia marche arrierc. ancndre !'arret complct du vchiculc cr depla­cer lc levier a fond vers Ia droite t·ontre Ia pression du rosort, tirer vers l'arriere. Remarque : ue pas exercer de pression sur /e ler•ier de Ia boite en cours de route au risque d'endommager les fourcbettes de Ia boite. Ne pas poser le pied sur Ia pedale d 'embrayage en debors des cba!lge­mellls de rapports. Levier de viles55 de Ia boile de vitesses ECLAIRAGE ET SIGNAilSATION COMMANDE DE L'ECIAIRAGE Le commutateur a gauche du volant est a fonctions multiples. U com­mande les fonctions d'eclairage et de clignotams. A !'exception de l'avertisscur sonore et des feux de dctresse, les fonctions >uivantes ne peuvent etre obtenues que Jorsque le contact est mis. Lorsquc les feux ne sont pas etc:ints, une alarme se dedcnchc a l'ouverture de Ia porte conducteur. Pour aUumcr lcs projecteurs toumer Ia commande : 0 Extinction. 1. Fcux de position. 2. Projecteurs. INVERSEUR ROUfE/CROISEMENT Actionncr lc levier vers !'avant ou vers l'arriere : -position cenLCale : feux de croiscmcnt. -position avancee : feux de route. Le temoin hleu s'eclaire au tableau debord. - position reculce : appel de phare. Celte fonction reste utilisablc meme si Ia commande est en position 0 (extinction). Commande d'eclairac.e principdle 0. Extinction- 1. Feux de pos1tion- 2. Projeeteurs CD : clignolllnt droit -CG : clignotant gauche A. Feux de route - B. Appe1s de phare VI CLIGNOTANfS QueUe que soit Ia position de l'eclairage, mana:uvrer Ia manette dans lt: plan paraUelc au 1•olant : vers 1e haul, virage a droite, vers le bas, virage a gauche. Un repetiteur lumincux ct sonore clignote au tableau de bord FEU A.RRIERE DE BROUillARD I.e feu arriere de brouillard fonctionne quand les projccteurs soot allu­mes. Appuyer sur l'interrupteur situe a droitc du p<>'te de conduitc. Attention : il est inWrdit de co!lduire at'€C le feu de broui/lard allume lorsque Ia t•isibilite est sufflsante (plt/.S de 50 m). SIGNAL DE DtfR.EssE Commamle par un contacteur place a droite du poste de conduite, ce dispositif actionnc simultam'ment les quatre fe~n. dignotants et doit etre utilise en cas d'immobilisalion imprevue dan• un endroit ou k vehicule est un obstacle dangcreux pour lcs autres automobilistcs. Sa mise en service eSt signalce par l'allumage d'un temoin et rend mope­rant lc comrnutateur de clignotants. REGIAGE DE SITE DES PRO}ECI'EURS La hauteur du faisceau des projectcurs peut etre modifiee pour tenir c.:ompte de Ia charge du vehicule en toumant Ia molene placee a droite de Ia colonne de direnion. Quarre positions sont possibles : · I : conducteur seul, et conducteur avec un passagcr avant. · 2 : nombrc d'occu­pants complet sans bagages. - 3 : nombre d'occu- -. pants complct avec bagages -4 : conducteur seul et coffrc charge. Reg/age du site de5 projecteurs PLAFONNIER AVANT Le plafonnicr avant dispose d'un commutatcur a trois positions : · I. Eclairage automa­tiquc a l'ouvemtre des pones. - 2. Anit. - 3. Eclairage perma-nent. Plafonnier. http://vnx.su
  • 57.
    -SUSPENSION -TRAIN AV-MOYEUX - SUSPENSION - TRAIN AVANT - MOYEUX 1. Pivot- 2. Roulement de moyeu- 3. Moreu- 4. Circlip- 5. Amortisseur- 6. Ressort- 7. Soufflet de protection- 8. Butte elastique- 9. Coupelle su~rieure- 10. Entretoise- 8----14 (I';i;;ijJ~- 13 g---12 11. Tampon- 12. lcrou de tige d'amortisseur- 13. Cuvette- 14. Ecrou de fixation superieure 11 d'e/ement de suspension - 15. Triangle inferieur- 16. Support de fixation - I 7. Bride de palier de barre stabilisatrice- 18. Palier de barre stabilisatrice- 19. Barre stabilisatrice- 20. B1ellette @'9---10 de Ia fixation superieure de I' eh~­ment de suspension en maintenant Ia llge de l'amortiSSeur a l'aide d'une cle Allert • Tout en ma1ntenantl'element de suspension, deposer l'ecrou de fixation superieure et recuperer Ia bague en caoutchouc. ' • Degager !'element de suspension par le passage de roue. de liaison. 19 f REPOSE • Operer en ordre inverse de Ia depose en prenant soin de rempla­cer taus les ecrous autofre1nes et de respecter les couples de serrage presents. • Procecter au controle et au reglage si necessaire de Ia geometrie du train avant (voir 0 .eration concemee). Demontage-remontage d'un element de suspension Nota : remplacer toujours les amor­tisseurs ou les ressorts par train complet. Nous vous conseillons de preferer des amortisseurs d& Implantation des fixation< des diverses pi«es conslitulives d'un demi.train avant 1. Vis de fixation inferieure d'un element de suspension • 2. Boulon de bridage de Ia rotule inferieure sur le pi,ot - J. Fixation de Ia rolule de direction sur le pivot - 4. Biellette de direction - 5. Biellette de liaison de barre stabilisatrice . 6. Bam stabilisatrice - 7. Fintions de Ia biellette de liaison. -48- 9 II http://vnx.su
  • 58.
    marques reconnues, ceux-cicondi­tionnant pour une part importante le bon comportement dynamique du vehicule. DEMONT AGE • Deposer !'element de suspension (voir operation precedente) et le fixer dans un etau muni de mor­daches appropries afin de ne pas deformer le corps d'amortisseur lors du serrage. • Monter un compresseur de res­sort muni de griffes appropriees sur le ressort. • Comprimer le ressort jusqu'a sou­lager Ia pression qu'il exerce sur ses coupelles. • Deposer l'ecrou de tige d'amortis­seur. • Deposer ensuite dans l'ordre, Ia cuvette (1), le tampon (2), l'entretol­se (3), Ia coupelle superieure (4), Ia butee (5), le souffle! de protection (6) et le ressort de suspension (7). Important : pour des raisons Sill­dentes de securite, decomprimer le ressort de suspension si le remon­tage n'est pas realise dans l'imme­dtal. • Deposer l'amortisseur de l'etau. REMONTAGE le remontage s'effectue dans le sens inverse du demontage. Respecter l'ordre d'empilage des pieces, les couples de serrage pres­crits et veiller au positionnement correct des extremites du ressort sur ses coupelles inferieure et supe­neure. Depose-repose d'un triangle inferieur DEPOSE • Lever et caler !'avant du vehicule puis deposer Ia roue du cote concern e. -SUSPENSION- TRAIN AV- MOYEUX- • Deposer le boulon de bridage de Ia rotule inferieure sur le pivot. • Desaccoupler Ia rotule puis le tri­angle infeneur du pivot. • Deposer les fixations du triangle sur le support de fixation. • Degager le triangle. REPOSE • Operer en ordre inverse de Ia depose en prenant soin de rempla­cer tous les ecrous autofreines et de respecter les couples de serrage prescrits. • Proceder au controle et au regla­ge si necessaire de Ia geometrie du train avant (voir operation cancer­nee). Depose-repose de Ia barre stabilisatrice et du support de fixation DEPOSE • Lever et caler !'avant du vehicule puis deposer Ia roue du cote conceme. • Deposer le boulon de bridage de Ia rotule inferieure sur le pivot. • Desaccoupler Ia rotule puis le tri­angle inferieur du pivot. • Deposer Ia fixation de Ia biellette de liaison sur Ia barre stabilisatrice. • Deposer les vis de fixation des paliers de barre stabilisatrice sur les supports de fixation. • Deposer Ia barre stabilisatrice. • Deposer les vis de fixation des supports de fixation. Nota : le support de fixation du cote droit est fixe par cinq vis contra six pour le support de fixation du cote gauche. • Deposer !'ensemble support de fixation et triangle infeneur. • Deposer les fixations du triangle sur le support de fixation. • Degager le triangle. Vis de fixation d'un palier de barre stabilisatrice. REPOSE • Operer en ordre inverse de Ia depose en prenant soin de rernpla­cer tous les ecrous autofreines et de respecter les couples de serrage prescrits. • Proceder au controle et au rEigla­ge si necessaire de Ia geometri~ du tr~in avant (voir operation conce[­nee). • Controler I 'eta! des paliers elas­tiques de Ia barre stabilisatrice et les remplacer si necessaire. • Respecter l'alignement du support de fixation et du triangle inferieur par rapport a Ia caisse. - Depose-repose d'un pivot DEPOSE • Vehicule au sol, demater l'ecrou de moyeu et le desserrer. • Debloquer sans le deposer l'ecrou de Ia fixation superieure de !'ele­ment de suspension en maintenant Ia tige de I' amortisseur a !'aide d'une cle Allen. • Detacher le flexible de frein de !'element de suspension. c:> Extraction de Ia transmission du moyeu. FORD Ka [J E:i 1:1 • Deposer l'etrier avec son support ainsi que le disque de frein (voir operations concernees au chapitre "FREINS"). • Deposer Ia goupille fendue de Ia rotule de direction. • Desserrer l'ecrou de rotule de direction et desaccoupler Ia rotule du pivot. • Deposer l'ecrou de rotule de direction. • Deposer l'ecrou de moyeu avec sa rondelle. • Deposer le bouton de bridage de Ia rotule inferieure sur le pivot. • Desaccoupler Ia rotule puis le tri­angle inferieur du pivot. • Desaccoupler fe pivot de l'arbre de transmission. • Deposer le bouton de bridage du pivot sur !'element de suspension. • ~carter I' encoche du pivot et le separer de !'element de suspension. REPOSE • Operer en ordre inverse de Ia depose en prenant soin de rempla­cer tous les ecrous autofreines, l'ecrou de moyeu et de respecter les couples de serrage prescrits. • Proceder au controle et au rEigla­ge si necessaire de Ia geometrie du train avant (voir operation cancer­nee). t. Vis de fixation d'un triangle inferi~r. 2. Vis de fixation d'un support de fixation. Desaccouplernent de I' element de suspension du pi•ol a !'aide de l'outil Ford 14-039. - 49 - http://vnx.su
  • 59.
    - SUSPENSION -TRAIN AV - MOYEUX-TRAIN AVANT Controle et re_glage de Ia geometne L'operation de contr61e necessite !'utilisation d'un appareil specifique. Sur !'ensemble des angles de Ia geometrie du train avant, seul le parallehsme est reglable. En cas de releve de valeurs hors tolerances sur les angles non reglables. contr61er l'etat des element$ consti­tuttfs du train avant. REGLAGE DU PARALLELISME Le parallelisme se regie par l'allon­gement ou le raccourcissement symetnque des longueurs des tiges filetees apparentes des blellettes de directton. • Centrer le volant et le maintenir dans cette position. • Desserrer les contre-ecrous des biellettes de direction. • Deposer les colliers exterieurs des soufflets des biellettes de dtrecllon. • Agtr sur les btellettes de dtreclton pour obtenir Ia valeur prescnte en Jes serrant ou en tes desserrant. • Resserrer les contre-ecrous au couple prescrit. • Reposer des colliers exterieurs neufs sur les soufflets des biellettes de direction. Reglage du par;~llelisme. . . 1. Rotule de direction- 2. Contre-«rou- 3. Biellelte de di~tlon- 4. Collier de serrage du souffle!. MOYEUAVANT Remplacement d'un roulement de moyeu - · • Proceder a Ia depose du pivot (votr operalton concernee). • A l'aJde d'un extracteur approprie, extratre le moyeu du pivot. Important : tout roulement demol'l­te doit etre imperativement rempla­ce et, en regie generate, par train complet. • A t'aide d'un extracteur a prise exterieure, extraire Ia bague lnte­rieure du roulement restee sur le moyeu. • Deposer le jonc d'arret de main­lien du roulement dans le pivot. • Extraction du moyeu du pivot • A Ia presse. extraire le routemen! du pivot. • Nettoyer et contr61er le pivot et le moyeu. Verifier que Ia portae du roulement dans le pivot est exemp­te de rayures ou de traces d'usure et Ia lubrifier legerement. • A Ia presse et avec un mandrin de diametre appropne, prenant appui sur sa bague exterieure, mettre en ]one d'arret du roulement dans le moyeu a remplacer a chaque intervention. -50- place le roulement neuf, legeremenl lubrifie, dans le ptvot jusqu'er1 butee. • Monter un jonc d'arret de maintien neuf. • A Ia presse et en prenant appul sur Ia cage interieure du roulement! engager le moyeu dans le pivo jusqu'en butee. • Proceder a Ia repose du pivot (vo· operation concernee). Mise en place du moyeu dans le pivot a Ia presse. http://vnx.su
  • 60.
    l Caracteristiques Detaillees SUSPENSION ARRIERE MOYEUX ARRIERE Suspension par essieu semi-ngide profile en " V • a bras tires et combines Moyeux montes sur deux roulements etanches a rouleaux conlques integres ressort-amortisseur constituant les..ejements de suspension. aux tambours de frein. L'essieu est fixe sur Ia ca1sse par l'lnlermediaire de paliers elastiques. RESSORTS Ressorts helico"idaux montes concentnquement aux amortisseurs. AMORTISSEURS Amortisseurs hydrauliques telescop1ques non demontables. TRAIN ARRIERE CARACTERISTIQUES DE LA GEOMETRIE Vehicule a vide et en ordre de marche. Parallelisme (non reglable): pincement de 2,3 ± 2 mm ou de 0"23' ± 20'. Carrossage (non reglable) : - 1°15' ± 45'. COUPLES DE SERRAGE (daN.m ou m.kg) Fixation supeneure de !'element de suspension : 3,4. Fixation inferieure de !'element de suspension: 12. Palier d 'essieu sur caisse : 5. Bras d'essieu sur palier: 6,8. Fusee sur ess1eu' 6,6. Ecrou de moyeu : 29. Ecrou de roue : 8,5. Conseils Pratiques EN BREF Le levage de l'arriere du vehicule est inlerdit en prenant appui sur l'essieu. Respecter les points prevus a eel effet. II est preferable de bloquer les fixations relatives aux organes de suspension, une fois le vehicule sur ses roues et en respectant toujours les couples de serrage prescrits. Aucun angle de Ia geometne du train arriere n'est reglable. SUSPENSION ARRIERE Depose-repose d'un element de suspension DEPOSE • Lever et caler l'arriere du veh~eule et deposer Ia roue du c6te conceme. • Deposer Ia fixation inferieure de ''element de suspension sur l'essieu. • Ouvrir le hayon. • Deposer Ia tablette arriere puis son support. • Deposer Ia fixation superieure de I' element de suspension sur Ia cais­se puis le degager par le passage de roue et recuperer le palier superieur. REPOSE Proceder dans l'ordre mverse de Ia depose en prenant soin de respec­ter les points su1vants : - Remplacer systematiquernent tous les ecrous autofremes. - Proceder au serrage definitif des fixat1ons de !'element de suspen­sion une fois les roues au sol. - Respecter les couples de serrage presents. Demontage-remontage d'un element de suspension Nota : remplacer toujours les amor­llsseurs ou les ressorts par train complet. Nous vous conseillons de preterer des amortisseurs de marques reconnues, ceux-ci condi­llonnant pour une part 1mportante le bon comportement dynamique du vehicule. - 51- .L. Fixations d'un element de suspension. A. Superieure - • 8. tnferieure. http://vnx.su
  • 61.
    1 3 Ordrenumerique de demontage d'un element de suspension. DEMONT AGE • Deposer !'element de suspension (voir operation precedente) et le fixer dans un etau muni de mor­daches appropriees afin de ne pas deformer le corps d'amortisseur Iars du serrage. • Monter un compresseur de res­sort muni de griffes appropriees sur le ressort. • Comprimer le ressort jusqu'a sou­lager Ia pression qu' il exerce sur ses coupelles. • Deposer les elements dans l'ordre numerique indique sur Ia figure. Important : pour des raisons evi­dentes de securite, decomprimer le ressort de suspension si le remon­tage n'est pas realise dans l'imme­diat. • Deposer l'amortisseur de l'etau. -SUSPENSION -TRAIN AR - MOYEUX - SUSPENSION - TRAIN ARRIERE - MOYEUX 1. Essieu- 2. Palier d'essieu- 3. Paliers tHas­tiques - 4. Plateau de Frein - 5. Fusee - 6. Basue d'etancMite- 7. Roulement de moyeu inlemur - 8. Rou/ement de moyeu exterieur- 9. Goujon de roue - 10. Tambour de (rein - 11. Ecrou de moyeu · 12. Capuchon de moyeu- 13. Vis de filiation inferieure d'elt!ment de suspension- 15 __.,r-,.-<> 14. Amortisseur- 15. Ressort- 16. Coupelle superieure - 17. Tampon- 18. Circlip- 19. Palier superieur d'tWment de suspension- 20. Ecrou de filiation supt!rieure d'e/t!ment de suspension. REMONTAGE Le remontage s'effectue dans le sens inverse du demontage. Respecter l'ordre d'empilage des pieces, les couples de serrage pres­crits et veiller au positionnement correct des extremites du ressort sur ses coupelles inferieure et supe­rieure. Depose-repose de l'essieu arriere DEPOSE • Installer le vehicule sur un pont ele­vateur il4 colonnes de preference. • Deposer les roues arriere. Dans l'habitacle • Soulever le souffle! du levier de !rein de stationnement puis detendre le cable. Sous le vehicule TRAIN ARRIERE • Debrancher et deposer les flexibles de !reins du passage de roue. Prevoir l'ecoulement du liqulde de frein. Controle de Ia geometrie L'operation de controle necessite !'utilisation d'un appareil specifique. Aucun des angles caracteristiques de Ia geometrie du train arriere n'est reglable, seul un controle est pos­sible. En cas de releve de valeurs hors tolerances, controler l'etat des ele­ments constitutifs du train arriere. • Obturer Ia canalisation de !rein restant en place dans le passage de roue. • Deposer les limiteurs de pression. • Degager les raccords de flexibles de !reins de leurs supports. • Deposer les vis de fixation de Ia fusee sur le train arriere. -52- • Deposer !'ensemble fusee/tam­oourlroulement de moyeu. • Defaire les cables de !rein de sta­tionnement des attaches sur l'essieu arriere. • Dflsaccoupler le cable de !rein a main -sur le levier de segment tendu. Palier de fixation de l'essieu arriere. 1. Vis de fixation du palier sur Ia caisse . 2. Vis de fixation de l'essieu sur le palier. http://vnx.su
  • 62.
    • A l'aided'un ou plusieurs cries rouleurs, realiser un montage en sout1en sous l'ess1eu. • Deposer les fixations inferieures des elements de suspension sur l'ess•eu. • Deposer les fixations des paliers de l'essieu sous Ia caisse. • Descendre progressivement l'ess1eu arriere et le degager puis le poser sur des chandelles. • S. necessaJre, deposer les paliets de l'essieu arriere. • Deposer les plateaux de !rein ~ec les segments en per~ant les rivets de fixation. - SUSPENSION - TRAIN AR - MOYEUX-REPOSE Proceder dans l'ordre mverse de Ia depose en prenant soin de respec­ter les points suivants : - Remplacer systematiquement tous les ecrous autofreines. - Respecter les couples de serrage presents. - Proceder au serrage detinitif de l'ensemble des fixations de l'essieu et de Ia suspeOSion arriere une fois les roues au sol. - Proceder a Ia purge du circuit de fremage et au reglage du frein de stationnement (voir operations concemees au chap•tre "FREINSj. teur de Vftesse de roue a l'inteneur dutambour • A l'aide d'un IM!r IIJIPrOP'l9 (par example Ford 21-o51), extraare Ia bague d'etanchllrte llliriue. • Extraire les roulements inl8ria.f et exterieur. • A !'aide d'un jet approprie, chls­ser les bagues exterieures des 2 roulements. • Nettoyer et controler prioopale­ment le logement du roulement dans le tambour et l'etat de surface de Ia fusee. • Graasser chaque roulement neuf et sa bague exterieure ainsi que son logement dans le tambour. MOVEUX ARRIERE • Par l'interieur du tambour et d'un mandnn approprie (par example Ford 15-051) mettre en place Ia bague exterieure du roulement inte­rieur dans le tambour, j~:~squ'en butee. Remplacement i d'un roulement de moyeu Important : tout roulement demon­te doit etre imperativement rempla­ce et, en regie generale, par train complet. Exlraction de Ia bague exterieure du roulement e~terieur. • Lever et caler I' arriere du veh•cule pUis deposer Ia roue du cOte conceme. • S'assurer que le !rein de station­nement est desserre. • Deposer le capuchon de moyeu. • Deposer l'ecrou de moyeu. • Degager le tambour. • Si monte, deposer Ia cible du cap- Extraction de Ia bague d'etancheite interieure 3 l'aide du levier fOf'd 21-051. • • Mettre en place le roulement inte­neur dans sa bague exterieure. • A I' aide d'un mandrin de diametre MiSf rn place de Ia bagtJe d'etancheite a ('aide du mandrin Ford 14--028. -53- FORDKa appropr e (par exemple FGrd 14-0211t, mettre en place une .... d:etanciiMe onteneure neuve llg~W­mr ses .._ oe graisse. • Si monlt, IMttre en place une cible de C811111ide Yitesse neuve • Par l'ext61W• tambour et a !'rude du rreme (lie prece-demment mettnt bague e )1. teneure du r ur acm le tambour, j~ ..... • Mann! en place le ~=~~~ naJ' ClanS sa bague eJ • Allpoaw .e tambour. • Repoeer et resserrer 1· eaea * moyeu nU &J couple present. • Reposer le CIC)Uehon de moyeu. Le remptacer s celui-ci a ete endommage tors de sa depose. • Reposer Ia roue II 1e vetucule au sol. • Proceder au contrOie 11 ., r&gla­ge, si necessaire, du frein dt ata­taonnement (voir operabon c:Gnl*­nee au chapitre "FREINSi MiSf en place d4! Ia b.igut exterieure du roulemfnt inh!rievr a l'aiM du mandrin Ford 1 ).051. http://vnx.su
  • 63.
    I Caracteristiques Detaillees Fre1n a commande hydraulique ass1ste par servofre1n a depress1on. Double c1rcwt en "X" avec llmiteurs de pression fixe sur le c1rcuit amere. A I' avant, d1sques plems et tambours a l'arriere. Frein de stationnement a commande mecamque par cables agissant sur l'essieu arriere. Systeme antiblocage de !rein en option. FREINS AVANT Marque : Motorcralt. Type : a d1sque plein avec etrier flottant monopiston. Diametre du piston . 48 mm. Diametre du disque : 240 mm. Epaisseur du disque : 12 mm (m1m : 8) Voile du disque (en place) : max1 0,1 mm. Vanation de l'epaisseur du disque : maxi 0,025 mm. Epa1sseur min1mum des gamitures · 1 ,5 mm Quahte des gam1tures : Galler G3291/5. FREINS ARRIERE Type : a tambours avec rattrapage de jeu automattque et mecanisme de frem de stationnement 1ntegre. 01ametre du cytindre recepteur : 17,68 mm (22,2 avec ABS). 01ametre nominal du tambour : 180 mm (203 avec ASS). Diametre maxi du tambour apres rect1f1cation : 181 mm (204 avec ABS). Largeur des garnitures : 30 mm (sans ABS). Epaisseur nominale des gamitures : - segment compnme: 6 mm. - segment tendu : 4 mm. Epa1sseur m1n1mum des gam1tures : 1 mm. Oualite des gam1tures . Ferodo F3615/1. COMMANOE MAiTRE-CYLINDRE Maitre cyhndre tandem. Marque : non commumquee. Diametre : non communique. SERVOFREIN Servofrein a depression. Marque : non communiquee. Diametre : 203 mm (229 mm avec ABS). LIMITEURS (sur versions sans ASS) Lin1teurs fixes montes dans les passages de roues AR. Marque : Alliedsignal (Bendix). FREIN DE STATIONNEMENT Frem de stationnement par levier au plancher agissant sur tes roues amere par l'intermedialfe de deux cables. Course du tev1er : 6 crans. LIQUIDE DE FREIN Capacite : 0,5 litre. Preconisation : liqUide synthet1que de fre1n n§pondant a Ia norme Ford SAM-SC9103-A specification DOT 4. Penod1cite d'entretien : remplacement et purge tous tes 3 ans. SYSTEME ANTIBLOCAGE Systeme Teves Mk 20 a quatre canaux et quatre capteurs. La regulation de Ia pression de freinage des roues arriere est realisee par le systeme d'ant1blocage des roues. CALCUI.ATEUR Calculateur electromquA a double microprocesseur numenque programme. II est supporte par le groupe hydraullque et est diSSOCiable de ce demier. Le calculateur travallle seiQil le pnnc1pe de Ia redondance asymetrique : les deux m1croprocesseurs sont d1tferents, tra!lent les memes informations et utllisent un mecanisme d'echange d'information a structure hierarch1see pour commumquer. Chaque microprocesseur est programme avec des algonthmes de calculs differents. En cas de non contorm1te des signaux traites. des parametres calcules, en cas de panne ou de defaillance dans !'installation, le calculateur lim1te te fonctionnement des systemes selon une procedure appropriee. La defaillance est signalee au conducteur par l'allu­mage d'un voyant au combine d'instruments et peut eire interpretee au moyen de l'outillage spec1fique du constructeur (FDS 2 000) qu1 peut lire Ia memoire volatile du calculateur. GROUPE HYDRAULIQUE Le groupe hydraulique est d1spose a gauche dans le compart1ment moteur sur le tablier sous le bac a battene, ll1ntegre le moteur electrique, Ia pompe hydraulique et les electrovannes. ELECTROVANNES Le bloc hydraulique comporte 10 Eilectrovannes dont 8 pour le systeme ABS (2 par canal: une pour l'adm1ssion et une pour l'echappement) non demon­tables et alrmentees en 12 volts implantees dans un groupe sur lequel est r~portee Ia pompe. Press1on de serv1ce . 180 bars. CAPTEURS DE VITESSE Les capteurs de vrtesse des roues avant sont fiXes sur les pivots. Les cap­leurs de vitesse des roues arnere sont fixes sur les moyeux. Resistance : 2 300 a 3 100 Q. En:refer : non mesurable. f COUPLES PE SERRAGE (daN.m ou m.kg) Ecrous du servofrein et du mahre-cylindre : 2,5. Vis de gUidage de l'etrier : 5,8. Fixation du levier de !rein de stationnement 2.4. VIS de fixation du moyeu arriere : 6,6. Raccords hydrauliques : 1 ,3. Support de groupe hydraulique . 2,3. Vis de fiXation d'un capteur de vitesse de roue : 1. tcrou de reglaoe du frein de stationnement . 0,4. -54 - http://vnx.su
  • 64.
    -FREINS - ConseilsPratiques EN BREF Le reglage du frein de stationnement s'effectue dans l'habitacle au niveau du levier. La purge du circuit de freinage avec ABS ne presente aucune particularite. L'entrefer des capleurs n'est pas reglable. FREINS AVANT · Rem placement des plaquettes DEPOSE Y' • Lever I' avant du vehicule et depo­ser les roues. • Deposer le ressort anti-brUit sur ·etner. • Degager les bouchons de protec-tJon et deposer les deux v1s de gui­oage. • Degager l'etrier de son support et e mamtenir dans le passage de roue a I' aide d'un fil de fer afin de ne pas endommager le flexible de frein. • Degager du piston, Ia plaquette rneneure mun~e d'un ressort puis Ia plaquette exteneure. • Proceder avant Ia repose, a ensemble des controles decrit Ci­oessous. CONTROLE Avant de proceder a Ia repose. cootroler: • 1'etat et le montage du cache- IXlUSSiere de piston. ·''absence de fUtte. • rusure du disque. REPOSE • Si necessaire, vider legerement le cootenu du reservoir de compensa­tion a l'alde d'une senngue. afm d eviler son debordement lors du 18CUI du piston d'etrier. • Repousser le ptston d'etner a fond son logement avec un appareil pte ou une pince multiprise. • Mettre en place Ia plaquette inte­re sur le piston. Veiller a l'enga­ent correct de son ressort dans le p1ston. De~ du ressort anti·bruit. ' 1. Agr•fP tfp retenue de disque de frein. • Detacher l'etner et le reposer sur son support. • Reposer les VIS de gUtdage et les serrer au couple present. • Reposer les bouchons de protec· t1on des vis de guidage. • Reposer le ressort anli·bruit sur l'etrier. • Appuyer plus1eurs lOiS sur Ia pedale de frem afin que les pia· quettes prennent leur position de fonctionnement. • Completer le niveau du reservotr de compensatton, si necessaire. 1. Vis de guida2e de l'elrier. 2. Vis de fiution du support d'etrier · 3. fmpl~cemcnt du caplcur de vitme dABS. FREINS AVANT 1. Disque . 2. Etrier. 3. Vis de fiKalion du support d'etrier · 4. Vis de guidage d'etrier. 5. Souffle!· 6. Plaquelles · 7. Ressort anti-bruit· 8. Piston • 9. joint . 10. Cache poussiere • 11. Vis de purge. 2 7 -55 - FORDKa mac • Remonter les roues et reposer le vehicule au sol. Depose-repose d'un etrier DEPOSE • Lever !'avant du vehicule et depo­ser les roues. • A l'aide d'une seringue, aspirer le maximum de liquide de fretn conte­nu dans le reservotr de compensa· lion. http://vnx.su
  • 65.
    • Debrancher Iacanalisation hydrau· lique de l'etrier. Prevoir l'ecoulement du hquide et une protection afin d'evtter l'introduclton d'impuretes dans le circuit (si l'on conserve le liquide de !rein, utiliser une pince a flexible pour eviler son ecoulement). • Deposer les deux vis de gutdage de l'etrier. • Deposer l'etrier et recuperer les plaquettes de fretn. • Contr61er et nett oyer I' ensemble des pieces. REPOSE • Reposer l'etrier rernphs de hq~ de fretn, le piston repousse a fohd, munt de ses plaquettes sur son sup­port et reposer puis bloquer au couple present les VIS de gutdage de l'etrier. • Rebrancher Ia canalisation hydrau· lique sur l'etrier. • Remplir le reservoir de compensa· lton et procooer a Ia purge du cir· cuit hydraulique de freinage (voir operation concemee). • Remonter les roues et reposer le vehicule au sol. Depose-repose d'un disque Important : rernplacez toujours les disques de !rein par train complet. - FREINS - De plus le remplacement des disques tmplique de rernpacer ega· Iemen! les plaquettes de frem. Les disques neufs sont souvent enduits d'un produit de stockage qui doit ~tre elimine avec un solvant approprie (par exernple trichlorethy· IEme). DEPOSE • Lever I' avant du vehicule et depo· ser les roues. • Sans le debrancher, deposer I' etrier de son support et le mainte­mr dans le passage de roue a 'aide d'un Ill de fer afin de ne pas endom· rnager le flexible de fretn. • Deposer le disque en devissant l'agrafe de retenu du disque montee sur un goujon de moyeu. REPOSE Pour Ia repose, effectuer les opera· tions de depose en sens inverse en vetllant toutefots a contr61er Ia pro­prate des plans d'appui disque· moyeu et une lois l'operatton ache· vee, a appuyer plusleurs lois sur Ia pedale de train afin que les pia· quettes prennent leur position de foncttonnement. PIECES CONSTITUTIVES O'UN FREIN ARRitRE 1. Segment comprime • 2. Segment tendu- 3. Ressort de ra~l inferieur - 4. Agrafe de retenue • 5. Mec.anisme de rattrapage de JW • &. Ressort de rappel superieur • 7. Ressort du systeme de rattrapage · 8. Cylindre rkepteur -9. able de frein de stalionnement Remplacement des segments de frein Important : remplacez tou1ours les segments de !rein par tratn complet et respectez Ia marque ainsi que Ia qualite preconisi!e. DEPOSE • Verifier que Ia position correcle du mecantsme de frein de stationne­ment. • Presenter las segments ainst assembles sur le plateau de fre1n. Les engager d'abofd sur le cylindre recepteur puis sur l'appui infeneur. • Deposer Ia pince de maintlen des pistons du cylindre recepteur. FREINS ARRIERE • Lever et cater l'arnere du vehicule puts deposer les roues. • Monter le ressort de rappel infe­rieur. • Reposer les systernes de matntten lateral des segments. Depose-repose d'un tambour Important : remplacez les tambours par tratn complet. De plus le rem· placement des tambours entraine obligatoirernent le montage de seg· ments de !reins neuts. La methode retenue pour effectuer cette operation constste a deposer !'ensemble fusee-roulements-tam· bour. Cette far;;on de procooer peu commune presente l'avantage de ne pas avoir a intervenir sur les rou· lernents de moyeux et done d'eviter l'tndtspensable reglage de ceux-ci a Ia repose, ainsi que las precautions d'usage (proprete parfaite et grats­sage correcte). DEPosE • Lever et caler le vehtcule roues lVTIE!re pendantes. • Desserrer Je !rem de stationne­menL • Deposer le capteur d'ABS (st 6Qtipe). • Deposer les 4 vis de fixation de Ia fus8e et !'ensemble fusee-roule­ments- tarnbour. Vts de fixation de Ia ~- REPOSE • Reposer I' ensemble fusee-roule­ments ·tambour et les vts de fixa!ton de Ia fusee. • Reposer le capteur d'ABS (st equipe). • Manceuvrer le levier de frein de stationnement et contr61er son bon foncttonnernent. • Reposer les roues et le vehicule au sol. • Deposer le tambour (votr operatton precedente). • Placer une pince de matntien des pistons sur le cylindre recepteur. • Deposer les mecanlsmes de rnatn· tien lateral des segments de fretn. • Deposer le ressort de rappel tnfe­rieur a l'atde d'une ptnce a ressorts. • tearier les segments au niveau de l'appw infeneur puis les degager de celui-ci. • Degager le systeme de rattrapage automatique d'usure. • Deposer le ressort de rappel supe­rieur a I' aide d'une pince a ressorts. • Desaccoupler le cru>le de frein de stationnement sur le levier du seg· ment tendu. • Resserrer les segments a leur par· tie inferieure et les degager du cyhndre recepteur. • Verifier l'etancheite des pistons l'etat des pare-poussiere et le ntveau d'usure du tambour. Au besotn rectifier le tambour ou le rem placer. REPOSE • Accoupler le cable du fretn de sta­tionnement au levier du segment tendu. • Mettre en place le systeme de rat· trapage de jeu automatique. • Monter le ressort de rappel supe­rieur utiliser une ptnce a ressorts. -56- • Reposer le tambour (voir opera­tion concernee) • Moteur en marche appuyer plu· sieurs lots sur Ia pedale de fretn. • Procooer au reglage du frein de stationnement (votr operation con<:emee). • Reposer les roues et le vehicule au sol. Remplacement d'un cylindre recepteur Nota : dans un soucts d'efftcactte de Ia reparation, nous vous conseillons d'ad]oindre a !'operation de remplacement des cylindres recepteur, qui doit toujours ~Ire rea­lisee par tratn complet, celle de remplacement des segments de frein (voir operation precedente). DEPOSE • Lever et caler l'arriere du vehicule p~:~is deposer les roues. • Deposer les segments de fretn (votr operatton concernee). • Debrancher Ia canaltsa1ion hydraulique sur le cy1indre recep­teur et l'obturer pour evtter l'ecoule­ment du liquide. http://vnx.su
  • 66.
    • Deposer lesvis de fixation du cylindre recepteur sur le plateau de frein. REPOSE • Mettre en place le cylindre recep­teur neuf et le fixer par ses vis. • Rebrancher Ia canalisation hydrau­lique sur le cylindre recepteur. • Reposer les segments de frein (voir operation concernee). • Proceder a Ia purge du circuit hydraulque de freinage (voir opera-tion concemee). ? COMMANDE Depose-repose · du maitre-cylindre DEPOSE • Debrancher le connecteur elec­trique du contacteur de niveau. 11~ I 10 13 -FREINS- FORDKa FREINS ARRIERE 1. Plateau - 2. Cylindre recepteur- 3. Segment comprime- 4. Segment tendu - 5. Levier de frein de $/alionnement - 6. Levier de reaction du frein de stationnement- 7. Levier du COMMANDE 1. Patin- 2. Pedale- 3. Pedalier - 4. Cache poussii~re - 5. Support - 6. Servofrein - 7. T uyau a depressiOn - 8. }oint torique - 9. Mailre-cylindre - 10. Reservoir de compensation- 11. Bouchon- 12. Circlip- 13. Coupelle - 14. Piston primaire - 15. Rondelle -16. Ressortde rappe/- 17. Piston secondaire. -57- • Deposer le bouchon du reservoir de compensation. • A !'aide d'une seringue, vider le liquide contenu dans le reservoir de compensation. o Debrancher le raccord de com­mands hydraulique d'embrayage. • Deposer les 2 clips de fixation de chaque cote du reservoir de com­pensation. • Deposer le reservoir de compen­sation du maitre-cylindre. Recuperer les joints d'etanch6ite. • Reperer Ia position des canalisa­tions de frein. o Devisser les canalisations du maitre-cylindre puis les ecarter. o Devisser les vis de fixation du maitre-cylindre sur le servofrein. REPOSE • Controler Ia presence du joint torique d'embase du maltre­cylindre. Proceder dans l'ordre inverse de Ia depose en respectant le branche­ment des canalisations et les couples de serrage prescrits et en procedant a une purge du circuit hydraulique de freinage (voir opera­tion concernee). Depose-repose du servofrein DEPOSE o Deposer le maitre-cylindre (voir operation concernee). • Debrancher le flexible de prise de depression du servofrein. http://vnx.su
  • 67.
    Conduite et entrelien CoNSEILS DE CONDUITE Nel4 : /es /ampes t) iode doir¥!111 eire 1/Jalliputees {/{lee prricart· 11oc. .'e pas toucher /e uen·e at'ec /es doigL~. Utiliser rm c!Jiffoll - pellli:beux. En cas de co11ttu:t avec /es tloigts, nettoyer Ia larpe arec de /'a/cool. Ia znpoulo de feux de croisemem, de route, les clignotants et feux de position som logces 0 dan~ lc bloc optiquc. Pour uepo~er It cache proceder d~: Ia fa~on suivante IA.O'F.S DES PROjECfEURS PRINCIPAUX (croisement A et route B) 0 (kpger le COIUlCCtCUf. • llc:crrouiller le clip. • Rcmplacer I' ampoule. ---- • Eteindre les projcc· teurs. • Ouvrir e capot. • Relever le clip a l'arricre du projecteur et deposer le cache. Depose du couvercle de protKtion des lampes Au rcmontage, tenir compte des ergots d'orientation. Rebrancher lc connccteur. Rempl.m~ment des /ampes de projecteur : A. Feu de crorsement. • B. Feu de route IAlIPES DE FEUX DE POSffiON • Degagcr le porte· ampoule du rCflecteur. • Retircr !'ampoule et a remplacer. Remplacement d'une lampe de feu de position lAMPES DE Cl.IGNOTANTS AVANT • Tourner e porte· ampoule vers Ia gauche etle sonir. • Repousser !'ampoule dans sa douille puis Ia tourner vcrs Ia gauche ct Ia retircr. Remplacement d'une lampe de clignotJnt avant LAMPES DE CUGNOTANTS LATERAUX vn • Degager 1c repetiteur de ctignotant en k faisant coulisser sur 1e cote puis le sortir de I' aile. • Degager le porte· ampoule du feu. • Tourncr !"ampoule vtrs ht gauche et Ia rem placer. Remplacemcnt d'une lampe de repetiteur lateral 1. Extraction du bloc • 2. Depose de Ia lampe LAMPE.S DE FEUX ARRJ.ERE • Ouvrir le hayon. • Appuyer sur b languettes de verrouillage et sortir lc pone-ampoules complet. • Appuyer legercmcnt sur !'ampoule ddec­tueuse en Ia faisant tourncr dans e sens inver>e horloge ct Ia rcmplacer. Depose du porte· ampoules arriere : presser les languettes pour deverrouiller le porte·ampoules http://vnx.su
  • 68.
    -FREINS - •~ager le servofrein, appuyer sur Ia pedale puis deposer l'agrafe et l'axe de commande du servofrein. • Devisser les 4 ecrous de fixation du servofrein. • Deposer le servofrein. REPOSE Pour Ia repose, proceder dans l'ordre inverse de Ia depose. Controler Ia presence des jo1nts sur le servofrein et sur le maitre­cylindre. Reglage du frein de stationnement • Deposer le souffle! du levier de frein de stationnement. • Tirer le levier jusqu'au sixieme cran. • Serrer l'ecrou de reglage au couple prescrit. • Controler le bon fonct1onnement du frein de stationnement, s'assurer que les roues tournent librement, frein de stationnement dessenre. • Reposer le souffle!. Purge du circuit hydraulique de freinage Effectuer Ia purge apres toute opera­tion au cours de laquelle le circuit a ete ouvert. D'une fat;:on generale, Ia purge doit etre effectuee lorsque Ia pedale devient " elastique • et lors­qu'll devient necessaire d'actionner plusieurs lois celle-ci pour obtenir un freinage efficace. Dans Ia mesure du possibje, il est recommande d'utiliser un appareH de purge sous press1on. Toutefols a t1tre de depannage, Ia methode de purge • au pied "• reali­sable avec le concours d'un autre operateur. peut etre employee mais sous toutes reserves en ce qui conceme son efficacite. Consignes generales - Le dispositif d'ass1stance ne do1t pas etre en action pendant !'opera­tion. - Vallier au maintien du n1veau dans le reservo1r de compensat1on durant toute I' operation. - Le circuli de freinage etant organi­se en circu1t independant avanV arriere, Ia purge doit s'effectuer a chaque recepteur dans un ordre specifique qui est : avant gauche. arnere droit, avant droit et arnere gauche. FREIN DE STATIONNEMENT 1. Levier - 2. Cible primaire - J. Contactcur de tfmoin - 4. Anneau de mainlien • 5. Souffle/ • 6. Palonnier - 7. cables secondaires. Procedure • Placer sur Ia vis de purge du pre­mier recepteur (voir ordre preconi­se) un tube transparent dont I' extra­mite doit eire plongee dans un reci­pient contenant du liquide de fre1n. • Appuyer sur Ia pl!dale de frein pour mettre le CirCUli sous pression. • Si Ia p{!dale ne presente aucune resistance a l'enfoncement, " porn­per • sur celle-ci d'un mouvement lent et continu jusqu'a obtenir une pression meme minime sous Ia pedale. • Ouvnr Ia vis de purge pour laisser s'evacuer l'a~r du circuit, cette eva­cuation se manifestant par un dega­gement gazeux dans le recipient de liqUide. II est essential que pendant cette phase d'ouverture de Ia vis de purge. Ia pedale soil maintenue a fond de course. • Fermer Ia vis de purge. • Relacher entierement et lentement Ia p{!dale. • Repeter l'operat1on jusqu'a Ia dis­parition totale des bulles d'air. • Proceder de Ia meme maniere a chaque recepteur en respectant tou,ours l'ordre preconise. SYSTEME ANTIBLOCAGE I Principe l'efficacite Ia plus grand'e du systeme de ireinage a lieu lor~ue le frottement enlre le pneumallque el le sol est mdximum. Pour freiner, le pneumallque doit tr,msm<'tlre un tcrtain effort de irouement au ~or. II ~·en~uit un ~li~~ement entre le pneumat1que et le sol, c'est-a-d1re que Ia vitesse peripht'nque de Ia roue reste inierieure a Ia IIICSse du vehicule. II cxi>te une plage de iremage ou Ia force de ireinage transmissible est maxi­mum. Mais au-dela de cette plage, Ia roue se bloque el Ia force de frottement avPC lc sol diminue. t·efiet du ~~~teme ABS est de l1m1ter et dt> mamtcnir I' dttion de lrcinage de Ia roue a l'extremitc de ld zone d'effet ophmale. II doll etre d'un effet speci1ique a chaque roue et a action instantanee pour repondre immediatemcnt ,lJX changemenb de revetements au sol. Conception Le systeme ;~ntibloca~c AHS est constitue de generateurs d'impulsions kapteurs d<' vitesse des roue,,, d un groupe hydraulique et d'un calculateur electro­nique. Chaque generateur d'impulsion est situe sur une roue. II comprend une roue phonique d'impulsion qui transmet a un capteur a indutt1on le mouvement de rotation de Ia roue. Chaque voie hvdraulique de freinage est assouee a uncap­leur. A1nsi toute~ les roues sont regulees separement. En revanche, lcs roues amere sonl regulees simultanement de Ia meme manicre :K>Ion le prinCIJJe de Ia selettion hasse .Ia premiere roue qui tend a bloquer declenche immediate­men! Ia regulation sur !'ensemble du train arricrel a partir de 120 kmlh. le calcubtcur electronique est fixE' sur le groupe hydraulique. II re~oit en signaux eletlri9,ue l'inlormation de Ia vite>se de rotation de chaque roue. II utilise aus~1 l'mformation du contatteur de feu stop. Jl calcule les caractemtiques d'acceleration. de de<.eleration et de glissements, CjUI determmentles impulsions envoyees aux electrovannes du groupe hvdrau­lique Le groupe hydraulique, branchc sur It;;. mcuit de freinage. en aval du maltre­cylindre, regroupe le motcur clectrique. Ia pompe hydrau!lque et les electro­vannes. L'arbre du moteur electriqle est Pourvu d'un entrainement exccnt11que qui transforme le mouvement de rotation en un mouvement de course alterna­tive de deux pistons di~po~es en vis il vis. Chaque circuit hydraul1que de freinage est pourvu d'une electrovanne d'admis­~ ion. ouverte au repos el d'une electrovanne d'~happement, fermee au repos. Les electrovannes sont commandees par le calculatcur et c'Pstl'action ,eparee ou simultanee de celles-ci qui permet dE' moduler Ia pre>sion dans les circuits de freinage. l P systeme mt(>gre une ionct1on ant1patmage 1usqu'a 50 kmlh qui utilise Ia pression de Ia pom~ hvdraulique pour commander les etrieh de irein L'anllpatinage possede son propre voyant de fonct1onnement. Fonctionnement Le ionctionnement du svstcme <oe decompose en plusieurs phases distinctes . PHASE DE MONTEE EN PRESSION Lors de CPite phase, les electrovanne et I<' moteur electnque du groupe hydraul1que nc sont pas al1mentes. I a pression dans les etriers est directement proportionnelle a celle crtoee par l'erfort exerce sur Ia pedale de frem por le -58- http://vnx.su
  • 69.
    -FREINS- FORD KaLiJIIJIIJ ..___ ____ -------------- ---- SCHEMA HYORAULIQUE DU SYST~ME D'ABS 1. Pompe • 2. tlectrovannes d'antipalinage (non utilisees)- 3. Clapels hydrauliques d'admission - 4. EIPctrovannes d'admission - 5. Eleclrovanoo; d'echappemenl - 6. Roues arriere . 7. Roues avant. .onducteur. la force de ireinagc augmentc ct. par consequent, Ia roue d!'t elere t1 reduil sa propre vitesse par rapport a <.ellc du vehiculc (le ghssement entre Ia roue et le sol augmente. La vitE'sse sr redu it jusqu'a des valeurs tcllcs que, adherence du pneumallque sur lc sol pourralt etre comprOmise. II faut done ·l'duire Ia rorrE' de iremagt> pour permetlre .i Ia roue d'augmenter sa propre 1tesse en recuperant de l'adhrrcnce. PHASE DE MAINTIEN DE PRESSION too de ccue phase. Ia v1tesse de Ia roue el <,on acceleration augmentent ;ans esse. L'ele<.lrOanne d'admission est alimE'IltPe et Ia commumcation entre le maitre-cylindre el l'etner de frcm est coupcc .position d a1tente1 et Ia prt~>l<>n dans l'etrier est mainlenue conswnle a Ia valeur precedemmenl attemle, C]Urlle que soitla iorce exercee sur Ia !~dale de I rein. PHASE DE BAISSE DE PRESSION ( ette phase n'mterv1ent que I l'eliet de Ia phase de ma1n11en de pres>~on n'a pas ete sufiisant. Le calculatcur electronique ~~ informe par le capteur de Ia tendance du bloca­~ de Ia roue, ct le dispos1tit d' ant1blocage entre en action. l electrovanne d'admis>ion conccrnee demeure alimentPE' et Ia commumca­' on entre le maitre-cvlindre et l'etoer demeure toujours coupee. S1multanement l'electrovanne d'echappemenl, alimentee, ~·ouvre et le moteur t~lectrique se mel en service. La commumcalion entre l'etr~er de lrcin ct le rt'IOur au re>ervoir s'efie<.tue. La baissc de pression s'effectue instanlanfOmenl ~~:~"eke a un accumulateur ba~~ press1on doni Ia capacitc varie. L'ad1on de Ia pornpe permct de relouler le liquide emmaga~'m' dan> les accumulatcurs ers IP maitre-qlmdre. PHASE DE MONTEE APREs BAISSE DE PRESSION I eleclrovanne d'echappcmcnt se ferme et celle d'adml~Sion s'ouvrc. Le l"'laitre-cvlindre ~I a nouveau relie a l'ctrier de frein. L'alimenlalion h~drau­i1quc s'effectuc alors grace au maitre-cylmdre, mais aussi par l'intermed1alre de Ia pompe loujours en ionctionnement {dans le cas ou l'actumulateur n'cst pas •ide). Concro?temenl, ceci entraine des 'poussees h~drauliqucs" intcrmitlentes sur Ia pedale de irein. Lc conducteur _peut perce,Oir ces "vibration>" lorsqu'iltrcine lortement. Celles-n sont tout il ta1t normalcs pendant l'tnlervent1on du disposi­tif d'antiblocage dP, roues el 11gnale au conducteur qu'une regulation est en cours. Controle Le contrOie est effectue par le calcu­lateur qui informe le conducteur au moyen d'un voyant d'alerte srtue au combine d'instruments. Celu1-ci s'allume lors de Ia m1se du contact et s'eteint apres enwon 2,5 secondes. Si le voyant reste allume, une anoma­lie est cletectee dans 1e systeme. En cas de defectuosrte du systeme, le calculateur electron1que coupe le fonctionnement pour retablir un frei­nage conventionnel (sans regulatiOn). Le voyant au combine d'instruments reste alors allurne en permanence. Le diagnostic de pannes ne peut etre effectue qu'avec l'appareillage speclfique du constructeur (Ford FDS 2 000), pendant celui-ci le voyant clignote. Depose-repose du groupe hydraulique DEPOSE • V1danger le circuit de !rein en asp1rant a l'aide d'une seringue le contenu du reservo1r de compensa­tion pu1s en devissanl une canalisa­tion sur un etrier avant, le liquide s'ecoulant dans un recipient. • Deposer les supports elastiques de Ia ligne d'echappement et Ia poser sur l'ess1eu amere. • Deposer l'ecran de protect1on thermique arriere. -59- Implantation des vis de fixation de l'ecran de protection thermique • Debrancher le connecteur multiple puis deposer sa patte de support. • Extraire de leurs agrafes les cana­lisations. • Debrancher les canahsations sur le groupe hydraulique. • Debrancher le connecteur elec­trique du groupe hydraulique. Connccteur du groupe hydraulique http://vnx.su
  • 70.
    • Deposer lesvis de fixation du support pws les 3 ecrous du groupe hydraulique. REPOSE Proceder dans l'ordre inverse de Ia depose en respectant Ia position des canalisations, en veillant a ne pas detenorer de fa1sceaux ou de connexions electriques et en proce· dant a une purge du c1rcutt hydrau­lique de freinage (votr operation concernee), pour faciliter celle-ci preremplir le groupe hydraulique avant sa repose. Depose-repose d'un capteur de vitesse (avant ou arriere) • Lever le vehicule puis deposer Ia roue concemee. • Debrancher le connecteur • Deposer Ia vis de fixation du cap-teur sur le pivot (avant) ou sur le moyeu (arriere). • Deposer le capteur. • Pour Ia repose proceder dans l'ordre tnverse de Ia depose en control ant I' eta! de proprete du capteur de son logement et l'etat des connexioos. I -FREINS-Controles electriques La procedure de diagnostic atns1 que les controles decnts ci-apres ne s'appltquent qu'aux vehtcules equipes du systeme Teves Mk 20. etant entendu qu'lis sent conformes a leurs spect!lcaltons d'ongtne. Nota : aucun des organes constt· tuant le systeme ABS n'est reglable. En cas de detectuostte de l'un d'entre eux, 11 sera necessaire dele remplacer. Le controle du Ctrcuit electnque du systerne d'ABS peut s'effectuer (en part1e) a partir du connecteur depo-se du calculateur. En aucun cas, les prolongateurs du controleur (ohmmetre ou voltmetre) ne devronl eire tnlrodutls dans les Itches du connecteur. II est done Emplacement d'un caP.teur de vitesse de roue arnere. I. Capteur · 2. Ensemble moyeu-tambour. necessaire de retirer le protecteur en plast1que du connecteur et d' effectuer les mesures du cote de l'arrivee des fils ou d'utiliser un bor· nier (dans le deuxieme cas, faire attention que le reperage des bornes du calculateur corresponde bten a celui du boml9r). II est neanmo1ns conseille, avant de remplacer le bloc-hydraulique, ou toutept· ece one·r euse, d e proce· der a un controle plus approfondt a l'atde du testeur du constructeur Ford FDS 2000. Precautions a prendre • Ne pas debrancher Ia batterie ou le calculateur moteur toumant. • Ne pas debrancher ou rebrancher tous les connecteurs du systeme, le contact etant mis. - Lors d'une mise en charge d'une batterie, debrancher ses connexions. · Debrancher le calculateur en cas d'operations de soudure electrique sur Ia carrosserie. • Ne pas exposer le vehicule plus de 20 mtnutes dans une cabtne de sechage a une temperature de so•c. • Eviler Ia production d'arc elec­tnque lors d'tnlerventton sur les cir· cu1ts electnques. - Lors d'une manipulation d'un connecteur, verif1er touJours l'elat des bornes et du clique! de ver­rowllage, ainsi que Ia presence du )Oint caoutchouc d 'etancherte. • En cas d'intervenlton sur l'installa­tion de freinage, veiller a ce que les conduites de !rein scient correcte­ment montees et a ce que Ia purge du ctrcu1t soil correctement effec· tuee. 1 Controles preliminaires I • Circuits de charge et de demarra-ge en etat. - Ctrcutl d'asststance de freinage I etanche et clapet anti-retour en etat. I • Tuyaux du circuit hydraultque de freinage etanches et non pinces. • Liquide de !rein conforme et en quantile suffisante. I • Elements constitutifs du systeme de fre1nage en bon etat. TABL£AU DE CONTROLES CHRONOLOGIQUES DES ORGANES DEFAILLANTS EN FONCTION DES SYMPTOMES ttot. : Sl au terrne de Ia procedure, les controles n'ont revele aucune anomalie et que les symptomes perststent. effectuer Ia totalite des controles decrits dlriS 1es pages qui sutvenl et seulement en demter lteu, remplacer le calculateur. Le voyant d'ABS ne s'allume pas a Ia mtse du contact AIUnage pennanent du voyant d' ASS ReaJiumage du voyant d'ABS apres demarrage du moteur Allumage fugitif du voyankf ABS en roulage Blocage d'une ou piUSteurs roues en fretnage nrage en freinage t Allongement de Ia course de Ia pedale de fretn 1 1 1 1 1 ContrOies prelimtnaires 2 2 2 2 AlimentatiOI'I electrique I ~ 3 2 Gapteurs de Vltesse des roues -~ '( 2 3 Entrefer capteursfcouronnes d'tmpulsion 3 2 Groupe h_l'draulique 1 1 Purge du Ctrcwl hydraultque h Procedure et controles CD tr~ 9 @ ·@ CIUeur des tables I • OG . Orange ~ ~ - BK : Noir • PK : Rose l 0 0 0 I - BN : Marron • RD: Rouge ~ =~ 0 0 0 0 Cl H l J.Bieu • SR : Argent 0 0 0 0 ·GN: Vert • VT ·Violet 0 0 0 0 0 0 Cl 9 1-GY·Gns - WH : Blanc I' - LG Vert clalr • YE Jaune L...J 1r @ ..,._ : Le chtffre davant !'indication de couleur du cable correspond a Ia L__ ---~dentification des bornes du calculateur d'ABS . .:tiOn de celui-ct. -60- http://vnx.su
  • 71.
    -FREINS- FORD KaI!JQC CONTRQLES DE L'ALIMENTATION ELECTRIQUE GENERALE Ces contr61es, qui consistent a verifier !'alimentation electrique generale et les masse du systeme ASS ainsi que I& fonctionn&ment du contacteur de feu stop, doivent Atre effectues conn&cteurs branches, mis a part celui du calculateur. TestW Mesure entre bornes Condition de controle 1/1 25 et Ia masse (8 ou 24) contact coupe 112 9 et Ia masse (8 ou 24) 1/3 7 et Ia masse (8 ou 24) Contact etabli 1/4 16 eta 1/5 22et8 1/6 12 et 8 Vnassel Contact etabli ptldale au repos ptldale enfoncee 1/8 8, 24 et Ia masse Contact coupe, miSe a Ia masse calculatetJ" CONTRQLES DES CAPTEURS r Ces controles peuvent eventuellement fltre effectues aux bornes des connecteurs des capteurs. Test N• Mesure entre bomes Organa contro!e CondHion de controle 2/1 2 et 19 Gapteur de roue AV drone Contact coupe 212 20et 11 Capteur de roue AV gauche 213 1 et 17 Gapteur de roue AR drorte 2/4 10et 18 Capteur de roue AR gauche 2/5 2 et 19 Capteur de roue AV droHe Contact coupe vehiCUie leva 216 20et 11 Gapteur de roue AV gauche roue en rotation env 1 tour I seconde 217 1 et 17 Capteur de roue AR dr01te 218 10et 18 Capteur de roue AR gauche -61 - Valeur preconisee Origine probable de Ia panne Tension batterie Fusible F3 ou faisceau (F23) Fusible F32 ou faisceau (F3) Fus1ble F30 ou faisceau (F28) Fusible F13 ou combine d'instruments Fusible F13 ou faisceau (F17) Ovott Fusible F13, contacteur de feu stop Tens1on batterie 1nferieur il5 Q Frusceau, comexions Valeur preconisee Origine probable de Ia panne 2,31!3,1 KQ Connexions, faisceau ou capteur - S1gnal smUS04dal Montage du capteur, roue dentee, d'une len5100 capteur ou falsceau compriSe entre 0,1 et3,5 volts SCHEMA ~LECTRIQUE DU SYSTtME O'ANTIBLOCAGE DE FREIN. A. Depuis 01 /97 • B. Depuis 09/97 1. Ensemble groupe htdraulique • 2. Calculateur • 3. Boite a fusibles compartiment moteur · 4. Boite a fusibles habitacle • 5. Combine d'in>lruments- 6. Tcmoin d'A8S • 7. Versprise diagnostic · 8. Moteur electrique de pompe • 9. El«trovanne antipatinage . 10. ~leclrovanne d'admission ARG. 11. Electro-anne d'admissi9fl AVG -12. Electrovanne d'kha~t AVG • 13. Eleclrovanne d'admis~ion AVO • t 4. Bectro­vanne d'echappement AVO -15. Electrovanned'tkhap­pement ARC- 16. Electrovanne d'admission ARO · 17. Electrovanne d'echappement ARO • 18. Contacteur de feu stop· 19. Capteur de vitesst roue ARC · 20. upleur de vitesse roue AVG . 21. upteur de vites­se roue AVO· 22. Capteur de vitesse roue ARD. http://vnx.su
  • 72.
    I Caracteristiques Detaillees BAffiRIE Situee a I' avant gauche dan& le compart1ment moteur. Tension : 12 volts. Capacite : 43 Am;>ereslheure. Aptitude au demarrage : 320 ou 300 Amperes. ALTERNATEUR Altemateur triphase, fixe a I' avant dro1t sur le bloc-cyilndres, avec regulateur electronique integra, entraine depuis le vilebreqwn par une courro1e multl­piste. I Marque et type .................. .. Caracteristiques .................. . Sans climatisation Bosch 0 123 310 023 14 V 40170A COURROIE O'ALTERNATEUR Avec climatisation Bosch 0 123 320 050 90A Courroie multipiste commune a tous les accessolfes et entrainee depws le vilebrequin. Tension · assuree par un galet tendeur automat1que. OEMARREUR Rxe sur le carter d'embrayage eta l'arnere du bloc-cylindres. Marque et type· Bosch 0 001107 059 (DWR 12V 1 100 Watts). LAM PES ProJecteurs princ1paux {croisement} : H7 55 W. Projecteurs princ1poox {route) : H 1 55 W. Feux de position avant : W 5 W. Repet1teurs d'a1le : W 5 w. - Feux de position amere : P 5 W Feux stop : P 21 W. Feux de stop supplementaire : W 5 W. Feux de brouillard AR : P 21 W. Feux de recul: P 21 W. ylignotants: P 21 W Eclaireurs de plaque d'immatnculation : W 5 W. Ecla1reur de coffre : W 5 W. Plafonmers: C 10 W FUSIBLES ET RELAIS Fus1bles de type enfichables places dans 2 boitiers d1fferents s1tues : - dans l'habltacle, a gauche, sous Ia planche de bord {boite a fusibles habi­tacle}. - dans le compartiment moteur, sur le bac a batterie {boite a fusibles com­partlment moteu~. Des fusibles supplementaires sont loges sur Ia plaltne porte-rela1s srtues demere Ia boite a fusioles hab1tacle {plallne porte-relais} Les rela1s sont places sur une plallne s1tuee derriere Ia boite a fus1bles habl­tacle. sous Ia planche de bord {platine porte-relais) Des relars supplementa~res sont srtues dans le compartiment moteur. Le relais de motoventilateur de refroid1o;sement {avec chmatisahon) est situe contre le passage de roue gauche, sous le vase d'expansion. Le rela1s de climatisabon est fixe, a drorte, sur le tablier. Nota : Ia disposrtion et I' affectatiOn des fusibles supplementaires, loges sur Ia platme porte-relais, ont sub1 des modifications, en Janvier et en I septembre 1997. Au cours de Ia 1'e evolution, le nombre de fus1bles est passe de 32 a 30 I Affectation des fusibles dans l'habitacle Boite a fusibles habitacle F1 F2 F3 F4 FS F6 F7 FS F9 F10 F11 F12 F13 F14 F15 F16 F17 F18 F19 F20 F21 F22 20 10 10 30 3 15 10 10 10 10 10 10 30 15 30 20 20 10 10 10 15 30 10 c.rcurt de commande re'a1s de deg1vrage lunette arnere • Moteurs df verrouillage des pones Connecteur de diagnostiC ijusqu'a 01197 avec ABS) • Eclalrage lllterieur • Montre - Autorad10 Connecteur de diagnostic ijusqu'a 01197 sans ABS} Calculateur ABS {depUis 01/97} Calcula:eur de gest100 moteur Allume-cigares Brurteur d'oubh d'exttnciiOn des feux • Montre- Eclairage plancfJe de :>Ord et combine d'tns!ruments • Feux de posrt10n gauche . Commande de reglage a d:stance des projecteurs­Module de commande de chauffage (ticlairage temoin feux de broutllarc) Feux de posrt1on dro~ et eclaireurs de plaque mineralogique Rticepteur d~ reglage a distance pro]eGteur gauche- Feux de croiselllt:ill projeeteur gauche Rticepteur de reglage a distance projecteur drort - Feux de crOISemellt ~rOJecleur drot! Feux de rout~ prOJecteur gauche • T enlOin feux de route au combtne d'tnstruments Feux de route projecteur dro~ Motoventllateur de chauffage • Moteur de volet de rectculallon d'a~r Combine d'111strumeots (temetns de charge. ABS, Atrbag, pressiOn d'huile, temperature d'aierte, freins, jauge a Carburant Jusqu'a 01 19n · Commande d'ecla1rage pnncipal • Contacteur et feux de st~ • Contacteur et feux de recul Commandes de leve-vitres Commande d ecla,rage pnnc1pal Commanded essute-glace et de lave-glace • Rela.s de temponsatlon d'essu•e-glace avant ijusqu'a 09197) • Contacteur de hayon · Moteur d' essUie-glace avant Circuit de commande du relals principal de gest100 moteur • Module de commande de chauffage (circuit de commande relats feux de brouiiJilrd) - ~ectrovanne de regulatiOn de chauffage • Pressastat de Clfcurt fngoriftque - Ciicurt de puissance rela s de selection de climat1sat10n • RelatS d'alimenlaiiOO generale- Bob1ne d'allumage- Comb1ne d'instruments ~emo.ns de charge, ABS, Allbag, pressiOn d'huile, temperature d'alerte, frelns, jauge a carburant depuiS 01/97} Calculateur d'airbag ClfCUII de pUiss~e relaiS de pompe a carburant Calculateur de gest1011 moteur · Ctrcutt de commande rela1s de pompe a carburant • lnjecteurs · Regulateur de ralent1 - Debrtmetre d'alf • Capteur de v1tesse vehicule · Electrovanne de can•ster · Clfcu~ de commande rela•s de motoventilateur de refroidissement (avec ou sans climatisation} · C~cu~ de commande rela1s de cltmattsatiOn Circu1t de pUissance rela•s de motovent1lateur de refro1d1ssement (sans climatisation depuis 01197) • Commande feux de detresse Ousqu'a 01/97} · Avert1sseur sonore ijusqu'a 01197) Commande feux de detresse- Cl1gnotants d Suite de ce tableau page ci-contre -62- http://vnx.su
  • 73.
    - EQUIPEMENT ELECTRIQUE- FORD Ka mac Affectation des fusibtes dans l'habitacle (suite) Ptatine porte-relais F23 40 Contacteur a cte ljusqu'a 01/97) 30 Calculateur ASS (depUis 01/97) F24 10 Module de commande de chauffage (circun de puissance rela1s feux de brou1llard jusqu'a 01/97) 40 Contacteur a cle (depuis 01197) F25 20 Commande des feux detresses (depuis 09/97) - Avertisseur sonore (depUIS 09f97l F26 10 Autorad1o F27 1 0 Res.stance chauffante de Ia sonde Lambda F28 3 Calculateur ABS Ousqu'a 09/97) F29 30 Circuit de pu•sssance relais motoventilateur de refroid1ssement (sans cl•mat1satlon avant 01/97) 20 Commande des feu~ detresses (de 01197 a 09197) • Avert•sseur sonore (de 01~7 a 09197) 30 Module de commande de chauffage (circuit de puissance relaiS feux de broUtllard depUis 09197) F30 15 Moteurs de verrouillage des partes ijusqu'a 01/97 sans ASS) 10 Module de commande de chauffage (c1rcu~ de puissance rela1s feux de brouillara de 01197 a 09/97) 3 Calculateur ASS (depu1s 09197) Implantation des relais supplemenlaires dans le compartiment moteur. 1. Relais de climatisation · 2. Relais de motoventilateur de refroidissemenl (avec dimatisation). I Implantation des fusibles dans Ia boite a fusibles habitacle. Implantation des fusibles dans le compartiment moteur. Affectation des fusibles dans le compartiment moteur N• lntensite (A) Organes proteges F35 80 Boite a fuSibles habrtacte F23, F29. F30 fjusqu'a 01/97) • F23, F24, F29 (depUIS 01197) • F25 (depUis 09/97)- F15, F21 · C1rcurt de puissance relais alimentatiOn generale F36 60 Boile a fuSJbles heb!tacle F1, F2, F3, F4. FS, F19 • F32 F37 60 Ousqu'a 01/97 avec ASS)· Clfcuils de pu1ssance relais feux de route, relais feux de cro1sement, relrus pnncipal gestion moteur • RelaiS •nterdiCtiOil demarrage (avec antidemarrage) C1rcurts de puissance relais de motoventilateur de refroid1ssernent (avec chmabsatoo) COUPLES DE SERRAGE (daN.m ou m.kg) Fixations de l'altemateur: 2,5. FIXation du galet tendeur de Ia courr01e d'accessOtres • 3,5. FixatiOns du demarreur ; 3,5. Implantation des fusibles et identification des relais sur Ia platine pot1e-relais. A.lusqu'a 01 /97 ·B. Oepuis 01 /97. B cJ A <J I. Relais de moto.entilateur de refroidisscment {sans climati.ation) - II. Tem~risateur d'essuie-tla~ avant-Ill. Relais de manocontact de pression d'huile (depuis 01/97) · IV. Non utilise. V. Relais d alimentation gent!rale ·VI. Relais de degivrage lunette arriere. VII. Relais d'inlerdichon de demarrage {avec dispositif antidemarragel ·VIII. Bruiteur d'oubli d'e~tinction Cles fell.· A. Relais des feux de croisemenl • B. Rclais des feux de route· C. Relais princ1pal gestion moteur · 0. Relais de pompeii carburanl . E. Relais de selection de climatisation. F. Diode relais principal gestion moteur. IV AlB I I I I I I I rI .,-.,..0-11-19-, --,I L _____ ....J r-, I F30 I F30 L~8J F~ A c:Q -63- Ill IV ~VIII c;]E http://vnx.su
  • 74.
    - EQUIPEMENT ELECTRIQUE-Conseils Pratiques EN BREF Avant toute intervention sur un appareil electrique ou sur le faisceau de dhlage, debrancher Ia batterie. Si le vehicule est equipe d'un a~toradio a code, noter celui-ci avec soin avant de debrancher Ia batterie. ALTERNATEUR Depose-repose d'un alternateur DEPOSE • Debrancher Ia battene. • Lever et caler I' avant du vehicule. • Proceder a Ia depose du projec­teur droit (voir operation concer­nee). Fixations de l'alternateur. A. Avant • B. Arr~re. Avec climatisation • Debrancher les connecteurs du deb1tmetre d'a1r et de Ia sonde de temperature d'air puis deposer le boitier de filtre a air avec ses conduits. • Deposer les fixations superieures de Ia boile de Vltesses sur le moteur pour degager le faisceau et Ia cana­lisation de flu1de frigorifique du bloc-cyhndres. • Deposer Ia tole de protection sous le radiateur. • Deposer le connecteur du com­presseur puis deposer ses fixations et le suspendre dans le comparti­ment sans debrancher ses canahsa· lions. • Detendre Ia courroie d'acces­soires en tournant, dans le sens hora1re, Ia fixat1on de son galet ten­deur puis degager Ia courrole. • A l'aide d'un extracteur approprie (par example outil Ford 13-022), deposer Ia poulie de Ia pompe hydraulique de d~rect1on assistee. • Deposer les connexions elec­tnques attenantes a l'altemateur et les degager. • Deposer les fixat1ons supeneures et inferieures de l'alternateur puis degager celui-ci par le cete. REPOSE Pour Ia repose proceder dans l'ordre inverse de Ia depose en res­pectant le cheminement de Ia cour­roie d'accessoires et en procedanl au controle puis au reglage, si necessalfe, du prolecteur. DEMARREUR Depose-repose du demarreur DEPOSE • Debrancher Ia batterie. • Lever et caler I' avant du veh1cule. • Debrancher les connecteurs du debitrnetre d'air et de Ia sonde de temperature d'air puis deposer le boitier de f11tre a air avec ses conduits. • Degager le faisceau de cablage de demarreur du support du boitler de filtre a air. • Deposer les connexions atte­nantes au demarreur et les degager. • Deposer Ia fixation superieure et les fixations infeneures du demar­reur puis le degager par le dessous. REPOSE Pour Ia repose, proceder dans l'ordre inverse de Ia depose. 1 A B 2 Fi>.ations du demarreur. A. Suptrieures • 8. lnferieure. -64- 3 5 Cheminement de Ia courroie d' •ccessoires. A. Sans climatisation • B. Avec climatisation. 1. Poulie de vilebrequin . 2. Poulie de pompe a eau • 3. Poulie de pompt hydrau­lique de direction ruostee . 4. Gale! enrouleur • 5. Poulie d'alttrnateur - 6. Galet tendeur • 7. Poulie de compresseur. http://vnx.su
  • 75.
    - EQUIPEMENT ELECTRIQUE-EQUIPEMENTS Depose-repose du combine d'instruments La depose et Ia repose du combine d'instruments necessite celle de t son encadrement. Ceci implique 1a depose de l'autoradio, des demi: coquilles de colonne de direction e! de Ia platine de commande de chauffage. Pour cela, se reporter a !'operation .. Depose-repose de Ia planche de bard » au chapitre "DIVERS". Depose-repose d'un projecteur DEPOSE • Debrancher Ia battene. • Proceder a Ia depose partielle du bouclier avant du cote interesse et l'ecarter (voir operation concemee au chapitre "CARROSSERIE"). • Deposer le porte-lampe de cligno­tant. • Deposer les vis de fixation du pro­jecteur. • Tirer le projecteur vers l'avant pour le degager. • Debrancher ses connexions elec­triques. REPOSE Pour Ia repose, operer dans l'ordre inverse de Ia depose et controler le fonctionnement du projecteur puis proceder au reglage des projecteurs (voir operation suivante). Reglage des projecteurs Conditions de controle et de reglage - Vehicule a vide et sur une aire plane. Fixations d'un projecteur. COMBINE D'INSTRUMENTS 1. Visiere - 2. Bouton de remise a zero du compleur kilometrique journa/ier - 3. Tachymetre - 4. }au!ie a carburanl -5./oint - 6. Bollier- 7. Circuit 1mprime - 8. Bnde - 9. Bande de symboles. -· 4 Reglages d'un projecteur. 1. Reglage vertical - 2. Reglage horizonlill. - Pneumatiques aux pressions de gonflage prescrites. - Placer Ia molette de reglage a dis­tance du site des projecteurs en position zero. • Tasser plusieurs lois Ia suspen­sion. • Controler le reglage des projec­teurs en utilisant de preference un appareil de controle optique. • A l'aide d'une cle, agir (voir ~Uffi): - - sur Ia vis (1) pour le reglage vertical. - sur Ia vis (2) pour le reglage horizontal. Depose-repose d'un feu arriere DEPOSE • Debrancher Ia batterie. • Degarnir partiellement le coffre derriere le feu concerne. • Debrancher son connecteur. • oevisser ses ecrous de fixation. • Deputs l'exteneur, tirer le feu vers soi et le degager. Fixations de I' ensemble mecanisme d'essuie-glace avant et reservoir de lave·glace. - 65- FORDKa moe REPOSE Pour Ia repose, proceder dans l'ordre inverse de Ia depose en pre­nan! soin de remplacer le joint d'etancheite du feu puis de verifier son bon fonctionnement. Depose-repose du mecanisme d'essuie-glace avant DEPOSE • S'assurer que le moteur d'essuie­glace est en position arret fixe. • Debrancher Ia batterie. • Deposer les balais et les bras d'essuie-glace, a l'aide d'un extrac­teur approprie. • Retirer le joint d'etancheite du compartiment d'auvent. • Deposer !'ensemble de Ia grille d'auvent, apres avoir debrancM le tuyau des glcleurs de lave-glace. • Deposer et ecarter le vase d'expansion. • Deposer du tablier en plastique le Fixations d'un feu arriere. http://vnx.su
  • 76.
    faisceau eleclrique etles tuyaux de lave-glace puis les ecarter. • Deposer le tablier d' auvent en plastique. • Deposer les vis de fixation et degager !'ensemble mecanisme d'essuie-glace-reservoir de lave­glace. • Debrancher les connecteurs du moteur d'essuie-glace et de Ia pompe de lave-glace puis les tuyaux de lave-glace . • Deposer le reservoir de lave-glace de !'ensemble du mecanisme d'essuie-glace. REPOSE Pour Ia repose, operer en sens 1nverse de Ia depose et controler le - EQUIPEMENT ELECTRIQUE-pos1t1onnement des balais. Si besoin, mod1f1er leur pos1tion sur leur axe. Depose-repose du mecanisme d'essuie-glace arriere DEPOSE • S'assurer que le moteur d'essuie­glace est en poSition arret fixe. • Debrancher Ia batterie. • Deposer le bras et le bala1 d'essuie-glace. • Ouvrir le hayon. • Deposer Ia garniture du hayon. Fixations du meanisme d'essuie-glace arriere. • Deposer les fixations du miicams­me. • Debrancher le connecteur du moteur et le til de masse. • Degager le miicamsme. MECANISMES D'ESSUIE-CLACE A. Avant -B. Arriere. REPOSE Pour Ia repose, operer en sens inverse de Ia depose et controler le posltionnement du balai. Si besoin, modifier sa posit1on sur son axe. 1. Balai - Z. Bras- 3. udre support avec mecanisme- 4. Moteur - 5. Bague d'etancheite - 6. Entretoise- 7. Reservoir de lave-glace . 8. Support. -66- http://vnx.su
  • 77.
    0> "' .75WHIBU $9 r-~-----1 BOlTE A loAPC I FUSIBLES I ~ I~ II HABITACLE I 1SA ,_1~_jl L-i ----...l I r-----....., I I ~ DEPUIS 01187 I }I · L-~---_j r~----, I I COMBINE I . . • § I D'INSTRUMENTS L.- ---~3) Cllt91 7 .?'SBU/BK ~-m +"'- "" 20RD ~--, I I I I L---.J DEMARREUR r ....!!---, CALCULATEUR I fO] I DE GESTION ~ -- -- I iS2J IMOTEUR L--..J --- DF1 n~ ~ I I u~r 75 WHfBU ........ 10RO .75 BUJ6K 0.1 ~ ~ I ALTERNATEUR -I CIRCUIT DE CHARGE. Code couleur : BK : noir • BN : marron - BU : bleu • GN : vert- GY : gris · LG : vert clair • NA : nature! - OG : orange- PK : rose- RD : rouge- SR : argent · VT : violet • WH : blanc - YE : jaune. CIRCUIT DE DEMARRAGE (sans dispositif antidemarrage). .L• :;:: IBATTERIE I "" ALTERNATEUR 10 RO •PERU r--..&..---, I !---- 1 CONTACTEUR I ..... ~ I ACLE 20RD .~· CIRCUIT DE DEMARRAGE (avec disposilif antidemarrage). L_r·~~·-J~: = !! :::.. r---------------, I I , .. .I II • GYIBK LAD I ~-~-----------=:1- ------~~~~~E~E~ 1 ---------·-.!..- l ,..••<fon~«<Jc. 1 IIHABITACLE 1 . f _ llOn de demana~J8 L'-_-±:=-_==_ _=_=_=_=_=_=-_==-=-==f; r_-_ J J _____ ,75 BKIRO DISPOSITIF ANTIDEMARRAGE " GY'BK ALTERNATEUR "" o BI<I!>D BATTER IE om · c "U m ~ m z ~ m· r m () ~ JJ 5c m I ., 0 ll 0 ,.; "' EJ CJ c http://vnx.su
  • 78.
    Condu ite e/en fret ie11 Remplarement des /ampts de (eux arritre : I. Clignotant - 2. fc'U de recul - 3. Feu ck po5ition - 4. feu de slop. LAMPE OE FEL TOP CLVI'RJU • Oumr Ia pone amen: tCI.A.lRAGE PLAQUE D'IMMATRICUIATI0:-1 • Desserrer lcs dtu~ vis et deposer le reu '>top complet • Fain: b;b<;uler le lx>i· tier ·crs J' exteneur pour degrafer le modu- 1~. • D~gager le reflecteur des quatre ergots de verrouillage. • Sonir l'ampoule et la rem placer. Remplacemenl de /'ampoule de feu stop central • lntroduire un toume­vi> d:uTh le degagement ct cxtraire lc feu com­plet • Son•r le pone-ampou­le puh !'ampoule en Ia degrafam. • Remplacer J'ampou­le. Remplacement d'une ampoule d'eclaireur de plaque de police. VTTl Pl.AFOl":-IIERS • I.X-gagtT lc 'ern: a'ec untournev~:> t1 n:mplacer I' ampoule dCfecrucusc. Depose du cabochon d'edairage inthieur ESSUIE-GLACE ET LAVE-GLACE ESSUIE-<.LACE DE PAR.E-IIRJSE Lc ICVICT de CllffiffiilOOC C~l '>IIUC '>OIL le Ulan! a droite. ~ f>O"t•on' du lc' 1cr pcrmctll:nt d'obterur · - 'er. le haut deuxieme c.:r.lfl balaugc rapide -vm le haul premu:r c.:ran balavage normal - ' Cl"i lc ha.'> hala) ~gc lfltcmuttem · en appuyam sur lc: bouton Ia c-glace Comtndnck d'tsSU~gi.tcella~e--~lace f5suie--glacl' avant : 1. ~layage normal- 2. bai.Jyagr rapick- 3. baLiyage intermittent- 4. Uve--gJace f5su~gi.Jce amere : A. balarage lunette arriere • B. uve-glace lunette arriere ESSL1E-GLACE DE LUNETIE .ARRJtRE -en urant 'c" lc 'OI.lflt bala}age de lunette arri<:re. -en tirant au dcla de Ia [X>'>ILIOD precedente : lave-glace arriere. REsERVOIR DE LAVE-GLACE Verifier frcqucmment le ni e:!U de liquide dans le reservoir transparent '>itut' dan~ lc compan•ment moteur a l'arricre droit. l.t: remplir d'un melange :.nrigcl ct netwyant. http://vnx.su
  • 79.
    I &l I w w 1I, --~--1~~-- ---~----~- J. .: : _ _ ,I1 FaUoStrIEBLAE $ 1 r•• r,. . !'• 1>J "" I HABITACLE l___ :_TltJ ·:_______ ~.__,LtJ~ ··_ _ j COMMANOE 1VT<X1 O'ECLAIRAGE TEMOIN 1 VT.C>G SVTN.'H , 1V'TWH 1 1 Vf.'BK Projtct«<rQ~J .. cl'l• 11 Fw• ck~ f ~~ - •• 0 ® ,T _; 11 r~.- doep:;- ' ~..t~L:l 2 ~ 3 P"ei#QIIt~ ~-------~==---:+--~·~ ~ '[.""' """ 1 .. -, - · ~ COMMANOE O'ECLAIRAGE COMMANOE DE REGLAGE A DISTANCE T "WH•RO ~L . 'SOO.'Gfl COMMANOE O'ECLAIRAGE l" ~~- -~ ® t 1:: ~ ' _,r_ ~ • 3) .......... . l , , ... -· ~~~. ' ..,, ,...r( 1,:. .. ~ ECLAIRAGE­Projecteurs gauche et droit. Code coulcur : BK : noir - BN : marron - BU : bleu -GN : vert - GY : gris - LG : vert clair -NA : nature! - OG : orange- PK : rose- RD : rouge • SR : argent - YT : violet - WH : blanc - YE : jaune. ~~.,------:-,_;c - ~:~l~S II ~: ,~.. ~!,",. II HABrTACLE '-- ------ _ _J ! "00'11< l 'IT•"" ~ ,- ===;=-. -=--==-==---===-;------·----:-------~g~~~:~E I ~~~,.---:,,, ,. J - J~~'~" I:.R'.~;~PAL I l ,~ flev•ct.•~ l-:::::-r~~-~T~f~f~~::--~~t-~=---~ _j;; ~;:_ 1~ L_ ,_:JMOTEUA 1SG ... 'YE J! .•• l' ... r~~-1-~---..~. ------- ---------, ---'-------~ ~ri~~~~e '>I~ '! I .L 1QA 1{,lrA I I ~~ I I I ,'",". . -. I :I ~ I I I ~ .... c.~ ae.--..:~~t""'*' I M- I ~==~~ I I I • "'~~ l I I -----------,--- ----------1--1-------~-··· ! w w ! 0.01/91tot't1 m I I ·-~OCIII'I7 ~ ECLAIRAGE. Commande d'cclairage principal- Relais feux de croisement et de route- I m 0 c "C m s:: m z -1 m r m (') -1 JJ 5 c m I http://vnx.su
  • 80.
    r---, ~·~ I~~~ites I ~ ~. I HABITACLE r---,BOITEA I·~ I FUSlBLES I ~"! IHABITACLE L ___ .J t'v1'.00 - ~M~w.n•­t'- r~P'OI,IIC- "81( L- _'"". J I Vf,'M1 2L t ___ ! _7)WH.Ro 'nm ' 5 __ ~ -, ~-~--------l·--- I I.':L I II . ...... ,.... I r:?"ii I (";.1.. ~ ~ I·-· I M ts;I2J ,,,~,~ 1'1 "'•-·•O.U'O'• I ' I I . ~---------J L------~ I I t J 1 ~ BIC --' 1 58K 1·81( m lCLAIRAGE. Commandc de reglage a distance des projecteurs. I 25B.C m r:r---.:t-<m:.~~ I ;o. iii• I L- ------ __ .J 1.50GISK ·--------------------~ 7500.1MJ 7500,19f( .E.c.ta.l., ..u,t~A.,.ur 0) Al'rM I) ($;~P*- I I I ,,., "•.' "..".",. ". . ., 75 BKIBIJ 758K I ,.,..,...,... "' r-- ----,BOITEA 1 IFUS!BLES j .... I I I I I I I L----- m I HABITACLE I I I I I I 7~ BI<IG"i Pot'lelerrnH 21 Por.-OU¥9!V ConloiCieLH d'(llN&lt,1 ... C..PG"•~PNI~ I) rorte lerrnrllla cp- ., 2') ,.,.,.ou .. i • BK m ECLAIRAGE INTtRIEUR. I 1----~ --;~:c~-t-r Ccm"ltt.' .l eurae • • v.,.OtJt7 • - aOH'17tOIJ'IJ7 l. =~_f·;-~T:~~:- T~ ·~J.· ·u·· '""':.~ 01 OHac~r~-e I) Act1'1 ~ ~-· I . -~~~~JL~==~' •• • • CMir"lfcMOIPW 1 8U -===~=~-===='--------~ I &,..A() , r- ' I I ~" t------- r---- . I .2!" t-______ 0 " · " I "-'-~''"'""' I l_ ______________ J J_ ~ ---------~-m1=-- .,.. 1-J I •"""""' :=.: ~} !::-. l y ~ j... •.. . m [9-i-•-:;--•-~• IIUOG J ,..' - -, [9>-i--i-:-,., -·-J~RD 1r -., t 4 I Proltctewge~ 1 I BIOeleu.ot 1 I ct. LT_J::-- L,-w-~ •• c...., .. , 1~7'"1-..... I l .. ....,.,.t L.- -..11) C.IOno- 2 J ...... 11 Ovc ...... ' .. I 8J"''E m '"" :-f.-,·~-~, _, . tD.J'JIIO '8l.'o'o1-l 1 ,.~ m ' l r±--1 ......... '""' 'BIJ/IJ( Rtotttlteurlet._ ~~~--"'I ·r -.. "" .. , .. ,. .. L- _ j 4 1 O:flil"''-.wt' I ""' i r-·l~· ~~~~-~~~~~~~~~~~~r I 1 r:::T:::1 .--, CONBINE L ~~ I O'IHSTRIIMEHTS I 7) Clly!OII<•nr: OIIJCN - - -----~ I) CLp'M14tOi EClAIRAGE. Feux clignotanls et feux de detresse. Code couleur : 7111( l BK: noir- BN: marron- BU: bleu- GN :veri - GY : gris- LG : vert clair· NA: nalurcl· OG : orange· PI( : rose· RD : rouge -SR : argent - VT: violel -WH : blanc· YE : jaune . m· 0 s; "0 m ~ m z -I m· r m () -I :0 .5 c m I .., 0 ::D 0 .~. lJ CJ [J http://vnx.su
  • 81.
    -..j 0 I r---,t"·' BOfTE A I I _, HABITACLE FUSIBLES L- _.J f 5 OG.'8K e r-~, COMMANDE I I O) Etolnl I : I D'ECLAIRAGE M13o 13) r~d•mtJCHlO.menl L;-!--J 14) Feu.J~dtetOlMII"'tn! 1.5 q()(Y( r-- ECLAIRAGE. Feux de position. ' . 1 - - ,BOITEA L-~~'---- ~.~... -._ J:~-~ -~-~~-~-~~-E--------- 1 I OGJ'(E 7$ OGIGN 0 -750M;U - o ~~2--, I --, , I.. .. _~, - -'! ""''""'""'"'"'' •> :;,.. ... _. I I p._-............ lOG c... _.J 21 :.::'oe-· 15HK ~ ~u~ ' ~ ,.,.v.i, I • I BlOc reu,;•rn.nt I I"'"'' 7SOGIYE I<X'o!W>< 100t:'lio( "F"·- ~·· r-m r-r! ..... ~~""<"'P ..... . Li:J~'~ I XI 8'0< .............. -. I ~ I 4) Fewc atr~•fl "·,~-~---- - I BK lkl E-.cgo"""c , ... ~quem~Mralogoq~ f. BK -----------------· 2.$81( ~ 1-:-.;c - ~ BOlTE A I ft m I FUSIBLES I.. . _lVr _... .JI HABITACLE ! ~CLAIRAGE. Feu~ de stop. Co.~n••.....,"""-• r-~ - ----, ~: =~=~:,for. I ,_,as I L------ ~-::_ __ : _______ ---------- """'~'=- -------~---.., '-------- _______ _.:-:....:_r~------ 1· -, I I II 'r' . .... -., I I 1(-.J I CALCULATEUR I I 1>1<1 1 ABS I c.. __ .J l..-- - ·-------.J ~~oc· ........... Ql.o(ht :1 ,_t>.IIIIICIXI J'o'l'a( '"''"< '--' - e ' $ tlk--....... ....... ~~----r ~~ L:_J'W~ I .lf=:= . ~ ' ... r----, ~ I • I l ·---,~~ ~ ~ I 'd I L __ ...J ">'"C"::"O' ,...,, ,.,. o::!""l ~ ++O<H ln ~ !!!I!!=< "'"'m ~~> r-V> m ,~.>- ~ ~~~-=~ ~fi~f ilili - I n ~ ~ • § n ~ . ~ ,~ ;; ~~ ,..,C) ~!"" m· 0 c =o m ~ m z... . m­r m () .... :D B c m I http://vnx.su
  • 82.
    -.J r-------------------------, BO!TEA I ~ ~ I FUSIBLE$ .APC F_17 I HABITACLE -----------------r-'""- -JI ' II t..>OO.IIK I c---l-=~--~~~~--------~~___j~-~--, I f 1..., ..... ........,. I 1 .... .,....._ 1 ~ I 101 ct-.. vn•Qot oe I I :;•arn.,. I I ,, CNu«•"" .. I I ...,..,......,. I I.....,. I I ~~~~£~~~~~~~~~~~~}, ~~~~-~---M ... I ,p$" I FUSIBLES I !! I HABITACLE I - J I I ! --- · 1 I II 1~•- --------- .- I-~·-~-·· II l - t I lI 2~-:-u- -- --;-~---- • .7:------J I."" j Piet,ne .01 c~~~ ou n.yon .l._J t) "''""~'"'" 2) kl't'Of'IOl....-ett 2 .$VTIBU DEGIVRAGE. cp~~- r-:p ... ,.-- - -----------]0----,BOlTEA I •APC Ft3 I FUSIBLES L __ $ ~------------- ~-:JHABITACLE '. .I. [ ~-- ------ ·-- ------:-' I OJ '""' Et ..... ~I) . _. 0 J 1•t30 .J ~~ F•..rwdfi":JII'~ J.~::----~~~~~~-,1·~:: ·~ I !JOG.'EI( . _ _ ~ rl _ _!.r--=-----------------~"--~1--1 g~~~:~~~~E ~·co.,... ..~ • r-------- - ---------~7:.,- - . ------,8()fTEA I . ~ ~ ~... ~~... I FUSIBLES I ...... I " 1(.. !{A I HABtTAClE I? ~· ( ii=J, f:lC.. I IL .----------------- --- ______~_ ___ J tOCiY£ r----, I r."5J I Com'""'"" I ISO<l I"""""""' L·r-J , OG<IU • OQIV( -------,BOlTE A rI -~-~·-PERM e==::::3~ I FUSIBLES •APC I ~ I HABITACLE LI ~-.rl .-.: :.c- --~.~~J ·'"" $00 lYinl 011'87 OIP [11,91; IAW7 illtl.rtrO.Oir'V7 1. ,~·~~~ ·- . ... . --L~~~~~~T-1-··- ---=--=---=--=---=""-:}.;. .~-o I ,. ........ ... -- - lt' - ' I " ..... ,.... .....,. ... c-- --, . ' " I •·-• I f '-- I ··- 1 f- 4: I-'-/ ln r .. ,,..,. I I Iii! i "'.·1~ I =~";':; I ' ' II --"~ I~ , •--...•...- 1 '- I ,,_ I . • --~~~--=--=--~--J., :::. ..... . I • -----~r-·:...-====--_ 5VTI¥E =.., . .. ~~~ L_________ ·- "-·- ECLAIRAGE. Feux de brouillard. Code couleur : BK : noir -BN : marron - BU : bleu • GN :vert-GY: gris- LG: ert clair­NA : nature! -OG: orange - PK : rose - RD : rouge- SR : argent - VT : violet - WH : blanc - YE : jaune. , __ .......... -.. ! VTl'(E I T T I y I :;""C:.,._~ Blocfrt.,JI'If'·.,e 11 F...._•IUICI i. • ... 8< 31 f-:......,_..._. ·41 ew .,....,• , m· 0 c "tJ m s:: m z -4 m· h; () -4 lJ 6c m I Cl ll c ~ El Cl I] http://vnx.su
  • 83.
    ---1 1J I r----, I ·PERil I ~~~:L~S : ~ : HABITACLE ESSUIE-GLACE fT LAVE-GLACE AVANT ET ARRIERE (depuis 09/97). L_l~J 'SYT.IIU' ,J YT<XI i 1 .. -r----------- .....V_T_ O. __, I I ------------:--=-----,COMMANDE : 1'1 ~- L&J,. l lilt• ,h-. ~~~gtE· I / . :•1 . 101 £10 .. I 1 . r.•· .·,·•!• I" -. .. ,. ._,l---, ~=r.:-=--T-.r-· ---. ---. -=-1 -J~~~~ • ac} b---v~• •mw. IY'E8JC I 31) S.•yaoe-..-r•tm-11..-.a 11 ::2 ~~ l 'AWD W I -~- 3 .___ __.. .J a.ta"'~· rl--~--, _ .. ,.._ I J I ""''"' .. ""''"'" I L - 1'"''._ : '·r·, '·t.c-, ~~ === : ·· __ I I·~~ I L_ .;-.:;cJ_I J , vr• l - ,-.1<-100 rD~.~~- l~~ rI -.." "'C-Wc:-. .. ..-. ''-'"- l-~4-fl-'ll-0•- ' - - - ---,BOiTEA II t ~- 1I '" •"" 1 .... 1'0'. I I FUSIBLES I r' I I - IHABITACLE I I J. J I II ._.....,.__, .., II I' -'----<i-::!-' ;--- - I J I ,......,.. I I l •.- .,., L ____________ r ____ j r:=· ~~ i I ~ ~1----,BOITEA I ••PC I FUSIBLES I "' I HABITACLE I 2<iA I ,_ __ .JI ESSUIE-GLACE ET LAVE-GLACE AVANT ET ARRIERE (jusqu'a 09/97). Code couleur: BK: noir • BN : marron . BU : bleu. GN: veri . GY : gris . LG : ert clair· NA: nature!· OG: orange· PK: rose- RD : rouge. SR : argent · VT : violet . WH : blanc· YE : jaune. 10 1 5VTN"E . . I VT.OO I 1 ,..,,..., '-----...... r- ------------ - ----------------,COMMAHDE I I O'ESSUIE· I l IGLACE OJr t:. 01 o ,., ,jo, fOl El-1l -. L 3 o• 1" &Ts le~1 V-iltsN-.._. I 1 J 1,,."",._....,.. L.lr-=-""'"-2""==-t==-.=-. • • -=. =-}.-...J: : ~.~,. 1 8K 301 Et.WI--.gltct &/~ .. • :tiJIWAJ"Vf,_~ , VE/1< I I ~ : I _ .. ""_ r:...-~J--., .._ ___ ..JO.&a~~·· J I I,. .. .,.Mc:ort!lll;ts 1Yl'l1'11 ec arrwtt 1 J-. _ -/ 1 ~ hlyon I I ... ~ ~l~T-~ , W>OGN II • ., , 'I'I ~== 's~:;-Ji==== I Sl</..,u 1 VT«l I VT11( 1 VT·BI< _1 ___ ,~:. =* I BOlTE A ~ =1'= · =1'= ~~ FUSIBLES I 11 _ 1 1 IHABITACLE I ~a:.hr,;e I ..... ,...,.n.,.nt I g., ... Dn6. I ~========~r~ ! I I l -1' .l.b.-:::n. ,J I lw: L------ ,rJ r--- IVT1!M ~ld•_,._ .,..,. .............. "------------ll'=----~" O) Repos 11 I . • L t I 11 ......... i------------------- 1 ~ m· 0 c =u m s:: m z -1 mr · ~ JJ 0 c m I http://vnx.su
  • 84.
    -.,J (,.) I lr -=r~ -~ :~~~L~S Fl2 HABITACLE I 3(),t,l L- _J 4 VT/8U 8 .J-~m CHAUFFAGE ET VENTILATION (sans climatisation). 2' l •11KJRO ·---·---· 4 BKIOG MOTOVENTILATEUR DE CHAUFFAGE 15 BK/RD IL _ _L__ -4--_-'-VW------~-1-~ ---~ -:-=+l-___JI ::~::::::: T 11 BKNE ___ ' I 3 __ s 4B~OG ISB~U I IB~H 1 BKNE I r ~1. ~-~. --- I l=::~;·soume- 1· 3 2l0 0) Arril 1) V11esse basse, I -+------------' 2) Vr.oue moyonno II l 3) v,,....,...,., ... lll 41 MalOmum. IV 4 BK ~ r--------------- ---------, I •APC •PERil I :~~~L~S l--i-~------~:·--------~:_JHABITACLE I ' SOG.8K I ·-----· I 1 ·"'~ I 1 i;::~·- :~mJ~~m~:~·­r--~ l-------~[------~-------- ----1~-::: l I?, ., I ,.....,.._,,_ ± r- -------- - - l !8l ~IJ ' I ,, ,1 :-.:::.":~-"· I l :: ::::.... . I I I '"' ~ .. ._, '-----~----rh-,-------' ~ ~=-=~"" ... ('i) f• • 1~ • J arrrtre aluiT't I Q_ I I • • I I I l-----~~~=====-====r.==~~~~-~~~~-~~~~ [:~~~·~~:~] J-· r-~, I ~ I CALCULATEUR DE I W I GESTION MOTEUR L..--~ CHAUFFAGE ET VENTILATION (sans climatisalion). Module de commande de chauffage. Code couleur : ~ BK : noir - BN : marron - BU : bleu - Gl : vert · GY : gris - LG : veri clair- NA : nature! - OG : orange - PK : rose - RD : rouge - SR : argent - VT : violet -WH : blanc - YE : jaune. m· 0 £ "'0 m s:: m ~ m· I m () -1 :D 0 c m I ., 0 ll 0 ~ E c £ http://vnx.su
  • 85.
    -.,! """ r-;;:,;c-,~~=l~S l_l:;_J -~· ..!IK.OG •VTJ6..1 -------------' n~ ·~~ CHAUFFAGE ET VENTILATION (avec climalisalion). Motoventilateur de chauffage et commande de recirculation d'air. Code couleur : •t ~------- -:i·~~ I. •- '=- ifl -•m~•ru• ~ DE CHAUFFAGE ·--J~. BK : noir - BN : marron - BU : bleu - GN : vert · GY : gris - LG : vert clair • NA : naturef · OG : orange· PK : rose . R D : rouge • SR : argent · VT : violet . WH : bfanc · YE : Jaune. '""""' , l """""' ~----------------~ UBI< I J~: ----..,I. . 1~"•d'-"'"'"'~•"~•' "~--- ~ 111<1~11 t8o(."V( '"""" L-----------------~~------------~11 ~--·~1 - - - , BOlTEA rI Ui ~' ,~., . 1F U SBIIBTLAECSL E I ... J HA L- r - 1 I _ B.e.".'.- M"""'..,.~ J, • t PREOSTAT ... ~ JlV'-.. ....... 11 ........... .. ,---.,ICALCULATEUR DE I l?"'l GESTION MOTEUR I ~ I L.....- - J • ~--- iI s..,-.~ - · ., '~ · ~ '"'.()G I (1, 1 ·, I.D ~EE~ FL~UIED!EA NT 1 ~·""'" __.J J1 ,. .. I.J'(T~ 2 ~·-·· ~-~_-::::--------., I j RELAIS DE I BOlTE A I tp--. SELECTION J FUSIBLES I _ DE CUMA· I ~ABITACLE ~-- - ~SATION I 1 ·~·· f ...... ,.---- - J l .!i&K ~ CHAUFFAGE ET VENTILATION (avec climatisation). .. , FUSIBLES r-- - , BOITE A I 1 Module de commande de chauffage. I iO.I HABITACLE w w L- _J . J IOGN£ t lli«:N :---~~~~~~~~~~~~~~~~~~,~~-~---~ 5 OGNE S BK.'GN ~~= I I ~, ...... cr ... *" II II " "..". ., ....,._. I .. • • .. • .. _L ____ _l _ _ , I :;:""'oeC~~m•• I 1 I,, ..... .., !. """"'"&( fftl'~ 01 f:'.-.1• .t·-· ··- r~, CALCULATEUR I 1s;;1 I DE GESTION L __ J MOTEUR ,------ - - - --- - ----- - --- - --,BOlTE A I +AI'C oPERII I FUSIBLES I m~ ·~· · ~ · ·· rt,!! t!l IHABITACLE I .. ~~ H7 5'11 I V lvanl(II!V7 d.01!tl•09oft •o.n~rotOSW/ L_IT~~=-=-----~: ______ ~-J • • I r--r~~-~~~~--~::~~-~~:=~~~~j~~~===---· 1 o~ t:·W!l f11 hf'K~ ~ l JL~. . ::::-:~ ~ I:Z)CII'!'IIIdU ()Qn I I I I..,.........., ~ I 10) C!'l~. a.~· I I nl ;_::::. ·~~ L ~il--(.!2 lfJr-(r:!2- 1-~--- .J 1 1,2} I ............ ~oew..,... .• o • zL.J I """"''""' ~-r.-~ =====r=====~~~-l~J VT/11~ )~~ $~ 5~ FEUX DE RELAIS DE G7 ~ BROUILLARD OEGIVRAGE j m· 0 c ij m s:: m z ~ mr­ · m ~ ::0 0 c m I http://vnx.su
  • 86.
    f r-, r--,r-, r-, r-·, I I =I IJ ~L~I I l c; I t l ~~ i-t-"'":v:- - i--t~gJI ; I I I I o 1 I I I ; I ~~~"'I )> S< L-J L-;-.J L-...1 L-J ~I . I < ~ QO rn - o > lJ 00 ~ m m!;2 "' --< lJ: mO 1 "'j"' I ::l o ~ "' m ol: oil! "' r-~: o ,;:•"' :S r-~: 1 ,. I cg : ~•c~ :e!nl ~ i i<inl :!l •~~o 1 : I :a e>m ::!! g! ~ (;)m 1 "'I"' I > < ,r.n. -I ~ rn ,c.. "0z ' 0,. . r" m ~ :u $ "' ~t;: :;; ~ I : I m L_..:......J : ~ ~ ., 0 ::> a ~; i ~ ~ ~.. ~.. .. ;~~ =!!!;;~ P~!~ll) > m ---, r I I II ! II ~---J I - -@. 1! 1 I 1r -,.-, , 1,•" •~ • '· II 1L _"" J 1 X II g~ I 0,.. I "2 I J~:~~ I II ~· I ~·I " •• c:o - ! I 0 ~ ~ ·-- ;;~: I I • I J I -- L-~~~~~~ ~---· ~ ~ " ~~m oml> r<l> m 0 :;.E;;,;-1 801TE A I ~ I FUSIBLES I :I HABITACLE L- _..J r---,aotre.o I ·-~ I FUSIBLES I ~IHABITACLE L- _.J ·----------------! ~ . It .1 'ISVTNE I RD I 75 Vl/WH I ----~--11R CELILMAAJTSlDSAET lON I t'-dJl j r-t, . I:"r~r"=~ ,.~ . -r I I 14 CLIMATlSATION 75 BKIWH ...... ,, ,.~=--=-= -1CALCULATEUR ·p I WCOMMANDE DE SELECTION DE • . 2 1 'VTJWH I ~ I DEGesnoN I 1$1;!1 IMOTEUR L------.J I ~ f I RESISTANCE VEHTILATEUR REFROIOISSEMENT MOTEUR c l VTIIIU I • ~- /'(£ MOTOVENTllATEUR DE REFROIOISSEMENT f.· • VT'IIU • • I I I I ~ ... REFROIDISSEMENT MOTEUR (avec climalisation) £T COMPRESSEUR 1.5VT1!1U I I .75VTI8U 72 ~ ., r - =. =-1 CALCULATEUR OE I I7'5J I GESTlON t.IOTEUR I lS2I I L _____ J J 5VTNE J]I'<E 73Y"'"'8U , ..... EMBRAGE ., DIODE . i.. .. COMPRESSEUR 'l' CUMATlSATION .7SIIK 1.61« ~ EMBRAYAGE COMPRESSEUR m· 0 c =u m ~ m z -1 r"m "' () -1 :0 0 c m I '0" :D 0 ~ E ~ E http://vnx.su
  • 87.
    - EQUIPEMENT ELECTRIQUE-r--------------------------------, BOlTE A I ••.PC •APC I FUSIBLES L__ =---------------------- f~ ~ lr~J-J- -H-AB-rTA,C LE ~-r· u,~?:~;;~:.~~ I s • 12l .. ...., I I I I I I I I ._ __ .,... ____ ..J • '"""" COUSSIN GONFLABLE DE SECURITE (airbag) (sans airbag passager). Code couleur : ~-~--- ------~====--=-~--====== ! ~ 2 ~ I • L------- -"-""­"-.. BK : noir · BN : marron - BU : bleu - GN : vert · GY : gris - LG : vert clair - NA : nature! - OG: orange - PK : rose - RD : rouge - SR : argenl - VT : violet - WH : blanc . YE : jaune. COUSSIN GONFLABLE DE SECURITE (airbag) (avec airbag passager). .. __ r-------------------------------, BOlTE A I •APC •APC I FUSIBLES II !.!! ~ f!:l rf1_7 ,II HABrTACLE L__ ~---------------------- ~~~~-~ I ,r.-_-. .-. ,,-., -,I ~~~71::.:;~. I ~( INSTRUMENTS I ~ I I ~ I I I L-- --.J I 11VTIOQ , D'AIRBAG -,.,.... .. clu - ~c.,.... ... r-~==~~~-~-~-~-~-~-~-~-~-~-~~~-~-~-~-~-==-~-==-~_J~-~---,CALCULATEUR L_~==~~~~~~~~==~~~==~±=~~~-~~~==~_j -- •• C......,cM ..... 11VT •1- -76 - MODULE AIR BAG PASSAGER http://vnx.su
  • 88.
    r ~ ~ I r----, f.' BOlTE A VERROUILLACE CENTRALISt ~"""' ou epuis 01/97 (lous modeles). I I 20A I I G) I +PERU I FUSIBLES 1. Juj,u'a 01/97 Cmodeles a~ec ABSJ ~-- _J 2. jusqu'a 01/97 (modeles sans ABS). IO<WU . I· i 100.W 00"91< :r~ . I t OGIBU ,...•- f,l-·- .-----. .....,.... . .., ..... M}-~ dtpotte,c6(j f.F ... de I)(WWI,cc!M:tPM 13 . 1 ........,.., 'I' -· I· .. .. ··- I ,,_. ,y--- T--l -- • 2 1 .._..,...,. ··~ ··- 31 ~..,po. 3) uoceur en po- 16o I 1 BK ... 1 QK 1 WHNT •I McMw tn po- tYE.''DU 4) Mc:MI.M'tnc»- --· tiilton--- t 't'EI8K f'OUiliM · ~ -- 'r--.!.. - IWWGN 1 1 "ro8K 1vtWT ------------- ~ ~ ® r--------------,BOITEA r30 FUSIBLES 1 ) · 1 1 i$A 1 HABITACLE I I L- I .:.:-------t~ 1 00.11K 1' 00/BU 4 • r-----------------·~----~ r-·~--------------~----~ ~CS..;,rure -~~ ... r· . ~· r ~ J~· , .. ,.., •• t¢16 """""'""' I ,,._,.~ I (. ·, r:--(M !J J~rCMMrrur. de pene. oOtt paa- r· 2)-, . ·109"' 13l=..: ·- 2) Dtveti'OI.tiM 31 ...._enpo.. I : ... I d ·I•IIOrl -- v•rroul• I r ·:._ 1 Y£.11K 4 ) ..._....,.,. 1 wt-vVT "'"'""' __ 1 1 YE!liK tWH.IGN . , --.!..t IW>WT 18il( lie ~ 4) -....-.,.,­PI> ....- r----, I •APC I :~~l~S II ~~30A" I" "~" L- .J I 25171W'-4 2.0 VT.et.J : 2.5VTIBU -, • 1$VTI8U ~ .~ ' 2..~ VTIBK r----~=======~-n-----td------------y-1-: ~~r~r!JEDE l I I CONDUCTEUR o 2 3 0" !3!oJ4 I~; ~=eonoucteur -----~-·r-==-; ~.:.:::l;L-J .. ::::- MOTI!.UR Of m- LEVE·VITRE 2 5 Yf:.'VT 4) VJlre~ou- ElECTRIOUE _,. L.:.====:::::::._j COTE 2 s 8K 3) vm. ~M~tuv- tor- ____________________ c_o_N_o_u_c_r_E~~. .I 1 ,,W>WT 2 f.:~---f.sYOO -1!.1 HW>WT I LEVE.VITRES. ~ 5~s~~- --*~---TI 2svrtwH 25WH.VT I 25VTNIH - f • 25 VENT 't =!- =t I COMMANOE OE LEVE-VITRE ELECTRIOUE C6TE PASSAGER l 0,,) ­_ . . .,.. ·t.~ . _ I f. I 21 O.ocon<o 2511< ., 15Y£NT '5W>WT ··t·: ___ l~ I m t I~~:::~~~~ ~ .!1 ELECTRIOUE L_~========~__jc6TEPASSAGER m- 0 c 'U m s:: m z -i m· r m (") -i ::0 5 c m I 0'" :0 0 ~ Q) EJ ~ c http://vnx.su
  • 89.
    Condu.ite et entretien HABITACLE le curseur pour choisir Ia so-urce:: d'a.rrivec d'a.ir : recirculation ou admission d'a.ir cxtcrieur a droitc. ..,.niitir>n d'air de diriger le flux d'air vers le buste, le parc·hrisc. ou ver.; '_ ....... c·r. en deplaant le ctll'SCUI SUI les icones choisies. Positions lttl~liaWes possibles. le bouton ver.. Ia <.lroitc pour augmentcr hrtemperature, vers Ia pour Ia diminuer. Appuler sur le bouton poussoir situe sur Ia console centrale. Un lnno •m sur Je commutateur s'allume. La ventilation en circuit fenne d'eviter temporairemcnt Ia poUution ct leo !IL1UI'aisc; <Xleur;. tuguee avec les commandes de chauffage ou de climatisation. eUe pcrmet unc elevation ou un rcfroidissemem rdpide de Ia temperature. OIAUFFAGE DE LUNETIE AR.R.lERE ~c:r SUI le houton poussoir situc a droite de Ia console rentraie. Lor.que Je chauffage de Ia lunette arricre est en marche, 1c voyant de comrole est allume. Un relais interrompt automatiquement le function· oancnt du desembuage apres 10 minutes de fonctionnement. IX CLIMATISAIION (se1on equipement) Appuyu sur Jc bouton poussoir situc sur Ia console cemralc. lin tcmoin incorpore au commurateur s'nllume. Le climatiscur ne marche que si Ia ventilation est cndenchee et ;i Ia temperature est superieurc 3' '10 . PORTES VERROUILLAGE l.es pones peun·m f:trc vcrrouillccs de l'exterieUI a !'aide de Ia cle et de l'interieur en appu~ant sur It Jc~icr dt verrou de porte. La porte ronducteur nc peut ctrc vcrrouillec qu'a !'aide de Ia cle. La porte passager pelll etre ver· rouillce avant de quincr le l't:hicule en appuyanr sur le levier avant de fermer Ia porte. Verrouillage interieur de porte 1. Verrouinage • 2. Deverrouillage VERROUlllAGE CENTRAIJSE Le di~positif est commandc ex1cricurcmcm par Ia de et intcricurcmcnt en appuyant sur le lel'ier de verrou. Ce verrouilbge ne foncrionne que Jor.;quc les porte> ;ont fcnnees. Ii:VE·VITRES ELECI'RIQUES (selon equipement) Lt:i> interrupteurs som disposes sur les pones latcmle>. Lcs leve·viLre;, ne fonc· tionnem qut: lor;que lc commutarcur est main· tenu en preS~oion. Commuta/curs de leve-vitres electriques: 1. Ouverlure • 2. fermeture OlNERTIJRE DF.S VITRES ARRIERE Pour deverrouiller lt:s vitres arriere, tircr sur le levier puis Je pousser jusqu'au declic pour ouvrir a fond lcs vitrts. l'rocedcr a !' inverse pour refermer ccs vitrcs. Ouverture des vitres arriere: I. Verrouillage • 2. Deverrouilfagc http://vnx.su
  • 90.
    I -- CaracteristiquesDetaillees ROUES Pressions de gonflage {bar) Jantes· Pneumatiques• Charge moyenne (AV/AR) 4,5 J 13 (tole] 155/70 R13T 2,3/1,8 5J 13(tole) 155/65 R13 T 2,1/1,8 5 J 13 (alliage) 165/65 R13 2,1/1,8 5 J 14 (alhage) 165/60 R14 2,2/1,8 ' Selon versions ou niveaux d'equipement. PERFORMANCES RAPPORTS DE DEMUL TIPLICATION Ka sans climatisation (5 CV) Combinaison des vitesses 1" .......................... . 2' ........................ .. 3' ......................... .. 4' ..................... .. s· ......................... .. M.AR ................ .. Rapports de boite 0,3174 0,5181 0,7812 1,0526 1,3157 0,2762 ·Avec pneumatlques 165/65 R13 T. Ka avec climatisation (6 CV) oemultiplicatlon totale avec couple reducteur de 0,2785 0,0883 0.1442 0,2175 0,2931 0,3664 0,0730 Charge maximum (AV/AR) 2,512,5 2,5/2,5 2,5/2,5 2,512.5 Vitesse en kmlh pour 1 000 tr/mln' 7,3 12,9 19,8 27,3 34.1 7,1 Combinaison des vitesses Demultiplicatlon Vitesse en kmlh Rapports de boite totale avec couple reducteur de 0,2463 pour 1 000 tr/min• 1" ......................... .. 2' .......................... . 3' ......................... .. 4' .......................... . 5' ......................... .. M.AR ...... . 0,3174 0,5181 0,7812 1,0526 1,3157 0,2762 · Avec pneumatiques 165/65 R13 T. 0,0781 0,1276 0,1924 0,2592 0,3240 0,0680 CONSOMMATIONS CONVENTIONNELLES (V100 km) - Condrtions urbaines (avec chmatisation) : 8,3 (8,8). - Conditions extra-urbaines (avec climatisation) : 5,2 {5,5). -Conditions mixtes {avec chmatisabon): 6,3 {6,7). VITESSES MAXI Ka 5 CV : 153 kmlh. Ka 6 CV (avec climatisation) : 155 kmlh. EMISSIONS C02 (g/km) Ka 5 CV: 154. Ka 6 CV (avec chmatisallon) : 163. 6,6 11.4 17,5 24,1 30,1 6,5 CHAUFFAGE- VENTILATION FIL TRE A. AIR D'HABITACLE Montage d'un filtre a arr d'habitacle sur toutes les versions. Filtre en paprer multilamelle dispose au dessus de !'entree d'arr du moteur de souffler e. II est situe a droite dans le compartiment d'auvent et est accessible apres l'ouverture du couvercle de son boitrer. Penodicrte d'entretien : remplacement tous les 30 000 km. ELECTROVANNE DE REGULATION DE LA CIRCULATION DU LIQUIDE DE REFROIDISSEMENT DANS LE RADIATEUR DE CHAUFFAGE Une etectrovanne est placee sur les canalisations du radiateur de chauffage. Elle regule le flux de liquide de refrordissement chaud entre le moteur et le radiateur de chauffage. Elle est commandee par un potentiometre frxe en bout du bouton de com­mands temperature srtue sur Ia planche de bord L'electrovanne est entiere­ment ouverte lorsque Ia temperature maximum est selectionnee. A l'rnverse. elle est fermee, lorsque le bouton se trouve sur Ia posrtron frord. Dans cette position. le liquide de refroidissement est directement drrige vers le bloc-cylindres. CLIMATISATION Disponible en option ou en serie suivant versions. CIRCUIT FRIGORIFIQUE Capacite : 7 40 :t 1 0 grammes. Preconrsation : flurde frigongene R134a repondant a Ia specrfication Ford WHS-M17B19-A COMPRESSEUR Compresseur a cylindree variable, entraine depuis le vilebrequin par une courroie multiprste commune a tous les accessorres. Lubrifiant Capacite : 200 cm3. Preconrsatron : hurle synthetique nipondant a Ia spec1frcation Ford WHS­M1C231- B. Rectification de Ia quantile d'huile dans le compresseur apres remplacement d'un organe .--------------------.----------------- --- Organe remplace Compresseur (cuantrte prelevee dans l'ancren compresseu~ : - moins de 90 em .............................. , ... ,. -entre 90 em el.148 em' ................. 12 .. .. -plus de 148 em- ................................... .. Condenseur .............................................. . Evaporateur .............................................. . Deshydrateur ............................................ . Canalisalions ........................................ .. Fluide fngonfique ..................................... .. COURROIE DE COMPRESSEUR Quantile d'huile a ajouter 90cm' ajouter exactement Ia quantrte prelevee 148cm' 20cm 20cm 60cm' 60cm' 20cm' Courroie multipiste commune a tous les accessorres et entrainee depurs le vilebrequin. Type : non com11unique. Tension : assures par un gale! tendeur automatique. -78- http://vnx.su
  • 91.
    -DIVERS­FORDKa mac CAPACITESET PRECONISATIONS CARBURANT Capacite : 42 litres. Preconisation du carburant : essence sans plomb 95 RON mini. MOTEUR Lubrification Capacite theorique : 3,4 litres. Capacite pratique (avec filtre) : 3,25 litres. Preconisation: huile multigrade de viscosite SAE 10W30, 10W40, 5W40 ou 15W40 et repondant aux normes API ~G/CD ou SH/CD, ou ACEA A1-96 ou 81-96 ou Ford WSS-M2C912-A1. • Periodicite d'entretien : remplacerneDt avec le filtre tous les 15 000 km ou lous les ans. · Refroidissement Capacite : 5,4 litres. Preconisation : melange eau + antigel a 40 % (protection jusqu'a - 15•q repondant a Ia specification f.'Qrd ESD M97M49-A. Periodicite d'entretien : pas d~ ref11placement preconise mais controle du niveau tous les 15 000 km ou tous tes ans. LIQUIDE D'EMBRAYAGE ET DE FREIN Capacite : respect des reperes da niveau " MIN • et • MAX • sur le reservoir. Preconisation : liquide synthetique repondant a Ia norme Ford SAM- 6C9103-A specifications DOT 4. Periodicite d'entretien : remplacement et purge tous les 3 ans. HUILE DE BOiTE DE VITESSES MANUEUE Capacite : 2,8 litres. Preconisation : huile multigrade de viscosite SAE 75W90 repondant a Ia specification Ford WSD·M2C200-B. Periodicite d'entretien : pas de remplacement prescrit, controle du niveau tous les 3 ans. HUILE D'ASSISTANCE DE DIRECTION Capacite : 0,8 litre. Preconisation : huile de transmission ATF repondant a Ia specification Ford ESP MC2 166H. Periodicite d'entretien : pas de remplacement prescrit mais controle du niveau tous les 15 000 km. LAVE-GLACE Capacite : 4 litres. Preconisation : liquide lave-glace. COUPLES DE SERRAGES (daN.m ou m.kg) Boitier de filtre a air d'habitacle : "0,5. Bloc chauffage sur le tabfter : 0,9: Fixation du compresseur sur le carter d'huile ; 2,5. Canalisation de refrigerant : 2. Ecrous de fixation du deshydrateur : 0,6. Rxation du module d'air bag : 0,6. Conseils Pratiques EN BREF ~- Si le vehicule est equipe d'un autoradio a code, noter celui-ci avant de debrar~cher Ia batterie. La depose du bloc de chauffage necessite celle, prealable, de Ia planche de bord. La depose du combine d'instruments necessite Ia depose de nombreux elements de Ia planche de bord. Celle-d est done traitee dans ce chapitre. Pour intervenir sur le circuit frigorifique de dimatisation, il est fortement recommande de disposer d'une station de remplissage adequate et de l'utiliser en prenant soin de suivre attentivement les operations indiquees sur Ia notice. Toute intervention sur le circuit frigorifique, au cours de laquelle ce demier a ete ouvert, impose le remplacement du deshydrateur. PLANCHE DE BORD Depose-repose de la planche de bord (y compris Ia depose du combine d'instruments) DEPOSE • Debrancher Ia batterie. • Deposer les demi-coquilles de Ia colonne de direction. • Deposer !'ensemble boite a gants. • Deposer l'autoradio a l'aide d'outils classiques et le debrancher ainsi que le connecteur du commu­tateur de signal de detresse. • Deposer les vis de fixation de Ia platine de commande de chauffage et debrancher les connecteurs et cables attenants. • Deposer les 5 vis de fixation de l'encadrement de combine. • E>eclipser puis deposer l'encadre­ment de combine. • Devisser les 4 vis du combine d'instruments, debrancher les Situation des vis de fixation des demi-coquilles sous volant. Depose de Ia platine de commande de chauffage. -79- Depose de l'autoradio. http://vnx.su