ELECTRICITE
Sommaire:
• QU’ESTCEQUE L’ELECTRICITE?
• TYPES DECOURANT.
• TYPES DE SOURCES.
• LETRANSPORT ET LA DISTRIBUTION DE L’ELECTRICITE.
• TRANSFORMATION.
• INSTALLATION ELECTRIQUE.
• MATÉRIEL NÉCESSAIRE.
• FILCONDUCTEUR.
• ISOLER ET PROTEGER UNE INSTALLATION ELECTRIQUE.
• PROBLEMES D’ELECTRICITE.
• GROUPE ELECTROGENE.
• QUELQUES SYMBOLES ELECTRIQUES.
Qu’est-ce que l’électricité?
• L'électricité est une forme d'énergie. C'est un phénomène énergétique associé à la
mobilité ou au repos de particules chargées positivement ou négativement.
L’électricité est aujourd’hui utilisée pour l’éclairage, le chauffage mais aussi pour
alimenter un nombre croissant d'appareils électroniques.
• Une puissance électrique est mesurée en watts (W) et ses multiples (kW, MW, GW,
TW) tandis que qu'une quantité d'électricité produite ou consommée pendant une
période donnée est mesurée en wattheures (Wh) ou ses multiples (kWh, MWh,
GWh,TWh).
Les deux types principaux sont donc le courant continu et le courant alternatif. En général, le courant
continu se définit comme le déplacement des électrons dans un seul et même sens. Tandis que pour le
courant alternatif, ces derniers sont transférés en cycles réguliers dans les deux sens.
TYPES DE COURANT:
Quel type de courant utilise-t-on pour le
transport de l’électricité ?
C’est généralement le courant alternatif qui est utilisé
pour le transport et la distribution d’énergie. En effet,
son intensité étant limitée, il permet de transporter
l’électricité avec moins de pertes. Toutefois, le courant
continu est également utilisé pour le transport de
l’électricité sur de très longues distances ou dans le cas
de câbles sous-marins.
Le courant alternatif est généralement celui que l’on utilise dans les foyers pour l’éclairage, le chauffage,
la cuisine…, d’une fréquence de 50hz la plupart du temps. Mais le courant continu est également très présent
dans nos quotidiens. En effet, tous les objets qui fonctionnent avec une batterie ou avec des piles reposent sur
un courant de type continu. C’est le cas, donc, des ordinateurs portables, des téléphones mobiles, ou encore
des lampes de poche.
Quel courant électrique utilise-t-on au
quotidien ?
Quel est le courant le plus dangereux ?
Le courant alternatif est jugé le plus dangereux. En effet, en milieu sec, le seuil de dangerosité, c'est-
à-dire la tension de contact maximale pour 5 secondes, commence à 50 V pour le courant alternatif contre
120V pour le courant continu.
TYPES DE SOURCES:
Les énergies fossiles
● Coût réduit;
● Épuisables;
● Dépendance énergétique
(situations géopolitiques).
L’ÉLECTRICITÉ AU FIOUL
● “Mazout”, dérivée du pétrole
● Puissante, permettant de faire
des économies énergétiques (1 L ->
10 KW/heure)
● Polluante (émission de CO2,
effet de serre…)
● Épuisement des réserves
naturelles.
L’ÉLECTRICITÉ AU CHARBON
● Utilisation de chaudières (en chauffant l’eau, on
crée de la vapeur qui enclenche une turbine, qui elle-
même fait tourner un alternateur)
● Polluante (en brûlant, le charbon émet du CO2).
L’ÉNERGIE NUCLÉAIRE
● À partir de la fission de l’uranium
● Alternative propre (pas d’émission de
CO2)
● Problématiques de sécurité et de
stockage des déchets radioactifs
● Coûteuse (maintenance des centrales
nucléaires, et réacteurs de nouvelle
génération).
Les sources renouvelables
● Inépuisables;
● Disponibles quasiment en permanence;
● Indépendance énergétique.
L’énergie solaire
● Transformation de la chaleur du soleil en électricité
● prérequis nécessaires (panneaux photovoltaïques,
ondulateur et compteur)
● Électricité verte.
LA GÉOTHERMIE
● Chaleur produite par la terre (grâce au
réchauffement du soleil et la température élevée
du magma)
● Forage du sol pour récupérer cette chaleur
(par injection d’eau dans les roches chaudes, ou par
exploitation des sources d’eau chaude existantes).
L’ÉOLIEN
● À partir du vent, qui fait tourner la turbine
entraînant l’alternateur.
LA BIOMASSE
● Élimination des déchets
organiques tout en produisant de
l’électricité
● Développement des
méthaniseurs agricoles.
L’HYDROÉLECTRICITÉ
● Exploitation de la force
des marées ou des cours
d’eau.
LE TRANSPORT ET LA DISTRIBUTION DE
L’ELECTRICITE:
Le transport de l’électricité
L’électricité se transporte facilement et rapidement. Des lignes électriques livrent l’électricité depuis la centrale
électrique jusqu’aux zones de consommation. Le transport de l’électricité à l’échelle nationale est principalement
assuré en très haute tension à 400 000 volts via des lignes aériennes dites d’interconnexion, ce qui permet de limiter
les pertes énergétiques qui sont proportionnelles aux distances parcourues par le courant électrique. A l’échelle
régionale ou locale, le transport est assuré via des lignes qui, elles, peuvent être enterrées.
La distribution de
l’électricité
Le réseau de distribution
d’électricité a pour but de
desservir les consommateurs en
moyenne et en basse tension,
tout en assurant
l’acheminement et la
distribution de l'énergie
électrique depuis le point de
livraison jusqu’au client
utilisateur final, et ce
conformément aux dispositions
du contrat de la Gestion
Déléguée. L'énergie distribuée
provient de l’ONE (Office
National de l'Electricité).
Quelques distributeurs d'électricité au Maroc
VEOLIA ENVIRONNEMENT-VEOM (veolia services à
l'environnement Maroc)
Rabat - MAROC
R.A.D.E.E.T.A. (régie autonome de distribution d'eau et
d’électricité deTaza)
Taza - MAROC
TAQA MAROC (jorf lasfar energy company -jlec)
Jorf Lasfar - MAROC
R.A.D.E.E.MA (régie autonome de distribution d'eau et
d'électricité de Marrakech)
Marrakech - MAROC
AMENDIS (sté des eaux et de l'électricité du Nord)
Tanger - MAROC
AMENDIS (sté des eaux et de l'électricité du
Nord)
Tanger - MAROC
R.A.D.E.E.J. (régie autonome de distribution
d'eau et d'electricité province d’Eljadida)
El Jadida - MAROC
O.N.E.E. - BRANCHE ELECTRICITÉ (office
national de l'électricité et de l'eau potable-
branche électricité)
Casablanca - MAROC
R.A.D.E.E.L. (régie autonome de distribution
d'eau et d'électricité)
Larache - MAROC
R.A.K. (régie autonome intercommunale de
distribution d'eau & d’électricité de la prov. de
Kénitra)
Kénitra - MAROC
TRANSFORMATION:
Les électrons vont se déplacer vers d'autres noyaux en créant du
courant électrique. La production du courant continu est relayée vers un onduleur
(convertisseur) puis convertie en courant alternatif pour être compatible avec le
réseau de distribution d'électricité.
Le transformateur électrique a plusieurs fonctions : il permet d’abaisser ou
augmenter la tension du courant électrique qui traverse le réseau. Dès la centrale de
production d'électricité jusqu’au domicile du consommateur, le transport du courant
électrique se fait par des câbles de très haute, haute, moyenne puis basse tension.
Pour permettre à l'électricité de passer d’une ligne à l’autre, il est nécessaire
d’abaisser sa tension. Le transfo permet au courant électrique d'être acheminé chez
vous sans aucun danger.
Maison de transformateur
Transformateur sur poteau d’électricité
Transformateur lié à un bâtiment
INSTALLATION ELECTRIQUE:
En vertu du Code de construction, on entend par «installation électrique», toute installation de câblage
sous terre, hors-terre ou dans un bâtiment, pour la transmission d'un point à un autre de l'énergie provenant d'un
distributeur d'électricité ou de toute autre source d'alimentation, pour l'alimentation de tout appareillage
électrique, y compris la connexion du câblage à cet appareillage.
Référence aux normes :
Bien se référer à la norme marocaine NM 061-100 à 106 ( NF C 15-100) pour vos travaux
d'électricité:
Cette norme NF c 15-100 est d'abord entrée en vigueur en 1969, avant d'être transformée au fur et à
mesure des évolutions technologiques et d'une volonté toujours plus importante de sécurité. Les
dernières modifications de la loi datent de 2016.
La norme NF C 15-100 permet de s’assurer du bon fonctionnement et d’une totale sécurité en
électricité, aussi bien dans les équipements, le matériel et les matériaux.
Si, sur le fond, la création de circuits électriques répond à des paramètres logiques, que chaque schéma
électrique répond à une méthode précise, la mise en place reste complexe pour le commun des
mortels. Elle nécessite l’intervention d'électriciens professionnels.
Non seulement des travaux d’électricité "bricolés" seraient probablement synonymes de
dysfonctionnements, pouvant entraîner une consommation électrique accrue, mais ils seraient
également porteurs d'un danger certain pour l'homme et ses équipements.
Nombreux sont les incendies causés par des installations défectueuses ou rafistolées. D'où le respect
de règles de base pour une bonne installation d'électricité.
Les éléments obligatoires d'un circuit
électrique :
Un bon réseau électrique doit posséder obligatoirement :
• Un disjoncteur de branchement ou disjoncteur différentiel efficace,
• Une prise de terre de qualité qui évacue les fuites de courant vers le sol,
• Un tableau de répartition équipé en coupe-circuits ou disjoncteurs divisionnaires.
• Une installation électrique comprend également différents éléments comme un compteur,
un tableau, un délesteur, un interrupteur différentiel, ou encore un contacteur.
• Mais aussi des conducteurs en bon état et en section selon les besoins de l'habitation.
• Des raccordements électriques protégés par une gaine et/ou des baguettes rigides.
• Une sécurité renforcée dans certaines pièces comme les pièces humides (SdB, douche,
cuisine).
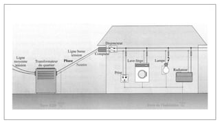
Les parties de l’installation électrique :
L’installation électrique se différencie en plusieurs parties
qui sont :
• Le compteur, qui est situé à l’extérieur du bâtiment et mesure
votre consommation.
• Le disjoncteur, placé en aval du compteur permet de couper le
courant.
• Le tableau de distribution électrique, qui répartit
l’alimentation dans tout le logement.
• Les prises et le câblage, qui sont deux éléments liés.
• Les interrupteurs, et le différentiel.
• Le délesteur, qui est intégré dans un système électrique et qui
vous permettra de réaliser des économies d’énergie.
• Le contacteur, qui est un appareillage électrotechnique qui va
établir ou interrompre le passage de courant à partir d’une
seule commande.
MATÉRIEL NÉCESSAIRE:
1. Barrette de terre
2. Câblette de terre.
3. Câble d'alimentation
électrique principal
4. Panneau de contrôle.
5. Embouts EBCP ou
fouet de raccordement
6. Disjoncteur 500mA.
7. Embouts de
câblage à collerette
isolante.
LES FILS CONDUCTEURS:
Un conducteur de phase permet de transporter le courant électrique dans une installation domestique.
• Composition du conducteur de phase:
Il est composé de trois conducteurs qui se nomment la phase, le neutre et la terre. La phase est celui
qui amène le courant dans l'installation, le neutre permet la répartition du courant, et la terre facilite
l'évacuation du courant dans le sol en cas de dysfonctionnement. Ce dernier a donc un rôle
essentiellement sécuritaire.
ISOLER ET PROTEGER UNE INSTALLATION
ELECTRIQUE:
Sectionneur
Relais thermique
Disjoncteur
Fusibles
PROBLEMES
D’ELECTRICITE:
GROUPE ELECTROGENE:
Un groupe électrogène est un appareil capable de fournir une source d’électricité de secours pour les diverses
activités requérant de l’électricité, en l’absence d’une alimentation classique au secteur. Il est largement utilisé dans
les zones victimes de coupures systématiques ou non raccordées à un réseau électrique.
Comment l’utiliser ?
Cet appareil doit absolument produire en toute
autonomie de l’électricité sans avoir besoin pour
cela d’une source d’énergie électrique. Le
carburant sera l'énergie de substitution.
L’électricité est issue d’une génératrice ou d’un
alternateur. Le moteur va entraîner un
mouvement rotatif de l’arbre d’entraînement
qui va permettre d’enclencher l’appareil.
Quand l’utiliser ?
Le groupe électrogène peut être d’appoint, c’est-à-
dire mobile et déplaçable. Dans les milieux
industriels, les modèles fixes sont par contre plus
courants. Ils viennent en secours en cas de panne
dans les stations militaires, les hôpitaux, les centres
informatiques ou encore les aéroports.
Les différents types de groupes électrogènes :
• Groupe électrogène à essence • Groupe électrogène au diesel
• Groupe électrogène insonorisé
QUELQUES SYMBOLES ELECTRIQUES:
FIN
Réalisé par:
BENNANIYesmine
CHOUIKHI Kaoutar
DOUK Ranya
EL HASSANI Basma
Encadré par:
Pr BOUAZZAOUI Hicham

Présentation sur l'électricité dans le bâtiment

  • 1.
  • 2.
    Sommaire: • QU’ESTCEQUE L’ELECTRICITE? •TYPES DECOURANT. • TYPES DE SOURCES. • LETRANSPORT ET LA DISTRIBUTION DE L’ELECTRICITE. • TRANSFORMATION. • INSTALLATION ELECTRIQUE. • MATÉRIEL NÉCESSAIRE. • FILCONDUCTEUR. • ISOLER ET PROTEGER UNE INSTALLATION ELECTRIQUE. • PROBLEMES D’ELECTRICITE. • GROUPE ELECTROGENE. • QUELQUES SYMBOLES ELECTRIQUES.
  • 3.
    Qu’est-ce que l’électricité? •L'électricité est une forme d'énergie. C'est un phénomène énergétique associé à la mobilité ou au repos de particules chargées positivement ou négativement. L’électricité est aujourd’hui utilisée pour l’éclairage, le chauffage mais aussi pour alimenter un nombre croissant d'appareils électroniques. • Une puissance électrique est mesurée en watts (W) et ses multiples (kW, MW, GW, TW) tandis que qu'une quantité d'électricité produite ou consommée pendant une période donnée est mesurée en wattheures (Wh) ou ses multiples (kWh, MWh, GWh,TWh).
  • 4.
    Les deux typesprincipaux sont donc le courant continu et le courant alternatif. En général, le courant continu se définit comme le déplacement des électrons dans un seul et même sens. Tandis que pour le courant alternatif, ces derniers sont transférés en cycles réguliers dans les deux sens. TYPES DE COURANT: Quel type de courant utilise-t-on pour le transport de l’électricité ? C’est généralement le courant alternatif qui est utilisé pour le transport et la distribution d’énergie. En effet, son intensité étant limitée, il permet de transporter l’électricité avec moins de pertes. Toutefois, le courant continu est également utilisé pour le transport de l’électricité sur de très longues distances ou dans le cas de câbles sous-marins.
  • 5.
    Le courant alternatifest généralement celui que l’on utilise dans les foyers pour l’éclairage, le chauffage, la cuisine…, d’une fréquence de 50hz la plupart du temps. Mais le courant continu est également très présent dans nos quotidiens. En effet, tous les objets qui fonctionnent avec une batterie ou avec des piles reposent sur un courant de type continu. C’est le cas, donc, des ordinateurs portables, des téléphones mobiles, ou encore des lampes de poche. Quel courant électrique utilise-t-on au quotidien ? Quel est le courant le plus dangereux ? Le courant alternatif est jugé le plus dangereux. En effet, en milieu sec, le seuil de dangerosité, c'est- à-dire la tension de contact maximale pour 5 secondes, commence à 50 V pour le courant alternatif contre 120V pour le courant continu.
  • 7.
    TYPES DE SOURCES: Lesénergies fossiles ● Coût réduit; ● Épuisables; ● Dépendance énergétique (situations géopolitiques). L’ÉLECTRICITÉ AU FIOUL ● “Mazout”, dérivée du pétrole ● Puissante, permettant de faire des économies énergétiques (1 L -> 10 KW/heure) ● Polluante (émission de CO2, effet de serre…) ● Épuisement des réserves naturelles. L’ÉLECTRICITÉ AU CHARBON ● Utilisation de chaudières (en chauffant l’eau, on crée de la vapeur qui enclenche une turbine, qui elle- même fait tourner un alternateur) ● Polluante (en brûlant, le charbon émet du CO2).
  • 8.
    L’ÉNERGIE NUCLÉAIRE ● Àpartir de la fission de l’uranium ● Alternative propre (pas d’émission de CO2) ● Problématiques de sécurité et de stockage des déchets radioactifs ● Coûteuse (maintenance des centrales nucléaires, et réacteurs de nouvelle génération). Les sources renouvelables ● Inépuisables; ● Disponibles quasiment en permanence; ● Indépendance énergétique. L’énergie solaire ● Transformation de la chaleur du soleil en électricité ● prérequis nécessaires (panneaux photovoltaïques, ondulateur et compteur) ● Électricité verte.
  • 9.
    LA GÉOTHERMIE ● Chaleurproduite par la terre (grâce au réchauffement du soleil et la température élevée du magma) ● Forage du sol pour récupérer cette chaleur (par injection d’eau dans les roches chaudes, ou par exploitation des sources d’eau chaude existantes). L’ÉOLIEN ● À partir du vent, qui fait tourner la turbine entraînant l’alternateur.
  • 10.
    LA BIOMASSE ● Éliminationdes déchets organiques tout en produisant de l’électricité ● Développement des méthaniseurs agricoles. L’HYDROÉLECTRICITÉ ● Exploitation de la force des marées ou des cours d’eau.
  • 11.
    LE TRANSPORT ETLA DISTRIBUTION DE L’ELECTRICITE: Le transport de l’électricité L’électricité se transporte facilement et rapidement. Des lignes électriques livrent l’électricité depuis la centrale électrique jusqu’aux zones de consommation. Le transport de l’électricité à l’échelle nationale est principalement assuré en très haute tension à 400 000 volts via des lignes aériennes dites d’interconnexion, ce qui permet de limiter les pertes énergétiques qui sont proportionnelles aux distances parcourues par le courant électrique. A l’échelle régionale ou locale, le transport est assuré via des lignes qui, elles, peuvent être enterrées.
  • 12.
    La distribution de l’électricité Leréseau de distribution d’électricité a pour but de desservir les consommateurs en moyenne et en basse tension, tout en assurant l’acheminement et la distribution de l'énergie électrique depuis le point de livraison jusqu’au client utilisateur final, et ce conformément aux dispositions du contrat de la Gestion Déléguée. L'énergie distribuée provient de l’ONE (Office National de l'Electricité).
  • 13.
    Quelques distributeurs d'électricitéau Maroc VEOLIA ENVIRONNEMENT-VEOM (veolia services à l'environnement Maroc) Rabat - MAROC R.A.D.E.E.T.A. (régie autonome de distribution d'eau et d’électricité deTaza) Taza - MAROC TAQA MAROC (jorf lasfar energy company -jlec) Jorf Lasfar - MAROC R.A.D.E.E.MA (régie autonome de distribution d'eau et d'électricité de Marrakech) Marrakech - MAROC AMENDIS (sté des eaux et de l'électricité du Nord) Tanger - MAROC AMENDIS (sté des eaux et de l'électricité du Nord) Tanger - MAROC R.A.D.E.E.J. (régie autonome de distribution d'eau et d'electricité province d’Eljadida) El Jadida - MAROC O.N.E.E. - BRANCHE ELECTRICITÉ (office national de l'électricité et de l'eau potable- branche électricité) Casablanca - MAROC R.A.D.E.E.L. (régie autonome de distribution d'eau et d'électricité) Larache - MAROC R.A.K. (régie autonome intercommunale de distribution d'eau & d’électricité de la prov. de Kénitra) Kénitra - MAROC
  • 14.
    TRANSFORMATION: Les électrons vontse déplacer vers d'autres noyaux en créant du courant électrique. La production du courant continu est relayée vers un onduleur (convertisseur) puis convertie en courant alternatif pour être compatible avec le réseau de distribution d'électricité. Le transformateur électrique a plusieurs fonctions : il permet d’abaisser ou augmenter la tension du courant électrique qui traverse le réseau. Dès la centrale de production d'électricité jusqu’au domicile du consommateur, le transport du courant électrique se fait par des câbles de très haute, haute, moyenne puis basse tension. Pour permettre à l'électricité de passer d’une ligne à l’autre, il est nécessaire d’abaisser sa tension. Le transfo permet au courant électrique d'être acheminé chez vous sans aucun danger.
  • 15.
    Maison de transformateur Transformateursur poteau d’électricité Transformateur lié à un bâtiment
  • 16.
    INSTALLATION ELECTRIQUE: En vertudu Code de construction, on entend par «installation électrique», toute installation de câblage sous terre, hors-terre ou dans un bâtiment, pour la transmission d'un point à un autre de l'énergie provenant d'un distributeur d'électricité ou de toute autre source d'alimentation, pour l'alimentation de tout appareillage électrique, y compris la connexion du câblage à cet appareillage.
  • 17.
    Référence aux normes: Bien se référer à la norme marocaine NM 061-100 à 106 ( NF C 15-100) pour vos travaux d'électricité: Cette norme NF c 15-100 est d'abord entrée en vigueur en 1969, avant d'être transformée au fur et à mesure des évolutions technologiques et d'une volonté toujours plus importante de sécurité. Les dernières modifications de la loi datent de 2016. La norme NF C 15-100 permet de s’assurer du bon fonctionnement et d’une totale sécurité en électricité, aussi bien dans les équipements, le matériel et les matériaux. Si, sur le fond, la création de circuits électriques répond à des paramètres logiques, que chaque schéma électrique répond à une méthode précise, la mise en place reste complexe pour le commun des mortels. Elle nécessite l’intervention d'électriciens professionnels. Non seulement des travaux d’électricité "bricolés" seraient probablement synonymes de dysfonctionnements, pouvant entraîner une consommation électrique accrue, mais ils seraient également porteurs d'un danger certain pour l'homme et ses équipements. Nombreux sont les incendies causés par des installations défectueuses ou rafistolées. D'où le respect de règles de base pour une bonne installation d'électricité.
  • 18.
    Les éléments obligatoiresd'un circuit électrique : Un bon réseau électrique doit posséder obligatoirement : • Un disjoncteur de branchement ou disjoncteur différentiel efficace, • Une prise de terre de qualité qui évacue les fuites de courant vers le sol, • Un tableau de répartition équipé en coupe-circuits ou disjoncteurs divisionnaires. • Une installation électrique comprend également différents éléments comme un compteur, un tableau, un délesteur, un interrupteur différentiel, ou encore un contacteur. • Mais aussi des conducteurs en bon état et en section selon les besoins de l'habitation. • Des raccordements électriques protégés par une gaine et/ou des baguettes rigides. • Une sécurité renforcée dans certaines pièces comme les pièces humides (SdB, douche, cuisine).
  • 19.
    Les parties del’installation électrique : L’installation électrique se différencie en plusieurs parties qui sont : • Le compteur, qui est situé à l’extérieur du bâtiment et mesure votre consommation. • Le disjoncteur, placé en aval du compteur permet de couper le courant. • Le tableau de distribution électrique, qui répartit l’alimentation dans tout le logement. • Les prises et le câblage, qui sont deux éléments liés. • Les interrupteurs, et le différentiel. • Le délesteur, qui est intégré dans un système électrique et qui vous permettra de réaliser des économies d’énergie. • Le contacteur, qui est un appareillage électrotechnique qui va établir ou interrompre le passage de courant à partir d’une seule commande.
  • 20.
    MATÉRIEL NÉCESSAIRE: 1. Barrettede terre 2. Câblette de terre. 3. Câble d'alimentation électrique principal 4. Panneau de contrôle. 5. Embouts EBCP ou fouet de raccordement 6. Disjoncteur 500mA. 7. Embouts de câblage à collerette isolante.
  • 22.
    LES FILS CONDUCTEURS: Unconducteur de phase permet de transporter le courant électrique dans une installation domestique. • Composition du conducteur de phase: Il est composé de trois conducteurs qui se nomment la phase, le neutre et la terre. La phase est celui qui amène le courant dans l'installation, le neutre permet la répartition du courant, et la terre facilite l'évacuation du courant dans le sol en cas de dysfonctionnement. Ce dernier a donc un rôle essentiellement sécuritaire.
  • 23.
    ISOLER ET PROTEGERUNE INSTALLATION ELECTRIQUE: Sectionneur Relais thermique Disjoncteur Fusibles
  • 24.
  • 25.
    GROUPE ELECTROGENE: Un groupeélectrogène est un appareil capable de fournir une source d’électricité de secours pour les diverses activités requérant de l’électricité, en l’absence d’une alimentation classique au secteur. Il est largement utilisé dans les zones victimes de coupures systématiques ou non raccordées à un réseau électrique. Comment l’utiliser ? Cet appareil doit absolument produire en toute autonomie de l’électricité sans avoir besoin pour cela d’une source d’énergie électrique. Le carburant sera l'énergie de substitution. L’électricité est issue d’une génératrice ou d’un alternateur. Le moteur va entraîner un mouvement rotatif de l’arbre d’entraînement qui va permettre d’enclencher l’appareil. Quand l’utiliser ? Le groupe électrogène peut être d’appoint, c’est-à- dire mobile et déplaçable. Dans les milieux industriels, les modèles fixes sont par contre plus courants. Ils viennent en secours en cas de panne dans les stations militaires, les hôpitaux, les centres informatiques ou encore les aéroports.
  • 26.
    Les différents typesde groupes électrogènes : • Groupe électrogène à essence • Groupe électrogène au diesel • Groupe électrogène insonorisé
  • 27.
  • 34.
    FIN Réalisé par: BENNANIYesmine CHOUIKHI Kaoutar DOUKRanya EL HASSANI Basma Encadré par: Pr BOUAZZAOUI Hicham