RUBRIQUE N°6 : TP HYDRAULIQUE SH. Page : 94
SOMMAIRE
XXIII. CIRCUIT SEQUENTIEL DE 2 VERINS AVEC REGLAGE DE PRESSION DANS LE VERIN
VERTICAL 95
XXIV. COMMANDE SEQUENTIELLE AVEC SECURITE DE POSITION ELECTRIQUE..................100
XXV. CIRCUIT SEQUENTIEL AVEC 2 VITESSES ET UNE PRESSION REDUITE.........................105
XXVI. MOTEUR HYDRAULIQUE REGLAGE DE VITESSE EN ENTREE ET EN SORTIE ..............110
113
XXVII. MOTEUR HYDRAULIQUE/ REGLAGE DE VITESSE EN DERIVATION ...............................114
XXVIII. MOTEUR HYDRAULIQUE / CIRCUIT AVEC VALVES DE PROTECTION ET DE GAVAGE
118
XXIX. COMMANDE SEQUENTIELLE D’UN VERIN ET D’UN MOTEUR ..........................................122
XXX. ACCUMULATEUR 127
XXXI. CONJONCTRICE DISJONCTRICE DANS LE CIRCUIT AVEC ACCUMULATEUR................132
XXXII. VALVE D’EQUILIBRAGE 137
XXXIII. VALVE PARACHUTE 141
Numéro de document : 02-05
RUBRIQUE N°6 : TP HYDRAULIQUE SH. Page : 95
XXIII. CIRCUIT SEQUENTIEL DE 2 VERINS AVEC REGLAGE DE PRESSION DANS LE VERIN
VERTICAL
OBJECTIF :
1. Etude et compréhension du mode de fonctionnement d’un circuit séquentiel comportant une
ligne à pression réduite
2. Réalisation du schéma
3. Essais – Mesures
DONNEES DE L’EXERCICE :
1. Construire un circuit hydraulique selon le schéma
2. Déterminer le fonctionnement de la valve d’équilibrage
3. Construire le circuit électrique selon le schéma
DESCRIPTION :
Cet exercice est dérivé du précédent avec en plus, une limitation de la pression maximale dans un
des 2 vérins.
COMPOSANTS NECESSAIRES :
DESIGNATION Qté DESIGNATION Qté
Groupe générateur de débit 1 Manomètres (N°1) 1
Limiteur de pression (N°2) 1 Clapet anti retour (N°6) 1
Valve d’équilibrage double (N°42) 1 Distributeur 4/3 (N°9) 1
Vérin avec charge suspendue (N°80) 1 Valve de séquence (N°16) 1
Réducteur de pression (N°15) 1
PROCEDURE :
1. Préparation
2. Réalisation du montage
3. Contrôle du montage
4. Réalisation de l’exercice
5. Démontage
PRECAUTION :
1. Ne pas mettre en route le groupe hydraulique avant la vérification du montage.
2. Ne pas corriger une erreur de montage lorsque le groupe hydraulique est en fonctionnement.
3. Décomprimer les circuits sous pression.
Numéro de document : 02-05
TP N°23
RUBRIQUE N°6 : TP HYDRAULIQUE SH. Page : 96
SCHEMA HYDRAULIQUE DE PRINCIPE :
La tige du vérin VA ne rentre que lorsque celle du vérin VB est arrivée en butée et que la pression
préréglée à la valeur de séquence est atteinte (exemple de réglage : 50 bar).
La pression côté tige du vérin VB est limitée à une pression inférieure à la valeur de séquence
(exemple de réglage : 30 bar).
On obtient également un mouvement séquentiel en sortie de tige du vérin VB dû au ressort de la
valve d’équilibrage VE.
Numéro de document : 02-05
TP N°23
RUBRIQUE N°6 : TP HYDRAULIQUE SH. Page : 97
DIAGRAMMES FONCTIONNELS :
Numéro de document : 02-05
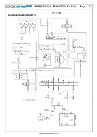
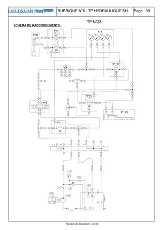
RUBRIQUE N°6 : TP HYDRAULIQUE SH. Page : 98
SCHEMA DE RACCORDEMENTS :
Numéro de document : 02-05
TP N°23
RUBRIQUE N°6 : TP HYDRAULIQUE SH. Page : 99
ESSAIS MESURES :
Reporter dans le tableau ci-dessous les valeurs des pressions relevées.
VA+ VB+ VA- VB-
M1 M2 M3 M4 M1 M2 M3 M4 M1 M2 M3 M4 M1 M2 M3 M4
COMMENTAIRES :
SCHEMA ELECTRIQUE :
Numéro de document : 02-05
TP N°23
RUBRIQUE N°6 : TP HYDRAULIQUE SH. Page : 100
XXIV. COMMANDE SEQUENTIELLE AVEC SECURITE DE POSITION ELECTRIQUE
OBJECTIF :
1. Etude et compréhension du mode de fonctionnement
2. Réalisation du schéma
3. Essais – Mesures
DONNEES DE L’EXERCICE :
1. Construire un circuit hydraulique selon le schéma
2. Déterminer le fonctionnement de la valve d’équilibrage
3. Construire le circuit électrique selon le schéma
DESCRIPTION :
Dans un circuit séquentiel hydraulique, la séquence peut être dans un certain cas de figure aléatoire.
La séquence suivante est déclenchée par une montée en pression, qui peut se produire avant
l’arrivée, en butée du premier récepteur.
Exemple : charge supplémentaire provoquée par un coincement mécanique de la machine. On peut
assurer le début de la séquence suivante par un micro contact.
COMPOSANTS NECESSAIRES :
DESIGNATION Qté DESIGNATION Qté
Groupe générateur de débit 1 Manomètres (N°1) 1
Limiteur de pression (N°2) 1 Distributeur 4/3 (N°9) 1
Valve d’équilibrage (N°42) 1 Distributeur 4/2 (N°3) 1
Vérin avec charge suspendue (N°80) 1 Valve de séquence (N°16) 1
Limiteur de débit (N°13) 1 Vérin horizontal (N°24) 1
PROCEDURE :
1. Préparation
2. Réalisation du montage
3. Contrôle du montage
4. Réalisation de l’exercice
5. Démontage
PRECAUTION :
1. Ne pas mettre en route le groupe hydraulique avant la vérification du montage.
2. Ne pas corriger une erreur de montage lorsque le groupe hydraulique est en fonctionnement.
3. Décomprimer les circuits sous pression.
Numéro de document : 02-05
TP N°24
TP N°24
RUBRIQUE N°6 : TP HYDRAULIQUE SH. Page : 101
SCHEMA HYDRAULIQUE DE PRINCIPE :
Le limiteur de débit LD est prévu pour créer une pression parasite afin de simuler un coincement de la
machine en cours de la sortie de tige du vérin VA.
Si la tige du vérin VA n’a pas atteint le fin de course a3, le débit d’huile passant par la séquence VS
sera évacué au réservoir à travers le distributeur D2.
Numéro de document : 02-05
RUBRIQUE N°6 : TP HYDRAULIQUE SH. Page : 102
DIAGRAMMES FONCTIONNELS :
Numéro de document : 02-05
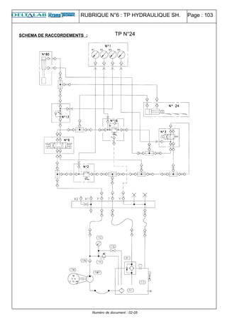
RUBRIQUE N°6 : TP HYDRAULIQUE SH. Page : 103
SCHEMA DE RACCORDEMENTS :
Numéro de document : 02-05
TP N°24
RUBRIQUE N°6 : TP HYDRAULIQUE SH. Page : 104
ESSAIS MESURES :
Reporter dans le tableau ci-dessous les valeurs des pressions relevées.
VA+ VB+ VA- VB-
M1 M2 M3 M4 M1 M2 M3 M4 M1 M2 M3 M4 M1 M2 M3 M4
COMMENTAIRES :
SCHEMA ELECTRIQUE :
Numéro de document : 02-05
TP N°24
RUBRIQUE N°6 : TP HYDRAULIQUE SH. Page : 105
XXV. CIRCUIT SEQUENTIEL AVEC 2 VITESSES ET UNE PRESSION REDUITE
OBJECTIF :
1. Etude et compréhension du mode de fonctionnement d’un circuit particulier
2. Réalisation du schéma
3. Essais – Mesures
DONNEES DE L’EXERCICE :
1. Construire un circuit hydraulique selon le schéma
2. Déterminer le fonctionnement de la valve d’équilibrage
3. Construire le circuit électrique selon le schéma
DESCRIPTION :
Cet exercice permet de résumer la commande séquentielle hydraulique déclenchée par la pression et
la commande séquentielle, fonction de la course. (un changement de la vitesse au cours de la sortie
du vérin est également une commande séquentielle).
COMPOSANTS NECESSAIRES :
DESIGNATION Qté DESIGNATION Qté
Groupe générateur de débit 1 Manomètres (N°1) 1
Limiteur de pression (N°2) 1 Distributeur 4/3 (N°7) 1
Valve d’équilibrage double (N°42) 1 Distributeur 4/2 (N°3) 1
Vérin avec charge suspendue (N°80) 1 Valve de séquence (N°16) 1
Réducteur de pression (N°15) 1 Régulateur de débit (N°14) 1
Clapet anti retour (N°6) 1 Vérin horizontal (N°24) 1
PROCEDURE :
1. Préparation
2. Réalisation du montage
3. Contrôle du montage
4. Réalisation de l’exercice
5. Démontage
PRECAUTION :
1. Ne pas mettre en route le groupe hydraulique avant la vérification du montage.
2. Ne pas corriger une erreur de montage lorsque le groupe hydraulique est en fonctionnement.
3. Décomprimer les circuits sous pression.
Numéro de document : 02-05
TP N°25
TP N°25
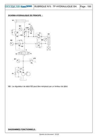
RUBRIQUE N°6 : TP HYDRAULIQUE SH. Page : 106
SCHEMA HYDRAULIQUE DE PRINCIPE :
NB : Le régulateur de débit RD peut être remplacé par un limiteur de débit.
DIAGRAMMES FONCTIONNELS :
Numéro de document : 02-05
RUBRIQUE N°6 : TP HYDRAULIQUE SH. Page : 107
Numéro de document : 02-05
RUBRIQUE N°6 : TP HYDRAULIQUE SH. Page : 108
SCHEMA DE RACCORDEMENTS :
Numéro de document : 02-05
TP N°25
RUBRIQUE N°6 : TP HYDRAULIQUE SH. Page : 109
ESSAIS MESURES :
Reporter dans le tableau ci-dessous les valeurs des pressions relevées.
VA+ RAPIDE VA+ LENT VB+ VA- VB-
M1 M2 M3 M4 M1 M2 M3 M4 M1 M2 M3 M4 M1 M2 M3 M4 M1 M2 M3 M4
COMMENTAIRES :
SCHEMA ELECTRIQUE :
Numéro de document : 02-05
TP N°25
RUBRIQUE N°6 : TP HYDRAULIQUE SH. Page : 110
XXVI. MOTEUR HYDRAULIQUE REGLAGE DE VITESSE EN ENTREE ET EN SORTIE
OBJECTIF :
1. Etude et compréhension du mode de fonctionnement du moteur hydraulique
2. Réalisation du schéma
3. Essais – Mesures
DONNEES DE L’EXERCICE :
1. Construire un circuit hydraulique selon le schéma
2. Déterminer le fonctionnement de la valve d’équilibrage
3. Construire le circuit électrique selon le schéma
DESCRIPTION :
Le moteur hydraulique a pour fonction de transformer une énergie hydraulique utilisable sous la forme
d’un mouvement rotatif continu. La régulation de la vitesse peut être effectuée de différentes
manières. L’un des moyens proposés dans l’exercice, est la régulation par 2 limiteurs de débit
unidirectionnels montés tête bêche.
COMPOSANTS NECESSAIRES :
DESIGNATION Qté DESIGNATION Qté
Groupe générateur de débit 1 Manomètres (N°1) 1
Limiteur de pression (N°2) 1 Distributeur 4/3 (N°9) 1
Moteur hydraulique (N°23) 1 Limiteur de débit double (N°12) 1
PROCEDURE :
1. Préparation
2. Réalisation du montage
3. Contrôle du montage
4. Réalisation de l’exercice
5. Démontage
PRECAUTION :
1. Ne pas mettre en route le groupe hydraulique avant la vérification du montage.
2. Ne pas corriger une erreur de montage lorsque le groupe hydraulique est en fonctionnement.
3. Décomprimer les circuits sous pression.
Numéro de document : 02-05
TP N°26
TP N°26
RUBRIQUE N°6 : TP HYDRAULIQUE SH. Page : 111
SCHEMA HYDRAULIQUE DE PRINCIPE :
Groupe hydraulique
Les limiteurs de débit LD1 et LD2 permettent de régler indépendamment les deux sens de rotation du
moteur hydraulique MH.
Toutefois le limiteur de débit LD2 permet une bien meilleure régulation au cas ou la charge entraînée
par le moteur a une inertie importante. Le montage préconisé dans ce cas sera de déplacer LD1 sur
la ligne opposée et dans le même sens que LD2.
Numéro de document : 02-05
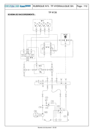
RUBRIQUE N°6 : TP HYDRAULIQUE SH. Page : 112
SCHEMA DE RACCORDEMENTS :
Numéro de document : 02-05
TP N°26
RUBRIQUE N°6 : TP HYDRAULIQUE SH. Page : 113
ESSAIS MESURES :
Reporter dans le tableau ci-dessous les valeurs des pressions relevées.
ETAT DES SOLENOIDES
AU REPOS Y1 Y2
M1 M2 M3 M4 M1 M2 M3 M4 M1 M2 M3 M4
COMMENTAIRES :
SCHEMA ELECTRIQUE :
Numéro de document : 02-05
TP N°26
RUBRIQUE N°6 : TP HYDRAULIQUE SH. Page : 114
XXVII. MOTEUR HYDRAULIQUE/ REGLAGE DE VITESSE EN DERIVATION
OBJECTIF :
1. Etude et compréhension du mode de fonctionnement
2. Réalisation du schéma
3. Essais – Mesures
DONNEES DE L’EXERCICE :
1. Construire un circuit hydraulique selon le schéma
2. Déterminer le fonctionnement de la valve d’équilibrage
3. Construire le circuit électrique selon le schéma
DESCRIPTION :
Dans le cas d’entraînement des charges résistantes (non inertielles), et dans le but d’améliorer le
bilan énergétique (peu de laminage), un réglage de vitesse en dérivation du moteur hydraulique est
propice.
COMPOSANTS NECESSAIRES :
DESIGNATION Qté DESIGNATION Qté
Groupe générateur de débit 1 Manomètres (N°1) 1
Limiteur de pression (N°2) 1 Distributeur 4/3 (N°9) 1
Moteur hydraulique (N°23) 1 Limiteur de débit (N°14) 1
Valve de séquence (N°16) 1
PROCEDURE :
1. Préparation
2. Réalisation du montage
3. Contrôle du montage
4. Réalisation de l’exercice
5. Démontage
PRECAUTION :
1. Ne pas mettre en route le groupe hydraulique avant la vérification du montage.
2. Ne pas corriger une erreur de montage lorsque le groupe hydraulique est en fonctionnement.
3. Décomprimer les circuits sous pression.
Numéro de document : 02-05
TP N°27
TP N°27
RUBRIQUE N°6 : TP HYDRAULIQUE SH. Page : 115
SCHEMA HYDRAULIQUE DE PRINCIPE :
Groupe hydraulique
L’utilisation d’un régulateur de débit est préconisé, car avec les charges différentes (pressions
différentes), la vitesse sera constante.
Utiliser la valve de séquence VS en tant que charge de retenue variable.
Recommencer le même exercice en remplaçant le régulateur de débit par un limiteur de débit.
Numéro de document : 02-05
RUBRIQUE N°6 : TP HYDRAULIQUE SH. Page : 116
SCHEMA DE RACCORDEMNTS :
Numéro de document : 02-05
TP N°27
RUBRIQUE N°6 : TP HYDRAULIQUE SH. Page : 117
ESSAIS MESURES :
Reporter dans le tableau ci-dessous les valeurs des pressions relevées.
ETAT DES SOLENOIDES
AU REPOS Y1 Y2
M1 M2 M3 M4 M1 M2 M3 M4 M1 M2 M3 M4
COMMENTAIRES :
SCHEMA ELECTRIQUE :
Numéro de document : 02-05
TP N°27
RUBRIQUE N°6 : TP HYDRAULIQUE SH. Page : 118
XXVIII. MOTEUR HYDRAULIQUE / CIRCUIT AVEC VALVES DE PROTECTION ET DE GAVAGE
OBJECTIF :
1. Etude et compréhension du mode de fonctionnement d’un circuit comportant les valves de
protection et de gavage
2. Réalisation du schéma
3. Essais – Mesures
DONNEES DE L’EXERCICE :
1. Construire un circuit hydraulique selon le schéma
2. Déterminer le fonctionnement de la valve d’équilibrage
3. Construire le circuit électrique selon le schéma
DESCRIPTION :
Une installation comprenant une charge inertielle entraînée par le moteur hydraulique doit comporter
des organes de protection du moteur. En effet, lorsque le distributeur est désexcité, il peut se
produire une pointe de pression dûe à l’inertie de la charge, tentant à entraîner le moteur, qui se
comporte en pompe.
COMPOSANTS NECESSAIRES :
DESIGNATION Qté DESIGNATION Qté
Groupe générateur de débit 1 Manomètres (N°1) 1
Limiteur de pression (N°2) 1 Distributeur 4/3 (N°9) 1
Moteur hydraulique (N°23) 1 Limiteur de débit double (N°12) 1
Valve de séquence (N°16) 1 Clapet anti retour (N°6) 1
Clapet anti retour (N°5) 1
PROCEDURE :
1. Préparation
2. Réalisation du montage
3. Contrôle du montage
4. Réalisation de l’exercice
5. Démontage
PRECAUTION :
1. Ne pas mettre en route le groupe hydraulique avant la vérification du montage.
2. Ne pas corriger une erreur de montage lorsque le groupe hydraulique est en fonctionnement.
3. Décomprimer les circuits sous pression.
Numéro de document : 02-05
TP N°28
TP N°28
RUBRIQUE N°6 : TP HYDRAULIQUE SH. Page : 119
SCHEMA HYDRAULIQUE DE PRINCIPE :
Groupe hydraulique
La valve de séquence est utilisée dans l’exercice en tant que valve de protection de surpressions
LP2.
Le clapet CA3 crée la pression nécessaire pour le gavage du moteur.
Numéro de document : 02-05
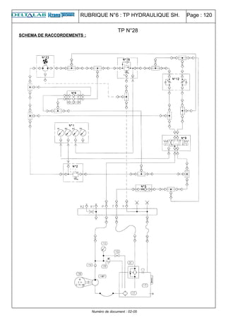
RUBRIQUE N°6 : TP HYDRAULIQUE SH. Page : 120
SCHEMA DE RACCORDEMENTS :
Numéro de document : 02-05
TP N°28
RUBRIQUE N°6 : TP HYDRAULIQUE SH. Page : 121
ESSAIS MESURES :
Reporter dans le tableau ci-dessous les valeurs des pressions relevées.
ETAT DES SOLENOIDES
AU REPOS Y1 Y2
M1 M2 M3 M4 M1 M2 M3 M4 M1 M2 M3 M4
COMMENTAIRES :
SCHEMA ELECTRIQUE :
Numéro de document : 02-05
TP N°28
RUBRIQUE N°6 : TP HYDRAULIQUE SH. Page : 122
XXIX. COMMANDE SEQUENTIELLE D’UN VERIN ET D’UN MOTEUR
OBJECTIF :
1. Etude et compréhension du mode de fonctionnement d’une commande séquentielle
particulière
2. Réalisation du schéma
3. Essais – Mesures
DONNEES DE L’EXERCICE :
1. Construire un circuit hydraulique selon le schéma
2. Déterminer le fonctionnement de la valve de séquence
3. Construire le circuit électrique selon le schéma
DESCRIPTION :
Cet exercice permet d’élargir les connaissances sur les commandes séquentielles.
Exemple d’application : serrage d’étau avant perçage.
COMPOSANTS NECESSAIRES :
DESIGNATION Qté DESIGNATION Qté
Groupe générateur de débit 1 Manomètres (N°1) 1
Limiteur de pression (N°2) 1 Distributeur 4/3 (N°9) 1
Moteur hydraulique (N°23) 1 Vérin horizontal (N°24) 1
Valve de séquence (N°16) 1
PROCEDURE :
1. Préparation
2. Réalisation du montage
3. Contrôle du montage
4. Réalisation de l’exercice
5. Démontage
PRECAUTION :
1. Ne pas mettre en route le groupe hydraulique avant la vérification du montage.
2. Ne pas corriger une erreur de montage lorsque le groupe hydraulique est en fonctionnement.
3. Décomprimer les circuits sous pression.
Numéro de document : 02-05
TP N°29
RUBRIQUE N°6 : TP HYDRAULIQUE SH. Page : 123
SCHEMA HYDRAULIQUE DE PRINCIPE :
Il n’est pas nécessaire de raccorder le drain du moteur hydraulique, compte tenu qu’il n’y a pas de
risque de surpression sur le joint de l’arbre moteur.
Numéro de document : 02-05
TP N°29
RUBRIQUE N°6 : TP HYDRAULIQUE SH. Page : 124
DIAGRAMMES FONCTIONNELS :
Numéro de document : 02-05
RUBRIQUE N°6 : TP HYDRAULIQUE SH. Page : 125
ESSAIS MESURES :
Reporter dans le tableau ci-dessous les valeurs des pressions relevées.
ETAPE 1 ETAPE 2 ETAPE 3
M1 M2 M3 M4 M1 M2 M3 M4 M1 M2 M3 M4
COMMENTAIRES :
SCHEMA ELECTRIQUE :
Numéro de document : 02-05
TP N°29
RUBRIQUE N°6 : TP HYDRAULIQUE SH. Page : 126
SCHEMA DE RACCORDEMENTS :
Numéro de document : 02-05
TP N°29
RUBRIQUE N°6 : TP HYDRAULIQUE SH. Page : 127
XXX. ACCUMULATEUR
OBJECTIF :
1. Etude et compréhension du mode de fonctionnement de l’accumulateur
2. Réalisation du schéma
3. Essais – Mesures
DONNEES DE L’EXERCICE :
1. Construire un circuit hydraulique selon le schéma
2. Déterminer le fonctionnement de la valve d’équilibrage
3. Construire le circuit électrique selon le schéma
DESCRIPTION :
Dans l’exercice proposé, l’accumulateur a pour rôle la réservé d’énergie. Il permet en effet, de tenir
immédiatement disponible une réserve d’huile sous pression. On peu ainsi utiliser au cours d’un
cycle, dans u temps très court, une énergie importante accumulée par un pompe de faible cylindrée
dans les périodes de non consommation.
Exemple : machines automatiques, dispositif de serrage pour machines outils, freinage ou débrayage
de véhicules …
COMPOSANTS NECESSAIRES :
DESIGNATION Qté DESIGNATION Qté
Groupe générateur de débit 1 Manomètres (N°1) 1
Limiteur de pression (N°2) 1 Distributeur 4/3 (N°7) 1
Moteur hydraulique (N°23) 1 Vérin horizontal (N°24) 1
Clapet anti retour (N°6) 1 Distributeur 4/2 (N°3) 1
Limiteur de débit (N°13) 1 Accumulateur (N°18) 1
Manostat (N°19) 1
PROCEDURE :
1. Préparation
2. Réalisation du montage
3. Contrôle du montage
4. Réalisation de l’exercice
5. Démontage
PRECAUTION :
1. Ne pas mettre en route le groupe hydraulique avant la vérification du montage.
2. Ne pas corriger une erreur de montage lorsque le groupe hydraulique est en fonctionnement.
3. Décomprimer les circuits sous pression.
Numéro de document : 02-05
TP N°30
TP N°30
RUBRIQUE N°6 : TP HYDRAULIQUE SH. Page : 128
SCHEMA HYDRAULIQUE DE PRINCIPE :
Appareils faisant rôle de dispositifs de sécurité de l’accumulateur :
M3 – Manomètre,
R3 – Valve de vidange,
R2 – Robinet permettant d’isoler l’accumulateur par rapport au reste du circuit,
LP3- Limiteur de pression à action directe (ce composant ne fait pas partie des modules compris dans
le banc).
Descriptif : Lorsque la pression dans le circuit a atteint la pression de réglage du manostat (M) (ex :
60 bar), ce dernier doit assurer la désexcitation du distributeur (D2), de manière à éviter le laminage.
En pratique le manostat agit sur le contacteur de démarrage du moteur.
DIAGRAMMES FONCTIONNELS :
Numéro de document : 02-05
R3
RUBRIQUE N°6 : TP HYDRAULIQUE SH. Page : 129
Numéro de document : 02-05
RUBRIQUE N°6 : TP HYDRAULIQUE SH. Page : 130
SCHEMA DE RACCORDEMENTS :
(1 ): t é p rise d e p re s s io n
(2 ): t é p rise d e ra c c o rd e m e n t
Numéro de document : 02-05
TP N°30
RUBRIQUE N°6 : TP HYDRAULIQUE SH. Page : 131
ESSAIS MESURES :
Reporter dans le tableau ci-dessous les valeurs des pressions relevées.
ETAPE 1 ETAPE 2 ETAPE 3 ETAPE 4
M1 M2 M3 M4 M1 M2 M3 M4 M1 M2 M3 M4 M1 M2 M3 M4
COMMENTAIRES :
SCHEMA ELECTRIQUE :
Numéro de document : 02-05
TP N°30
RUBRIQUE N°6 : TP HYDRAULIQUE SH. Page : 132
XXXI. CONJONCTRICE DISJONCTRICE DANS LE CIRCUIT AVEC ACCUMULATEUR
OBJECTIF :
1. Etude et compréhension du mode de fonctionnement de la valve conjonctrice disjonctrice
2. Réalisation du schéma
3. Essais – Mesures
DONNEES DE L’EXERCICE :
1. Construire un circuit hydraulique selon le schéma
2. Déterminer le fonctionnement de la valve d’équilibrage
3. Construire le circuit électrique selon le schéma
DESCRIPTION :
La valve conjonctrice disjonctrice a pour fonction de décharger un circuit lorsque la pression de
pilotage est maintenue à une valeur supérieure à celle de la valve pilote. Un application typique est
de décharger le débit de la pompe dans un circuit avec accumulateur.
COMPOSANTS NECESSAIRES :
DESIGNATION Qté DESIGNATION Qté
Groupe générateur de débit 1 Manomètres (N°1) 1
Limiteur de pression (N°2) 1 Distributeur 4/3 (N°7) 1
Accumulateur (N°18) 1 Vérin horizontal (N°24) 1
Clapet anti retour (N°6) 1 Valve conjonctrice disjonctrice
(N°33)
1
PROCEDURE :
1. Préparation
2. Réalisation du montage
3. Contrôle du montage
4. Réalisation de l’exercice
5. Démontage
PRECAUTION :
1. Ne pas mettre en route le groupe hydraulique avant la vérification du montage.
2. Ne pas corriger une erreur de montage lorsque le groupe hydraulique est en fonctionnement.
3. Décomprimer les circuits sous pression.
Numéro de document : 02-05
TP N°31
RUBRIQUE N°6 : TP HYDRAULIQUE SH. Page : 133
SCHEMA HYDRAULIQUE DE PRINCIPE :
Régler la pression de disjonction inférieure à la pression du LP1 (ex.60 bar).
La pression de conjonction aura une valeur d’environ 15% inférieure (environ 52 bar).
Numéro de document : 02-05
TP N°31
RUBRIQUE N°6 : TP HYDRAULIQUE SH. Page : 134
DIAGRAMMES FONCTIONNELS :
Numéro de document : 02-05
RUBRIQUE N°6 : TP HYDRAULIQUE SH. Page : 135
SCHEMA DE RACCORDEMENTS :
(1 ): t é p rise d e p re s s io n
(2 ): t é p rise d e ra c c o rd e m e n t
Numéro de document : 02-05
TP N°31
RUBRIQUE N°6 : TP HYDRAULIQUE SH. Page : 136
ESSAIS MESURES :
Reporter dans le tableau ci-dessous les valeurs des pressions relevées.
ETAPE 1 ETAPE 2 ETAPE 3 ETAPE 4
M1 M2 M3 M1 M2 M3 M1 M2 M3 M1 M2 M3
COMMENTAIRES :
SCHEMA ELECTRIQUE :
Numéro de document : 02-05
TP N°31
RUBRIQUE N°6 : TP HYDRAULIQUE SH. Page : 137
XXXII. VALVE D’EQUILIBRAGE
OBJECTIF :
1.Etude et compréhension du mode de fonctionnement de la valve d’équilibrage
2. Réalisation du schéma
3.Essais – Mesures
DONNEES DE L’EXERCICE :
1. Construire un circuit hydraulique selon le schéma
2. Déterminer le fonctionnement de la valve d’équilibrage
3. Construire le schéma électrique
DESCRIPTION :
La valve d’équilibrage a pour fonction de contrôler la vitesse des vérins et moteurs hydrauliques
indépendamment de la charge (pour éviter l’emballement).
Elle permet également le verrouillage sans fuite d’un orifice d’utilisation et assure la fonction sécurité
contre la chute d’une charge lors de la rupture d’une canalisation.
COMPOSANTS NECESSAIRES:
DESIGNATION Qté DESIGNATION Qté
Groupe générateur de débit 1 Electrovanne 4/3 (N°8) 1
Manomètres (N°1) 2 Valve d’équilibrage (N°42) 1
Vérin (N°80) 1
Vanne ¼ tour 1
PROCEDURE :
• Préparation des composants,
• Réalisation du montage,
• Contrôle du montage,
• Réalisation de l’exercice,
• Démontage.
PRECAUTION :
• Ne pas mettre en route le groupe hydraulique avant la vérification du montage,
• Ne pas corriger une erreur de montage lorsque le groupe hydraulique est en fonctionnement.
Numéro de document : 02-05
RUBRIQUE N°6 : TP HYDRAULIQUE SH. Page : 138
SCHEMA HYDRAULIQUE DE PRINCIPE :
Numéro de document : 02-05
TP N°32
RUBRIQUE N°6 : TP HYDRAULIQUE SH. Page : 139
SCHEMA DE RACCORDEMENT :
Numéro de document : 02-05
TP N°32
RUBRIQUE N°6 : TP HYDRAULIQUE SH. Page : 140
ESSAIS MESURES :
Reporter dans le tableau ci-dessous les valeurs des pressions relevées.
ETAT DES SOLENOIDES
AU REPOS Y2-Y3 Y1-Y3
M1 M2 M3 M1 M2 M3 M1 M2 M3
Numéro de document : 02-05
TP N°32
RUBRIQUE N°6 : TP HYDRAULIQUE SH. Page : 141
XXXIII. VALVE PARACHUTE
OBJECTIF :
1.Etude et compréhension du mode de fonctionnement de la valve d’équilibrage
2. Réalisation du schéma
3.Essais – Mesures
DONNEES DE L’EXERCICE :
4.Construire un circuit hydraulique selon le schéma
5.Déterminer le fonctionnement de la valve parachute
6.Construire le circuit électrique selon le schéma
DESCRIPTION :
Le clapet piloté a pour fonction de verrouiller sans fuite, un orifice d’utilisation, même pour une durée
prolongée et d’assurer la fonction de blocage d’une charge lors de la rupture de la canalisation
principale.
COMPOSANTS NECESSAIRES :
DESIGNATION Qté DESIGNATION Qté
Groupe générateur de débit 1 Manomètres (N°1) 3
Limiteur de pression (N°2) 1 Vérin (N°80) 1
Electrovanne 4/3 (N°9) 1 Limiteur de débit simple (N°13 ou
N°12)
1
Valve parachute (N°43) 1
PROCEDURE :
1.Préparation
2.Réalisation du montage
3.Contrôle du montage
4.Réalisation de l’exercice
5.Démontage
Numéro de document : 02-05
TP N°33
TP N°33
RUBRIQUE N°6 : TP HYDRAULIQUE SH. Page : 142
PRECAUTION :
Ne pas mettre en route le groupe hydraulique avant la vérification du montage.
Ne pas corriger une erreur de montage lorsque le groupe hydraulique est en fonctionnement.
Décomprimer les circuits sous pression.
SCHEMA HYDRAULIQUE DE PRINCIPE :
Ouvrir d’abord le limiteur de débit LD complètement. Tarer la valve parachute VP de manière à ce que
le vérin se bloque en position pendant la descente. Refermer progressivement le limiteur de débit LD
pour trouver le débit qui ne provoque plus la fermeture de la valve parachute. La valve parachute se
bloque lorsque le Δp entre les orifices B et A dépasse la valeur de tarage de son ressort. Cela peut
arriver si la tuyauterie entre la valve parachute et le limiteur de débit rompe. Noter que la présence du
limiteur de débit LD est obligatoire. Dans une installation réelle, la valve parachute est montée
directement sur le corps du vérin.
Numéro de document : 02-05

Tp 23 à 33

  • 1.
    RUBRIQUE N°6 :TP HYDRAULIQUE SH. Page : 94 SOMMAIRE XXIII. CIRCUIT SEQUENTIEL DE 2 VERINS AVEC REGLAGE DE PRESSION DANS LE VERIN VERTICAL 95 XXIV. COMMANDE SEQUENTIELLE AVEC SECURITE DE POSITION ELECTRIQUE..................100 XXV. CIRCUIT SEQUENTIEL AVEC 2 VITESSES ET UNE PRESSION REDUITE.........................105 XXVI. MOTEUR HYDRAULIQUE REGLAGE DE VITESSE EN ENTREE ET EN SORTIE ..............110 113 XXVII. MOTEUR HYDRAULIQUE/ REGLAGE DE VITESSE EN DERIVATION ...............................114 XXVIII. MOTEUR HYDRAULIQUE / CIRCUIT AVEC VALVES DE PROTECTION ET DE GAVAGE 118 XXIX. COMMANDE SEQUENTIELLE D’UN VERIN ET D’UN MOTEUR ..........................................122 XXX. ACCUMULATEUR 127 XXXI. CONJONCTRICE DISJONCTRICE DANS LE CIRCUIT AVEC ACCUMULATEUR................132 XXXII. VALVE D’EQUILIBRAGE 137 XXXIII. VALVE PARACHUTE 141 Numéro de document : 02-05
  • 2.
    RUBRIQUE N°6 :TP HYDRAULIQUE SH. Page : 95 XXIII. CIRCUIT SEQUENTIEL DE 2 VERINS AVEC REGLAGE DE PRESSION DANS LE VERIN VERTICAL OBJECTIF : 1. Etude et compréhension du mode de fonctionnement d’un circuit séquentiel comportant une ligne à pression réduite 2. Réalisation du schéma 3. Essais – Mesures DONNEES DE L’EXERCICE : 1. Construire un circuit hydraulique selon le schéma 2. Déterminer le fonctionnement de la valve d’équilibrage 3. Construire le circuit électrique selon le schéma DESCRIPTION : Cet exercice est dérivé du précédent avec en plus, une limitation de la pression maximale dans un des 2 vérins. COMPOSANTS NECESSAIRES : DESIGNATION Qté DESIGNATION Qté Groupe générateur de débit 1 Manomètres (N°1) 1 Limiteur de pression (N°2) 1 Clapet anti retour (N°6) 1 Valve d’équilibrage double (N°42) 1 Distributeur 4/3 (N°9) 1 Vérin avec charge suspendue (N°80) 1 Valve de séquence (N°16) 1 Réducteur de pression (N°15) 1 PROCEDURE : 1. Préparation 2. Réalisation du montage 3. Contrôle du montage 4. Réalisation de l’exercice 5. Démontage PRECAUTION : 1. Ne pas mettre en route le groupe hydraulique avant la vérification du montage. 2. Ne pas corriger une erreur de montage lorsque le groupe hydraulique est en fonctionnement. 3. Décomprimer les circuits sous pression. Numéro de document : 02-05 TP N°23
  • 3.
    RUBRIQUE N°6 :TP HYDRAULIQUE SH. Page : 96 SCHEMA HYDRAULIQUE DE PRINCIPE : La tige du vérin VA ne rentre que lorsque celle du vérin VB est arrivée en butée et que la pression préréglée à la valeur de séquence est atteinte (exemple de réglage : 50 bar). La pression côté tige du vérin VB est limitée à une pression inférieure à la valeur de séquence (exemple de réglage : 30 bar). On obtient également un mouvement séquentiel en sortie de tige du vérin VB dû au ressort de la valve d’équilibrage VE. Numéro de document : 02-05 TP N°23
  • 4.
    RUBRIQUE N°6 :TP HYDRAULIQUE SH. Page : 97 DIAGRAMMES FONCTIONNELS : Numéro de document : 02-05
  • 5.
    RUBRIQUE N°6 :TP HYDRAULIQUE SH. Page : 98 SCHEMA DE RACCORDEMENTS : Numéro de document : 02-05 TP N°23
  • 6.
    RUBRIQUE N°6 :TP HYDRAULIQUE SH. Page : 99 ESSAIS MESURES : Reporter dans le tableau ci-dessous les valeurs des pressions relevées. VA+ VB+ VA- VB- M1 M2 M3 M4 M1 M2 M3 M4 M1 M2 M3 M4 M1 M2 M3 M4 COMMENTAIRES : SCHEMA ELECTRIQUE : Numéro de document : 02-05 TP N°23
  • 7.
    RUBRIQUE N°6 :TP HYDRAULIQUE SH. Page : 100 XXIV. COMMANDE SEQUENTIELLE AVEC SECURITE DE POSITION ELECTRIQUE OBJECTIF : 1. Etude et compréhension du mode de fonctionnement 2. Réalisation du schéma 3. Essais – Mesures DONNEES DE L’EXERCICE : 1. Construire un circuit hydraulique selon le schéma 2. Déterminer le fonctionnement de la valve d’équilibrage 3. Construire le circuit électrique selon le schéma DESCRIPTION : Dans un circuit séquentiel hydraulique, la séquence peut être dans un certain cas de figure aléatoire. La séquence suivante est déclenchée par une montée en pression, qui peut se produire avant l’arrivée, en butée du premier récepteur. Exemple : charge supplémentaire provoquée par un coincement mécanique de la machine. On peut assurer le début de la séquence suivante par un micro contact. COMPOSANTS NECESSAIRES : DESIGNATION Qté DESIGNATION Qté Groupe générateur de débit 1 Manomètres (N°1) 1 Limiteur de pression (N°2) 1 Distributeur 4/3 (N°9) 1 Valve d’équilibrage (N°42) 1 Distributeur 4/2 (N°3) 1 Vérin avec charge suspendue (N°80) 1 Valve de séquence (N°16) 1 Limiteur de débit (N°13) 1 Vérin horizontal (N°24) 1 PROCEDURE : 1. Préparation 2. Réalisation du montage 3. Contrôle du montage 4. Réalisation de l’exercice 5. Démontage PRECAUTION : 1. Ne pas mettre en route le groupe hydraulique avant la vérification du montage. 2. Ne pas corriger une erreur de montage lorsque le groupe hydraulique est en fonctionnement. 3. Décomprimer les circuits sous pression. Numéro de document : 02-05 TP N°24 TP N°24
  • 8.
    RUBRIQUE N°6 :TP HYDRAULIQUE SH. Page : 101 SCHEMA HYDRAULIQUE DE PRINCIPE : Le limiteur de débit LD est prévu pour créer une pression parasite afin de simuler un coincement de la machine en cours de la sortie de tige du vérin VA. Si la tige du vérin VA n’a pas atteint le fin de course a3, le débit d’huile passant par la séquence VS sera évacué au réservoir à travers le distributeur D2. Numéro de document : 02-05
  • 9.
    RUBRIQUE N°6 :TP HYDRAULIQUE SH. Page : 102 DIAGRAMMES FONCTIONNELS : Numéro de document : 02-05
  • 10.
    RUBRIQUE N°6 :TP HYDRAULIQUE SH. Page : 103 SCHEMA DE RACCORDEMENTS : Numéro de document : 02-05 TP N°24
  • 11.
    RUBRIQUE N°6 :TP HYDRAULIQUE SH. Page : 104 ESSAIS MESURES : Reporter dans le tableau ci-dessous les valeurs des pressions relevées. VA+ VB+ VA- VB- M1 M2 M3 M4 M1 M2 M3 M4 M1 M2 M3 M4 M1 M2 M3 M4 COMMENTAIRES : SCHEMA ELECTRIQUE : Numéro de document : 02-05 TP N°24
  • 12.
    RUBRIQUE N°6 :TP HYDRAULIQUE SH. Page : 105 XXV. CIRCUIT SEQUENTIEL AVEC 2 VITESSES ET UNE PRESSION REDUITE OBJECTIF : 1. Etude et compréhension du mode de fonctionnement d’un circuit particulier 2. Réalisation du schéma 3. Essais – Mesures DONNEES DE L’EXERCICE : 1. Construire un circuit hydraulique selon le schéma 2. Déterminer le fonctionnement de la valve d’équilibrage 3. Construire le circuit électrique selon le schéma DESCRIPTION : Cet exercice permet de résumer la commande séquentielle hydraulique déclenchée par la pression et la commande séquentielle, fonction de la course. (un changement de la vitesse au cours de la sortie du vérin est également une commande séquentielle). COMPOSANTS NECESSAIRES : DESIGNATION Qté DESIGNATION Qté Groupe générateur de débit 1 Manomètres (N°1) 1 Limiteur de pression (N°2) 1 Distributeur 4/3 (N°7) 1 Valve d’équilibrage double (N°42) 1 Distributeur 4/2 (N°3) 1 Vérin avec charge suspendue (N°80) 1 Valve de séquence (N°16) 1 Réducteur de pression (N°15) 1 Régulateur de débit (N°14) 1 Clapet anti retour (N°6) 1 Vérin horizontal (N°24) 1 PROCEDURE : 1. Préparation 2. Réalisation du montage 3. Contrôle du montage 4. Réalisation de l’exercice 5. Démontage PRECAUTION : 1. Ne pas mettre en route le groupe hydraulique avant la vérification du montage. 2. Ne pas corriger une erreur de montage lorsque le groupe hydraulique est en fonctionnement. 3. Décomprimer les circuits sous pression. Numéro de document : 02-05 TP N°25 TP N°25
  • 13.
    RUBRIQUE N°6 :TP HYDRAULIQUE SH. Page : 106 SCHEMA HYDRAULIQUE DE PRINCIPE : NB : Le régulateur de débit RD peut être remplacé par un limiteur de débit. DIAGRAMMES FONCTIONNELS : Numéro de document : 02-05
  • 14.
    RUBRIQUE N°6 :TP HYDRAULIQUE SH. Page : 107 Numéro de document : 02-05
  • 15.
    RUBRIQUE N°6 :TP HYDRAULIQUE SH. Page : 108 SCHEMA DE RACCORDEMENTS : Numéro de document : 02-05 TP N°25
  • 16.
    RUBRIQUE N°6 :TP HYDRAULIQUE SH. Page : 109 ESSAIS MESURES : Reporter dans le tableau ci-dessous les valeurs des pressions relevées. VA+ RAPIDE VA+ LENT VB+ VA- VB- M1 M2 M3 M4 M1 M2 M3 M4 M1 M2 M3 M4 M1 M2 M3 M4 M1 M2 M3 M4 COMMENTAIRES : SCHEMA ELECTRIQUE : Numéro de document : 02-05 TP N°25
  • 17.
    RUBRIQUE N°6 :TP HYDRAULIQUE SH. Page : 110 XXVI. MOTEUR HYDRAULIQUE REGLAGE DE VITESSE EN ENTREE ET EN SORTIE OBJECTIF : 1. Etude et compréhension du mode de fonctionnement du moteur hydraulique 2. Réalisation du schéma 3. Essais – Mesures DONNEES DE L’EXERCICE : 1. Construire un circuit hydraulique selon le schéma 2. Déterminer le fonctionnement de la valve d’équilibrage 3. Construire le circuit électrique selon le schéma DESCRIPTION : Le moteur hydraulique a pour fonction de transformer une énergie hydraulique utilisable sous la forme d’un mouvement rotatif continu. La régulation de la vitesse peut être effectuée de différentes manières. L’un des moyens proposés dans l’exercice, est la régulation par 2 limiteurs de débit unidirectionnels montés tête bêche. COMPOSANTS NECESSAIRES : DESIGNATION Qté DESIGNATION Qté Groupe générateur de débit 1 Manomètres (N°1) 1 Limiteur de pression (N°2) 1 Distributeur 4/3 (N°9) 1 Moteur hydraulique (N°23) 1 Limiteur de débit double (N°12) 1 PROCEDURE : 1. Préparation 2. Réalisation du montage 3. Contrôle du montage 4. Réalisation de l’exercice 5. Démontage PRECAUTION : 1. Ne pas mettre en route le groupe hydraulique avant la vérification du montage. 2. Ne pas corriger une erreur de montage lorsque le groupe hydraulique est en fonctionnement. 3. Décomprimer les circuits sous pression. Numéro de document : 02-05 TP N°26 TP N°26
  • 18.
    RUBRIQUE N°6 :TP HYDRAULIQUE SH. Page : 111 SCHEMA HYDRAULIQUE DE PRINCIPE : Groupe hydraulique Les limiteurs de débit LD1 et LD2 permettent de régler indépendamment les deux sens de rotation du moteur hydraulique MH. Toutefois le limiteur de débit LD2 permet une bien meilleure régulation au cas ou la charge entraînée par le moteur a une inertie importante. Le montage préconisé dans ce cas sera de déplacer LD1 sur la ligne opposée et dans le même sens que LD2. Numéro de document : 02-05
  • 19.
    RUBRIQUE N°6 :TP HYDRAULIQUE SH. Page : 112 SCHEMA DE RACCORDEMENTS : Numéro de document : 02-05 TP N°26
  • 20.
    RUBRIQUE N°6 :TP HYDRAULIQUE SH. Page : 113 ESSAIS MESURES : Reporter dans le tableau ci-dessous les valeurs des pressions relevées. ETAT DES SOLENOIDES AU REPOS Y1 Y2 M1 M2 M3 M4 M1 M2 M3 M4 M1 M2 M3 M4 COMMENTAIRES : SCHEMA ELECTRIQUE : Numéro de document : 02-05 TP N°26
  • 21.
    RUBRIQUE N°6 :TP HYDRAULIQUE SH. Page : 114 XXVII. MOTEUR HYDRAULIQUE/ REGLAGE DE VITESSE EN DERIVATION OBJECTIF : 1. Etude et compréhension du mode de fonctionnement 2. Réalisation du schéma 3. Essais – Mesures DONNEES DE L’EXERCICE : 1. Construire un circuit hydraulique selon le schéma 2. Déterminer le fonctionnement de la valve d’équilibrage 3. Construire le circuit électrique selon le schéma DESCRIPTION : Dans le cas d’entraînement des charges résistantes (non inertielles), et dans le but d’améliorer le bilan énergétique (peu de laminage), un réglage de vitesse en dérivation du moteur hydraulique est propice. COMPOSANTS NECESSAIRES : DESIGNATION Qté DESIGNATION Qté Groupe générateur de débit 1 Manomètres (N°1) 1 Limiteur de pression (N°2) 1 Distributeur 4/3 (N°9) 1 Moteur hydraulique (N°23) 1 Limiteur de débit (N°14) 1 Valve de séquence (N°16) 1 PROCEDURE : 1. Préparation 2. Réalisation du montage 3. Contrôle du montage 4. Réalisation de l’exercice 5. Démontage PRECAUTION : 1. Ne pas mettre en route le groupe hydraulique avant la vérification du montage. 2. Ne pas corriger une erreur de montage lorsque le groupe hydraulique est en fonctionnement. 3. Décomprimer les circuits sous pression. Numéro de document : 02-05 TP N°27 TP N°27
  • 22.
    RUBRIQUE N°6 :TP HYDRAULIQUE SH. Page : 115 SCHEMA HYDRAULIQUE DE PRINCIPE : Groupe hydraulique L’utilisation d’un régulateur de débit est préconisé, car avec les charges différentes (pressions différentes), la vitesse sera constante. Utiliser la valve de séquence VS en tant que charge de retenue variable. Recommencer le même exercice en remplaçant le régulateur de débit par un limiteur de débit. Numéro de document : 02-05
  • 23.
    RUBRIQUE N°6 :TP HYDRAULIQUE SH. Page : 116 SCHEMA DE RACCORDEMNTS : Numéro de document : 02-05 TP N°27
  • 24.
    RUBRIQUE N°6 :TP HYDRAULIQUE SH. Page : 117 ESSAIS MESURES : Reporter dans le tableau ci-dessous les valeurs des pressions relevées. ETAT DES SOLENOIDES AU REPOS Y1 Y2 M1 M2 M3 M4 M1 M2 M3 M4 M1 M2 M3 M4 COMMENTAIRES : SCHEMA ELECTRIQUE : Numéro de document : 02-05 TP N°27
  • 25.
    RUBRIQUE N°6 :TP HYDRAULIQUE SH. Page : 118 XXVIII. MOTEUR HYDRAULIQUE / CIRCUIT AVEC VALVES DE PROTECTION ET DE GAVAGE OBJECTIF : 1. Etude et compréhension du mode de fonctionnement d’un circuit comportant les valves de protection et de gavage 2. Réalisation du schéma 3. Essais – Mesures DONNEES DE L’EXERCICE : 1. Construire un circuit hydraulique selon le schéma 2. Déterminer le fonctionnement de la valve d’équilibrage 3. Construire le circuit électrique selon le schéma DESCRIPTION : Une installation comprenant une charge inertielle entraînée par le moteur hydraulique doit comporter des organes de protection du moteur. En effet, lorsque le distributeur est désexcité, il peut se produire une pointe de pression dûe à l’inertie de la charge, tentant à entraîner le moteur, qui se comporte en pompe. COMPOSANTS NECESSAIRES : DESIGNATION Qté DESIGNATION Qté Groupe générateur de débit 1 Manomètres (N°1) 1 Limiteur de pression (N°2) 1 Distributeur 4/3 (N°9) 1 Moteur hydraulique (N°23) 1 Limiteur de débit double (N°12) 1 Valve de séquence (N°16) 1 Clapet anti retour (N°6) 1 Clapet anti retour (N°5) 1 PROCEDURE : 1. Préparation 2. Réalisation du montage 3. Contrôle du montage 4. Réalisation de l’exercice 5. Démontage PRECAUTION : 1. Ne pas mettre en route le groupe hydraulique avant la vérification du montage. 2. Ne pas corriger une erreur de montage lorsque le groupe hydraulique est en fonctionnement. 3. Décomprimer les circuits sous pression. Numéro de document : 02-05 TP N°28 TP N°28
  • 26.
    RUBRIQUE N°6 :TP HYDRAULIQUE SH. Page : 119 SCHEMA HYDRAULIQUE DE PRINCIPE : Groupe hydraulique La valve de séquence est utilisée dans l’exercice en tant que valve de protection de surpressions LP2. Le clapet CA3 crée la pression nécessaire pour le gavage du moteur. Numéro de document : 02-05
  • 27.
    RUBRIQUE N°6 :TP HYDRAULIQUE SH. Page : 120 SCHEMA DE RACCORDEMENTS : Numéro de document : 02-05 TP N°28
  • 28.
    RUBRIQUE N°6 :TP HYDRAULIQUE SH. Page : 121 ESSAIS MESURES : Reporter dans le tableau ci-dessous les valeurs des pressions relevées. ETAT DES SOLENOIDES AU REPOS Y1 Y2 M1 M2 M3 M4 M1 M2 M3 M4 M1 M2 M3 M4 COMMENTAIRES : SCHEMA ELECTRIQUE : Numéro de document : 02-05 TP N°28
  • 29.
    RUBRIQUE N°6 :TP HYDRAULIQUE SH. Page : 122 XXIX. COMMANDE SEQUENTIELLE D’UN VERIN ET D’UN MOTEUR OBJECTIF : 1. Etude et compréhension du mode de fonctionnement d’une commande séquentielle particulière 2. Réalisation du schéma 3. Essais – Mesures DONNEES DE L’EXERCICE : 1. Construire un circuit hydraulique selon le schéma 2. Déterminer le fonctionnement de la valve de séquence 3. Construire le circuit électrique selon le schéma DESCRIPTION : Cet exercice permet d’élargir les connaissances sur les commandes séquentielles. Exemple d’application : serrage d’étau avant perçage. COMPOSANTS NECESSAIRES : DESIGNATION Qté DESIGNATION Qté Groupe générateur de débit 1 Manomètres (N°1) 1 Limiteur de pression (N°2) 1 Distributeur 4/3 (N°9) 1 Moteur hydraulique (N°23) 1 Vérin horizontal (N°24) 1 Valve de séquence (N°16) 1 PROCEDURE : 1. Préparation 2. Réalisation du montage 3. Contrôle du montage 4. Réalisation de l’exercice 5. Démontage PRECAUTION : 1. Ne pas mettre en route le groupe hydraulique avant la vérification du montage. 2. Ne pas corriger une erreur de montage lorsque le groupe hydraulique est en fonctionnement. 3. Décomprimer les circuits sous pression. Numéro de document : 02-05 TP N°29
  • 30.
    RUBRIQUE N°6 :TP HYDRAULIQUE SH. Page : 123 SCHEMA HYDRAULIQUE DE PRINCIPE : Il n’est pas nécessaire de raccorder le drain du moteur hydraulique, compte tenu qu’il n’y a pas de risque de surpression sur le joint de l’arbre moteur. Numéro de document : 02-05 TP N°29
  • 31.
    RUBRIQUE N°6 :TP HYDRAULIQUE SH. Page : 124 DIAGRAMMES FONCTIONNELS : Numéro de document : 02-05
  • 32.
    RUBRIQUE N°6 :TP HYDRAULIQUE SH. Page : 125 ESSAIS MESURES : Reporter dans le tableau ci-dessous les valeurs des pressions relevées. ETAPE 1 ETAPE 2 ETAPE 3 M1 M2 M3 M4 M1 M2 M3 M4 M1 M2 M3 M4 COMMENTAIRES : SCHEMA ELECTRIQUE : Numéro de document : 02-05 TP N°29
  • 33.
    RUBRIQUE N°6 :TP HYDRAULIQUE SH. Page : 126 SCHEMA DE RACCORDEMENTS : Numéro de document : 02-05 TP N°29
  • 34.
    RUBRIQUE N°6 :TP HYDRAULIQUE SH. Page : 127 XXX. ACCUMULATEUR OBJECTIF : 1. Etude et compréhension du mode de fonctionnement de l’accumulateur 2. Réalisation du schéma 3. Essais – Mesures DONNEES DE L’EXERCICE : 1. Construire un circuit hydraulique selon le schéma 2. Déterminer le fonctionnement de la valve d’équilibrage 3. Construire le circuit électrique selon le schéma DESCRIPTION : Dans l’exercice proposé, l’accumulateur a pour rôle la réservé d’énergie. Il permet en effet, de tenir immédiatement disponible une réserve d’huile sous pression. On peu ainsi utiliser au cours d’un cycle, dans u temps très court, une énergie importante accumulée par un pompe de faible cylindrée dans les périodes de non consommation. Exemple : machines automatiques, dispositif de serrage pour machines outils, freinage ou débrayage de véhicules … COMPOSANTS NECESSAIRES : DESIGNATION Qté DESIGNATION Qté Groupe générateur de débit 1 Manomètres (N°1) 1 Limiteur de pression (N°2) 1 Distributeur 4/3 (N°7) 1 Moteur hydraulique (N°23) 1 Vérin horizontal (N°24) 1 Clapet anti retour (N°6) 1 Distributeur 4/2 (N°3) 1 Limiteur de débit (N°13) 1 Accumulateur (N°18) 1 Manostat (N°19) 1 PROCEDURE : 1. Préparation 2. Réalisation du montage 3. Contrôle du montage 4. Réalisation de l’exercice 5. Démontage PRECAUTION : 1. Ne pas mettre en route le groupe hydraulique avant la vérification du montage. 2. Ne pas corriger une erreur de montage lorsque le groupe hydraulique est en fonctionnement. 3. Décomprimer les circuits sous pression. Numéro de document : 02-05 TP N°30 TP N°30
  • 35.
    RUBRIQUE N°6 :TP HYDRAULIQUE SH. Page : 128 SCHEMA HYDRAULIQUE DE PRINCIPE : Appareils faisant rôle de dispositifs de sécurité de l’accumulateur : M3 – Manomètre, R3 – Valve de vidange, R2 – Robinet permettant d’isoler l’accumulateur par rapport au reste du circuit, LP3- Limiteur de pression à action directe (ce composant ne fait pas partie des modules compris dans le banc). Descriptif : Lorsque la pression dans le circuit a atteint la pression de réglage du manostat (M) (ex : 60 bar), ce dernier doit assurer la désexcitation du distributeur (D2), de manière à éviter le laminage. En pratique le manostat agit sur le contacteur de démarrage du moteur. DIAGRAMMES FONCTIONNELS : Numéro de document : 02-05 R3
  • 36.
    RUBRIQUE N°6 :TP HYDRAULIQUE SH. Page : 129 Numéro de document : 02-05
  • 37.
    RUBRIQUE N°6 :TP HYDRAULIQUE SH. Page : 130 SCHEMA DE RACCORDEMENTS : (1 ): t é p rise d e p re s s io n (2 ): t é p rise d e ra c c o rd e m e n t Numéro de document : 02-05 TP N°30
  • 38.
    RUBRIQUE N°6 :TP HYDRAULIQUE SH. Page : 131 ESSAIS MESURES : Reporter dans le tableau ci-dessous les valeurs des pressions relevées. ETAPE 1 ETAPE 2 ETAPE 3 ETAPE 4 M1 M2 M3 M4 M1 M2 M3 M4 M1 M2 M3 M4 M1 M2 M3 M4 COMMENTAIRES : SCHEMA ELECTRIQUE : Numéro de document : 02-05 TP N°30
  • 39.
    RUBRIQUE N°6 :TP HYDRAULIQUE SH. Page : 132 XXXI. CONJONCTRICE DISJONCTRICE DANS LE CIRCUIT AVEC ACCUMULATEUR OBJECTIF : 1. Etude et compréhension du mode de fonctionnement de la valve conjonctrice disjonctrice 2. Réalisation du schéma 3. Essais – Mesures DONNEES DE L’EXERCICE : 1. Construire un circuit hydraulique selon le schéma 2. Déterminer le fonctionnement de la valve d’équilibrage 3. Construire le circuit électrique selon le schéma DESCRIPTION : La valve conjonctrice disjonctrice a pour fonction de décharger un circuit lorsque la pression de pilotage est maintenue à une valeur supérieure à celle de la valve pilote. Un application typique est de décharger le débit de la pompe dans un circuit avec accumulateur. COMPOSANTS NECESSAIRES : DESIGNATION Qté DESIGNATION Qté Groupe générateur de débit 1 Manomètres (N°1) 1 Limiteur de pression (N°2) 1 Distributeur 4/3 (N°7) 1 Accumulateur (N°18) 1 Vérin horizontal (N°24) 1 Clapet anti retour (N°6) 1 Valve conjonctrice disjonctrice (N°33) 1 PROCEDURE : 1. Préparation 2. Réalisation du montage 3. Contrôle du montage 4. Réalisation de l’exercice 5. Démontage PRECAUTION : 1. Ne pas mettre en route le groupe hydraulique avant la vérification du montage. 2. Ne pas corriger une erreur de montage lorsque le groupe hydraulique est en fonctionnement. 3. Décomprimer les circuits sous pression. Numéro de document : 02-05 TP N°31
  • 40.
    RUBRIQUE N°6 :TP HYDRAULIQUE SH. Page : 133 SCHEMA HYDRAULIQUE DE PRINCIPE : Régler la pression de disjonction inférieure à la pression du LP1 (ex.60 bar). La pression de conjonction aura une valeur d’environ 15% inférieure (environ 52 bar). Numéro de document : 02-05 TP N°31
  • 41.
    RUBRIQUE N°6 :TP HYDRAULIQUE SH. Page : 134 DIAGRAMMES FONCTIONNELS : Numéro de document : 02-05
  • 42.
    RUBRIQUE N°6 :TP HYDRAULIQUE SH. Page : 135 SCHEMA DE RACCORDEMENTS : (1 ): t é p rise d e p re s s io n (2 ): t é p rise d e ra c c o rd e m e n t Numéro de document : 02-05 TP N°31
  • 43.
    RUBRIQUE N°6 :TP HYDRAULIQUE SH. Page : 136 ESSAIS MESURES : Reporter dans le tableau ci-dessous les valeurs des pressions relevées. ETAPE 1 ETAPE 2 ETAPE 3 ETAPE 4 M1 M2 M3 M1 M2 M3 M1 M2 M3 M1 M2 M3 COMMENTAIRES : SCHEMA ELECTRIQUE : Numéro de document : 02-05 TP N°31
  • 44.
    RUBRIQUE N°6 :TP HYDRAULIQUE SH. Page : 137 XXXII. VALVE D’EQUILIBRAGE OBJECTIF : 1.Etude et compréhension du mode de fonctionnement de la valve d’équilibrage 2. Réalisation du schéma 3.Essais – Mesures DONNEES DE L’EXERCICE : 1. Construire un circuit hydraulique selon le schéma 2. Déterminer le fonctionnement de la valve d’équilibrage 3. Construire le schéma électrique DESCRIPTION : La valve d’équilibrage a pour fonction de contrôler la vitesse des vérins et moteurs hydrauliques indépendamment de la charge (pour éviter l’emballement). Elle permet également le verrouillage sans fuite d’un orifice d’utilisation et assure la fonction sécurité contre la chute d’une charge lors de la rupture d’une canalisation. COMPOSANTS NECESSAIRES: DESIGNATION Qté DESIGNATION Qté Groupe générateur de débit 1 Electrovanne 4/3 (N°8) 1 Manomètres (N°1) 2 Valve d’équilibrage (N°42) 1 Vérin (N°80) 1 Vanne ¼ tour 1 PROCEDURE : • Préparation des composants, • Réalisation du montage, • Contrôle du montage, • Réalisation de l’exercice, • Démontage. PRECAUTION : • Ne pas mettre en route le groupe hydraulique avant la vérification du montage, • Ne pas corriger une erreur de montage lorsque le groupe hydraulique est en fonctionnement. Numéro de document : 02-05
  • 45.
    RUBRIQUE N°6 :TP HYDRAULIQUE SH. Page : 138 SCHEMA HYDRAULIQUE DE PRINCIPE : Numéro de document : 02-05 TP N°32
  • 46.
    RUBRIQUE N°6 :TP HYDRAULIQUE SH. Page : 139 SCHEMA DE RACCORDEMENT : Numéro de document : 02-05 TP N°32
  • 47.
    RUBRIQUE N°6 :TP HYDRAULIQUE SH. Page : 140 ESSAIS MESURES : Reporter dans le tableau ci-dessous les valeurs des pressions relevées. ETAT DES SOLENOIDES AU REPOS Y2-Y3 Y1-Y3 M1 M2 M3 M1 M2 M3 M1 M2 M3 Numéro de document : 02-05 TP N°32
  • 48.
    RUBRIQUE N°6 :TP HYDRAULIQUE SH. Page : 141 XXXIII. VALVE PARACHUTE OBJECTIF : 1.Etude et compréhension du mode de fonctionnement de la valve d’équilibrage 2. Réalisation du schéma 3.Essais – Mesures DONNEES DE L’EXERCICE : 4.Construire un circuit hydraulique selon le schéma 5.Déterminer le fonctionnement de la valve parachute 6.Construire le circuit électrique selon le schéma DESCRIPTION : Le clapet piloté a pour fonction de verrouiller sans fuite, un orifice d’utilisation, même pour une durée prolongée et d’assurer la fonction de blocage d’une charge lors de la rupture de la canalisation principale. COMPOSANTS NECESSAIRES : DESIGNATION Qté DESIGNATION Qté Groupe générateur de débit 1 Manomètres (N°1) 3 Limiteur de pression (N°2) 1 Vérin (N°80) 1 Electrovanne 4/3 (N°9) 1 Limiteur de débit simple (N°13 ou N°12) 1 Valve parachute (N°43) 1 PROCEDURE : 1.Préparation 2.Réalisation du montage 3.Contrôle du montage 4.Réalisation de l’exercice 5.Démontage Numéro de document : 02-05 TP N°33 TP N°33
  • 49.
    RUBRIQUE N°6 :TP HYDRAULIQUE SH. Page : 142 PRECAUTION : Ne pas mettre en route le groupe hydraulique avant la vérification du montage. Ne pas corriger une erreur de montage lorsque le groupe hydraulique est en fonctionnement. Décomprimer les circuits sous pression. SCHEMA HYDRAULIQUE DE PRINCIPE : Ouvrir d’abord le limiteur de débit LD complètement. Tarer la valve parachute VP de manière à ce que le vérin se bloque en position pendant la descente. Refermer progressivement le limiteur de débit LD pour trouver le débit qui ne provoque plus la fermeture de la valve parachute. La valve parachute se bloque lorsque le Δp entre les orifices B et A dépasse la valeur de tarage de son ressort. Cela peut arriver si la tuyauterie entre la valve parachute et le limiteur de débit rompe. Noter que la présence du limiteur de débit LD est obligatoire. Dans une installation réelle, la valve parachute est montée directement sur le corps du vérin. Numéro de document : 02-05