Les circuits hydrauliques
Page 1
LES CIRCUITS HYDRAULIQUES
Méthodologie des circuits
voir cours : dessin technique, les schémas de câblage.
Le groupe générateur de pression
Il a pour objectifs la transformation
d'une énergie primaire (électrique en
général) en une énergie secondaire
hydraulique et la transmission de cette
dernière aux appareils consommateurs.
Il se compose de :
- un réservoir
- un réglage de pression
- une pompe
- un filtre de retour.
L'installation est protégée par un limiteur
de pression branché en dérivation sur la pompe.
La circulation sans pression
Pendant les phases sans utilisation du fluide hydraulique, la pompe n'est pas arrêtée et
débite sur le limiteur de pression réglé à la pression de service maximum.
Dans le but de limiter les pertes résultant de la transformation de l'énergie hydraulique en
chaleur sur tout le circuit, on peut utiliser :
- un distributeur à trois positions à centre semi-ouvert,
- un distributeur utilisé en décharge
Les circuits hydrauliques
Page 2
La commande de direction
Elle est similaire au pneumatique :
- vérin à simple-effet distributeur 3/2 monostable
- vérin à double-effet distributeur 4/2 monostable
distributeur 4/3 à centre fermé
La régulation de vitesse
Réglage entre le distributeur et le vérin avec deux clapets anti-retour
L'avance demeure pratiquement constante en sortie de tige comme en rentrée de tige. Voir le cas
des circuits pneumatiques
Utilisation d’un distributeur en by-pass
Deux vitesses d'avance sont possibles sur un même mouvement.
Régleur monté en dérivation
Flux d'avance = différence entre flux débité par la pompe et flux traversant l'appareil de réglage
de débit. La vitesse d'avance est donc très réduite bien que la section d'ouverture de l'appareil de
réglage soit importante. Il faut cependant que la pression à la valve de précharge soit
suffisamment forte pour garantir l'écoulement à travers le régleur de débit.
Régleurs montés en série ou parallèle
Deux vitesses de travail et une avance accélérée.
Les circuits hydrauliques
Page 3
Le réglage de la pression
Le réducteur de pression
Voir le chapitre sur le contrôle de l a pression.
Soupape de séquence à commande propre
Un deuxième consommateur n'est mis en service qu'après établissement de la pression nécessaire
au premier consommateur, cette pression étant toujours maintenue.
Soupape de séquence commandée à distance
Un deuxième consommateur, appartenant à un circuit de distribution différent (pas la même
pompe), n'est mis en fonctionnement qu'après l'établissement de la pression nécessaire au
premier consommateur. La soupape de séquence s'ouvre complètement une fois la valeur réglée
atteinte.
Soupape de décharge
Une pompe pour avance rapide est coupée du circuit lorsqu'une pression de service déterminée
est atteinte (course de travail aller par exemple), elle débite alors sans pression dans le réservoir.
Les clapets anti-retour pilotés
Protection d'un vérin sous charge
Une pression s'établit dans la conduite de droite ainsi que dans la conduite de pilotage ce qui
provoque l'ouverture du clapet. En position repos, les deux conduites de travail du distributeur
doivent demeurer en liaison avec le retour. La pression dynamique ne doit pas excéder la
pression de pilotage minimum.
Les circuits hydrauliques
Page 4
Clapet piloté avec valve de précharge
La vitesse de descente ne doit pas être supérieure à celle qu'autorise le débit de la pompe sinon il
se produit des secousses à la descente. Pour se faire, on établit une pression initiale
au moyen d'un appareil de réglage du débit ou d'un limiteur de pression. La conduite pourra
être protégée au moyen d'un limiteur de pression.
Les montages différentiels
Pour un rapport de surface de piston par rapport à sa surface annulaire supérieure à 1.5, on peut
utiliser le montage différentiel en vue d'économiser la capacité de la pompe. Le principe repose
sur le fait que, lorsque le piston est en course sortie de tige, le fluide refoulé côté tige de piston
soit ramené côté piston. On obtient une augmentation de la vitesse pour un débit de pompe
déterminé, avec toutefois une diminution de la force d'avance (utilisé pour des commandes à
vitesse accélérée) .
Les circuits hydrauliques
Page 5
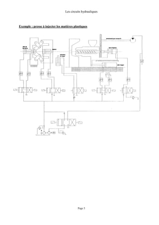
Exemple : presse à injecter les matières plastiques
Les circuits hydrauliques
Page 6
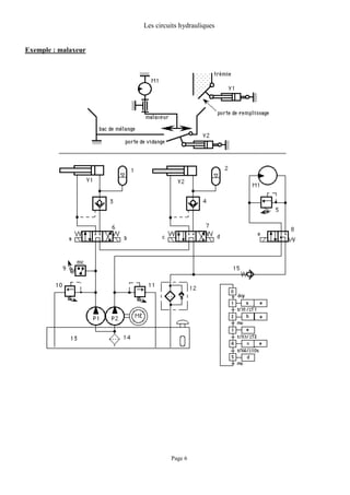
Exemple : malaxeur

Circuits hydrauliques

  • 1.
    Les circuits hydrauliques Page1 LES CIRCUITS HYDRAULIQUES Méthodologie des circuits voir cours : dessin technique, les schémas de câblage. Le groupe générateur de pression Il a pour objectifs la transformation d'une énergie primaire (électrique en général) en une énergie secondaire hydraulique et la transmission de cette dernière aux appareils consommateurs. Il se compose de : - un réservoir - un réglage de pression - une pompe - un filtre de retour. L'installation est protégée par un limiteur de pression branché en dérivation sur la pompe. La circulation sans pression Pendant les phases sans utilisation du fluide hydraulique, la pompe n'est pas arrêtée et débite sur le limiteur de pression réglé à la pression de service maximum. Dans le but de limiter les pertes résultant de la transformation de l'énergie hydraulique en chaleur sur tout le circuit, on peut utiliser : - un distributeur à trois positions à centre semi-ouvert, - un distributeur utilisé en décharge
  • 2.
    Les circuits hydrauliques Page2 La commande de direction Elle est similaire au pneumatique : - vérin à simple-effet distributeur 3/2 monostable - vérin à double-effet distributeur 4/2 monostable distributeur 4/3 à centre fermé La régulation de vitesse Réglage entre le distributeur et le vérin avec deux clapets anti-retour L'avance demeure pratiquement constante en sortie de tige comme en rentrée de tige. Voir le cas des circuits pneumatiques Utilisation d’un distributeur en by-pass Deux vitesses d'avance sont possibles sur un même mouvement. Régleur monté en dérivation Flux d'avance = différence entre flux débité par la pompe et flux traversant l'appareil de réglage de débit. La vitesse d'avance est donc très réduite bien que la section d'ouverture de l'appareil de réglage soit importante. Il faut cependant que la pression à la valve de précharge soit suffisamment forte pour garantir l'écoulement à travers le régleur de débit. Régleurs montés en série ou parallèle Deux vitesses de travail et une avance accélérée.
  • 3.
    Les circuits hydrauliques Page3 Le réglage de la pression Le réducteur de pression Voir le chapitre sur le contrôle de l a pression. Soupape de séquence à commande propre Un deuxième consommateur n'est mis en service qu'après établissement de la pression nécessaire au premier consommateur, cette pression étant toujours maintenue. Soupape de séquence commandée à distance Un deuxième consommateur, appartenant à un circuit de distribution différent (pas la même pompe), n'est mis en fonctionnement qu'après l'établissement de la pression nécessaire au premier consommateur. La soupape de séquence s'ouvre complètement une fois la valeur réglée atteinte. Soupape de décharge Une pompe pour avance rapide est coupée du circuit lorsqu'une pression de service déterminée est atteinte (course de travail aller par exemple), elle débite alors sans pression dans le réservoir. Les clapets anti-retour pilotés Protection d'un vérin sous charge Une pression s'établit dans la conduite de droite ainsi que dans la conduite de pilotage ce qui provoque l'ouverture du clapet. En position repos, les deux conduites de travail du distributeur doivent demeurer en liaison avec le retour. La pression dynamique ne doit pas excéder la pression de pilotage minimum.
  • 4.
    Les circuits hydrauliques Page4 Clapet piloté avec valve de précharge La vitesse de descente ne doit pas être supérieure à celle qu'autorise le débit de la pompe sinon il se produit des secousses à la descente. Pour se faire, on établit une pression initiale au moyen d'un appareil de réglage du débit ou d'un limiteur de pression. La conduite pourra être protégée au moyen d'un limiteur de pression. Les montages différentiels Pour un rapport de surface de piston par rapport à sa surface annulaire supérieure à 1.5, on peut utiliser le montage différentiel en vue d'économiser la capacité de la pompe. Le principe repose sur le fait que, lorsque le piston est en course sortie de tige, le fluide refoulé côté tige de piston soit ramené côté piston. On obtient une augmentation de la vitesse pour un débit de pompe déterminé, avec toutefois une diminution de la force d'avance (utilisé pour des commandes à vitesse accélérée) .
  • 5.
    Les circuits hydrauliques Page5 Exemple : presse à injecter les matières plastiques
  • 6.
    Les circuits hydrauliques Page6 Exemple : malaxeur