TP N° 1 CABLAGE DEMARRAGE DIRECT DEUX SENS DE MARCHES PAGE 1/4
Lieu d'activité : LABORATOIRE D'ETUDE DES SOUS-SYSTEMES Durée : 3 H
REFERENCES DU PROGRAMME :
II.2.3. Etude des fonctions qui interviennent dans la chaîne de conversion de l'énergie.
II.2.3.5.1 Fonction Commander la puissance par contrôle "Tout Ou Rien".
III. Etude des matériaux et technologie de construction.
OBJECTIF(S) DE SEANCE :
L'élève doit être capable de :
38- Mettre en oeuvre l'appareil de commande.
63- Réaliser, suivant les règles de l'art, le câblage d'un équipement.
64- Valider le travail effectué par des contrôles pertinents avant la mise sous tension.
ACQUIS PREALABLES :
- TP première : Câblage démarrage direct deux sens de rotation.
- INSTRUCTIONS PERMANENTES DE SECURITE
MISE EN APPLICATION DES SAVOIR DEJA ACQUIS :
- Câblage d'un démarrage direct deux sens de rotation (puissance).
- Réglage d'un relais de protection thermique.
SAVOIR NOUVEAUX :
DONNEES ET CONDITIONS DE L'ACTIVITE :
- Vous avez à votre disposition : - Le dossier technique "Démarrage direct".
- Une platine de raccordement pré-implantée.
- Le matériel nécessaire (outils, conducteurs, multimètre)
- Un poste d'essai avec moteur asynchrone.
- Travail à faire en monôme.
- Rendre un compte rendu individuel en fin de séance.
TP N° 1 PAGE 2/4
PREPARATION
I- PREPARATIF
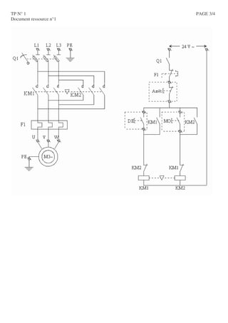
Faire sur le document réponse, le schéma complet de puissance d’un démarrage direct deux sens de marche
Sur le document ressource n°1, placer tous les repères des appareils et des borniers en vous appuyant sur le
matériel mis à votre disposition.
PARTIE PRATIQUE
II- CABLAGE DES CIRCUITS DE PUISSANCE
On vous demande de réaliser le câblage dans les règles de l'art du démarrage direct deux sens de rotation
du moteur asynchrone assurant les mouvements montée et descente du traitement de surface. Le schéma
électrique est donné dans le document ressource n°1.
(Voir dossier technique démarrage direct pour rappel des règles de l'art)
III- IMPLANTATION DANS LE POSTE D'ESSAI
Implanter votre platine dans le poste d'essai en suivant les directives du professeur.
Vous effectuerez un couplage étoile du moteur.
IV- REGLAGE DU RELAIS DE PROTECTION THERMIQUE
Après avoir observé la plaque signalétique du moteur mis à votre disposition, donner la valeur du courant
de réglage du relais thermique sachant que le moteur est couplé en étoile. Justifier !
Effectuer alors ce réglage sur le relais thermique de votre platine.
V- VERIFICATION HORS TENSION D'ABSENCE DE COURT-CIRCUIT
Vérifier à l'ohmmètre l'absence de court-circuit entre les phases d'alimentation du circuit de puissance
(contacteurs enclenchés ou non) et entre les conducteurs d'alimentation du circuit de puissance (boutons
poussoirs enclenchés ou non).
VI- VERIFICATION DU BON FONCTIONNEMENT DE LA REALISATION
Demander au professeur de mettre sous tension le poste d'essai et, en sa présence, effectuer les
manipulations permettant de valider le fonctionnement de votre réalisation.
VII- DEPANNAGE
Si le fonctionnement n'est pas correct et que le temps le permet, réaliser le dépannage hors tension (à
l'ohmmètre ou visuellement) de votre platine. Installer à nouveau votre platine dans le poste d'essai et reprendre
la question VI.
TP N° 1 PAGE 3/4
Document ressource n°1
TP N° 1 DOCUMENT REPONSE PAGE 4/4
CQFS n° Gestion et distribution de l'énergie
FONCTIONS DES DEPARTS MOTEURS ET COMPOSANTS DE PUISSANCE
Un départ moteur comprend 5 fonctions de base
Fonction But
Types d’appareils assurant la
fonction
Symbole
général
Sectionneurs
Interrupteurs sectionneursSectionnement
Isoler les circuits de leur
source d’énergie
Disjoncteurs
Interrupteurs
Interrupteurs sectionneursInterruption
Interrompre l’alimentation
électrique en pleine charge
Disjoncteurs
Fusibles
Disjoncteurs moteurs
(magnétiques et
magnétothermiques)
Protection contre
les courts-circuits
Détecter les courts-circuits
et interrompre le circuit
concerné
Relais magnétiques
Relais thermiques
Protection contre
les surcharges
Détecter les surcharges du
moteur et interrompre le
circuit Disjoncteurs moteurs
(magnétothermiques)
Commutation
Etablir et couper le circuit
d’alimentation du moteur
Contacteurs (ils possèdent
également la fonction
interruption)
Exemple d’interrupteur sectionneur triphasé
Exemple de disjoncteur moteur triphasé
SOLUTIONS COURANTES DE DEPARTS MOTEURS
I > I > I >
CQFS n° Gestion et distribution de l'énergie
Solution « 3 produits »
Composant Fonction
Sectionneur
porte
fusibles
Sectionne-
ment
+
Protection
contre les
courts-circuits
Contacteur
Commutation
+
Interruption
Relais de
protection
thermique
Protection
contre les
surcharges
Solution « 2 produits »
Disjoncteur moteur magnéto-thermique
+ Contacteur
Composant Fonction
Disjoncteur
sectionneur
magnétique
Sectionne-
ment
+
Interruption
+
Protection
contre les
courts-circuits
Contacteur
Commutation
+
Interruption
Solution « 1 produit »
« Combiné » ou « Intégral »
Relais de
protection
thermique
Protection
contre les
surcharges
un disjoncteur moteur magnétothermique
sectionnement + interruption + protection
contre les courts-circuits + protection
contre les surcharges un contacteur
disjoncteur « intégral »
Il assure les 5 fonctions
L1 L2 L3
MOTEUR
I > I > I >
L1 L2 L3
MOTEUR
MOTEUR
L1 L2 L3
I > I > I >
L1 L2 L3
MOTEUR

Cablage de demarrage www.ofppt-elec.blogspot.com/

  • 1.
    TP N° 1CABLAGE DEMARRAGE DIRECT DEUX SENS DE MARCHES PAGE 1/4 Lieu d'activité : LABORATOIRE D'ETUDE DES SOUS-SYSTEMES Durée : 3 H REFERENCES DU PROGRAMME : II.2.3. Etude des fonctions qui interviennent dans la chaîne de conversion de l'énergie. II.2.3.5.1 Fonction Commander la puissance par contrôle "Tout Ou Rien". III. Etude des matériaux et technologie de construction. OBJECTIF(S) DE SEANCE : L'élève doit être capable de : 38- Mettre en oeuvre l'appareil de commande. 63- Réaliser, suivant les règles de l'art, le câblage d'un équipement. 64- Valider le travail effectué par des contrôles pertinents avant la mise sous tension. ACQUIS PREALABLES : - TP première : Câblage démarrage direct deux sens de rotation. - INSTRUCTIONS PERMANENTES DE SECURITE MISE EN APPLICATION DES SAVOIR DEJA ACQUIS : - Câblage d'un démarrage direct deux sens de rotation (puissance). - Réglage d'un relais de protection thermique. SAVOIR NOUVEAUX : DONNEES ET CONDITIONS DE L'ACTIVITE : - Vous avez à votre disposition : - Le dossier technique "Démarrage direct". - Une platine de raccordement pré-implantée. - Le matériel nécessaire (outils, conducteurs, multimètre) - Un poste d'essai avec moteur asynchrone. - Travail à faire en monôme. - Rendre un compte rendu individuel en fin de séance.
  • 2.
    TP N° 1PAGE 2/4 PREPARATION I- PREPARATIF Faire sur le document réponse, le schéma complet de puissance d’un démarrage direct deux sens de marche Sur le document ressource n°1, placer tous les repères des appareils et des borniers en vous appuyant sur le matériel mis à votre disposition. PARTIE PRATIQUE II- CABLAGE DES CIRCUITS DE PUISSANCE On vous demande de réaliser le câblage dans les règles de l'art du démarrage direct deux sens de rotation du moteur asynchrone assurant les mouvements montée et descente du traitement de surface. Le schéma électrique est donné dans le document ressource n°1. (Voir dossier technique démarrage direct pour rappel des règles de l'art) III- IMPLANTATION DANS LE POSTE D'ESSAI Implanter votre platine dans le poste d'essai en suivant les directives du professeur. Vous effectuerez un couplage étoile du moteur. IV- REGLAGE DU RELAIS DE PROTECTION THERMIQUE Après avoir observé la plaque signalétique du moteur mis à votre disposition, donner la valeur du courant de réglage du relais thermique sachant que le moteur est couplé en étoile. Justifier ! Effectuer alors ce réglage sur le relais thermique de votre platine. V- VERIFICATION HORS TENSION D'ABSENCE DE COURT-CIRCUIT Vérifier à l'ohmmètre l'absence de court-circuit entre les phases d'alimentation du circuit de puissance (contacteurs enclenchés ou non) et entre les conducteurs d'alimentation du circuit de puissance (boutons poussoirs enclenchés ou non). VI- VERIFICATION DU BON FONCTIONNEMENT DE LA REALISATION Demander au professeur de mettre sous tension le poste d'essai et, en sa présence, effectuer les manipulations permettant de valider le fonctionnement de votre réalisation. VII- DEPANNAGE Si le fonctionnement n'est pas correct et que le temps le permet, réaliser le dépannage hors tension (à l'ohmmètre ou visuellement) de votre platine. Installer à nouveau votre platine dans le poste d'essai et reprendre la question VI.
  • 3.
    TP N° 1PAGE 3/4 Document ressource n°1
  • 4.
    TP N° 1DOCUMENT REPONSE PAGE 4/4
  • 5.
    CQFS n° Gestionet distribution de l'énergie FONCTIONS DES DEPARTS MOTEURS ET COMPOSANTS DE PUISSANCE Un départ moteur comprend 5 fonctions de base Fonction But Types d’appareils assurant la fonction Symbole général Sectionneurs Interrupteurs sectionneursSectionnement Isoler les circuits de leur source d’énergie Disjoncteurs Interrupteurs Interrupteurs sectionneursInterruption Interrompre l’alimentation électrique en pleine charge Disjoncteurs Fusibles Disjoncteurs moteurs (magnétiques et magnétothermiques) Protection contre les courts-circuits Détecter les courts-circuits et interrompre le circuit concerné Relais magnétiques Relais thermiques Protection contre les surcharges Détecter les surcharges du moteur et interrompre le circuit Disjoncteurs moteurs (magnétothermiques) Commutation Etablir et couper le circuit d’alimentation du moteur Contacteurs (ils possèdent également la fonction interruption) Exemple d’interrupteur sectionneur triphasé Exemple de disjoncteur moteur triphasé SOLUTIONS COURANTES DE DEPARTS MOTEURS I > I > I >
  • 6.
    CQFS n° Gestionet distribution de l'énergie Solution « 3 produits » Composant Fonction Sectionneur porte fusibles Sectionne- ment + Protection contre les courts-circuits Contacteur Commutation + Interruption Relais de protection thermique Protection contre les surcharges Solution « 2 produits » Disjoncteur moteur magnéto-thermique + Contacteur Composant Fonction Disjoncteur sectionneur magnétique Sectionne- ment + Interruption + Protection contre les courts-circuits Contacteur Commutation + Interruption Solution « 1 produit » « Combiné » ou « Intégral » Relais de protection thermique Protection contre les surcharges un disjoncteur moteur magnétothermique sectionnement + interruption + protection contre les courts-circuits + protection contre les surcharges un contacteur disjoncteur « intégral » Il assure les 5 fonctions L1 L2 L3 MOTEUR I > I > I > L1 L2 L3 MOTEUR MOTEUR L1 L2 L3 I > I > I > L1 L2 L3 MOTEUR