MI-IV 111B




    DECODER UN SCHEMA
ELECTRIQUE ET HYDRAULIQUE


MAINTENANCE INDUSTRIELLE

                  Niveau IV




            CAFOC - GIP de l’académie de Lyon -
    39, rue Pierre Baizet - CP201 - 69336 Lyon cedex 09
 04 72 80 51 53 - 04 78 47 27 11 - gipal-cafoc@ac-lyon.fr
MI-IV- 111 B

       ANALYSER LE FONCTIONNEMENT ET L’ORGANISATION D’UN SYSTEME



PROBLEME PROFESSIONNEL
       Bien que la matière première n’ait pas été changé et bien que l’opérateur ait
intervenu en vain afin d’avoir un produit fini conforme, le service de maintenance, vous
demande de vérifier sue la machine à injecter, le circuit hydraulique et sa commande



OBJECTIF : Décoder des schémas électriques et hydrauliques



PRÉREQUIS :
      Décoder un schéma hydraulique simple
      Exploiter un schéma électrique

SÉCURITÉ :       néant




MATÉRIEL ET RESSOURCES NÉCESSAIRES :

        Livre MSMA
        Dossier élève avec ressources
        catalogue
Durée de la séquence : 2h                            Durée du module :



SOMMAIRE :

A-   Installation situation professionnelle.
     1 - Installation problème professionnel
     2 - Précautions à prendre
     3 - Système support
B-    Réalisation apprentissage.
     4 - Dossier apprentissage
     5 - Documentation ressources
C-   Synthèse
      6 - Synthèse




Auteur : Mr LAMMI                              Version : 15/04/06

Seul l’auteur apporte des modifications.


      Ce pictogramme indique que cette activité nécessite une évaluation. Lorsqu’il est présent,
      faites appel à votre formateur
                                                                                        1
MI-IV- 111 B




                                       PREPARATION

Cette ressource vous propose d’étudier les points suivants :
(Reprendre les objectifs intermédiaires avec éventuellement quelques explications)

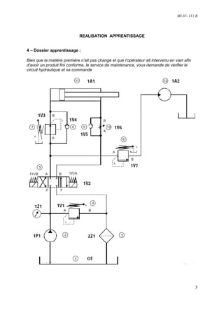
1 – Installation du problème professionnel :

         Bien que la matière première n’ait pas changé et que l’opérateur ait intervenu en vain
afin d’avoir un produit fini conforme, le service de maintenance, vous demande de vérifier le
circuit hydraulique et sa commande

Machine à injecter
                                                                 Bague de chauffe
                                      Moule

          1A1


                                                                                           1A2

                                                                          Vis d’injection/dosage
                                    Bridage

                                                                       Ponton
       Plateau mobile                  Plateau fixe

2 - Précautions à prendre :

Consigner la machine à injection


3 - Support technique :

  Il s'agit des étapes du déroulement de l’intervention, explications, schémas…, qui
permettent de comprendre où se situe l’intervention.

  Informations nécessaires à l’apprenant pour comprendre ce qu’il a à faire et indiquer les
ressources à utiliser.




                                                                                              2
MI-IV- 111 B




                             REALISATION APPRENTISSAGE


4 – Dossier apprentissage :

Bien que la matière première n’ait pas changé et que l’opérateur ait intervenu en vain afin
d’avoir un produit fini conforme, le service de maintenance, vous demande de vérifier le
circuit hydraulique et sa commande




                                                                                              3
MI-IV- 111 B

     4-1/ Compléter la nomenclature

    N°     Rep            Désignation                                      Fonction

1                                                 25 litres

2

3

4                                                 100bars

5

6                                                 60 bars

7                                                 50 bars

8

9

10

11

12

13


     4-2 / fonctionnement :

        a / Lorsque le système est mis sous tension que ce passe-t-il ?
     ………………………………………………………………………………………………………………
     ………………………………………………………………………………………………………………
     ……………………………………………………………………………………………………………..
      b / Lorsque l’on alimente 1YVB, que se passe-t-il ?
     ………………………………………………………………………………………………………………
     ………………………………………………………………………………………………………………
     ……………………………………………………………………………………………………………..*
     c / Quel est la pression maxi en 1A1, lorsque sa tige de ce composant sera sortie ? Justifier ?
     ………………………………………………………………………………………………………………
     ……………………………………………………………………………………………………………..
     d /A quel moment 1A2 sera-t-il activé ? Justifié ?
     ………………………………………………………………………………………………………………
     ………………………………………………………………………………………………………………


                                                                                                  4
MI-IV- 111 B

4-3/ Dessiner 1V2 dans la position activé lorsque
l’on alimente 1YVA et Colorier en rouge le circuit
sous pression (55 bars)

4-4/ Compléter sur le tableau les différentes pressions
sur les composants proposer (on précise que le
composant 1Z1 indique 55 bars)


  Composants             Pression (en bars)

1A1 (tige sortie)

      1A2

   1V1 (en B)




4-5/ Dessiner 1V2 dans la position activé lorsque l’on alimente 1YVA et Colorier en rouge
le circuit sous pression (65 bars)

4-6/ Compléter sur le tableau les différentes
pressions sur les composants proposer (on
précise que le composant 1Z1 indique 65 bars)



  Composants            Pression (en bars)

 1A1 (tige sorti)

      1A2

   1V1 (en B)




4-7/ On vous demande de dessiner 1V1 en position ouvert lorsque la pression est supérieure
à 100 bars et après colorier en rouge le passage de l’huile sous pression
                                                                                            5
MI-IV- 111 B



     1V1                        En position fermé                En position ouvert


           P                T
                                                         T
                                         P

                                                                                                         T
                                                                          P



    4-8/ On vous demande de dessiner 1V3 en position ouvert lorsque la pression en A, est
    supérieure à 50 bars
                                     En position fermé                 En position passant
    1V3
                    T
                                                                                               T
A                  B                                     T
                                                         B
                                 A                                                          BB
                                                                 A


    4-9/ On vous demande de dessiner 1V7 en position ouvert lorsque la pression en A, est
    supérieure à 50 bars         En position fermé                 En position passant


    1V7
                                T                        T
                                 A
                                                                                                T
      A                                                          A
                                                             B
                                  B
                                                                                                     B


                                                                                                6
MI-IV- 111 B

4-10 / On désire modifier le filtre actuel par un filtre avec un indicateur de colmatage
électrique et un by-pass
Dessiner le nouveau composant et compléter le bon de commande




 Rep            Désignation                       Référence

 2Z1    Filtre avec indicateur de
        colmatage et by-pass


4-11 / On a constaté que le schéma électrique de la partie commande est déchiré. On vous
demande de le refaire en complétant le début de schéma proposer
          T1
                           Aru

                           Fc10                                             Schéma
                                                                            électrique
                        Sm1          Sm2         Ka1
                                                                            déchirer




                               Ka1         Ka2     1YVA        1YVB




        T1
                         Aru

                          Fc10                                              Schéma
                                                                            électrique à
                                                                            compléter


                                                                                               7


                               Ka1         Ka2     1YVA        1YVB
MI-IV- 111 B



4-12/ compléter la nomenclature du schéma électrique


    Rep
           Nbre                             Désignation

     T1



   ARU


   FC10      1                             Capteur porte


   Sm1



   Sm2

    Ka1


    Ka2


   1YVA


   1YVB


4-13/ A la question 4-10, vous avez choisi un indicateur de colmatage électrique, on
vous demande de dessiner un schéma électrique avec se nouveau composant et un
voyant électrique




                                                                                       8
MI-IV- 111 B




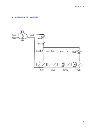
8 - CORRIGES DE L’ACTIVITE




        T1
                         Aru

                             Fc10


                       Sm1          Sm2         Ka1      Ka2




                              Ka1         Ka2     1YVA     1YVB




                                                                     9

Mi Iv 111 B Copy

  • 1.
    MI-IV 111B DECODER UN SCHEMA ELECTRIQUE ET HYDRAULIQUE MAINTENANCE INDUSTRIELLE Niveau IV CAFOC - GIP de l’académie de Lyon - 39, rue Pierre Baizet - CP201 - 69336 Lyon cedex 09 04 72 80 51 53 - 04 78 47 27 11 - gipal-cafoc@ac-lyon.fr
  • 2.
    MI-IV- 111 B ANALYSER LE FONCTIONNEMENT ET L’ORGANISATION D’UN SYSTEME PROBLEME PROFESSIONNEL Bien que la matière première n’ait pas été changé et bien que l’opérateur ait intervenu en vain afin d’avoir un produit fini conforme, le service de maintenance, vous demande de vérifier sue la machine à injecter, le circuit hydraulique et sa commande OBJECTIF : Décoder des schémas électriques et hydrauliques PRÉREQUIS : Décoder un schéma hydraulique simple Exploiter un schéma électrique SÉCURITÉ : néant MATÉRIEL ET RESSOURCES NÉCESSAIRES : Livre MSMA Dossier élève avec ressources catalogue Durée de la séquence : 2h Durée du module : SOMMAIRE : A- Installation situation professionnelle. 1 - Installation problème professionnel 2 - Précautions à prendre 3 - Système support B- Réalisation apprentissage. 4 - Dossier apprentissage 5 - Documentation ressources C- Synthèse 6 - Synthèse Auteur : Mr LAMMI Version : 15/04/06 Seul l’auteur apporte des modifications. Ce pictogramme indique que cette activité nécessite une évaluation. Lorsqu’il est présent, faites appel à votre formateur 1
  • 3.
    MI-IV- 111 B PREPARATION Cette ressource vous propose d’étudier les points suivants : (Reprendre les objectifs intermédiaires avec éventuellement quelques explications) 1 – Installation du problème professionnel : Bien que la matière première n’ait pas changé et que l’opérateur ait intervenu en vain afin d’avoir un produit fini conforme, le service de maintenance, vous demande de vérifier le circuit hydraulique et sa commande Machine à injecter Bague de chauffe Moule 1A1 1A2 Vis d’injection/dosage Bridage Ponton Plateau mobile Plateau fixe 2 - Précautions à prendre : Consigner la machine à injection 3 - Support technique : Il s'agit des étapes du déroulement de l’intervention, explications, schémas…, qui permettent de comprendre où se situe l’intervention. Informations nécessaires à l’apprenant pour comprendre ce qu’il a à faire et indiquer les ressources à utiliser. 2
  • 4.
    MI-IV- 111 B REALISATION APPRENTISSAGE 4 – Dossier apprentissage : Bien que la matière première n’ait pas changé et que l’opérateur ait intervenu en vain afin d’avoir un produit fini conforme, le service de maintenance, vous demande de vérifier le circuit hydraulique et sa commande 3
  • 5.
    MI-IV- 111 B 4-1/ Compléter la nomenclature N° Rep Désignation Fonction 1 25 litres 2 3 4 100bars 5 6 60 bars 7 50 bars 8 9 10 11 12 13 4-2 / fonctionnement : a / Lorsque le système est mis sous tension que ce passe-t-il ? ……………………………………………………………………………………………………………… ……………………………………………………………………………………………………………… …………………………………………………………………………………………………………….. b / Lorsque l’on alimente 1YVB, que se passe-t-il ? ……………………………………………………………………………………………………………… ……………………………………………………………………………………………………………… ……………………………………………………………………………………………………………..* c / Quel est la pression maxi en 1A1, lorsque sa tige de ce composant sera sortie ? Justifier ? ……………………………………………………………………………………………………………… …………………………………………………………………………………………………………….. d /A quel moment 1A2 sera-t-il activé ? Justifié ? ……………………………………………………………………………………………………………… ……………………………………………………………………………………………………………… 4
  • 6.
    MI-IV- 111 B 4-3/Dessiner 1V2 dans la position activé lorsque l’on alimente 1YVA et Colorier en rouge le circuit sous pression (55 bars) 4-4/ Compléter sur le tableau les différentes pressions sur les composants proposer (on précise que le composant 1Z1 indique 55 bars) Composants Pression (en bars) 1A1 (tige sortie) 1A2 1V1 (en B) 4-5/ Dessiner 1V2 dans la position activé lorsque l’on alimente 1YVA et Colorier en rouge le circuit sous pression (65 bars) 4-6/ Compléter sur le tableau les différentes pressions sur les composants proposer (on précise que le composant 1Z1 indique 65 bars) Composants Pression (en bars) 1A1 (tige sorti) 1A2 1V1 (en B) 4-7/ On vous demande de dessiner 1V1 en position ouvert lorsque la pression est supérieure à 100 bars et après colorier en rouge le passage de l’huile sous pression 5
  • 7.
    MI-IV- 111 B 1V1 En position fermé En position ouvert P T T P T P 4-8/ On vous demande de dessiner 1V3 en position ouvert lorsque la pression en A, est supérieure à 50 bars En position fermé En position passant 1V3 T T A B T B A BB A 4-9/ On vous demande de dessiner 1V7 en position ouvert lorsque la pression en A, est supérieure à 50 bars En position fermé En position passant 1V7 T T A T A A B B B 6
  • 8.
    MI-IV- 111 B 4-10/ On désire modifier le filtre actuel par un filtre avec un indicateur de colmatage électrique et un by-pass Dessiner le nouveau composant et compléter le bon de commande Rep Désignation Référence 2Z1 Filtre avec indicateur de colmatage et by-pass 4-11 / On a constaté que le schéma électrique de la partie commande est déchiré. On vous demande de le refaire en complétant le début de schéma proposer T1 Aru Fc10 Schéma électrique Sm1 Sm2 Ka1 déchirer Ka1 Ka2 1YVA 1YVB T1 Aru Fc10 Schéma électrique à compléter 7 Ka1 Ka2 1YVA 1YVB
  • 9.
    MI-IV- 111 B 4-12/compléter la nomenclature du schéma électrique Rep Nbre Désignation T1 ARU FC10 1 Capteur porte Sm1 Sm2 Ka1 Ka2 1YVA 1YVB 4-13/ A la question 4-10, vous avez choisi un indicateur de colmatage électrique, on vous demande de dessiner un schéma électrique avec se nouveau composant et un voyant électrique 8
  • 10.
    MI-IV- 111 B 8- CORRIGES DE L’ACTIVITE T1 Aru Fc10 Sm1 Sm2 Ka1 Ka2 Ka1 Ka2 1YVA 1YVB 9