MI-IV-111 C




     DECODER UN SCHEMA
ELECTRIQUE ,PNEUMATIQUE ET
            HYDRAULIQUE


 MAINTENANCE INDUSTRIELLE




             CAFOC - GIP de l’académie de Lyon -
     39, rue Pierre Baizet - CP201 - 69336 Lyon cedex 09
  04 72 80 51 53 - 04 78 47 27 11 - gipal-cafoc@ac-lyon.fr
MI-IV-111 C

               Analyser le fonctionnement et l’organisation d’un système


PROBLEME PROFESSIONNEL : Suite à des problèmes répéter sur le SAP ECOLPAP, lors
de l’évacuation de la brique de papiers déchiquetés de la zone de compactage, le service de
maintenance préconise différentes interventions sur ce sous ensemble.


OBJECTIF : Décoder des schémas électriques, pneumatiques et hydrauliques



PRÉREQUIS :
      Décoder un dossier technique
      Exploiter des schémas électriques, pneumatiques et hydrauliques
      Utiliser le système ECOLPAP

SÉCURITÉ :      - le système ECOLPAP est consigné




MATÉRIEL ET RESSOURCES NÉCESSAIRES :
        Dossier machine Ecolpap ( DT)
        Dossier élève
        Dossier ressources (DR)
Durée de la séquence : 2h 30          Durée du module :
                                      ….h


SOMMAIRE :

A-  Installation situation professionnelle.
    1 - Installation problème professionnel
    2 - Précautions à prendre
    3 - Système support
B-   Réalisation apprentissage.
    4 - Dossier apprentissage
    5 - Documentation ressources
C- Synthèse
     6 - Synthèse
D - Evaluation
     7 - Evaluation éventuelle
E - Correction
     8 - Correction (sur un autre fichier pour le prof)

Auteur : Mr LAMMI                              Version : 7/04/06 N°
                                                                  1

Seul l’auteur apporte des modifications.


      Ce pictogramme indique que cette activité nécessite une évaluation. Lorsqu’il est présent,
      faites appel à votre formateur

                                                                                         1
MI-IV-111 C



                                        PREPARATION

Cette ressource vous propose d’étudier les points suivants :
       Décoder toutes formes de représentation
       Décrire le rôle et les caractéristiques des composants réalisant ces fonctions

1 – Installation du problème professionnel :

       Suite à des problèmes répétés sur le SAP ECOLPAP, lors de l’évacuation de la
brique de papiers déchiquetés de la zone de compactage, le service de maintenance
préconise différentes interventions sur ce sous ensemble.
       On vous demande d’analyser et proposer des améliorations sur ce système


2 - Précautions à prendre :

Système consigné


3 - Support technique :

Système ECOLPAP



                              REALISATION APPRENTISSAGE


4 – Dossier apprentissage :

Afin d’améliorer le bon fonctionnement du circuit hydraulique, on vous demande de modifier
le distributeur actuel par un distributeur identique au précédant mais avec le centre fermé en
A et B et passant de P vers T

4-1 / Compléter le bon de commande ( DR page 9 )


                                     BON DE COMMANDE

          Rep             Désignation                 Référence + constructeur




                                                                                             2
MI-IV-111 C


       4-2/ Modifier le schéma hydraulique en dessinant le symbole du distributeur choisi et
       indiquer la désignation des trois symboles (présentés par les flèches)




                                               ……………..……..


                                               ……………..……..



                                                 ……………..……..




       4-3/ Indiquer le nom et la fonction du composant 1S du schéma hydraulique (DT page
       2.2.2.1)
       ……………………………………………………………………………………………………… ;

       4-4 /Retrouver ce composant sur le schéma électrique pour cela indiquer le numéros de
       folio du dossier technique
       ………………………………………….

       4-5 /Sur le grafcet de compactage, ( DT 2.4.6) :

                                                            - Donner le nom et la fonction de la séparation en deux
                                                            du grafcet après l’étape 21 :………………...................
                                                            …………………………………………………………
                 21    Descendre le vérin hydraulique       …………………………………………………………
                                                            …………………………………………………
                                                            - Donner une explication sur les deux réceptivités
                                                            ………………………………………………………..
                                                            ……………………………………………………….
     Monter le vérin                    Monter le vérin     ……………………………….. …………………..
22   hydraulique                24      hydraulique et C0=C0+1



                                                                                                    3
MI-IV-111 C

  4-6/ Suite à un échauffement anormal de l’huile au retour dans le tank ( débit 6 l/min), on
  vous demande de commander un composant permettant de la refroidir (DR page 10)
                                BON DE COMMANDE
               Désignation                      Référence + constructeur




  4-7 / Dessiner ce composant sur le schéma ci-dessous

Extrait du schéma hydraulique            Extrait du schéma hydraulique à modifier




  4-8/ Quel est la fonction du clapet anti retour taré monté en parallèle du filtre retour
  ……………………………………………………………………………………………………………
  ……………………………………………………………………………………..

  4-9 / Quel solution préconiseriez vous afin de prévenir l’agent de maintenance que le filtre
  retour est colmaté ? Proposer deux produits et dessiner les ( DR page 11):

  Produits :     1 :………………………………                    2 :……………………………………….

  zone de dessin :




  4-10/ Suite à une intervention mécanique sur la pompe hydraulique, le service de
  maintenance décide de modifier le câblage électrique en remplaçant les composants de
  protection du moteur par un disjoncteur magnéto thermique

      a/ Compléter le tableau des composants à remplacer ( DT folio 4)


               Rep               Désignation                          Référence




                                                                                                 4
MI-IV-111 C

    b/ Retrouver sur la plaque signalétique du moteur les données nécessaires afin de
choisir correctement le future appareil de protection

               V     kW         cos    A




   c/ Compléter le bon de commande en indiquant la référence d’un disjoncteur
magnétothermique, avec adjonction d’un contact auxiliaire « O » (latéral gauche)
( RD page 12)

                                  BON DE COMMANDE


                   Désignation                       Référence + constructeur




  d/ modifier le schéma électrique de la partie puissance

                Schéma actuel                                  Schéma à modifier




                                       Moteur hydraulique
                                                                                            5
MI-IV-111 C


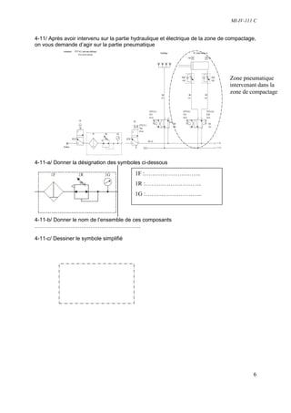
4-11/ Après avoir intervenu sur la partie hydraulique et électrique de la zone de compactage,
on vous demande d’agir sur la partie pneumatique




                                                                                  Zone pneumatique
                                                                                  intervenant dans la
                                                                                  zone de compactage




4-11-a/ Donner la désignation des symboles ci-dessous

                                          1F :………………………..
                                          1R :………………………..
                                          1G :………………………..



4-11-b/ Donner le nom de l’ensemble de ces composants
…………………………………………………..

4-11-c/ Dessiner le symbole simplifié




                                                                                            6
MI-IV-111 C

4-12 / Lors d’un arrêt d’urgence durant le mouvement du vérin tiroir 3C, on vous demande de
prévoir une solution qui permet de stopper le vérin

   a / Compléter la nomenclature


  Rep                   Désignation
  3C


  3Q4


   3D


  3B0




   b / Dessiner sur le schéma deux bloqueurs entre le vérins
et le distributeur ( prévoir le code d’identification). Le pilotage se
à partir de la ligne de pression

  c / Remettre à jour la nomenclature ( DR page13)




                                                                                         7
MI-IV-111 C



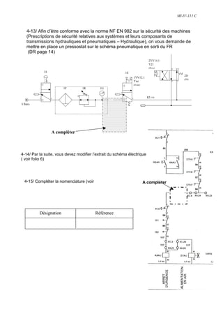
   4-13/ Afin d’être conforme avec la norme NF EN 982 sur la sécurité des machines
   (Prescriptions de sécurité relatives aux systèmes et leurs composants de
   transmissions hydrauliques et pneumatiques – Hydraulique), on vous demande de
   mettre en place un pressostat sur le schéma pneumatique en sorti du FR
    (DR page 14)




                A compléter



4-14/ Par la suite, vous devez modifier l’extrait du schéma électrique
( voir folio 6)




 4-15/ Compléter la nomenclature (voir                             A compléter




          Désignation                    Référence




                                                                                          8
MI-IV-111 C

6/ RESSOURCES
ELECTRODISTRIBUTEURS Type DHI   ATOS




                                                9
MI-IV-111 C




        10
MI-IV-111 C




        11
MI-IV-111 C




        12
MI-IV-111 C




        13
MI-IV-111 C




        14
MI-IV-111 C




                              FICHE D’EVALUATION

Nom :………………….                        Prénom:………………………
Classe                               Support :………………………

Etablissement :…………….

COMPETENCES EVALUEES                                                            Niveau
CP2 1 : Analyser le fonctionnement       Indicateurs de performance
et l’organisation d’un système                                                  -        +
                                         Les représentations sont lues et
          Décoder toutes formes de
                                         comprises sans erreur.
          représentation.

          Décrire le système dans
          son environnement d’un
          point de vue fonctionnel,
          temporel et structurel
           - identifier les fonctions
          opératives.
           - identifier la fonction :    Les composants qui participent à
           • sécurité,                   chaque fonction sont identifiés.
           • dialogue                    La description à l’écrit ou à l’oral
Actions




              (homme/machine) et         doit être conforme aux
              surveillance,              composants et à leurs fonctions..
           • alimentation en énergie.
                                         Le fonctionnement est compris
              - décrire le rôle et les
          caractéristiques des
          composants réalisant ces
          fonctions.
              - lire et décoder
          l’évolution temporelle du
          bien.




                                                                                                     15

Mi Iv 111 C Copy

  • 1.
    MI-IV-111 C DECODER UN SCHEMA ELECTRIQUE ,PNEUMATIQUE ET HYDRAULIQUE MAINTENANCE INDUSTRIELLE CAFOC - GIP de l’académie de Lyon - 39, rue Pierre Baizet - CP201 - 69336 Lyon cedex 09 04 72 80 51 53 - 04 78 47 27 11 - gipal-cafoc@ac-lyon.fr
  • 2.
    MI-IV-111 C Analyser le fonctionnement et l’organisation d’un système PROBLEME PROFESSIONNEL : Suite à des problèmes répéter sur le SAP ECOLPAP, lors de l’évacuation de la brique de papiers déchiquetés de la zone de compactage, le service de maintenance préconise différentes interventions sur ce sous ensemble. OBJECTIF : Décoder des schémas électriques, pneumatiques et hydrauliques PRÉREQUIS : Décoder un dossier technique Exploiter des schémas électriques, pneumatiques et hydrauliques Utiliser le système ECOLPAP SÉCURITÉ : - le système ECOLPAP est consigné MATÉRIEL ET RESSOURCES NÉCESSAIRES : Dossier machine Ecolpap ( DT) Dossier élève Dossier ressources (DR) Durée de la séquence : 2h 30 Durée du module : ….h SOMMAIRE : A- Installation situation professionnelle. 1 - Installation problème professionnel 2 - Précautions à prendre 3 - Système support B- Réalisation apprentissage. 4 - Dossier apprentissage 5 - Documentation ressources C- Synthèse 6 - Synthèse D - Evaluation 7 - Evaluation éventuelle E - Correction 8 - Correction (sur un autre fichier pour le prof) Auteur : Mr LAMMI Version : 7/04/06 N° 1 Seul l’auteur apporte des modifications. Ce pictogramme indique que cette activité nécessite une évaluation. Lorsqu’il est présent, faites appel à votre formateur 1
  • 3.
    MI-IV-111 C PREPARATION Cette ressource vous propose d’étudier les points suivants : Décoder toutes formes de représentation Décrire le rôle et les caractéristiques des composants réalisant ces fonctions 1 – Installation du problème professionnel : Suite à des problèmes répétés sur le SAP ECOLPAP, lors de l’évacuation de la brique de papiers déchiquetés de la zone de compactage, le service de maintenance préconise différentes interventions sur ce sous ensemble. On vous demande d’analyser et proposer des améliorations sur ce système 2 - Précautions à prendre : Système consigné 3 - Support technique : Système ECOLPAP REALISATION APPRENTISSAGE 4 – Dossier apprentissage : Afin d’améliorer le bon fonctionnement du circuit hydraulique, on vous demande de modifier le distributeur actuel par un distributeur identique au précédant mais avec le centre fermé en A et B et passant de P vers T 4-1 / Compléter le bon de commande ( DR page 9 ) BON DE COMMANDE Rep Désignation Référence + constructeur 2
  • 4.
    MI-IV-111 C 4-2/ Modifier le schéma hydraulique en dessinant le symbole du distributeur choisi et indiquer la désignation des trois symboles (présentés par les flèches) ……………..…….. ……………..…….. ……………..…….. 4-3/ Indiquer le nom et la fonction du composant 1S du schéma hydraulique (DT page 2.2.2.1) ……………………………………………………………………………………………………… ; 4-4 /Retrouver ce composant sur le schéma électrique pour cela indiquer le numéros de folio du dossier technique …………………………………………. 4-5 /Sur le grafcet de compactage, ( DT 2.4.6) : - Donner le nom et la fonction de la séparation en deux du grafcet après l’étape 21 :………………................... ………………………………………………………… 21 Descendre le vérin hydraulique ………………………………………………………… ………………………………………………… - Donner une explication sur les deux réceptivités ……………………………………………………….. ………………………………………………………. Monter le vérin Monter le vérin ……………………………….. ………………….. 22 hydraulique 24 hydraulique et C0=C0+1 3
  • 5.
    MI-IV-111 C 4-6/ Suite à un échauffement anormal de l’huile au retour dans le tank ( débit 6 l/min), on vous demande de commander un composant permettant de la refroidir (DR page 10) BON DE COMMANDE Désignation Référence + constructeur 4-7 / Dessiner ce composant sur le schéma ci-dessous Extrait du schéma hydraulique Extrait du schéma hydraulique à modifier 4-8/ Quel est la fonction du clapet anti retour taré monté en parallèle du filtre retour …………………………………………………………………………………………………………… …………………………………………………………………………………….. 4-9 / Quel solution préconiseriez vous afin de prévenir l’agent de maintenance que le filtre retour est colmaté ? Proposer deux produits et dessiner les ( DR page 11): Produits : 1 :……………………………… 2 :………………………………………. zone de dessin : 4-10/ Suite à une intervention mécanique sur la pompe hydraulique, le service de maintenance décide de modifier le câblage électrique en remplaçant les composants de protection du moteur par un disjoncteur magnéto thermique a/ Compléter le tableau des composants à remplacer ( DT folio 4) Rep Désignation Référence 4
  • 6.
    MI-IV-111 C b/ Retrouver sur la plaque signalétique du moteur les données nécessaires afin de choisir correctement le future appareil de protection V kW cos A c/ Compléter le bon de commande en indiquant la référence d’un disjoncteur magnétothermique, avec adjonction d’un contact auxiliaire « O » (latéral gauche) ( RD page 12) BON DE COMMANDE Désignation Référence + constructeur d/ modifier le schéma électrique de la partie puissance Schéma actuel Schéma à modifier Moteur hydraulique 5
  • 7.
    MI-IV-111 C 4-11/ Aprèsavoir intervenu sur la partie hydraulique et électrique de la zone de compactage, on vous demande d’agir sur la partie pneumatique Zone pneumatique intervenant dans la zone de compactage 4-11-a/ Donner la désignation des symboles ci-dessous 1F :……………………….. 1R :……………………….. 1G :……………………….. 4-11-b/ Donner le nom de l’ensemble de ces composants ………………………………………………….. 4-11-c/ Dessiner le symbole simplifié 6
  • 8.
    MI-IV-111 C 4-12 /Lors d’un arrêt d’urgence durant le mouvement du vérin tiroir 3C, on vous demande de prévoir une solution qui permet de stopper le vérin a / Compléter la nomenclature Rep Désignation 3C 3Q4 3D 3B0 b / Dessiner sur le schéma deux bloqueurs entre le vérins et le distributeur ( prévoir le code d’identification). Le pilotage se à partir de la ligne de pression c / Remettre à jour la nomenclature ( DR page13) 7
  • 9.
    MI-IV-111 C 4-13/ Afin d’être conforme avec la norme NF EN 982 sur la sécurité des machines (Prescriptions de sécurité relatives aux systèmes et leurs composants de transmissions hydrauliques et pneumatiques – Hydraulique), on vous demande de mettre en place un pressostat sur le schéma pneumatique en sorti du FR (DR page 14) A compléter 4-14/ Par la suite, vous devez modifier l’extrait du schéma électrique ( voir folio 6) 4-15/ Compléter la nomenclature (voir A compléter Désignation Référence 8
  • 10.
  • 11.
  • 12.
  • 13.
  • 14.
  • 15.
  • 16.
    MI-IV-111 C FICHE D’EVALUATION Nom :…………………. Prénom:……………………… Classe Support :……………………… Etablissement :……………. COMPETENCES EVALUEES Niveau CP2 1 : Analyser le fonctionnement Indicateurs de performance et l’organisation d’un système - + Les représentations sont lues et Décoder toutes formes de comprises sans erreur. représentation. Décrire le système dans son environnement d’un point de vue fonctionnel, temporel et structurel - identifier les fonctions opératives. - identifier la fonction : Les composants qui participent à • sécurité, chaque fonction sont identifiés. • dialogue La description à l’écrit ou à l’oral Actions (homme/machine) et doit être conforme aux surveillance, composants et à leurs fonctions.. • alimentation en énergie. Le fonctionnement est compris - décrire le rôle et les caractéristiques des composants réalisant ces fonctions. - lire et décoder l’évolution temporelle du bien. 15